TOP
|
特許
|
意匠
|
商標
特許ウォッチ
Twitter
他の特許を見る
10個以上の画像は省略されています。
公開番号
2025165497
公報種別
公開特許公報(A)
公開日
2025-11-05
出願番号
2024069564
出願日
2024-04-23
発明の名称
走行車システム
出願人
村田機械株式会社
代理人
個人
,
個人
,
個人
主分類
B61B
13/00 20060101AFI20251028BHJP(鉄道)
要約
【課題】モータが駆動状態でないとき、簡易な構成で測定プレートを退避位置に位置させることができる走行車システムを提供する。
【解決手段】走行車システムは1、外輪51に上方から接触する上部測定プレート61と、上部測定プレート61を外輪51から離間する位置である退避位置P2に移動させるアクチュエータ70と、を備え、アクチュエータ70は、上部測定プレート61を支持する偏心カム74と、回転軸73を介して偏心カム74を回転させるモータ71と、回転軸73に設けられたプーリ75と、一端76aがプーリ75に固定されたベルト76と、バネ77と、を有し、モータ71が駆動状態でないとき、ベルト76の他端76bがプーリ75から遠ざかる方向にバネ77によって付勢されることで、上部測定プレート61が退避位置P2に移動する。
【選択図】図6
特許請求の範囲
【請求項1】
走行ローラを有する走行車がレール上を走行する走行車システムであって、
前記走行ローラに上方から接触する測定プレートと、
前記測定プレートの高さ位置を検出する検出器と、
前記測定プレートを前記走行ローラから離間する位置である退避位置と、前記走行ローラに接触する位置である測定位置との間で移動させる移動機構と、を備え、
前記移動機構は、
前記測定プレートを支持する偏心カムと、
回転軸を介して前記偏心カムを回転させるモータと、
前記回転軸に設けられた巻き取り部と、
一端が前記巻き取り部に固定された巻き付け部材と、
前記巻き付け部材の他端を前記巻き取り部から遠ざかる方向に付勢する付勢部材と、を有し、
前記モータが駆動状態でないとき、前記巻き付け部材の他端が前記付勢部材によって付勢されることで、前記測定プレートが前記退避位置に移動する、走行車システム。
続きを表示(約 360 文字)
【請求項2】
前記巻き取り部は、プーリであり、
前記巻き付け部材は、前記プーリに巻き取られるベルトである、
請求項1に記載の走行車システム。
【請求項3】
前記プーリの外周面には、複数の第1歯部が設けられ、
前記ベルトの表面には、前記プーリの外周面に当該ベルトが巻き付けられたとき、前記複数の第1歯部と噛み合う複数の第2歯部が設けられる、
請求項2に記載の走行車システム。
【請求項4】
前記ベルトは、樹脂により形成される、
請求項2に記載の走行車システム。
【請求項5】
前記巻き取り部は、プーリであり、
前記巻き付け部材は、前記プーリに巻き取られるワイヤである、
請求項1に記載の走行車システム。
発明の詳細な説明
【技術分野】
【0001】
本発明は、走行車システムに関する。
続きを表示(約 1,600 文字)
【背景技術】
【0002】
特許文献1に記載されるように、レール上を走行する走行車の走行ローラの直径を測定する走行車システムが知られている。この走行車システムでは、走行ローラに上方から接触する上部測定プレート、及び、走行ローラに下方から接触する下部測定プレートのそれぞれの高さ位置を検出することによって、走行ローラの直径を測定する。
【先行技術文献】
【特許文献】
【0003】
国際公開第2023/032293号
【発明の概要】
【発明が解決しようとする課題】
【0004】
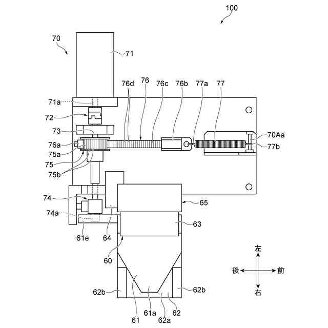
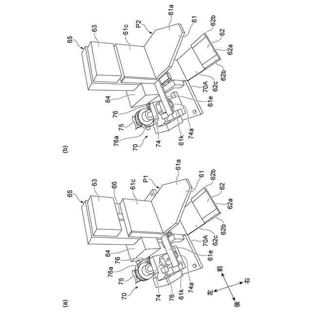
上記した走行車システムのアクチュエータは、上部測定プレートを支持する偏心カムと、回転軸を介して偏心カムを回転させるモータと、回転軸に設けられたギアと、ギアと噛み合うラックギアと、ラックギアが固定されたスライド部と、スライド部と嵌合する直動ガイドと、スライド部を付勢するバネとを有する。当該アクチュエータでは、モータが駆動状態でないとき、バネによって直動ガイドに沿ってラックギアが移動することで、上部測定プレートが上方に付勢されて退避位置に位置する。このような場合、走行車システムの構成が複雑化してしまう。
【0005】
本開示は、モータが駆動状態でないとき、簡易な構成で測定プレートを退避位置に位置させることができる走行車システムを説明する。
【課題を解決するための手段】
【0006】
[1]本開示の一様態に係る走行車システムは、走行ローラを有する走行車がレール上を走行する走行車システムであって、走行ローラに上方から接触する測定プレートと、測定プレートの高さ位置を検出する検出器と、測定プレートを走行ローラから離間する位置である退避位置と、走行ローラに接触する位置である測定位置との間で移動させる移動機構と、を備え、移動機構は、測定プレートを支持する偏心カムと、回転軸を介して偏心カムを回転させるモータと、回転軸に設けられた巻き取り部と、一端が巻き取り部に固定された巻き付け部材と、巻き付け部材の他端を巻き取り部から遠ざかる方向に付勢する付勢部材と、を有し、モータが駆動状態でないとき、巻き付け部材の他端が付勢部材によって付勢されることで、測定プレートが退避位置に移動する。
【0007】
[1]の走行車システムでは、モータが駆動状態であるとき、巻き付け部材が巻き取り部に巻き取られる。そして、モータが駆動状態でないとき、巻き付け部材の他端が巻き取り部から遠ざかる方向に付勢部材によって付勢されることで巻き付け部材が巻き取り部から巻き出される。これにより、回転軸を介して偏心カムが回転させられ、測定プレートが退避位置に移動する。その結果、モータが駆動状態でないとき、簡易な構成で測定プレートを退避位置に位置させることができる。
【0008】
[2]上記[1]の走行車システムにおいて、巻き取り部は、プーリであり、巻き付け部材は、プーリに巻き取られるベルトであってもよい。この場合、巻き付け部材がワイヤである場合と比較して、巻き取り部と巻き付け部材との接触面積を十分に確保でき、巻き付け部材から巻き取り部に作用する応力をより分散させることができる。これにより、巻き取り部からの発塵を低減することができる。
【0009】
[3]上記[2]の走行車システムにおいて、プーリの外周面には、複数の第1歯部が設けられ、ベルトの表面には、プーリの外周面に当該ベルトが巻き付けられたとき、複数の第1歯部と噛み合う複数の第2歯部が設けられていてもよい。この場合、ベルトの一端を巻き取り部に対してより確実に固定することができる。
【0010】
[4]上記[2]又は[3]の走行車システムにおいて、ベルトは、樹脂により形成されていてもよい。この場合、巻き取り部からの発塵を更に低減することができる。
(【0011】以降は省略されています)
この特許をJ-PlatPat(特許庁公式サイト)で参照する
関連特許
村田機械株式会社
紡績機
1か月前
村田機械株式会社
自動倉庫
29日前
村田機械株式会社
自動ワインダ
8日前
村田機械株式会社
紙管分離装置
10日前
村田機械株式会社
走行車システム
2日前
村田機械株式会社
ボビン解舒装置
17日前
村田機械株式会社
搬送車システム
29日前
村田機械株式会社
走行車システム
29日前
村田機械株式会社
スタッカクレーン
1日前
村田機械株式会社
天井走行車システム
3日前
村田機械株式会社
有軌道台車システム
16日前
村田機械株式会社
玉揚装置及び自動ワインダ
1日前
日本信号株式会社
ホーム柵
2か月前
日本信号株式会社
ホーム柵
2か月前
個人
車両及び走行システム
6か月前
日本信号株式会社
検査装置
8日前
日本信号株式会社
検査装置
10か月前
近畿車輌株式会社
耐火床構造
1か月前
日本車輌製造株式会社
鉄道車両
1か月前
日本信号株式会社
ホーム柵装置
7か月前
日本信号株式会社
列車接近警報装置
3か月前
保線機器整備株式会社
保線用カート
9か月前
ナブテスコ株式会社
ホームドア装置
3か月前
近畿車輌株式会社
鉄道車両の床構造
11か月前
近畿車輌株式会社
鉄道車両の床構造
11か月前
カヤバ株式会社
鉄道車両用制振装置
10か月前
近畿車輌株式会社
鉄道車両の床構造
11か月前
日本車輌製造株式会社
台車組立装置
5か月前
川崎車両株式会社
鉄道車両用パネル
8か月前
日本信号株式会社
物体検知装置
7か月前
日本信号株式会社
ホームドア制御装置
4か月前
株式会社ダイフク
搬送車
5か月前
株式会社東芝
台車搬送装置
1か月前
日本ケーブル株式会社
索道の支索引留め装置
3か月前
日本信号株式会社
ホーム安全システム
7か月前
日本信号株式会社
踏切道監視システム
11か月前
続きを見る
他の特許を見る