TOP
|
特許
|
意匠
|
商標
特許ウォッチ
Twitter
他の特許を見る
公開番号
2025167335
公報種別
公開特許公報(A)
公開日
2025-11-07
出願番号
2024071848
出願日
2024-04-25
発明の名称
給湯装置
出願人
株式会社パロマ
代理人
個人
,
個人
主分類
F24H
1/14 20220101AFI20251030BHJP(加熱;レンジ;換気)
要約
【課題】二次熱交換器を通過する湯水の温度が高くなることがあっても中和剤の消費量を精度よく算出し、中和器のメンテナンス時期の報知を適切なタイミングで行う。
【解決手段】給湯暖房機1は、給湯二次熱交換器7B及び暖房二次熱交換器22Bへ給水される水の温度を検出する給水温センサ10及び暖房低温センサ31と、給湯二次熱交換器7B及び暖房二次熱交換器22Bで発生したドレンが導入され、中和剤が収容される中和器60と、給水温センサ10及び暖房低温センサ31で検出される給水温度に基づいて給湯バーナ6及び暖房バーナ21の燃焼を制御するコントローラ70とを含む。コントローラ70は、給湯バーナ6及び暖房バーナ21を燃焼させる際の燃焼量と給水温度とに基づいて燃焼量積算値を算出すると共に、算出した燃焼量積算値を所定の判定値と比較することで中和剤の消費量を判定する中和剤消費量判定制御が実行可能である。
【選択図】図1
特許請求の範囲
【請求項1】
ガスバーナと、
前記ガスバーナの燃焼排気から主に顕熱を回収して通水を加熱する一次熱交換器と、
前記燃焼排気から主に潜熱を回収して通水を加熱する二次熱交換器と、
前記二次熱交換器へ給水される水の温度を検出する給水温度検出手段と、
前記二次熱交換器で発生したドレンが導入され、中和剤が収容される中和器と、
前記給水温度検出手段で検出される給水温度に基づいて前記ガスバーナの燃焼を制御するコントローラと、を含み、
前記コントローラは、前記ガスバーナを燃焼させる際の実績情報と前記給水温度とに基づいてドレン発生量の累積値を算出すると共に、算出した前記累積値を所定の判定値と比較することで中和剤の消費量を判定する中和剤消費量判定制御が実行可能である給湯装置。
続きを表示(約 120 文字)
【請求項2】
前記実績情報は、前記ガスバーナの実際の燃焼量であり、前記累積値は、実際の前記燃焼量に、前記給水温度に応じて予め設定された係数を掛けることで得られる補正燃焼量を積算した燃焼量積算値である請求項1に記載の給湯装置。
発明の詳細な説明
【技術分野】
【0001】
本開示は、一次熱交換器と二次熱交換器とを備えた潜熱回収型の給湯装置に関する。
続きを表示(約 2,700 文字)
【背景技術】
【0002】
潜熱回収型の給湯装置では、二次熱交換器を通過する水とガスバーナの燃焼排気との間で熱交換した際にドレンが発生するため、発生したドレンを中和して排出するための中和器が設けられる。中和器には、所定量の中和剤が充填されているが、中和剤は使用に伴い減少するため、コントローラは、中和剤の残量を把握して必要なタイミングで中和剤の補充或いは中和器の交換を促す報知を行うようになっている。例えば特許文献1には、給湯器が運転される都度、コントローラが燃焼熱量と燃焼時間との積を積算し、その積算値が所定の基準値に達すると、中和剤を補充或いは中和器を交換するメンテナンス時期である旨を知らせるようにした発明が開示されている。
【先行技術文献】
【特許文献】
【0003】
特開2000-337631号公報
【発明の概要】
【発明が解決しようとする課題】
【0004】
例えば給湯装置が、給湯加熱部と、外部の暖房端末との間で湯水を循環させる暖房加熱部とを併設する場合、暖房加熱部を運転する際には比較的高温の湯水が二次熱交換器を通過することになる。このため、二次熱交換器では殆ど潜熱が回収できず、ドレンも発生しない場合がある。
しかし、特許文献1の発明では、このような場合にもコントローラはガスバーナの燃焼熱量と燃焼時間との積を算出して積算値を増やしてしまう。よって、実際には中和剤が使用されず残量に余裕があるにもかかわらず、積算値が基準値に達して中和器のメンテナンス時期の報知がされるおそれがある。
【0005】
そこで、本開示は、二次熱交換器を通過する湯水の温度が高くなることがあっても中和剤の消費量を精度よく算出でき、中和器のメンテナンス時期の報知を適切なタイミングで行うことができる給湯装置を提供することを目的としたものである。
【課題を解決するための手段】
【0006】
上記目的を達成するために、本開示は、ガスバーナと、
前記ガスバーナの燃焼排気から主に顕熱を回収して通水を加熱する一次熱交換器と、
前記燃焼排気から主に潜熱を回収して通水を加熱する二次熱交換器と、
前記二次熱交換器へ給水される水の温度を検出する給水温度検出手段と、
前記二次熱交換器で発生したドレンが導入され、中和剤が収容される中和器と、
前記給水温度検出手段で検出される給水温度に基づいて前記ガスバーナの燃焼を制御するコントローラと、を含む。
そして、前記コントローラは、前記ガスバーナを燃焼させる際の実績情報と前記給水温度とに基づいてドレン発生量の累積値を算出すると共に、算出した前記累積値を所定の判定値と比較することで中和剤の消費量を判定する中和剤消費量判定制御が実行可能であることを特徴とする。
本開示の別の態様は、上記構成において、前記実績情報は、前記ガスバーナの実際の燃焼量であり、前記累積値は、実際の前記燃焼量に、前記給水温度に応じて予め設定された係数を掛けることで得られる補正燃焼量を積算した燃焼量積算値であることを特徴とする。
【発明の効果】
【0007】
本開示によれば、二次熱交換器を通過する湯水の温度が高くなることがあっても中和剤の消費量を精度よく算出でき、中和器のメンテナンス時期の報知を適切なタイミングで行うことができる。よって、早すぎるタイミングで中和剤を補充したり中和器を交換したりすることがなくなる。
本開示の別の態様によれば、上記効果に加えて、累積値は、実際の燃焼量に、給水温度に応じて予め設定された係数を掛けることで得られる補正燃焼量を積算した燃焼量積算値としているので、ガスバーナの実際の燃焼量に基づいて、中和剤の消費量に対応した燃焼量積算値を正確に得ることができる。
【図面の簡単な説明】
【0008】
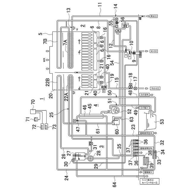
給湯暖房機の概略回路図である。
中和剤消費量判定制御のフローチャートである。
給水温度と係数との関係を示すグラフである。
【発明を実施するための形態】
【0009】
以下、本開示の実施の形態を図面に基づいて説明する。
図1は、給湯装置の一例である給湯暖房機の概略回路図である。給湯暖房機1は、給湯加熱部2と、暖房加熱部3と、風呂加熱部4とを備えている。
給湯加熱部2は、給湯燃焼室5内に、複数の給湯バーナ6,6・・と、給湯バーナ6の燃焼排気によって内部を通過する水を加熱する給湯一次熱交換器7A及び給湯二次熱交換器7Bとを備える。給湯バーナ6は、本開示のガスバーナの一例である。給湯一次熱交換器7A及び給湯二次熱交換器7Bは、本開示の一次熱交換器及び二次熱交換器の一例である。
給湯一次熱交換器7Aの入口と給湯二次熱交換器7Bの出口とは、給湯燃焼室5の外部で配管により接続されている。給湯二次熱交換器7Bの入口には、給水管8が接続されている。給水管8には、通水量を検出する給湯水量センサ9と、給水温度を検出する給水温センサ10とが設けられている。給水管8の水入口には、図示しない外部の水道配管が接続される。給水温センサ10は、本開示の給水温度検出手段の一例である。
給湯一次熱交換器7Aの出口には、出湯管11が接続されている。出湯管11の湯出口に接続される図示しない外部配管には、給湯栓が設けられている。
【0010】
給水管8と出湯管11との間には、給湯一次、二次熱交換器7A,7Bをバイパスするバイパス管12が接続されている。出湯管11におけるバイパス管12の接続部よりも上流側には、給湯一次熱交換器7Aの出口温度を検出する給湯内胴センサ13が設けられている。出湯管11におけるバイパス管12の接続部よりも下流側には、出湯温度を検出する給湯出湯センサ14が設けられている。
給湯バーナ6へガスの供給を行うガス管15は、各給湯バーナ6ごとに分岐して、各分岐管には、給湯切替電磁弁16がそれぞれ設けられている。分岐前のガス管15には、上流側から、元ガス電磁弁17、給湯ガス比例弁18が設けられている。給湯燃焼室5の下方には、燃焼用空気を各給湯バーナ6へ供給する燃焼ファン19が設けられている。
(【0011】以降は省略されています)
この特許をJ-PlatPat(特許庁公式サイト)で参照する
関連特許
株式会社パロマ
給湯装置
1日前
株式会社パロマ
ガスコンロの製造方法およびガスコンロ
8日前
株式会社パロマ
給湯暖房機
1日前
個人
集熱器具
1日前
株式会社トヨトミ
五徳
15日前
個人
油ハネ防止カーテン
4日前
株式会社コロナ
空調装置
1か月前
株式会社コロナ
空調装置
1か月前
株式会社コロナ
空調装置
1か月前
株式会社コロナ
空調装置
2か月前
株式会社コロナ
空調装置
15日前
株式会社コロナ
空調装置
15日前
株式会社コロナ
加湿装置
1か月前
株式会社コロナ
給湯装置
3か月前
株式会社コロナ
空気調和機
2か月前
個人
住宅換気空調システム
2か月前
個人
太陽光パネル傾斜装置
25日前
株式会社コロナ
風呂給湯機
1か月前
株式会社コロナ
空気調和機
3か月前
株式会社コロナ
直圧式給湯機
2か月前
株式会社コロナ
暖房システム
1か月前
株式会社コロナ
貯湯式給湯機
1か月前
株式会社パロマ
給湯器
4か月前
株式会社コロナ
温水暖房装置
15日前
ホーコス株式会社
排気フード
3か月前
個人
シンプルクーラー
23日前
株式会社コロナ
貯湯式給湯機
1か月前
三菱電機株式会社
換気扇
24日前
ホーコス株式会社
換気扇取付枠
1か月前
株式会社コロナ
輻射式冷房装置
2か月前
三菱電機株式会社
換気扇
24日前
三菱電機株式会社
換気扇
24日前
個人
籾殻(そば殻)燃焼ストーブ
2か月前
株式会社パロマ
給湯暖房機
4か月前
株式会社ノーリツ
給湯装置
29日前
株式会社パロマ
給湯暖房機
4か月前
続きを見る
他の特許を見る