TOP
|
特許
|
意匠
|
商標
特許ウォッチ
Twitter
他の特許を見る
公開番号
2025167632
公報種別
公開特許公報(A)
公開日
2025-11-07
出願番号
2024072455
出願日
2024-04-26
発明の名称
液化水素の供給設備および液化水素の供給方法
出願人
岩谷産業株式会社
代理人
個人
,
個人
主分類
F17C
6/00 20060101AFI20251030BHJP(ガスまたは液体の貯蔵または分配)
要約
【課題】車両等に備えられた液化水素タンクに迅速に液化水素を供給できる液化水素供給設備、および、液化水素の供給方法を提供する。
【解決手段】液化水素の供給設備1は、液化水素を貯蔵可能な貯蔵タンク10と、前記貯蔵タンク10と接続されたディスペンサ31と、前記貯蔵タンク10と前記ディスペンサ31との間を接続する共通ライン41と、前記ディスペンサ31に接続され、液化水素供給対象に接続可能なカプラ52を有する充填ライン42と、を備える。前記共通ライン42は、前記共通ライン41を流通する流体の流量、密度または温度を計測する第1計測器と、前記第1計測器よりも下流に備えられた第1ベントライン46と、を備える。前記ディスペンサ31は、前記ディスペンサ31を流通する流体の流量および密度を計測する第2計測器を備える。
【選択図】図1
特許請求の範囲
【請求項1】
液化水素を貯蔵可能な貯蔵タンクと、
前記貯蔵タンクと接続されたディスペンサと、
前記貯蔵タンクと前記ディスペンサとの間を接続する共通ラインと、
前記ディスペンサに接続され、液化水素供給対象に接続可能なカプラを有する充填ライン
と、を備え、
前記共通ラインは、
前記共通ラインを流通する流体の流量、密度または温度を計測する第1計測器と、
前記第1計測器よりも下流に備えられた第1ベントラインと、を備え、
前記ディスペンサは、前記ディスペンサを流通する流体の流量および密度を計測する第2計測器を備え、
前記充填ラインは、
前記充填ラインを通じて液化水素を前記液化水素供給対象に供給可能である開状態と前記ディスペンサと前記液化水素供給対象との間が遮断された状態である閉状態とを切り換え可能である第1開閉弁と、
第2ベントラインと、
前記第2ベントラインの開閉を切り換え可能である第2開閉弁と、
を有する、
液化水素の供給設備。
続きを表示(約 1,800 文字)
【請求項2】
さらに、前記液化水素供給対象に接続可能なカプラを有する回収ラインを備え、
前記回収ラインは、前記回収ラインを流通する流体の流量を計測する第3計測器を備える、
請求項1に記載の液化水素の供給設備。
【請求項3】
前記第2計測器がコリオリ流量計である、
請求項1または請求項2に記載の液化水素の供給設備。
【請求項4】
さらに制御部を備え、
前記制御部は、前記第1計測器または前記第2計測器の計測値に基づいて、前記第1開閉弁および前記第2開閉弁の開閉を指示する信号を発出する、
請求項1または請求項2に記載の液化水素の供給設備。
【請求項5】
前記ディスペンサを複数備え、
前記共通ラインは、前記共通ラインにおける前記第1ベントラインの接続位置よりも下流に、複数の前記ディスペンサのそれぞれに分岐する分岐部を有する、
請求項1または請求項2に記載の液化水素の供給設備。
【請求項6】
液化水素の供給設備において実施される液化水素の供給方法であって、
液化水素を貯蔵可能な貯蔵タンクと、
前記貯蔵タンクと接続されたディスペンサと、
前記貯蔵タンクと前記ディスペンサとの間を接続する共通ラインと、
前記ディスペンサに接続され、液化水素供給対象に接続可能なカプラを有する充填ライン
と、を備え、
前記共通ラインは、
前記共通ラインを流通する流体の流量、密度または温度を計測する第1計測器と、
前記第1計測器よりも下流に備えられた第1ベントラインと、を備え、
前記ディスペンサは、
前記ディスペンサを流通する流体の流量および密度を計測する第2計測器を備え、
前記供給方法は、
前記共通ラインを冷却する共通ライン冷却工程と、
前記充填ラインを冷却する充填ライン冷却工程と、
前記液化水素供給対象に液化水素を供給する充填工程と、を含み、
前記充填ライン冷却工程と前記充填工程との切り換えは、前記第1計測器および前記第2計測器の計測値に基いて行われる、
液化水素の供給方法。
【請求項7】
前記充填ラインは、
前記充填ラインを通じて液化水素を前記液化水素供給対象に供給可能である開状態と、前記ディスペンサと前記液化水素供給対象との間が遮断された状態である閉状態を切り換え可能である第1開閉弁と、
第2ベントラインと、
前記第2ベントラインの開閉を切り換え可能である第2開閉弁と、
を有し、
前記充填ライン冷却工程と前記充填工程との切り換えは、前記第1計測器および前記第2計測器の計測値に基いて、前記第1開閉弁を閉から開へ、かつ、前記第2開閉弁を開から閉に切り替えるステップである、
請求項6に記載の液化水素の供給方法。
【請求項8】
前記共通ラインは、
前記共通ラインを通じて液化水素を前記充填ラインに供給可能である開状態と、前記共通ラインと前記ディスペンサとの間が遮断された状態である閉状態を切り換え可能である第3開閉弁と、
前記第1ベントラインと、
前記第1ベントラインの開閉を切り換え可能である第4開閉弁と、
を有し、
前記共通ライン冷却工程と前記充填ライン冷却工程との切り換えは、前記第1計測器の計測値に基いて、前記第3開閉弁を閉から開へ、かつ、前記第4開閉弁を開から閉に切り替えるステップである、
請求項6または請求項7に記載の液化水素の供給方法。
【請求項9】
前記液化水素の供給設備は、さらに、前記液化水素供給対象に接続可能なカプラを有する回収ラインを備え、
前記回収ラインは、前記回収ラインを流通する流体の流量を計測する第3計測器を備え、
前記第2計測器で計測された流体の流量と前記第3計測器で計測された流体の流量との比較から、前記液化水素供給対象に供給された液化水素の量を算出する工程を含む
請求項6または請求項7に記載の液化水素の供給方法。
【請求項10】
前記共通ライン冷却工程および前記充填ライン冷却工程が同時に実行される、
請求項6または請求項7に記載の液化水素の供給方法。
(【請求項11】以降は省略されています)
発明の詳細な説明
【技術分野】
【0001】
本開示は、液化水素の供給設備および液化水素の供給方法に関する。
続きを表示(約 2,500 文字)
【背景技術】
【0002】
水素自動車の燃料タンクに液化水素を充填する方法、そのための装置が知られている。特許文献1には、液化水素の貯蔵タンクと、水素自動車の燃料タンクに液化水素を供給するためのディスペンサとの間に液化水素を一時的に貯留するバンクを備える液化水素供給装置が開示されている。ディスペンサには、バンクから水素自動車の燃料タンクに供給される液化水素の量を計測する液体積算流量計と、燃料タンクから回収されたガスの量を計測する気体積算流量計と、が備えられる。液体積算流量計によって求められた液化水素の供給量と、気体積算流量計によって求められた回収水素ガスの量とから、燃料タンクに充填された液化水素の充填量が求められる。
【0003】
特許文献2は、LNGを燃料とする車両のタンクにLNGを供給するためのガス充填装置を開示している。特許文献2のガス充填装置は、LNGを貯留するタンクと充填装置の配管との間に循環路を形成し、LNG充填を行わない時間帯に配管内にLNGを循環させて予冷を行う。この予冷の動作の制御は、配管に介装された流量計によって流体の密度を計測することによって行われることが開示されている。
【先行技術文献】
【特許文献】
【0004】
特開2007-71266号公報
特開2016-220426号公報
【発明の概要】
【発明が解決しようとする課題】
【0005】
燃料ステーションにおける車両への燃料供給は、迅速に行われることが望ましい。燃料が液化水素である場合でも同様である。本開示の目的の一つは、車両等に備えられた液化水素タンクに迅速に液化水素を供給できる液化水素の供給設備、および、液化水素の供給方法を提供することである。
【課題を解決するための手段】
【0006】
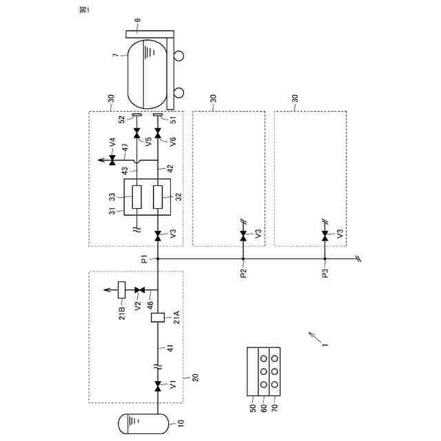
本開示にかかる液化水素の供給設備は、液化水素を貯蔵可能な貯蔵タンクと、前記貯蔵タンクと接続されたディスペンサと、前記貯蔵タンクと前記ディスペンサとの間を接続する共通ラインと、前記ディスペンサに接続され、液化水素供給対象に接続可能なカプラを有する充填ラインと、を備える。前記共通ラインは、前記共通ラインを流通する流体の流量、密度または温度を計測する第1計測器と、前記第1計測器よりも下流に備えられた第1ベントラインと、を備える。前記ディスペンサは、前記ディスペンサを流通する流体の流量および密度を計測する第2計測器を備える。前記充填ラインは、前記充填ラインを通じて液化水素を前記液化水素供給対象に供給可能である開状態と前記ディスペンサと前記液化水素供給対象との間が遮断された状態である閉状態とを切り換え可能である第1開閉弁と、第2ベントラインと、前記第2ベントラインの開閉を切り換え可能である第2開閉弁と、を有する。
【0007】
本開示にかかる液化水素の供給方法は、液化水素の供給設備において実施される方法である。前記供給設備は、液化水素を貯蔵可能な貯蔵タンクと、前記貯蔵タンクと接続されたディスペンサと、前記貯蔵タンクと前記ディスペンサとの間を接続する共通ラインと、
前記ディスペンサに接続され、液化水素供給対象に接続可能なカプラを有する充填ライン
と、を備える。前記共通ラインは、前記共通ラインを流通する流体の流量、密度または温度を計測する第1計測器と、前記第1計測器よりも下流に備えられた第1ベントラインと、を備える。前記ディスペンサは、前記ディスペンサを流通する流体の流量および密度を計測する第2計測器を備える。前記供給方法は、前記共通ラインを冷却する共通ライン冷却工程と、前記充填ラインを冷却する充填ライン冷却工程と、前記液化水素供給対象に液化水素を供給する充填工程と、を含む。前記充填ライン冷却工程と前記充填工程との切り換えは、前記第1計測器および前記第2計測器の計測値に基づいて行われる。
【発明の効果】
【0008】
本開示にかかる液化水素の供給設備によれば、車両等に備えられた液化水素タンクに迅速に液化水素を供給できる。本開示にかかる液化水素の供給方法によれば、車両等に備えられた液化水素タンクに迅速に液化水素を供給できる。
【図面の簡単な説明】
【0009】
図1は、本開示にかかる液化水素の供給設備の構成を示す説明図である。
図2は、本開示にかかる液化水素の供給方法における、共通ライン冷却工程のフローである。
図3は、本開示にかかる液化水素の供給方法における、充填ライン冷却工程のフローである。
図4は、本開示にかかる液化水素の供給方法における、充填工程のフローである。
【発明を実施するための形態】
【0010】
[実施の形態の概要]
初めに、本開示にかかる液化水素の供給設備および供給方法の概要を列挙して説明する。
本開示にかかる液化水素の供給設備は、液化水素を貯蔵可能な貯蔵タンクと、前記貯蔵タンクと接続されたディスペンサと、前記貯蔵タンクと前記ディスペンサとの間を接続する共通ラインと、前記ディスペンサに接続され、液化水素供給対象に接続可能なカプラを有する充填ラインと、を備える。前記共通ラインは、前記共通ラインを流通する流体の流量、密度または温度を計測する第1計測器と、前記第1計測器よりも下流に備えられた第1ベントラインと、を備える。前記ディスペンサは、前記ディスペンサを流通する流体の流量および密度を計測する第2計測器を備える。前記充填ラインは、前記充填ラインを通じて液化水素を前記液化水素供給対象に供給可能である開状態と前記ディスペンサと前記液化水素供給対象との間が遮断された状態である閉状態とを切り換え可能である第1開閉弁と、第2ベントラインと、前記第2ベントラインの開閉を切り換え可能である第2開閉弁と、を有する。
(【0011】以降は省略されています)
この特許をJ-PlatPat(特許庁公式サイト)で参照する
関連特許
岩谷産業株式会社
液化水素の供給設備および液化水素の供給方法
1日前
岩谷産業株式会社
シールドガスおよびアルミニウム合金接合体の製造方法
9日前
岩谷産業株式会社
管状細胞構造体の凍結保存方法、凍結保存具および凍結体
1か月前
岩谷産業株式会社
重水素化アンモニアの製造設備および重水素化アンモニアの製造方法
1日前
株式会社石井鐵工所
低温タンクの揚液装置
6か月前
株式会社石井鐵工所
低温タンクの揚液装置
4か月前
川崎重工業株式会社
竪型タンク
5か月前
川崎重工業株式会社
三重殻タンク
8か月前
川崎重工業株式会社
三重殻タンク
8か月前
川崎重工業株式会社
極低温流体用配管設備
1か月前
川崎重工業株式会社
液化水素貯蔵タンク
9か月前
大日本印刷株式会社
ガス充填容器
9か月前
トヨタ自動車株式会社
水素タンク
4か月前
川崎重工業株式会社
液化ガス貯蔵タンク
9か月前
川崎重工業株式会社
液化水素貯蔵タンク
9か月前
トヨタ自動車株式会社
水素充填装置
5か月前
帝人株式会社
繊維補強圧力容器及びその製造方法
3か月前
岩谷産業株式会社
燃料ガス充填設備
1か月前
株式会社タツノ
充填ノズル
1か月前
那須電機鉄工株式会社
水素吸蔵合金タンク
9か月前
株式会社タツノ
充填ノズル
2か月前
川崎重工業株式会社
低温流体の移送システム
5か月前
株式会社神戸製鋼所
水素吸蔵合金容器
3か月前
豊田合成株式会社
圧力容器
7か月前
トヨタ自動車株式会社
水素消費システム
5か月前
トヨタ自動車株式会社
タンクモジュール
7か月前
川崎重工業株式会社
再液化装置
9か月前
川崎重工業株式会社
三重殻タンクのパージ方法
8か月前
清水建設株式会社
水素貯蔵供給システム
8か月前
トヨタ自動車株式会社
水素消費システム
4か月前
オリオン機械株式会社
燃料供給装置および発電システム
6か月前
トヨタ自動車株式会社
カートリッジタンク
6か月前
オリオン機械株式会社
燃料供給装置および発電システム
5か月前
トヨタ自動車株式会社
水素タンクシステム
5か月前
鹿島建設株式会社
水素貯蔵システム
4か月前
JFEエンジニアリング株式会社
エネルギー貯蔵システム
4か月前
続きを見る
他の特許を見る