TOP
|
特許
|
意匠
|
商標
特許ウォッチ
Twitter
他の特許を見る
公開番号
2025031031
公報種別
公開特許公報(A)
公開日
2025-03-07
出願番号
2023136973
出願日
2023-08-25
発明の名称
三重殻タンクのパージ方法
出願人
川崎重工業株式会社
代理人
個人
,
個人
主分類
F17C
13/00 20060101AFI20250228BHJP(ガスまたは液体の貯蔵または分配)
要約
【課題】パージの処理時間を短縮できる三重殻タンクのパージ方法を提供する。
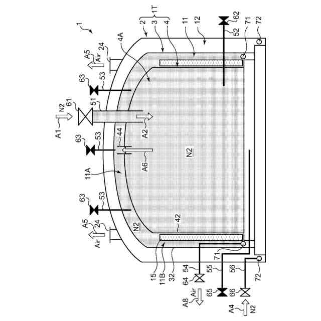
【解決手段】内槽4、中間槽3および外槽2と、内槽2と中間槽3との間の内側保冷層11と、中間槽3と外槽2との間の外側保冷層12とを備え、内槽4の内部と内側保冷層11とが連通管44で連通状態とされた三重殻タンク1のパージ方法を提供する。三重殻タンクのパージ方法は、内槽4および内側保冷層11に存在する気体を所定の第1パージ経路を用いて置換ガスに置換しつつ、外側保冷層12に存在する気体を前記第1パージ経路とは異なる第2パージ経路を用いて置換ガスに置換する。つまり、内槽4および内側保冷層11のパージと、外側保冷層12のパージとを、並行して同時進行させる。
【選択図】図3
特許請求の範囲
【請求項1】
内槽、中間槽および外槽と、前記内槽と前記中間槽との間の内側保冷層と、前記中間槽と前記外槽との間の外側保冷層とを備え、前記内槽の内部と前記内側保冷層とが連通管で連通状態とされた三重殻タンクのパージ方法であって、
前記内槽および前記内側保冷層に存在する気体を所定の第1パージ経路を用いて置換ガスに置換しつつ、
前記外側保冷層に存在する気体を前記第1パージ経路とは異なる第2パージ経路を用いて置換ガスに置換する、三重殻タンクのパージ方法。
続きを表示(約 870 文字)
【請求項2】
請求項1に記載の三重殻タンクのパージ方法において、
前記外側保冷層の気体を前記置換ガスに置換する間に、前記内槽および前記内側保冷層の気体を不活性ガスに置換する第1段パージと、前記内槽および前記内側保冷層の前記不活性ガスを当該内槽に貯蔵される貯蔵ガスに置換する第2段パージとを実行する、三重殻タンクのパージ方法。
【請求項3】
請求項1または2に記載の三重殻タンクのパージ方法において、
前記第1パージ経路は、前記置換ガスを前記内槽へ導入する導入経路と、前記内側保冷層から前記置換ガスを外部へ導出する導出経路とを含み、
前記内槽の気体を前記置換ガスに置換した後、前記連通管を通して前記内槽から前記内側保冷層へ前記置換ガスを導入する、三重殻タンクのパージ方法。
【請求項4】
請求項3に記載の三重殻タンクのパージ方法において、
前記内槽は内槽屋根と内槽側板とを含み、前記中間槽は中間槽屋根と中間槽側板とを含み、前記連通管は、前記内槽屋根を貫通するように配置され、
前記内側保冷層のパージは、前記内槽屋根と前記中間槽屋根との間の屋根部の気体を前記置換ガスに置換し、次いで前記内槽側板と前記中間槽側板との間の側部の気体を前記置換ガスに置換する手順で実行する、三重殻タンクのパージ方法。
【請求項5】
請求項4に記載の三重殻タンクのパージ方法において、
前記内槽は平底型の内槽底板を、前記中間槽は平底型の中間槽底板をそれぞれ備え、
前記内側保冷層のパージは、前記側部のパージに続き、前記内槽底板と前記中間槽底板との間の底部の気体を前記置換ガスに置換する手順をさらに含む、三重殻タンクのパージ方法。
【請求項6】
請求項5に記載の三重殻タンクのパージ方法において、
前記内側保冷層の前記底部のパージは、前記内槽底板の中央近傍から前記置換ガスを導出するパージ経路を用いる、三重殻タンクのパージ方法。
発明の詳細な説明
【技術分野】
【0001】
本開示は、内槽、中間槽および外槽を有する三重殻タンクのパージ方法に関する。
続きを表示(約 1,500 文字)
【背景技術】
【0002】
液化天然ガスや液化水素などの極低温の液化ガスを貯留するタンクとして、内槽および外槽を有する二重殻タンクや、内槽と外槽との間に中間槽を備えた三重殻タンク等の多重殻タンクが知られている。
【0003】
多重殻タンクの初期使用時やメンテナンス時に、タンク内部や槽間の保冷層などに存在している気体を所要のガスに置換するパージが必要となる場合がある。特許文献1には、液化天然ガスを貯蔵する二重殻タンクにおいて、BOG(ボイル・オフ・ガス)の取出配管からタンク内にパージガスを供給し、液化天然ガスの払い出し配管からパージ後のガスを排出するパージ方法が開示されている。
【先行技術文献】
【特許文献】
【0004】
特開2012-207710号公報
【発明の概要】
【発明が解決しようとする課題】
【0005】
一般に、二重殻タンクでは、内槽の内部と、内槽と外槽との間の保冷層とは、異なるタイミングでパージ処理が実施される。通常、内槽のパージ処理の完了後、保冷層のパージ処理が実行されている。このようなパージ方法を三重殻タンクに適用した場合、パージ処理に多くの時間を要してしまうことがある。
【0006】
すなわち、三重殻タンクでは、液化ガスを貯蔵する内槽、内槽と中間槽との間の内側保冷層、および中間槽と外槽との間の外側保冷層とをパージする必要がある。これらパージ対象を段階的にパージする方法を採ると、パージ処理時間が長くなってしまう。とりわけ、高いパージ精度が求められる場合、各段階でのパージ時間が長くなり、パージ処理の長時間化が顕著となる。
【0007】
本開示の目的は、パージの処理時間を短縮できる三重殻タンクのパージ方法を提供することにある。
【課題を解決するための手段】
【0008】
本開示の一局面に係る三重殻タンクのパージ方法は、内槽、中間槽および外槽と、前記内槽と前記中間槽との間の内側保冷層と、前記中間槽と前記外槽との間の外側保冷層とを備え、前記内槽の内部と前記内側保冷層とが連通管で連通状態とされた三重殻タンクのパージ方法であって、前記内槽および前記内側保冷層に存在する気体を所定の第1パージ経路を用いて置換ガスに置換しつつ、前記外側保冷層に存在する気体を前記第1パージ経路とは異なる第2パージ経路を用いて置換ガスに置換する。
【発明の効果】
【0009】
本開示によれば、パージの処理時間を短縮できる三重殻タンクのパージ方法を提供することができる。
【図面の簡単な説明】
【0010】
図1は、本開示のパージ方法が適当される三重殻タンクの一例を概略的に示す断面図である。
図2は、パージリングの構造を簡略的に示す図である。
図3は、本開示の実施形態に係る三重殻タンクのパージ方法の一例を示す工程チャートである。
図4は、本実施形態のパージ方法の工程1における、弁の開閉状態およびパージ状況を示す図である。
図5は、工程2における、弁の開閉状態およびパージ状況を示す図である。
図6は、工程3における、弁の開閉状態およびパージ状況を示す図である。
図7は、工程4における、弁の開閉状態およびパージ状況を示す図である。
図8は、内側底部保冷層に対するパージ処理を示す模式図である。
【発明を実施するための形態】
(【0011】以降は省略されています)
特許ウォッチbot のツイートを見る
この特許をJ-PlatPat(特許庁公式サイト)で参照する
関連特許
川崎重工業株式会社
ロボット
2日前
川崎重工業株式会社
ロボット
4日前
川崎重工業株式会社
ダクト継手
2日前
川崎重工業株式会社
遠心ターボ機械
4日前
川崎重工業株式会社
ゼオライト触媒
4日前
川崎重工業株式会社
基板搬送ロボット
26日前
川崎重工業株式会社
基板搬送ロボット
26日前
川崎重工業株式会社
エンドエフェクタ
16日前
川崎重工業株式会社
基板搬送ロボット
26日前
川崎重工業株式会社
基板搬送ロボット
26日前
川崎重工業株式会社
ロボットシステム
26日前
川崎重工業株式会社
ロボットシステム
26日前
川崎重工業株式会社
位置情報システム
26日前
川崎重工業株式会社
ロボットシステム
26日前
川崎重工業株式会社
基板搬送ロボット
26日前
川崎重工業株式会社
クローズドインペラ
26日前
川崎重工業株式会社
締結方法及び締結装置
2日前
川崎重工業株式会社
正極活物質の再生方法
27日前
川崎重工業株式会社
環状フレームの成形方法
6日前
川崎重工業株式会社
ロボットシステム及びロボット
26日前
川崎重工業株式会社
ガス燃料供給システムおよび船舶
2日前
川崎重工業株式会社
焼却灰の骨材化システムおよび骨材化方法
16日前
川崎重工業株式会社
焼却灰の骨材化システムおよび骨材化方法
16日前
川崎重工業株式会社
歯車装置の支持構造の診断装置及び診断方法
25日前
川崎重工業株式会社
水素の生産計画システムおよび生産計画方法
6日前
川崎重工業株式会社
液化ガス用配管ユニットおよびその組立方法
26日前
川崎重工業株式会社
移動体、給電システム及びワイヤレス式受電方法
17日前
川崎重工業株式会社
秘密計算システム、秘密計算方法及び秘密計算装置
3日前
川崎重工業株式会社
手術支援システムおよび手術支援システムの制御方法
24日前
川崎重工業株式会社
手術支援システムおよび手術支援システムの制御方法
24日前
川崎重工業株式会社
手術支援システムおよび手術支援システムの制御方法
24日前
川崎重工業株式会社
異常診断装置、異常診断プログラムおよび異常診断方法
6日前
ヤンマーホールディングス株式会社
燃料供給装置及びエンジンシステム
16日前
川崎重工業株式会社
手術支援システム、手術支援システムの制御装置および手術支援システムの制御方法
16日前
株式会社石井鐵工所
低温タンクの揚液装置
3か月前
株式会社石井鐵工所
低温タンクの揚液装置
5か月前
続きを見る
他の特許を見る