TOP
|
特許
|
意匠
|
商標
特許ウォッチ
Twitter
他の特許を見る
公開番号
2025055837
公報種別
公開特許公報(A)
公開日
2025-04-08
出願番号
2023165220
出願日
2023-09-27
発明の名称
粘性の測定装置及び方法
出願人
国立大学法人 東京大学
代理人
個人
,
個人
主分類
G01N
11/14 20060101AFI20250401BHJP(測定;試験)
要約
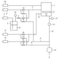
【課題】測定対象試料を収容する試料容器の構成が簡素で低コストなものとすることを可能とし、かつ、低粘度から高粘度までの広い領域に亘る測定対象試料の粘性を、簡易にかつ高い精度によって測定することができるようにする。
【解決手段】回転対称な形状を有する回転子と、回転子の回転対称軸上の最上部で回転子に一端が接続され、回転子を吊り下げて保持する線材と、線材が鉛直方向に延在する直線状となるように、線材の他端を回転子の上方で保持する保持部材と、を有し、回転子が、回転対称軸が鉛直方向に延在するように吊り下げられた状態となるように、線材を介して、保持部材によって保持される。
【選択図】図1
特許請求の範囲
【請求項1】
一部又は全部が導電性の部材から成り、回転対称な形状を有する回転子と、
該回転子の回転対称軸上の最上部で前記回転子に一端が接続され、該回転子を吊り下げて保持する線材と、
該線材が鉛直方向に延在する直線状となるように、前記線材の他端を前記回転子の上方で保持する保持部材と、
該保持部材を、該保持部材と前記線材との接触点を中心に鉛直軸回りに回転、又は、平行移動させる保持部材回転・移動駆動機構と、
前記回転子の一部又は全部が測定対象試料と接触した状態で、前記回転子と測定対象試料とを収容する試料容器と、
前記回転子に対して磁場を印加する磁石と、
該磁石を駆動して前記回転子に印加される磁場の大きさ及び向きに時間的な変動を与え、前記回転子内に誘導電流を誘起し、該誘導電流と回転子に印加される磁場とのローレンツ相互作用によって、前記回転子に回転トルクを与えて回転運動させる回転磁場制御部と、
前記回転子の回転運動状態によって、前記回転子に接触する前記測定対象試料の粘性を検出する粘性検出部とを有し、
前記回転子が、前記回転対称軸が鉛直方向に延在するように吊り下げられた状態となるように、前記線材を介して、前記保持部材によって保持されることを特徴とする粘性の測定装置。
続きを表示(約 1,300 文字)
【請求項2】
前記線材のねじれ角が、以下の式(A)を満たすように、前記保持部材回転・移動駆動機構によって保たれる請求項1に記載の粘性の測定装置。
TIFF
2025055837000013.tif
10
145
θ:線材のねじれ角
α:要求される粘性の測定精度
L:線材の長さ
G:線材のずり弾性率
R
W
:線材の半径
Tvis :回転子に加わる粘性抵抗トルク
【請求項3】
前記保持部材の回転角と前記回転子の回転角とから、前記線材のねじれ角を検出するねじれ角検出機構を更に有し、
前記保持部材回転・移動駆動機構により前記線材の上端を回転させることによって、前記線材のねじれ角を前記式(A)を満たす範囲に保つ請求項2に記載の粘性の測定装置。
【請求項4】
前記回転トルクは、大きさが一定で、方向が時計回り方向と反時計回り方向とを一定周期で繰り返すように変化する請求項1に記載の粘性の測定装置。
【請求項5】
前記回転トルクは一定の時間のみ印加され、前記回転子の運動は、前記回転トルクの印加が停止された後の減衰振動運動である請求項1に記載の粘性の測定装置。
【請求項6】
粘性が既知である複数の測定対象試料と接触した前記回転子に与えられる回転トルクと前記回転子の回転速度との関係をあらかじめ測定した標準データを記憶する標準データ記憶部を更に有し、
前記粘性検出部は、粘性が未知である測定対象試料と接触した状態の回転子に与えられる回転トルクと前記回転子の回転速度との関係を前記標準データと比較することによって、前記粘性が未知である測定対象試料の粘性を検出する請求項1に記載の粘性の測定装置。
【請求項7】
前記回転子に付加されたマークの回転を検出することによって、前記回転子の回転速度を検出する回転検出部を更に有する請求項1~6のいずれか1項に記載の粘性の測定装置。
【請求項8】
一部又は全部が導電性の部材から成り、回転対称な形状を有する回転子を、その一部又は全部が測定対象試料と接触した状態で、該測定対象試料とともに試料容器に収容する工程と、
前記回転子の回転対称軸上の最上部に一端が接続され、他端が保持部材であって、保持部材回転・移動駆動機構によって鉛直軸回りに回転、又は、平行移動させられる保持部材に保持された線材によって、該線材が鉛直方向に延在する直線状となるように、前記回転子を吊り下げる工程と、
前記回転子に時間的に変動する磁場を印加し、前記回転子内に誘導電流を誘起し、該誘導電流と前記回転子に印加される磁場とのローレンツ相互作用によって、前記回転子に回転トルクを与えて回転運動させる工程と、
前記回転子の回転運動状態によって、前記回転子に接触する測定対象試料の粘性を検出する工程と、を有し、
前記回転子が、前記回転対称軸が鉛直方向に延在するように吊り下げられた状態となるように、前記線材を介して、前記保持部材によって保持されることを特徴とする粘性の測定方法。
発明の詳細な説明
【技術分野】
【0001】
本開示は、粘性の測定装置及び方法に関するものである。
続きを表示(約 1,300 文字)
【背景技術】
【0002】
従来、対象とする物質の力学物性を検出するため、粘性(以下の記載において、粘度と示すこともある。)の測定が行われている。粘性の測定は、医薬品、食品、塗料、インク、化粧品、化学製品、紙、粘着剤、繊維、プラスチック、ビール、洗剤、コンクリート混和剤、シリコン等の製造過程で、品質管理、性能評価、原料管理、研究開発等に必要不可欠な測定技術である。
【0003】
従来の粘性の測定装置や測定方法としては、測定対象試料に接した回転プローブ(回転子)に対し、駆動するためのトルクを非接触に印加し、その回転プローブの回転速度から対象試料の粘性を非接触に測定する装置や方法が存在する(例えば、特許文献1~6参照。)。
【0004】
特許文献1に記載されている装置においては、回転子として導電性の小球を使用し、該小球を試料内に沈め、小球に所定のトルクを非接触で印加し、小球の回転速度から、試料の粘性を非接触で測定している。
【0005】
特許文献2に記載されている装置においては、浮力若しくは表面張力のいずれか、又は、双方を用いて、円板状の回転子を試料表面に浮かべ、回転子に所定のトルクを非接触で印加し、回転子の回転速度から、試料の粘性を非接触で測定している。
【0006】
特許文献3に記載されている装置においては、円板状の回転子の下部から突出する回転中心の先端が凸形状に形成されており、その先端が試料を収容する容器の内側の底部と接触するとともに、回転子の上部に回転軸が設けられており、回転軸が保持機構の貫通孔に挿入されて回転可能、かつ、横方向に移動不能に保持されている。そして、回転子に所定のトルクを非接触で印加し、回転子の回転速度から、試料の粘性を非接触で測定している。
【0007】
特許文献4に記載されている装置においては、回転子の下部から突出する回転中心の先端が凸形状に形成されており、その先端が試料を収容する容器の内側の底部と接触し、かつ、回転子の重心位置と浮心位置とが調整されることによって、回転子が垂直に自立して回転するようになっている。
【0008】
特許文献5に記載されている装置においては、回転子の上部かつ中心に突起を設け、これを支点として回転子が回転することによって、支点が試料中に没することなく、すなわち、試料からの析出物等の影響を受けることなく十分に小さな摩擦トルクのもとで粘性測定を行っている。
【0009】
特許文献6に記載されている装置においては、回転子を反磁性の物質で構成し、磁力によりこれを空中で保持させることによって機械摩擦の影響を完全に排除した粘性測定を行っている。
【先行技術文献】
【特許文献】
【0010】
特開2009-264982号公報
特開2012-242137号公報
特開2016-031352号公報
特開2018-146312号公報
特開2021-189078号公報
特開2015-045621号公報
【発明の概要】
【発明が解決しようとする課題】
(【0011】以降は省略されています)
この特許をJ-PlatPat(特許庁公式サイト)で参照する
関連特許
国立大学法人 東京大学
ガス処理方法
14日前
国立大学法人 東京大学
担持金属触媒
28日前
国立大学法人 東京大学
せん妄判定方法
2か月前
国立大学法人 東京大学
コンパレータ回路
18日前
国立大学法人 東京大学
ビーム追従システム
9日前
国立大学法人 東京大学
超音波モータシステム
1か月前
国立大学法人 東京大学
超音波モータシステム
1か月前
国立大学法人 東京大学
超音波モータシステム
1か月前
国立大学法人 東京大学
推定装置、及びプログラム
29日前
国立大学法人 東京大学
肝臓オルガノイド成熟培地
8日前
国立大学法人 東京大学
テラヘルツ帯同期検波回路
1か月前
NTT株式会社
圧力センサ
29日前
国立大学法人 東京大学
接着性細胞の浮遊培養用基材
14日前
国立大学法人 東京大学
テラヘルツ波帯位相変調回路
1か月前
国立大学法人 東京大学
読出回路及び磁気メモリ装置
28日前
国立大学法人 東京大学
ドローンを用いた配送システム
14日前
国立大学法人 東京大学
情報処理装置、及びプログラム
1か月前
国立大学法人 東京大学
光デバイス及びコヒーレント受信器
1か月前
積水化学工業株式会社
酸素発生剤
1か月前
古河電気工業株式会社
超電導モータ
1か月前
国立大学法人 東京大学
通信装置、制御方法、及びプログラム
8日前
国立大学法人 東京大学
静電容量式センサ及びロボットシステム
1か月前
国立大学法人 東京大学
手指アシスト装置および関節動作支援方法
1か月前
太平洋セメント株式会社
セメント組成物
28日前
国立大学法人 東京大学
学習プログラム、情報処理装置及び学習方法
3日前
国立大学法人 東京大学
ガス成分検知装置及びガス成分計測システム
1か月前
国立大学法人 東京大学
フラビウイルスに対するアプタマー及びその使用
7日前
国立大学法人 東京大学
イオントラップ装置及びイオントラップシステム
10日前
国立大学法人 東京大学
情報処理デバイス、情報処理方法及びプログラム
1か月前
国立大学法人 東京大学
プログラム、情報処理方法及び情報処理システム
1か月前
三菱ケミカル株式会社
化合物及びその製造方法
1か月前
国立大学法人 東京大学
情報処理システム、情報処理方法及びプログラム
28日前
NTT株式会社
通信システム、方法及びプログラム
14日前
NTT株式会社
通信システム、方法及びプログラム
14日前
国立大学法人 東京大学
タイムストレッチ分光装置及びタイムストレッチ分光法
1か月前
NTT株式会社
座屈剥離構造の予測装置および予測方法
14日前
続きを見る
他の特許を見る