TOP
|
特許
|
意匠
|
商標
特許ウォッチ
Twitter
他の特許を見る
10個以上の画像は省略されています。
公開番号
2025078174
公報種別
公開特許公報(A)
公開日
2025-05-20
出願番号
2023190557
出願日
2023-11-08
発明の名称
プレス装置
出願人
住友重機械工業株式会社
代理人
個人
,
個人
主分類
B30B
15/28 20060101AFI20250513BHJP(プレス)
要約
【課題】油圧系統の油量をより正確に管理する。
【解決手段】プレス装置1は、スライド14を進退させる加圧シリンダ20と、スライド14がワークを加圧する加圧時に加圧シリンダ20に作動油を供給するメインタンク41と、スライド14が自重で前進する遊行時に加圧シリンダ20に作動油を供給するプレフィルタンク42と、制御部63とを備える。制御部63は、加圧シリンダ20、メインタンク41及びプレフィルタンク42の各油量に基づいて油量異常を検知する。
【選択図】図1
特許請求の範囲
【請求項1】
スライドを進退させる油圧シリンダと、
前記スライドが被成形物を加圧する加圧時に前記油圧シリンダに作動油を供給するメインタンクと、
前記スライドが自重で前進する遊行時に前記油圧シリンダに作動油を供給するプレフィルタンクと、
前記油圧シリンダ、前記メインタンク及び前記プレフィルタンクの各油量に基づいて油量異常を検知する検知手段と、
を備えるプレス装置。
続きを表示(約 760 文字)
【請求項2】
前記検知手段は、前記メインタンク及び前記プレフィルタンクの各油量を所定の分解能で計測する、
請求項1に記載のプレス装置。
【請求項3】
前記メインタンクから前記油圧シリンダに作動油を供給している前記加圧時に、前記プレフィルタンクから前記メインタンクに作動油を送る油量制御部を備える、
請求項1に記載のプレス装置。
【請求項4】
前記油圧シリンダ、前記メインタンク及び前記プレフィルタンクの各油量と合計油量とを表示する表示部を備える、
請求項1に記載のプレス装置。
【請求項5】
前記油圧シリンダ、前記メインタンク及び前記プレフィルタンクの合計油量と、前記メインタンク及び前記プレフィルタンクの各油量と、の少なくとも1つが所定値を下回った場合に警報を出力する報知部を備える、
請求項1に記載のプレス装置。
【請求項6】
前記検知手段は、
前記メインタンク及び前記プレフィルタンクの各々の内部の油面高さを検出する油面計を含み、
前記油面計が検出した油面高さの時間平均値に基づいて、油量を算出する、
請求項1に記載のプレス装置。
【請求項7】
前記油圧シリンダは、前記スライドを前進させる第1シリンダと、前記スライドを後退させる第2シリンダと、を含む、
請求項1に記載のプレス装置。
【請求項8】
成形型を移動させる型移動シリンダと、成形型から被成形物を押し出すノックアウトシリンダと、を備え、
前記検知手段は、前記型移動シリンダ及び前記ノックアウトシリンダの各油量を所定の分解能で計測する、
請求項1に記載のプレス装置。
発明の詳細な説明
【技術分野】
【0001】
本発明は、プレス装置に関する。
続きを表示(約 1,300 文字)
【背景技術】
【0002】
従来、油圧駆動のプレス装置として、加圧用の作動油を貯留するメインタンクのほかに、プレフィルタンクを備えるものが知られている(例えば、特許文献1参照)。プレフィルタンクは、スライドが自重で下降するときに加圧シリンダに作動油を供給する。
【先行技術文献】
【特許文献】
【0003】
特開2005-161374号公報
【発明の概要】
【発明が解決しようとする課題】
【0004】
プレフィルタンクやメインタンク内の油量計測は、例えばハイレベルとローレベルだけを検知するなど、離散的な計測であった。
本発明は、メインタンクやプレフィルタンクを含む油圧系統の油量をより正確に管理することを目的とする。
【課題を解決するための手段】
【0005】
本発明に係るプレス装置は、スライドを進退させる油圧シリンダと、
前記スライドが被成形物を加圧する加圧時に前記油圧シリンダに作動油を供給するメインタンクと、
前記スライドが自重で前進する遊行時に前記油圧シリンダに作動油を供給するプレフィルタンクと、
前記油圧シリンダ、前記メインタンク及び前記プレフィルタンクの各油量に基づいて油量異常を検知する検知手段と、
を備える。
【発明の効果】
【0006】
本発明によれば、油圧系統の油量をより正確に管理することができる。
【図面の簡単な説明】
【0007】
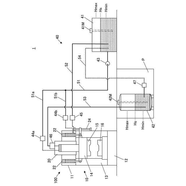
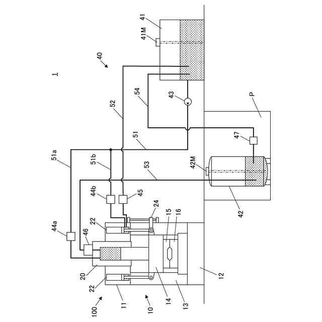
本実施形態に係るプレス装置を示す図である。
本実施形態に係るプレス装置の概略の制御構成を示すブロック図である。
本実施形態におけるスライド駆動処理の流れを示すフローチャートである。
スライドストローク上限停止時のプレス装置を示す図である。
油面高さの計測手法を説明するための図である。
油量等の表示例を示す図である。
スライド位置、タンク油量、シリンダ油量の変化例を示すグラフである。
スライド遊行下降時のプレス装置を示す図である。
スライド加圧時のプレス装置を示す図である。
スライド上昇時のプレス装置を示す図である。
型移動シリンダとノックアウトシリンダを備える装置本体の変形例を示す図である。
【発明を実施するための形態】
【0008】
以下、本発明の実施形態について、図面を参照して詳細に説明する。
【0009】
図1は、本実施形態に係るプレス装置1を示す図である。
この図に示すように、本実施形態に係るプレス装置1は、スライドの駆動を油圧によって行う油圧プレス(液圧プレス)であり、装置本体100と油圧系統(油圧システム)40を備える。
【0010】
[プレス装置本体の構成]
装置本体100は、クラウン11と、ベッド12と、それらの間に立設されたアップライト13とから構成されるフレーム10を有する。
(【0011】以降は省略されています)
この特許をJ-PlatPat(特許庁公式サイト)で参照する
関連特許
株式会社ヨコオ
製造装置
5か月前
大同工業株式会社
高温成形用金型
3か月前
住友重機械工業株式会社
プレス装置
4か月前
住友重機械工業株式会社
プレス装置
5か月前
日本発條株式会社
加工油供給方法及び装置
3か月前
株式会社石垣
スクリュープレスの外筒スクリーン洗浄方法
3か月前
株式会社西田製作所
工具ヘッドと据置台との組み合わせ
5か月前
株式会社ジェイテクトフルードパワーシステム
加圧パンチ装置
4か月前
いすゞ自動車株式会社
成形装置
1か月前
株式会社金陽社
熱プレス用緩衝材
1か月前
大同特殊鋼株式会社
連続式真空ホットプレス装置
1か月前
株式会社ディムコ
ガイドユニットを備えるダブルベルトプレス装置
4か月前
住友重機械工業株式会社
プレス装置及びプレス装置の配管工程
3か月前
トヨタ自動車株式会社
ロールプレス装置
18日前
冨士発條株式会社
プレスシステム、およびトランスファ装置
2か月前
株式会社SGIC
加熱ブロック及びダブルベルトプレス
5か月前
UBEマシナリー株式会社
押出プレス装置の支援システム
3か月前
株式会社石垣
スクリュープレスにおける目詰まり防止機構及びそれを用いた目詰まり防止方法
5か月前
アイダエンジニアリング株式会社
プレス機械及びプレス機械の操作支援方法
1か月前
ノリタケ株式会社
ロールコンパクション成形装置およびロールコンパクション成形用搬送装置
11日前
株式会社KMC
監視システム、センサープレート及び通信制御ユニット
1か月前
学校法人金沢工業大学
加工機械の制御方法、加工機械の制御装置及び制御プログラム
5か月前
コマツ産機株式会社
プレス機械の金型用の予知保全システム及び予知保全のための方法
22日前
株式会社放電精密加工研究所
機械学習装置、情報処理装置、推論装置、機械学習方法、情報処理方法、及び、推論方法
今日
株式会社JKB
順送プレス加工方法及びその加工システム
1か月前
フェッテ コンパクティング ゲーエムベーハー
回転プレス機でペレットをテストプレスする方法および回転プレス機
5か月前
フェック ライニッシュ ゲゼルシャフト ミット ベシュレンクテル ハフツング
プレス工具及びプレスプレートの製造方法
1か月前
フェック ライニッシュ ゲゼルシャフト ミット ベシュレンクテル ハフツング
プレス工具及びプレスプレートの製造方法
1か月前
フィースラー・エレクトロニク・ゲゼルシャフト・ミト・ベシュレンクテル・ハフツング・ウント・コンパニー・コマンデイトゲゼルシャフト
保護装置、曲げ機械及び曲げ機械の動作方法
5か月前
アライドコーヒーロースターズ株式会社
ペレット製造装置及びペレットの製造方法
3か月前
株式会社カプコン
プログラム、情報処理方法および情報処理装置
1か月前
株式会社カプコン
プログラム、情報処理方法および情報処理装置
19日前
株式会社カプコン
プログラム、情報処理方法および情報処理装置
19日前
ローム株式会社
時間測定回路
13日前
株式会社カプコン
プログラム、情報処理方法および情報処理装置
19日前
株式会社覚王山総研
情報処理装置、情報処理方法およびプログラム
5か月前
続きを見る
他の特許を見る