TOP
|
特許
|
意匠
|
商標
特許ウォッチ
Twitter
他の特許を見る
公開番号
2025114436
公報種別
公開特許公報(A)
公開日
2025-08-05
出願番号
2024091371
出願日
2024-06-05
発明の名称
酸素濃縮装置
出願人
株式会社キッツ
代理人
個人
主分類
A61M
16/10 20060101AFI20250729BHJP(医学または獣医学;衛生学)
要約
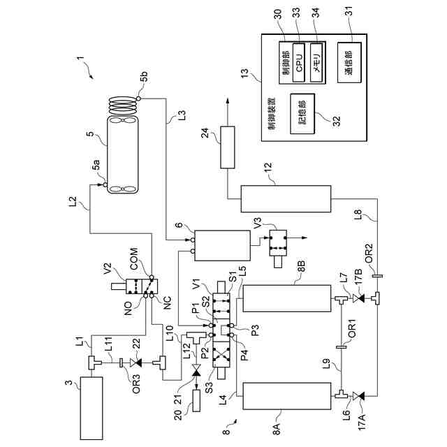
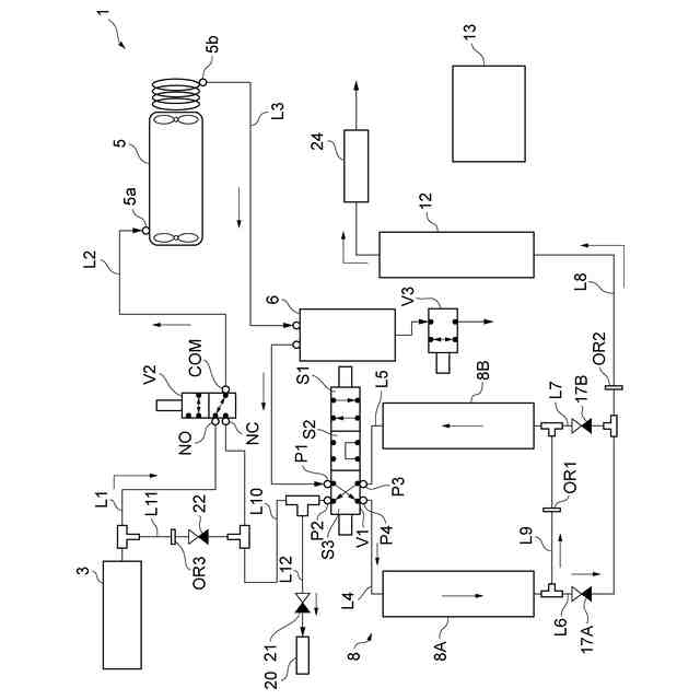
【課題】吸着装置の寿命低下を抑制すると共に酸素供給の安定性を向上させ生産性を向上する。
【解決手段】酸素濃縮装置1は、ラインL1を介して気体を吸気して加圧するコンプレッサ5と、コンプレッサ5から出力された加圧気体の供給先を切り替える電磁弁V1と、加圧気体が一端側から供給され、加圧気体から窒素及び水分を吸着する第一吸着部8A及び第二吸着部8Aと、第一吸着部8Aの他端側と、第二吸着部8Aの他端側とを接続するフィードバックラインL9と、電磁弁V1を制御し、第一吸着部8A及び第二吸着部8Aの何れか一方の吸着部へ加圧気体を供給すると共に、当該吸着部から排出された酸素濃縮気体をフィードバックラインL9を介して他方の第一吸着部8A又は第二吸着部8Aへ供給する制御装置13と、他方から排出された排出気体をコンプレッサ5の吸気側へ供給する循環ラインL10と、を備える。
【選択図】図1
特許請求の範囲
【請求項1】
第一ラインと、
前記第一ラインを介して気体を吸気して加圧するコンプレッサと、
前記コンプレッサから出力された加圧気体が供給され、前記加圧気体の供給先を切り替える電磁弁と、
前記電磁弁により前記加圧気体が一端側から供給され、前記加圧気体から窒素及び水分を吸着する第一吸着部と、
前記電磁弁により前記加圧気体が一端側から供給され、前記加圧気体から窒素及び水分を吸着する第二吸着部と、
前記第一吸着部の他端側と、前記第二吸着部の他端側とを接続するフィードバックラインと、
前記電磁弁を制御し、前記第一吸着部及び前記第二吸着部の何れか一方の吸着部へ前記加圧気体を供給すると共に、当該吸着部から排出された酸素濃縮気体を前記フィードバックラインを介して他方の前記第一吸着部又は前記第二吸着部へ供給する制御装置と、
前記他方から排出された排出気体を前記コンプレッサの吸気側へ供給する循環ラインと、
を備える酸素濃縮装置。
続きを表示(約 1,100 文字)
【請求項2】
前記コンプレッサの吸気口に接続された第二ラインと、前記第一ライン及び前記循環ラインの何れか一方とを接続する吸気電磁弁、
を更に備える請求項1に記載の酸素濃縮装置。
【請求項3】
前記第一ラインと、前記循環ラインとを接続するバイパスラインと、
前記バイパスラインに設けられ、前記第一ライン側を一次側、前記循環ライン側を二次側とする逆止弁と、
を更に備える請求項2に記載の酸素濃縮装置。
【請求項4】
前記バイパスラインに設けられ、前記一次側から前記二次側への流量を制限するオリフィス、
を更に備える請求項3に記載の酸素濃縮装置。
【請求項5】
前記制御装置は、
前記一方の吸着部へ前記加圧気体を供給している期間において、前記吸気電磁弁を制御して、前記第二ラインと前記循環ラインとを接続している状態から、前記第二ラインと前記第一ラインとを接続する状態へ切り替える、
請求項2から4の何れか1項に記載の酸素濃縮装置。
【請求項6】
前記第一ラインは、活性炭フィルタを介して気体を取り込む、
請求項1から4の何れか1項に記載の酸素濃縮装置。
【請求項7】
前記コンプレッサと前記電磁弁とを接続する第三ラインの中間に設けられ、前記加圧気体に対して水抜きを行う水抜きタンク、
を更に備える請求項1から4の何れか1項に記載の酸素濃縮装置。
【請求項8】
前記制御装置は、前記吸気電磁弁により前記第一ラインと前記第二ラインとを接続する第一状態と、前記吸気電磁弁により前記循環ラインと前記第二ラインとを接続する第二状態とを調整し、前記吸着部で生成される酸素濃縮気体の酸素濃度を調整可能とする機能を有する、
請求項2から4の何れか1項に記載の酸素濃縮装置。
【請求項9】
前記制御装置は、前記第一状態を実行する時間及び前記第二状態を実行する時間が調整可能である、
請求項8に記載の酸素濃縮装置。
【請求項10】
前記制御装置は、前記電磁弁を制御して前記一方の前記吸着部へ前記加圧気体を供給開始すると共に、前記吸気電磁弁を制御して前記第一ラインと前記第二ラインとを第一時間の間接続し、その後、前記一方の前記吸着部へ前記加圧気体を供給している状態において、前記吸気電磁弁を制御して前記循環ラインと前記第二ラインとを第二時間の間接続する、
請求項9に記載の酸素濃縮装置。
(【請求項11】以降は省略されています)
発明の詳細な説明
【技術分野】
【0001】
本発明は、酸素濃縮装置に関する。
続きを表示(約 1,400 文字)
【背景技術】
【0002】
例えばPSA法等により、ゼオライト等の吸着剤を用いて空気から窒素や水分を分離し、濃縮酸素が製造される。
【0003】
例えば特許文献1では、1つの吸着床に対してコンプレッサを用いて圧力を減圧し、再生を行うことが記載されている。
【先行技術文献】
【特許文献】
【0004】
特開平6-246001号公報
【発明の概要】
【発明が解決しようとする課題】
【0005】
例えば空気が高温高湿状態であると吸着工程において多量の窒素や水分が吸着され蓄積される。このため、吸着性能が劣化してゼオライト等の交換が頻発する可能性がある。特許文献1ではコンプレッサにより減圧して再生を行うことが記載されている。しかし、特許文献1では1つの吸着床を用いているため、再生の際には吸着床で濃縮酸素を製造することができず、安定した酸素供給が難しく、濃縮酸素の生産性の向上が困難であると考えられる。安定した酸素供給が難しく、酸素濃度を安定化させたり、吸着剤の吸着性能の劣化を防げずにその寿命を延ばしたりするなどの基本性能を上げてPSA装置(酸素濃縮装置)の付加価値を高めるような、いわゆる生産性の向上が困難であると考えられる。
【0006】
上記課題に鑑み、本発明は、吸着装置の寿命低下を抑制すると共に酸素供給の安定性を向上させ生産性を向上することができる酸素濃縮装置を提供することを目的とする。
【課題を解決するための手段】
【0007】
上記課題を解決するために、本発明の第一態様に係る酸素濃縮装置は、第一ラインと、前記第一ラインを介して気体を吸気して加圧するコンプレッサと、前記コンプレッサから出力された加圧気体が供給され、前記加圧気体の供給先を切り替える電磁弁と、前記電磁弁により前記加圧気体が一端側から供給され、前記加圧気体から窒素及び水分を吸着する第一吸着部と、前記電磁弁により前記加圧気体が一端側から供給され、前記加圧気体から窒素及び水分を吸着する第二吸着部と、前記第一吸着部の他端側と、前記第二吸着部の他端側とを接続するフィードバックラインと、前記電磁弁を制御し、前記第一吸着部及び前記第二吸着部の何れか一方の吸着部へ前記加圧気体を供給すると共に、当該吸着部から排出された酸素濃縮気体を前記フィードバックラインを介して他方の前記第一吸着部又は前記第二吸着部へ供給する制御装置と、前記他方から排出された排出気体を前記コンプレッサの吸気側へ供給する循環ラインと、を備える。
【0008】
また、本発明の第二態様では、前記コンプレッサの吸気口に接続された第二ラインと、前記第一ライン及び前記循環ラインの何れか一方とを接続する吸気電磁弁、を更に備える。
【0009】
また、本発明の第三態様では、前記第一ラインと、前記循環ラインとを接続するバイパスラインと、前記バイパスラインに設けられ、前記第一ライン側を一次側、前記循環ライン側を二次側とする逆止弁と、を更に備える。
【0010】
また、本発明の第四態様では、前記バイパスラインに設けられ、前記一次側から前記二次側への流量を制限するオリフィス、を更に備える。
(【0011】以降は省略されています)
この特許をJ-PlatPat(特許庁公式サイト)で参照する
関連特許
株式会社キッツ
逆流防止弁
1日前
株式会社キッツ
回転弁のグランド回転規制プレート構造とボールバルブ
1か月前
国立大学法人京都工芸繊維大学
二酸化炭素分離膜、二酸化炭素分離膜の製造方法、二酸化炭素分離方法及び二酸化炭素分離膜モジュール
7日前
個人
短下肢装具
2か月前
個人
前腕誘導装置
2か月前
個人
洗井間専家。
6か月前
個人
嚥下鍛錬装置
3か月前
個人
ホバーアイロン
6か月前
個人
バッグ式オムツ
3か月前
個人
胸骨圧迫補助具
1か月前
個人
歯の修復用材料
3か月前
個人
アイマスク装置
1か月前
個人
矯正椅子
4か月前
個人
汚れ防止シート
11日前
個人
歯の保護用シール
4か月前
個人
シャンプー
5か月前
個人
陣痛緩和具
3か月前
個人
湿布連続貼り機。
1か月前
個人
哺乳瓶冷まし容器
2か月前
株式会社大野
骨壷
3か月前
個人
性行為補助具
2か月前
株式会社八光
剥離吸引管
4か月前
個人
エア誘導コルセット
1か月前
個人
治療用酸化防御装置
29日前
株式会社ニデック
眼科装置
今日
株式会社ニデック
眼科装置
23日前
個人
形見の製造方法
3か月前
株式会社GSユアサ
歩行器
4か月前
株式会社ニデック
眼科装置
3か月前
個人
手指運動ツール
1か月前
個人
精力増強キット
15日前
株式会社ニデック
検眼装置
3か月前
株式会社ニデック
眼科装置
23日前
株式会社松風
口腔用組成物
3か月前
個人
シリンダ式歩行補助具
2か月前
株式会社ダリヤ
毛髪化粧料
21日前
続きを見る
他の特許を見る