TOP
|
特許
|
意匠
|
商標
特許ウォッチ
Twitter
他の特許を見る
公開番号
2025115124
公報種別
公開特許公報(A)
公開日
2025-08-06
出願番号
2024009474
出願日
2024-01-25
発明の名称
冷媒循環システム
出願人
マツダ株式会社
代理人
個人
,
個人
,
個人
,
個人
,
個人
主分類
F16N
7/38 20060101AFI20250730BHJP(機械要素または単位;機械または装置の効果的機能を生じ維持するための一般的手段)
要約
【課題】オイルを含有する冷媒によってモータの滑り軸受を潤滑する冷媒循環システムにおいて、車両始動時にオイルを滑り軸受に確実に供給する。
【解決手段】冷媒循環システム100は、CO
2
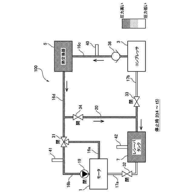
にオイルを含有させた冷媒を圧縮するコンプレッサ3と、ロータ11及びステータ12と、ロータに連結された回転軸13と、回転軸を支持する滑り軸受14とを備え、コンプレッサにより圧縮された冷媒が供給され、滑り軸受が冷媒により潤滑するよう構成されたモータ1と、コンプレッサからモータへと冷媒を供給するための冷媒通路(第1通路)16a~16d、及び、モータからコンプレッサへと冷媒を供給するための冷媒通路(第2通路)17a、17bと、第1通路上に設けられた第1バルブ31及び第2通路上に設けられた第2バルブ32と、車両が停止するときに第1及び第2バルブを閉弁する制御装置50と、を有する。
【選択図】図3
特許請求の範囲
【請求項1】
車両に搭載され、CO
2
にオイルを含有させた冷媒を循環する冷媒循環システムであって、
前記冷媒を圧縮するコンプレッサと、
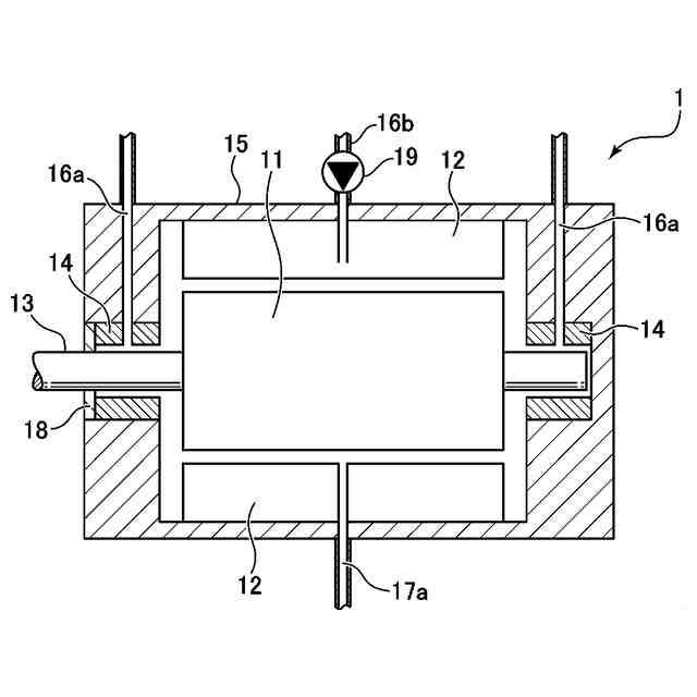
ロータ及びステータと、前記ロータに連結された回転軸と、前記回転軸を支持する滑り軸受とを備えており、前記コンプレッサにより圧縮された前記冷媒が供給されて、前記滑り軸受が当該冷媒を潤滑剤として用いて潤滑を行うように構成されたモータと、
前記コンプレッサから前記モータへと前記冷媒を供給するための第1通路、及び、前記モータから前記コンプレッサへと前記冷媒を供給するための第2通路と、
前記第1通路上に設けられた第1バルブ、及び、前記第2通路上に設けられた第2バルブと、
前記第1バルブ、前記第2バルブ及び前記コンプレッサを制御するように構成された制御装置と、
を有し、
前記制御装置は、前記車両が停止するときに、前記第1バルブ及び前記第2バルブを閉弁するように構成されている、
ことを特徴とする冷媒循環システム。
続きを表示(約 740 文字)
【請求項2】
前記冷媒循環システムは、更に、
前記第2通路上において前記第2バルブの下流側に設けられ、前記コンプレッサにより圧縮された前記冷媒を貯留するためのレシーバタンクと、
前記第1通路上における前記第1バルブの上流側から前記レシーバタンクへと前記冷媒を供給するための第3通路と、
前記第2通路上において前記レシーバタンクの下流側に設けられた第3バルブ、及び、前記第3通路上に設けられた第4バルブと、
を有し、
前記制御装置は、前記車両が停止するときに、前記第1バルブ及び前記第2バルブを閉弁した状態において、前記第3バルブを閉弁し且つ前記第4バルブを開弁して、前記コンプレッサを動作させるように構成されている、
請求項1に記載の冷媒循環システム。
【請求項3】
前記制御装置は、前記車両が始動するときに、前記コンプレッサを動作させつつ、前記第1バルブ及び前記第2バルブを閉弁状態に所定時間維持した後に、前記第1バルブ及び前記第2バルブを開弁するように構成されている、請求項1に記載の冷媒循環システム。
【請求項4】
前記制御装置は、前記車両が停止するときに、前記コンプレッサを動作させつつ、前記第1バルブ及び前記第2バルブを開弁状態に所定時間維持した後に、前記第1バルブ及び前記第2バルブを閉弁するように構成されている、請求項1に記載の冷媒循環システム。
【請求項5】
前記第1通路は、前記冷媒を前記モータの前記滑り軸受へと供給するための通路に加えて、前記冷媒を前記モータの前記ロータ又は前記ステータへと供給するための通路を含む、請求項1に記載の冷媒循環システム。
発明の詳細な説明
【技術分野】
【0001】
本発明は、車両に搭載され、オイルを含有する冷媒を循環する冷媒循環システムに関する。
続きを表示(約 2,000 文字)
【背景技術】
【0002】
従来から、エアコンなどで利用される冷凍サイクルにおいて、コンプレッサや熱交換器などを介して、冷媒を循環する冷媒循環システムが用いられている。この種の冷媒循環システムでは、一般的に、コンプレッサの潤滑やシールのためにオイル(冷凍機油)を含有する冷媒が用いられており、このオイルもシステム内を循環している。
【0003】
ここで、上記のような冷媒循環システムの始動時において、コンプレッサへのオイルの供給が不足することがある。これは、稼働時に高圧であったコンプレッサ内のオイルがシステム停止時に低圧側に流出した結果、コンプレッサ内のオイルが減少したためと考えられる。また、システム停止時にコンプレッサ内のオイルに冷媒が溶け込んだ結果、コンプレッサを始動したときに冷媒が気化し、ミスト化した多量のオイルがコンプレッサから流出したためと考えられる。
【0004】
このような問題に対して、例えば特許文献1には、システムの始動時に、コンプレッサから吐出されたオイルを含む冷媒を分離してオイルを取り出し、コンプレッサの吸入側にオイルのみを供給することで、コンプレッサを十分に潤滑させるようにした技術が開示されている。
【先行技術文献】
【特許文献】
【0005】
特開2006-170457号公報
【発明の概要】
【発明が解決しようとする課題】
【0006】
ところで、例えば車両の動力源(エンジンやモータ)などの回転軸を支持する軸受として、従来から転がり軸受や滑り軸受が用いられている。ここで、電気自動車などのモータに転がり軸受を適用すると、このモータの回転軸が例えば30000rpmを超える高回転数で回転するので、転がり疲労により寿命が問題となる。他方で、オイルを潤滑剤として用いる一般的な滑り軸受をモータに適用すると、モータの回転軸によるオイル攪拌抵抗の損失が大きくなる。
【0007】
したがって、本件発明者は、モータを上記したような冷媒循環システムに適用し、このシステムで循環される冷媒、特にコンプレッサによる圧縮で液状になるCO
2
冷媒などを、潤滑剤として用いる滑り軸受を、モータの回転軸に適用することを考えた。この場合にも、モータの滑り軸受の潤滑性を確保するために、上記したようにオイル(冷凍機油)を含有する冷媒を用いることが望ましいと言える。また、システムの始動時に、モータの滑り軸受に対して、そのようなオイルを確実に供給できるようにすることが望ましいと言える。
【0008】
本発明は、上述した従来技術の問題点を解決するためになされたものであり、オイルを含有する冷媒を循環し、この冷媒によってモータの滑り軸受を潤滑する冷媒循環システムにおいて、車両の始動時にオイルを滑り軸受に対して確実に供給することを目的とする。
【課題を解決するための手段】
【0009】
上記の目的を達成するために、本発明は、車両に搭載され、CO
2
にオイルを含有させた冷媒を循環する冷媒循環システムであって、冷媒を圧縮するコンプレッサと、ロータ及びステータと、ロータに連結された回転軸と、回転軸を支持する滑り軸受とを備えており、コンプレッサにより圧縮された冷媒が供給されて、滑り軸受が当該冷媒を潤滑剤として用いて潤滑を行うように構成されたモータと、コンプレッサからモータへと冷媒を供給するための第1通路、及び、モータからコンプレッサへと冷媒を供給するための第2通路と、第1通路上に設けられた第1バルブ、及び、第2通路上に設けられた第2バルブと、第1バルブ、第2バルブ及びコンプレッサを制御するように構成された制御装置と、を有し、制御装置は、車両が停止するときに、第1バルブ及び第2バルブを閉弁するように構成されている、ことを特徴とする。
【0010】
このように構成された本発明では、車両が停止するときに、モータの上流側及び下流側のそれぞれに設けられた第1及び第2バルブを閉弁するので、車両の停止中に、冷媒(CO
2
を主成分として、オイルを含有する冷媒)が冷媒通路内を移動し続けること、具体的には冷媒が比較的高圧の第1通路から比較的低圧の第2通路へと移動していくことを抑制できる。その結果、車両が始動するときに、モータ上流側にある第1通路内の冷媒のオイルを、モータの滑り軸受に対して確実に供給することができる、つまり滑り軸受へのオイル供給不足を抑制することができる。よって、始動時に、冷媒のオイルによりモータの滑り軸受を適切に潤滑でき、滑り軸受の高摩擦や摩耗や焼付きなどを防止可能となる。
(【0011】以降は省略されています)
この特許をJ-PlatPat(特許庁公式サイト)で参照する
関連特許
マツダ株式会社
二次電池
2日前
マツダ株式会社
二次電池
23日前
マツダ株式会社
二次電池
2日前
マツダ株式会社
エンジン
3日前
マツダ株式会社
車載機器
2日前
マツダ株式会社
排気システム
4日前
マツダ株式会社
排気システム
4日前
マツダ株式会社
運転支援装置
2日前
マツダ株式会社
運転支援装置
2日前
マツダ株式会社
運転支援装置
2日前
マツダ株式会社
車両用駆動装置
1か月前
マツダ株式会社
インバータ装置
3日前
マツダ株式会社
インバータ装置
3日前
マツダ株式会社
インバータ装置
3日前
マツダ株式会社
インバータ装置
3日前
マツダ株式会社
車両用駆動装置
1か月前
マツダ株式会社
車両の前部構造
2日前
マツダ株式会社
車両用駆動装置
1か月前
マツダ株式会社
車両用駆動装置
1か月前
マツダ株式会社
車両用駆動装置
1か月前
マツダ株式会社
冷媒循環システム
25日前
マツダ株式会社
冷媒循環システム
25日前
マツダ株式会社
冷媒循環システム
25日前
マツダ株式会社
冷媒循環システム
25日前
マツダ株式会社
冷媒循環システム
25日前
マツダ株式会社
冷媒循環システム
25日前
マツダ株式会社
冷媒循環システム
25日前
マツダ株式会社
冷媒循環システム
25日前
マツダ株式会社
車両の下部車体構造
9日前
マツダ株式会社
車両の下部車体構造
13日前
マツダ株式会社
車両の下部車体構造
9日前
マツダ株式会社
車両の下部車体構造
9日前
マツダ株式会社
車両の下部車体構造
13日前
マツダ株式会社
車両の下部車体構造
13日前
マツダ株式会社
モータ軸受システム
13日前
マツダ株式会社
モータ軸受システム
13日前
続きを見る
他の特許を見る