TOP
|
特許
|
意匠
|
商標
特許ウォッチ
Twitter
他の特許を見る
10個以上の画像は省略されています。
公開番号
2025139434
公報種別
公開特許公報(A)
公開日
2025-09-26
出願番号
2024038363
出願日
2024-03-12
発明の名称
取付補助具、伸縮装置及び伸縮装置の設置方法
出願人
ニッタ株式会社
代理人
弁理士法人ドライト国際特許事務所
主分類
E01C
11/02 20060101AFI20250918BHJP(道路,鉄道または橋りょうの建設)
要約
【課題】伸縮装置の設置方向にかかわらず、取付補助具の固定方向と橋桁の伸縮方向とが一致していなくても、伸縮装置の端部でずれることなく継手の相対位置関係を調整できる取付補助具、伸縮装置及び伸縮装置の設置方法を提供する。
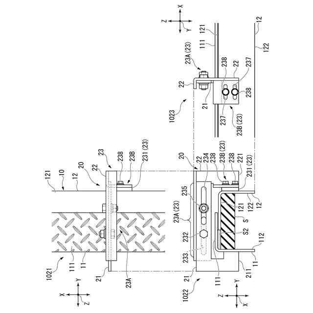
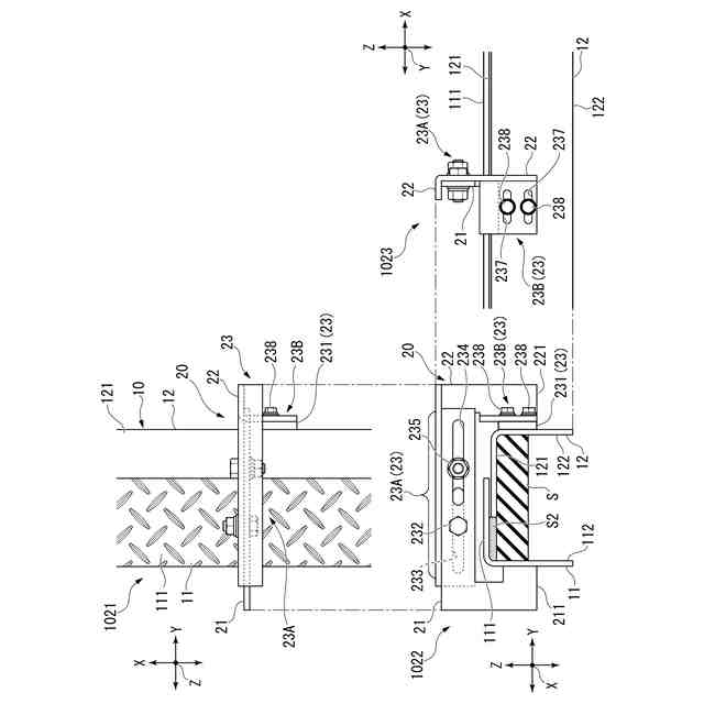
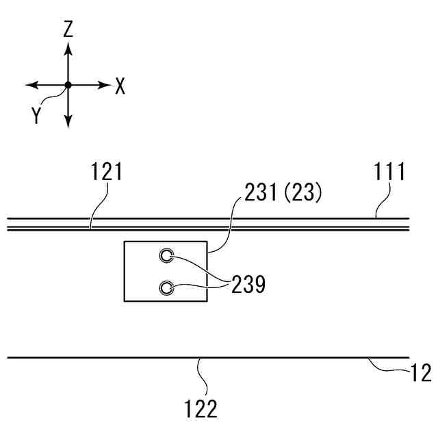
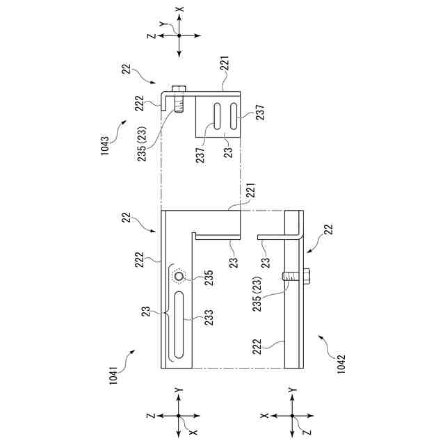
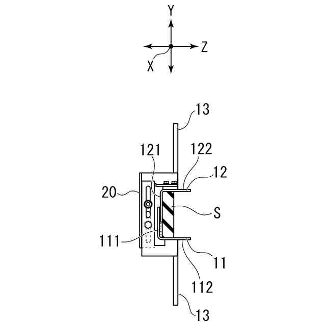
【解決手段】取付補助具20は、第1継手11及び第1継手11に対向する第2継手12を備える伸縮装置10に用いられる。取付補助具20は、第1継手11に固定される第1本体21と、第2継手12に固定される第2本体22と、第1継手11と第2継手12とを、垂直方向Zへの移動を規制して高さを維持し、伸縮装置10の長手方向X及び第1継手11から第2継手12に向く伸縮装置10の長手方向Xに対する直角方向Yに対して相対移動自在に連結する調整連結部23と、を備える。
【選択図】図6
特許請求の範囲
【請求項1】
第1継手及び前記第1継手に対向する第2継手を備える伸縮装置に用いられる取付補助具であって、
前記第1継手に固定される第1本体と、
前記第2継手に固定される第2本体と、
前記第1継手と前記第2継手とを、垂直方向への移動を規制して高さを維持し、前記伸縮装置の長手方向及び前記第1継手から前記第2継手に向く前記長手方向に対する直角方向に対して相対移動自在に連結する調整連結部と、を備える
取付補助具。
続きを表示(約 820 文字)
【請求項2】
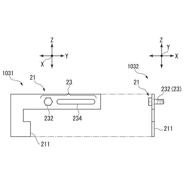
前記調整連結部は、前記第1本体と前記第2本体との相対移動を一方向に規制するとともに相互の固定位置を調整自在に連結する第1ガイド機構を有する
請求項1に記載の取付補助具。
【請求項3】
前記調整連結部は、前記第2本体と前記第2継手とを、前記長手方向に相対移動可能にするとともに相互の固定位置を調整自在に連結する第2ガイド機構を有する
請求項1に記載の取付補助具。
【請求項4】
前記調整連結部は、前記第2本体に設けられて前記長手方向に延びる長孔と、前記長孔に通された状態で前記第2継手に取り付けられるボルトと、を有する
請求項3に記載の取付補助具。
【請求項5】
前記調整連結部は、前記第1本体と前記第2本体とを垂直軸を中心として回動可能に連結するヒンジを有する
請求項1に記載の取付補助具。
【請求項6】
前記調整連結部は、3つ以上の前記ヒンジを有する
請求項5に記載の取付補助具。
【請求項7】
請求項1から請求項6のいずれか1項に記載の取付補助具が取り付けられている
伸縮装置。
【請求項8】
前記長手方向の端部は、橋軸方向に沿っている
請求項7に記載の伸縮装置。
【請求項9】
請求項1から請求項6のいずれか1項に記載の取付補助具を用いて、前記第1継手に前記第1本体を固定する工程と、
前記第2継手に前記第2本体を固定する工程と、
前記第1本体と前記第2本体とを、前記調整連結部で連結する工程と、
前記第1継手及び前記第2継手を、高さを維持したまま前記直角方向に相対移動させる工程と、
前記第1継手及び前記第2継手を、高さを維持したまま前記長手方向に相対移動させる工程と、を含む
伸縮装置の設置方法。
発明の詳細な説明
【技術分野】
【0001】
本発明は、取付補助具、伸縮装置及び伸縮装置の設置方法に関するものである。
続きを表示(約 2,300 文字)
【背景技術】
【0002】
橋梁、高架道路(歩道含む)等では、環境の温度変化に起因する橋桁の膨張や収縮が生ずるため、橋桁間又は橋桁と橋台間に遊間が設けられている。伸縮装置はその遊間を跨ぐ様に設けられ、温度変化による橋桁の伸縮や車両の通過による橋桁のたわみ等に伴う遊間の距離の変動を吸収すると共に、平坦性を保ち車両、人等が円滑に通行できるようにしている。
【0003】
このような伸縮装置として、一対の継手と、継手間に設けられたシール層とを備えた技術が開示されている(例えば、特許文献1)。継手は、橋桁に露出する表面部と、その表面部と一体に形成された腹板部とを橋桁端部に有する。
【0004】
伸縮装置は、遊間の状況に合わせて一対の継手間の距離及び高さがずれることがないように、橋桁端部に取り付ける必要がある。伸縮装置は、予め工場で、一対の継手間の距離が、例えば、標準設計的な幅(施工現場の平均的な気温から橋梁の伸縮量を考慮して求められる幅)になるように、かつ一対の継手の相対位置関係のずれがないように固定されるが、遊間は気温に応じて変化するため、施工現場の気温が予定と異なる場合など必要に応じて施工現場で一対の継手間の距離の再調整を行う必要がある。継手間の再調整を行うため、一対の継手に仮固定される一対のガイド部材と、上記ガイド部材を継手の表面部が互いに面一になるように、かつ伸縮装置を橋桁の伸縮方向に相対移動するように連結し、継手の相対移動方向を規制する連結手段とを備えた取付補助具が開示されている(例えば、特許文献2)。取付補助具は、継手を橋桁端部に設置後、取り外される。一対の表面部の相対位置関係が上下又は左右等にずれることがなくなり、継手部間の隙間を容易にかつ精度良く調節できる。
【先行技術文献】
【特許文献】
【0005】
特開2004-100150号公報
特開2006-052610号公報
【発明の概要】
【発明が解決しようとする課題】
【0006】
しかしながら、この取付補助具を用いて継手間の再調整を行うには、取付補助具は伸縮装置を構成する継手の相対移動方向を規制するため、取付補助具の固定方向(継手の相対移動方向を規制する方向)を、伸縮装置の伸縮方向(橋桁の伸縮方向)と精度よく合わせる必要がある。精度よく合わせていないと、継手間の再調整を行った際、伸縮装置の長手方向端部で継手間にずれが生じる。伸縮装置端部において継手間にずれがあると、橋桁の伸縮などで遊間に変動があった場合、伸縮装置の端部が地覆部などと干渉する恐れがあり、伸縮装置の動きを阻害するだけでなく、破損させてしまう可能性がある。例えば、斜角の角度が90度ではない斜橋の橋桁の遊間に伸縮装置を設置する場合、伸縮装置の設置方向(伸縮装置の長手方向)は、橋桁の伸縮方向に対して直角(90度)ではなく斜めになるため、取付補助具も伸縮装置の長手方向(伸縮装置の設置方向)に対して直角(90度)ではなく斜めに固定する必要がある。斜角の角度は橋梁によって様々であり、その角度によって伸縮装置の設置方向(橋桁の伸縮方向に対する角度)が変わるため、橋桁の伸縮方向となる伸縮装置の伸縮方向も斜角の角度によって変わる。よって、取付補助具の固定方向も斜角の角度に応じてその都度変える必要がある。つまり、取付補助具の固定作業は、伸縮装置の長手方向(伸縮装置の設置方向)に対して斜めに取付ける必要があり、伸縮装置の伸縮方向と精度よく合わせるのは難しく、伸縮装置の設置方向によって都度固定方向(その角度)が変わる(一定でない)ため、その作業は非常に煩雑となり、労力がかかる。また、施工時において現場(伸縮装置を施工する場所)の状況によって、取付補助具の固定方向と橋桁の伸縮方向とが一致しないことがあり、その場合、取付補助具の固定方向が規制されているため、取付補助具の固定方向と現況における橋桁の伸縮方向とのずれを修正することは困難である。
【0007】
本発明は、伸縮装置の設置方向にかかわらず、取付補助具の固定方向と橋桁の伸縮方向とが一致していなくても、伸縮装置の端部でずれることなく継手の相対位置関係を調整できる取付補助具、伸縮装置及び伸縮装置の設置方法を提供することを目的とする。
【課題を解決するための手段】
【0008】
本発明の一態様に係る取付補助具は、第1継手及び前記第1継手に対向する第2継手を備える伸縮装置に用いられる取付補助具であって、前記第1継手に固定される第1本体と、前記第2継手に固定される第2本体と、前記第1継手と前記第2継手とを、垂直方向への移動を規制して高さを維持し、前記伸縮装置の長手方向及び前記第1継手から前記第2継手に向く前記長手方向に対する直角方向に対して相対移動自在に連結する調整連結部と、を備える。
【0009】
本発明の一態様に係る伸縮装置は、前記取付補助具が設けられている。
【0010】
本発明の一態様に係る伸縮装置の設置方法は、前記取付補助具を用いて、前記第1継手に前記第1本体を固定する工程と、前記第2継手に前記第2本体を固定する工程と、前記第1本体と前記第2本体とを、前記調整連結部で連結する工程と、前記第1継手及び前記第2継手を、高さを維持したまま前記直角方向に相対移動させる工程と、前記第1継手及び前記第2継手を、高さを維持したまま前記長手方向に相対移動させる工程と、を含む。
【発明の効果】
(【0011】以降は省略されています)
この特許をJ-PlatPat(特許庁公式サイト)で参照する
関連特許
ニッタ株式会社
搬送用ベルト
12日前
ニッタ株式会社
取付補助具、伸縮装置及び伸縮装置の設置方法
5日前
日本精機株式会社
路面投影装置
1か月前
GX株式会社
仮設防護体
21日前
範多機械株式会社
路面切削機
1か月前
株式会社熊谷組
床版接合構造
2日前
GX株式会社
昇降式仮設防護体
12日前
GX株式会社
仮設防護体連結構造
1か月前
前田工繊株式会社
防護柵
14日前
株式会社熊谷組
床版継手装置、及び、床版
2日前
浅香工業株式会社
レーキ
9日前
中井商工株式会社
橋梁の桁端止水工法
2日前
株式会社トップ
立て看板用スロープおよび立て看板
1か月前
株式会社幸和道路
自走式道路路面標示文字描画車両
20日前
株式会社三共
足場用移動屋根装置及び橋梁用足場
22日前
株式会社NIPPO
法面機械
12日前
十武建設株式会社
舗装材吹付け装置、および吹付け施工方法
20日前
酒井重工業株式会社
振動ローラ
1か月前
共和ゴム株式会社
床版敷設シール材
26日前
株式会社栗本鐵工所
検査路及びステップ
29日前
株式会社大林組
新設床版の設置工法
1か月前
株式会社NIPPO
法面作業装置
12日前
株式会社NIPPO
路面切削装置及び路面切削方法
1か月前
株式会社NIPPO
法面作業装置
12日前
日本環境アメニティ株式会社
吊下げ式減音装置及び高架橋
1か月前
五洋建設株式会社
床版部材設置装置及び床版部材の設置方法
20日前
株式会社NIPPO
コンクリート舗装の施工方法
2日前
株式会社NIPPO
半たわみ性舗装及びその施工方法
1か月前
大成建設株式会社
床版接合部の設計方法
2日前
オリエンタル白石株式会社
床版設置高さ調整機構及び床版取替工法
1か月前
株式会社NIPPO
再生アスファルト混合物の製造方法
29日前
株式会社奥村組
鉄筋コンクリート柱の補強工法
1か月前
株式会社奥村組
鉄筋コンクリート柱の補強工法
1か月前
株式会社NIPPO
再生アスファルト混合物の製造方法
20日前
株式会社NIPPO
コンクリート舗装及びその施工方法
2日前
株式会社NIPPO
再生アスファルト混合物の製造方法
20日前
続きを見る
他の特許を見る