TOP
|
特許
|
意匠
|
商標
特許ウォッチ
Twitter
他の特許を見る
公開番号
2025140841
公報種別
公開特許公報(A)
公開日
2025-09-29
出願番号
2024040442
出願日
2024-03-14
発明の名称
ボイラ及び水素ガスのパージ方法
出願人
株式会社IHI汎用ボイラ
代理人
個人
,
個人
,
個人
,
個人
主分類
F23K
5/00 20060101AFI20250919BHJP(燃焼装置;燃焼方法)
要約
【課題】水素ガスをパージするための不活性ガスの消費量を抑制することが可能なボイラ及び水素ガスのパージ方法を提供する。
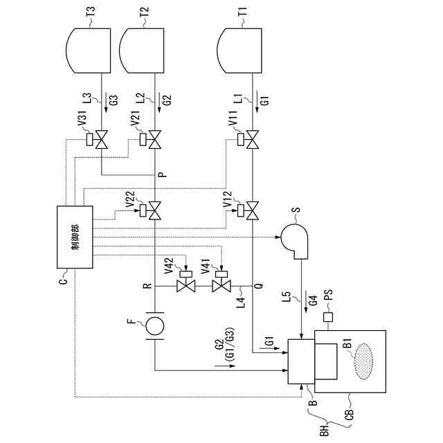
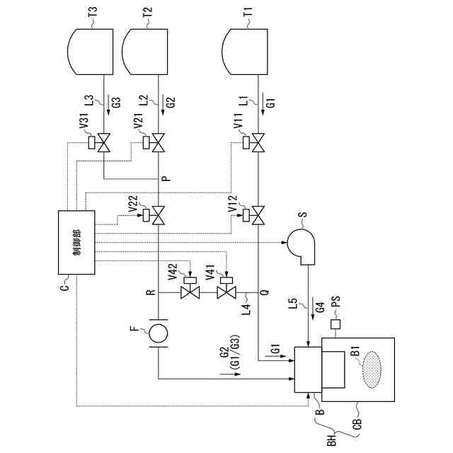
【解決手段】化石燃料ガスラインから供給された化石燃料ガスと水素ガスラインから供給された水素ガスとを燃焼室に噴射して燃焼させるボイラであって、バイパス遮断弁が設けられ、化石燃料ガスラインと水素ガスラインとを接続する化石燃料ガスバイパスラインを備え、上記バイパス遮断弁は、通常運転では閉状態に設定され、水素ガスラインに残留する水素ガスをパージする場合に開状態に設定されて化石燃料ガスを水素ガスラインに送り込む。
【選択図】図1
特許請求の範囲
【請求項1】
化石燃料ガスラインから供給された化石燃料ガスと水素ガスラインから供給された水素ガスとを燃焼室に噴射して燃焼させるボイラであって、
バイパス遮断弁が設けられ、前記化石燃料ガスラインと前記水素ガスラインとを接続する化石燃料ガスバイパスラインを備え、
前記バイパス遮断弁は、通常運転では閉状態に設定され、前記水素ガスラインに残留する前記水素ガスをパージする場合に開状態に設定されて前記化石燃料ガスを前記水素ガスラインに送り込むボイラ。
続きを表示(約 590 文字)
【請求項2】
低負荷燃焼運転する際に前記化石燃料ガスのみを前記燃焼室に噴射して燃焼させ、通常運転において蒸気圧力が前記低負荷燃焼運転への運転切換圧力設定値に到達したら前記バイパス遮断弁が予め設定された所定時間だけ開状態に設定される請求項1に記載のボイラ。
【請求項3】
不活性ガス遮断弁が設けられ、前記水素ガスラインに接続された不活性ガスラインをさらに備え、
前記不活性ガス遮断弁は、異常停止又は/及びメンテナンス開始前において開状態に設定されて不活性ガスを前記水素ガスラインに送り込む請求項1又は2に記載のボイラ。
【請求項4】
前記バイパス遮断弁を制御する制御装置をさらに備える請求項1又は2に記載のボイラ。
【請求項5】
化石燃料ガスラインから供給された化石燃料ガスと水素ガスラインから供給された水素ガスとを燃焼室に噴射して燃焼させる場合における前記水素ガスのパージ方法であって、
バイパス遮断弁が設けられた化石燃料ガスバイパスラインで前記化石燃料ガスラインと前記水素ガスラインとを接続し、
通常運転では前記バイパス遮断弁を閉状態に設定し、前記水素ガスラインに残留する前記水素ガスをパージする場合には前記バイパス遮断弁を開状態に設定し前記化石燃料ガスを前記水素ガスラインに送り込む水素ガスのパージ方法。
発明の詳細な説明
【技術分野】
【0001】
本発明は、ボイラ及び水素ガスのパージ方法に関する。
続きを表示(約 1,700 文字)
【背景技術】
【0002】
下記特許文献1には、水素供給ラインをより効率よくパージできる水素燃焼ボイラが開示されている。この水素燃焼ボイラは、水素を燃焼させるバーナを有し、負荷側の必要蒸気量の変動に応じた蒸気を生成するためにボイラ燃焼の発停を含む燃焼制御を行う小型貫流ボイラ又は小規模貫流ボイラであって、缶体と、送風機と、バーナに接続され、バーナに水素ガスを供給する水素供給ラインと、水素供給ラインに配置され、該水素供給ラインの流路を開閉する遮断弁と、遮断弁の下流側における該遮断弁の近傍に接続され、水素供給ラインに不活性ガスを供給するパージラインと、パージラインに配置され、不活性ガスの供給量を調整する第1供給弁と、遮断弁及び第1供給弁の開閉を制御する制御部とを備える。
【0003】
この水素燃焼ボイラにおいて、上記制御部は、バーナにおける水素ガスの燃焼を停止する場合に先ず遮断弁を閉止し、送風機により缶体内の換気が行われている状態で遮断弁が閉止された状態においてのみ第1供給弁を開くことでバーナの吹き出し口から遮断弁までの間の水素供給ラインに残留する水素ガスを希釈させる。このような水素燃焼ボイラによれば、遮断弁の直近から不活性ガスを供給するので、バーナから遮断弁までの水素供給ラインに残存する水素ガスを効率よくパージすることが可能である。
【先行技術文献】
【特許文献】
【0004】
特許第6939705号公報
【発明の概要】
【発明が解決しようとする課題】
【0005】
ところで、上記背景技術は、水素ガスをパージ(除去)するための置換ガスとして不活性ガスを用いる。したがって、不活性ガスを使い切ると、水素ガスのパージ(除去)ができなくなるので、例えば水素燃焼ボイラの稼働を停止させざるを得ないという問題がある。例えば水素燃焼ボイラの起動/停止が頻繁な運転状態では、不活性ガスの消費量が増加するので問題が深刻である。
【0006】
本発明は、上述した事情に鑑みてなされたものであり、水素ガスをパージするための不活性ガスを別途用意する必要がない、又は水素ガスをパージするための不活性ガスの消費量を抑制することが可能なボイラ及び水素ガスのパージ方法の提供を目的とするものである。
【課題を解決するための手段】
【0007】
上記目的を達成するために、本発明では、ボイラに係る第1の解決手段として、化石燃料ガスラインから供給された化石燃料ガスと水素ガスラインから供給された水素ガスとを燃焼室に噴射して燃焼させるボイラであって、バイパス遮断弁が設けられ、前記化石燃料ガスラインと前記水素ガスラインとを接続する化石燃料ガスバイパスラインを備え、前記バイパス遮断弁は、通常運転では閉状態に設定され、前記水素ガスラインに残留する前記水素ガスをパージする場合に開状態に設定されて前記化石燃料ガスを前記水素ガスラインに送り込む、という手段を採用する。
【0008】
本発明では、ボイラに係る第2の解決手段として、上記第1の解決手段において、低負荷燃焼運転する際に前記化石燃料ガスのみを前記燃焼室に噴射して燃焼させ、通常運転において蒸気圧力が前記低負荷燃焼運転への運転切換圧力設定値に到達したら前記バイパス遮断弁が予め設定された所定時間だけ開状態に設定される、という手段を採用する。
【0009】
本発明では、ボイラに係る第3の解決手段として、上記第1又は第2の解決手段において、不活性ガス遮断弁が設けられ、前記水素ガスラインに接続された不活性ガスラインをさらに備え、前記不活性ガス遮断弁は、異常停止又は/及びメンテナンス開始前において開状態に設定されて不活性ガスを前記水素ガスラインに送り込む、という手段を採用する。
【0010】
本発明では、ボイラに係る第4の解決手段として、上記第1~第3のいずれかの解決手段において、前記バイパス遮断弁を制御する制御装置をさらに備える、という手段を採用する。
(【0011】以降は省略されています)
この特許をJ-PlatPat(特許庁公式サイト)で参照する
関連特許
個人
燃焼炉の操業方法
1か月前
個人
煙突煤払い掃除機
3か月前
個人
ウッドガスストーブ
23日前
コーキ株式会社
煙突
1か月前
個人
形見の製造方法
29日前
株式会社トヨトミ
石油燃焼器
17日前
株式会社パロマ
燃焼装置
3か月前
株式会社豊田自動織機
耐熱部材
1か月前
株式会社サイトウ工研
焚き火台
14日前
東京パイプ株式会社
着火器具
2か月前
三浦工業株式会社
燃焼システム
14日前
株式会社アドバンテック
燃焼装置
1か月前
大阪瓦斯株式会社
燃焼装置
16日前
株式会社アドバンテック
燃焼装置
1か月前
株式会社アドバンテック
燃焼装置
1か月前
三浦工業株式会社
水素燃焼ボイラ
1か月前
山形化成工業株式会社
手持ち式着火用具
1か月前
三菱重工業株式会社
清掃装置
22日前
大陽日酸株式会社
燃焼バーナ
2か月前
極東開発工業株式会社
バイオマス燃焼システム
14日前
極東開発工業株式会社
バイオマス燃焼システム
14日前
極東開発工業株式会社
バイオマス燃焼システム
14日前
極東開発工業株式会社
バイオマス燃焼システム
14日前
トヨタ自動車株式会社
燃焼ノズル
2か月前
極東開発工業株式会社
バイオマス燃焼システム
14日前
大阪瓦斯株式会社
燃焼制御システム
21日前
GOLDEN通商株式会社
ごみバンカの清掃方法
今日
新富士バーナー株式会社
バーナ
21日前
ジカンテクノ株式会社
排出物の利用システム
10日前
中外炉工業株式会社
蓄熱ユニット及び蓄熱式燃焼設備
2か月前
三浦工業株式会社
燃焼装置
16日前
川崎重工業株式会社
燃料供給設備
3か月前
三浦工業株式会社
燃焼装置、アンモニア評価方法
7日前
UBE三菱セメント株式会社
キルンバーナ
14日前
リンナイ株式会社
親子バーナ並びに加熱調理器
2か月前
株式会社ノーリツ
予混合装置およびこれを備えた燃焼装置
2か月前
続きを見る
他の特許を見る