TOP特許意匠商標
特許ウォッチ Twitter
公開番号2025141873
公報種別公開特許公報(A)
公開日2025-09-29
出願番号2025037051
出願日2025-03-10
発明の名称NOx排出量を低減するためのSCRリアクタを備える大型2ストロークユニフロー掃気式ターボ過給式内燃機関及びこのタイプの機関におけるNOx低減制御方法
出願人エヴァレンス,フィリアル・アフ・エヴァレンス・エスイー,ティスクランド,Everllence, Filial af Everllence SE, Tyskland
代理人個人
主分類F01N 3/08 20060101AFI20250919BHJP(機械または機関一般;機関設備一般;蒸気機関)
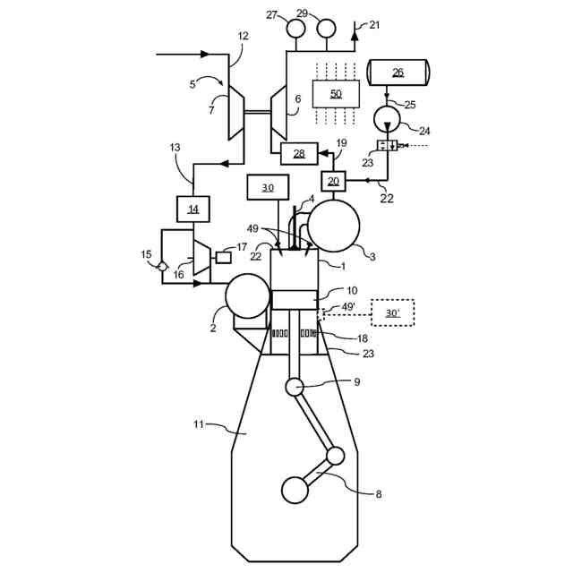
要約【課題】大型2ストロークユニフロー掃気ターボ過給式多気筒内燃機関、及びそのような機関におけるNOx低減率を制御するための方法を提供する。
【解決手段】機関は、還元剤流が供給されるSCRリアクタと、制御部50とを有する。制御部50は、SCRリアクタ上流と下流の各々の排ガス中のNOxマスフローの関数としてSCRリアクタのNOx低減率を計算し、それに応じて還元剤の流量を制御するように構成される。
【選択図】図5
特許請求の範囲【請求項1】
大型2ストロークユニフロー掃気ターボ過給式内燃機関であって、
機関の運転中にNO
x
を含む排ガス流を発生させる複数のシリンダと、
排気系に配される排ガス駆動タービンと、掃気系に配され前記シリンダに掃気を供給するコンプレッサとを備えるターボ過給システムと、
前記排気系に配される選択触媒還元(SCR)リアクタと、
前記SCRリアクタ内でNO
x
と反応させるために、投入すべき流量の還元剤を排ガス管に加えるように構成された還元剤供給源と、
前記SCRリアクタ及び前記タービンの下流に配される、排ガス中のO
2
濃度(PPM)を表す信号を発生するO
2
センサと、
前記SCRリアクタ及び前記タービンの下流に配される、排ガス中のNO
x
濃度(PPM)を表す信号を発生するNO
x
センサと、
前記機関の負荷が知らされる制御部と、
を有し、前記制御部は、
・ 前記SCRリアクタ下流の排ガス中のNO
x
マスフローを、
・ 前記O
2
センサの信号、
・ 前記NO
x
センサの信号、
・ 前記機関の熱効率、
・ 前記機関の負荷、
・ 調整係数、
の関数として計算し、
・ 前記SCRリアクタ上流の排ガス中のNO
x
マスフローを、前記還元剤の流量の関数として計算し、
・ 前記SCRリアクタの上流の排ガス中のNO
x
マスフローと前記SCRリアクタの下流の排ガス中のNO
x
マスフローとの関数として、前記SCRリアクタによるNO
x
低減率を計算し、
・ 所望のNO
x
低減率と比較した前記NO
x
低減率の計算値の関数として、前記還元剤の流量を調整する、
ように構成される、機関。
続きを表示(約 1,100 文字)【請求項2】
前記調整係数は、機関負荷に依存する調整係数である、請求項1に記載の機関。
【請求項3】
前記調整係数は、機関の熱効率と燃料定数の関数であり、前記燃料定数は好ましくはThornton定数である、請求項1に記載の機関。
【請求項4】
前記調整係数は、SFOC、Thornton定数、NO
x
のUgas、燃料のLHVの関数である、請求項1に記載の機関。
【請求項5】
前記制御部は、前記SCRリアクタの下流の排ガス中のNO
x
マスフローを計算する際に、周囲のO
2
濃度を計算に入れるように構成されており、好ましくは周囲O
2
濃度が20.95%であると仮定して計算に入れるように構成される、請求項1に記載の機関。
【請求項6】
前記制御部は、周囲湿度を検知するように構成された湿度センサからの信号を受信すると共に、前記SCRリアクタの下流の排ガス中のNO
x
マスフローを計算する際に、前記湿度センサによって検知された周囲湿度を計算に入れるように構成される、請求項1に記載の機関。
【請求項7】
前記制御部は、前記SCRリアクタの下流の排ガス中のNO
x
マスフローを計算する際に、周囲のO
2
濃度を計算に入れるように構成されており、好ましくは周囲O
2
濃度の固定記憶値を使用して計算に入れるように構成される、請求項1に記載の機関。
【請求項8】
前記制御部は、
・ 前記SCRリアクタ下流の比NO
x
(specific NO
x
)を、機関で生成される単位エネルギーあたりのNO
x
質量として計算し、
・ 前記SCRリアクタ上流のNO
x
マスフローを、前記還元剤の流量の関数として、機関で生成される単位エネルギーあたりの質量NO
x
として計算する、
ように構成される、請求項1に記載の機関。
【請求項9】
機関サイクルごとに、投入すべき量の燃料がシリンダ内に噴射される、請求項1に記載の機関。
【請求項10】
前記制御部は、機関回転速度と燃料投入量の関数として機関負荷を計算するように構成され、好ましくはSFOCが一定であると仮定して前記機関負荷を計算するように構成される、請求項9に記載の機関。
(【請求項11】以降は省略されています)

発明の詳細な説明【技術分野】
【0001】
本発明は、クロスヘッド式大型ターボ過給式2ストロークユニフロー内燃ピストン機関に関し、特に、排ガス中のNO
x
を低減して機関から発生する排ガスを浄化するSCR(選択触媒還元)リアクタを備える、クロスヘッド式大型ターボ過給式2ストロークユニフロー内燃ピストン機関に関する。
続きを表示(約 2,400 文字)【背景】
【0002】
大型2ストロークユニフロー掃気ターボ過給式内燃機関は、典型的には、大型船舶の推進システムや、発電プラントの原動機として用いられる。その大きさや重量、出力は、大型2ストロークターボ過給式圧縮着火内燃機関を他の燃焼機関からかけ離れたものとしており、このタイプの圧縮内燃機関を独特の分類に位置づけている。
【0003】
これらの機関に対する排出ガス規制は、特に窒素酸化物(NO
x
)レベルに関しては、これまでも、そしてこれからもますます厳しくなっていくだろう。環境問題に対する一般的な意識は急速に高まっている。IMO(国際海事機関)では現在、海上での大気汚染という形で排出制限が設けられている。世界各地の当局も同様の措置を講じている。その一例がEPA(米国環境保護庁)の提案である。
【0004】
排ガス中のNO
x
は、一次的及び/又は二次的な低減法で低減できる。一次的方法は、機関燃焼プロセスに直接影響を与える方法である。実際の低減の程度は機関のタイプや低減方法によって異なるが、10%から80%以上と幅がある。二次的方法は、機関自体の一部を構成しない装置を使用し、燃料に最適化された設定から機関性能を変更することなく、排出ガスレベルを低減する手段である。これまでに最も成功した二次的方法は、SCR(選択触媒還元)法によるNO
x
除去である。この方法では、触媒コンバータに入る前の排ガスにアンモニアや尿素などの還元剤を添加することで、NO
x
レベルを95%以上低減することができる。通常、還元剤は、SCRリアクタの上流の排気系内に、又はSCRリアクタ内に、噴射され、霧化される。SCRリアクタは複数の触媒層を有する。触媒の量、ひいてはリアクタの大きさは、触媒の活性と必要とされるNO
x
の還元度に依存する。触媒は通常モノリス構造を有し、多数の平行な流路を有する触媒ブロックから構成され、その流路壁は触媒活性を有する。
【0005】
尿素を還元剤としてSCRリアクタに添加すると、機関から排出された窒素酸化物(NO
x
)を窒素(N2)と水蒸気(H2O)という無害な副生成物に還元する。このプロセスはいくつかの段階を経て行われる。
1.尿素の注入:SCR触媒室に入る前の排気流に尿素(CO(NH
2
)
2
)が噴射される。尿素は通常、水に溶かされて尿素水溶液(UWS)となり、排ガス中に噴霧される。
2.熱分解:尿素水溶液が高温の排気流に入ると、蒸発し、熱分解によってアンモニア(NH
3
)とイソシアン酸(HNCO)に分解する。この反応は、排ガスがまだ高温(通常200℃以上)であるために起こる。
3.加水分解:イソシアン酸は更に加水分解し、アンモニアと二酸化炭素(CO
2
)を生成する。このステップにより、尿素のほとんどがアンモニアに変換される。アンモニアはSCRプロセスにおける実際の還元剤である。
4.触媒反応:次にアンモニアは、触媒の存在下で、排ガス中に存在する窒素酸化物と反応する。触媒は通常、バナジウム、酸化チタン、ゼオライト、各種卑金属などの材料でできており、プロセスで消費されることなく反応を促進する。SCR触媒は、ディーゼル排ガスに含まれる酸素の存在下で、NO
x
を窒素と水蒸気に選択的に還元する。
【0006】
このプロセスは、排ガス中のNO
x
レベルを効果的に低減する。SCRシステムの効率は、排ガスの温度、NO
x
の濃度、注入される尿素溶液の量と分布、SCR触媒の設計と材質など、さまざまな要因に左右される。
【0007】
舶用機関の排出ガス規制(IMO法)は、各テストポイントでのNO
x
低減率が、NO
x
テクニカルファイルに記載された低減率(テストベッドで当該機関タイプについて設定されたもの)に対して5%を超えて異ならないことを求めている。しかし、市販のNO
x
センサをSCRリアクタの下流に配置すると、排出規制の根拠となる、NO
x
マスフロー又は比NO
x
レベル(specific NO
x
level)(いずれも単位はg/kWh)に対応しないPPMレベルが得られるため、機関運転中のNO
x
低減率を設定し監視することは困難である。
【0008】
また、低減率を知るためには、SCRリアクタの上流側の排ガス中のNO
x
マスフロー又は比NO
x
レベル(g/kWh)を知る必要がある。しかしながら、SCRリアクタの上流の排ガス中のNO
x
マスフロー又は比NO
x
レベルを、g/kWh単位で、例えば前述の市販のNO
x
センサを用いて、SCRリアクタの上流で決定することも困難である。これは、測定が高圧流中で行われるためである。
【0009】
DK177462は、複数のシリンダと、ターボ過給機と、ターボ過給機の上流で排ガス受けの下流にSCRリアクタを有するクロスヘッド式大型ターボ過給式2ストロークディーゼル機関を開示している。SCRリアクタ用の還元剤は、SCRリアクタの上流で排ガス中に導入される。
【0010】
DK180561 は、請求項1のプリアンブルに従う大型ターボ過給式2ストローク内燃機関を開示している。
【摘要】
(【0011】以降は省略されています)

この特許をJ-PlatPat(特許庁公式サイト)で参照する

関連特許

株式会社三五
消音器
1か月前
株式会社三五
排気装置
1か月前
個人
ジェットエンジンタービン羽根
28日前
トヨタ自動車株式会社
車両
28日前
スズキ株式会社
排気装置
29日前
ダイハツ工業株式会社
内燃機関
1か月前
スズキ株式会社
排気装置
29日前
トヨタ自動車株式会社
エンジンシステム
27日前
トヨタ自動車株式会社
エンジンシステム
5日前
株式会社SUBARU
ピストン冷却構造
19日前
トヨタ自動車株式会社
異音診断プログラム
21日前
トヨタ自動車株式会社
内燃機関の制御装置
19日前
三浦工業株式会社
船舶用発電システム
5日前
フタバ産業株式会社
消音器
7日前
トヨタ自動車株式会社
制御装置
19日前
トヨタ自動車株式会社
制御装置
19日前
フタバ産業株式会社
消音器
19日前
トヨタ自動車株式会社
内燃機関の制御装置
28日前
株式会社SUBARU
車両
9日前
フタバ産業株式会社
排気系部品
7日前
トヨタ自動車株式会社
内燃機関の制御装置
20日前
トヨタ自動車株式会社
内燃機関の制御装置
9日前
マツダ株式会社
排気浄化装置
1か月前
マツダ株式会社
排気浄化装置
1か月前
マツダ株式会社
排気システム
今日
マツダ株式会社
排気システム
今日
株式会社アイシン
弁開閉時期制御装置
1日前
帝人エンジニアリング株式会社
排ガス処理装置
5日前
トヨタ自動車株式会社
過給エンジンの制御装置
9日前
三菱重工業株式会社
主蒸気管洗浄方法
5日前
本田技研工業株式会社
ウォータポンプ診断装置
19日前
三菱重工業株式会社
排熱回収システム
28日前
トヨタ自動車株式会社
内燃機関の異常検出装置
5日前
ヤンマーホールディングス株式会社
エンジン装置
7日前
株式会社豊田自動織機
排気管
5日前
マレリ株式会社
排気ガス処理装置
29日前
続きを見る