TOP
|
特許
|
意匠
|
商標
特許ウォッチ
Twitter
他の特許を見る
公開番号
2025145337
公報種別
公開特許公報(A)
公開日
2025-10-03
出願番号
2024045455
出願日
2024-03-21
発明の名称
光フェーズドアレイシステム
出願人
株式会社豊田中央研究所
,
株式会社ミライズテクノロジーズ
,
トヨタ自動車株式会社
,
株式会社デンソー
代理人
弁理士法人 快友国際特許事務所
主分類
G02F
1/01 20060101AFI20250926BHJP(光学)
要約
【課題】複数の光導波路の各々の位相特性を高精度かつ高効率に推定することができる技術を提供する。
【解決手段】光フェーズドアレイシステムは、光源から出射された光が入射する複数の光導波路と、複数の光導波路の各々を伝搬する伝搬光の位相を制御する位相シフタと、位相シフタよりも後段に設けられており、複数の光導波路の各々を伝搬する伝搬光を自由空間に向けて放射する光アンテナと、モニタ光と基準光を合波させて異なる初期位相を有する複数の干渉光を生成する光混合器であって、モニタ光は複数の光導波路のうち測定対象の光導波路を伝搬した伝搬光を少なくとも含む、光混合器と、複数の干渉光に基づいて、測定対象の光導波路における位相シフタの制御値と伝搬光の位相の関係を推定する推定部と、を備えている。
【選択図】図1
特許請求の範囲
【請求項1】
光源から出射された光が入射する複数の光導波路と、
前記複数の光導波路の各々を伝搬する伝搬光の位相を制御する位相シフタと、
前記位相シフタよりも後段に設けられており、前記複数の光導波路の各々を伝搬する前記伝搬光を自由空間に向けて放射する光アンテナと、
モニタ光と基準光を合波して異なる初期位相を有する複数の干渉光を生成する光混合器であって、前記モニタ光は前記複数の光導波路のうち測定対象の光導波路を伝搬した伝搬光を少なくとも含む、光混合器と、
前記複数の干渉光に基づいて、前記測定対象の光導波路における前記位相シフタの制御値と前記伝搬光の位相の関係を推定する推定部と、を備えている、光フェーズドアレイシステム。
続きを表示(約 560 文字)
【請求項2】
前記光源から出射された光を入力光と前記基準光に分岐する二分岐カプラと、
前記入力光を前記複数の光導波路に分岐する光分波器と、をさらに備えている、請求項1に記載の光フェーズドアレイシステム。
【請求項3】
前記複数の光導波路の各々を伝搬した伝搬光を合波して前記モニタ光を生成する光合波器、をさらに備えている、請求項2に記載の光フェーズドアレイシステム。
【請求項4】
複数のブロックに区画されており、
前記複数のブロックの各々には、前記光分波器と前記位相シフタと前記光アンテナと前記光合波器と前記光混合器が設けられており、
前記光源から複数のブロックの各々の前記光混合器までの光路長が等長である、請求項3に記載の光フェーズドアレイシステム。
【請求項5】
前記複数の光導波路の各々を伝搬した伝搬光を合波して前記モニタ光と前記基準光をそれぞれ生成する光合波器、をさらに備えている、請求項1に記載の光フェーズドアレイシステム。
【請求項6】
前記光混合器に入射する前記モニタ光と前記基準光の少なくとも一方の位相を制御する混合前位相シフタ、をさらに備えている、請求項1~5のいずれか一項に記載の光フェーズドアレイシステム。
発明の詳細な説明
【技術分野】
【0001】
本明細書が開示する技術は、光フェーズドアレイ(Optical Phased Array:OPA)を備えた光フェーズドアレイシステムに関する。
続きを表示(約 2,400 文字)
【背景技術】
【0002】
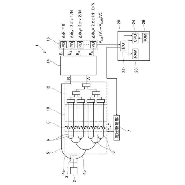
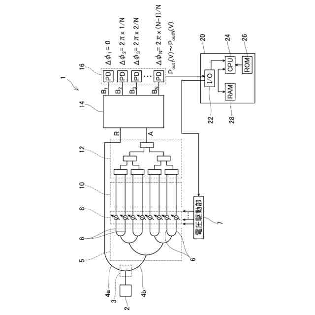
光フェーズドアレイは、光源から出射された光が入射する複数の光導波路を有している。複数の光導波路の前段には、複数の光導波路の各々を伝搬する伝搬光の位相を制御する位相シフタが設けられている。複数の光導波路の後段には、複数の光導波路の各々を伝搬する伝搬光を自由空間に向けて放射する光アンテナが設けられている。光アンテナから放射される複数の伝搬光は、特定の偏向角度を有する光ビームとなる。光ビームの偏向角度は、複数の伝搬光の位相差に依存する。このため、光フェーズドアレイは、位相シフタを利用して相互に位相差を有する複数の伝搬光を生成することにより、光ビームの偏向角度を制御することができる。このような光フェーズドアレイは、例えばLiDAR(Light Detection and Ranging)装置に搭載され得る。
【0003】
例えば、光導波路の製造ばらつき及び位相シフタの特性ばらつき等に起因して、任意の光導波路における位相シフタの制御値と伝搬光の位相の関係(以下、「光導波路の位相特性」ということがある)が設計値からばらつくことがある。光アンテナから放射される光ビームの偏向角度を高精度に制御するためには、複数の光導波路の各々の位相特性を推定し、推定された位相特性に基づいて位相シフタを適切にフィードバック制御する位相校正技術が必要である。
【0004】
特許文献1は、測定対象の光導波路を伝搬する伝搬光を位相回転させ、位相回転した伝搬光をその他の光導波路を伝搬した伝搬光と合波し、合波された光の検出信号を数式モデルに基づく近似曲線でフィッティングすることにより、測定対象の光導波路の位相特性を推定する技術を開示する。
【先行技術文献】
【特許文献】
【0005】
特表2021-517656号公報
【発明の概要】
【発明が解決しようとする課題】
【0006】
複数の光導波路の各々の位相特性を高精度に推定するためには、測定対象の光導波路を伝搬する伝搬光の位相回転ごとに、位相回転した伝搬光とその他の光導波路を伝搬した全ての伝搬光とを干渉させた光の初期位相を変更し、異なる初期位相におけるデータを多く取得するのが望ましい。なお、ここでの初期位相とは、測定対象の光導波路を伝搬する伝搬光の位相を制御していないときの干渉光の位相を指す。しかしながら、特許文献1の技術では、1回の測定で1つの初期位相におけるデータしか取得することができない。このため、例えば数百から数千の光導波路を必要とする光フェーズドアレイでは、高精度な推定を行おうとしたときに推定時間が膨大となってしまう。
【0007】
本明細書は、複数の光導波路の各々の位相特性を高精度かつ高効率に推定することができる技術を提供する。
【課題を解決するための手段】
【0008】
本明細書が開示する光フェーズドアレイシステムは、光源から出射された光が入射する複数の光導波路と、複数の光導波路の各々を伝搬する伝搬光の位相を制御する位相シフタと、位相シフタよりも後段に設けられており、複数の光導波路の各々を伝搬する伝搬光を自由空間に向けて放射する光アンテナと、モニタ光と基準光を合波して異なる初期位相を有する複数の干渉光を生成する光混合器であって、モニタ光は複数の光導波路のうち測定対象の光導波路を伝搬した伝搬光を少なくとも含む、光混合器と、複数の干渉光に基づいて、測定対象の光導波路における位相シフタの制御値と伝搬光の位相の関係を推定する推定部と、を備えていてもよい。
【0009】
上記した光フェーズドアレイシステムは、モニタ光と基準光を合波して異なる初期位相を有する複数の干渉光を生成する光混合器を備えている。このため、上記した光フェーズドアレイシステムは、異なる初期位相のデータを1回の測定で取得することができるので、光導波路の位相特性を高精度かつ高効率に推定することができる。
【図面の簡単な説明】
【0010】
光フェーズドアレイシステムの構成を模式的に示す図である。
光混合器の一例の構成を模式的に示す図である。
光混合器の一例の構成を模式的に示す図である。
光混合器の一例の構成を模式的に示す図である。
比較例の光フェーズドアレイシステムにおいて、対象CHに印加される制御電圧を掃引したときに測定されるモニタ光の出力信号をプロットした図である。
本実施形態の光フェーズドアレイシステムにおいて、対象CHに印加される制御電圧を掃引したときに測定されるモニタ光Aの複数の干渉信号をプロットした図であり、数式モデルに基づく近似曲線をフィッティングした図である。
本実施形態の光フェーズドアレイシステムにおいて、対象CHに印加される制御電圧と位相シフト量の実測値をプロットした図であり、5次多項式に基づく近似曲線をフィッティングした図である。
光フェーズドアレイシステムの変形例の構成を模式的に示す図である。
理想的ではないその他のCHの合波光A’’と基準光Rと参照光B’’の電界ベクトルの関係を示す図である。
理想的なその他のCHの合波光A’’と基準光Rと参照光B’’の電界ベクトルの関係を示す図である。
光フェーズドアレイシステムの変形例の構成を模式的に示す図である。
光フェーズドアレイシステムの変形例の構成を模式的に示す図である。
大規模な光フェーズドアレイシステムの構成を模式的に示す図である。
【発明を実施するための形態】
(【0011】以降は省略されています)
この特許をJ-PlatPat(特許庁公式サイト)で参照する
関連特許
キヤノン株式会社
映像表示装置
14日前
アイカ工業株式会社
反射防止フィルム
1日前
インターマン株式会社
立体映像表示装置
14日前
個人
透過型及び反射型顕微鏡
14日前
日本分光株式会社
赤外顕微鏡
今日
旭化成株式会社
成形体
今日
旭化成株式会社
成形体
今日
キヤノン株式会社
レンズ装置および撮像装置
2日前
キヤノン株式会社
画像表示装置
今日
レーザーテック株式会社
検査装置及び検査方法
4日前
キヤノン株式会社
表示装置
7日前
株式会社小糸製作所
画像投影装置
15日前
キヤノン株式会社
光学系及び撮像装置
8日前
東レ株式会社
先端に凸面を有する光ファイバ
14日前
日東電工株式会社
光学積層体
15日前
株式会社小糸製作所
画像投影装置
14日前
セイコーエプソン株式会社
虚像表示装置
4日前
KDDI株式会社
光増幅器
14日前
KDDI株式会社
光増幅器
14日前
エピフォトニクス株式会社
光導波路素子
1日前
住友化学株式会社
複合偏光板及び画像表示装置
2日前
KDDI株式会社
光増幅器
1日前
KDDI株式会社
光増幅器
1日前
株式会社フォトニックラティス
透過型光学顕微鏡
8日前
レーザーテック株式会社
波長変換装置及び波長変換方法
8日前
遠視界科技股分有限公司
高視野角拡大装置
16日前
東レ株式会社
黒色樹脂組成物
今日
住友ベークライト株式会社
電子調光デバイス
今日
住友ベークライト株式会社
電子調光デバイス
今日
TOPPANホールディングス株式会社
調光シート
16日前
TOPPANホールディングス株式会社
調光シート
16日前
キヤノン株式会社
表示光学系および表示装置
今日
キヤノン株式会社
映像表示装置
4日前
住友ベークライト株式会社
電子調光デバイス
今日
キヤノン株式会社
ズームレンズおよび撮像装置
1日前
日本碍子株式会社
導波素子の製造方法
7日前
続きを見る
他の特許を見る