TOP
|
特許
|
意匠
|
商標
特許ウォッチ
Twitter
他の特許を見る
公開番号
2025145401
公報種別
公開特許公報(A)
公開日
2025-10-03
出願番号
2024045562
出願日
2024-03-21
発明の名称
自動運転車両
出願人
株式会社豊田自動織機
代理人
個人
,
個人
主分類
B60T
7/12 20060101AFI20250926BHJP(車両一般)
要約
【課題】簡素な構成で、モータの駆動時間を短くできる自動運転車両を提供する。
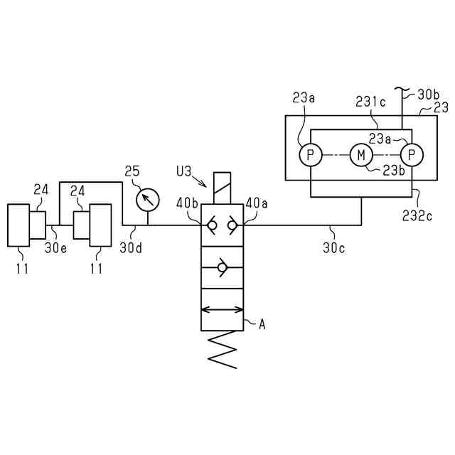
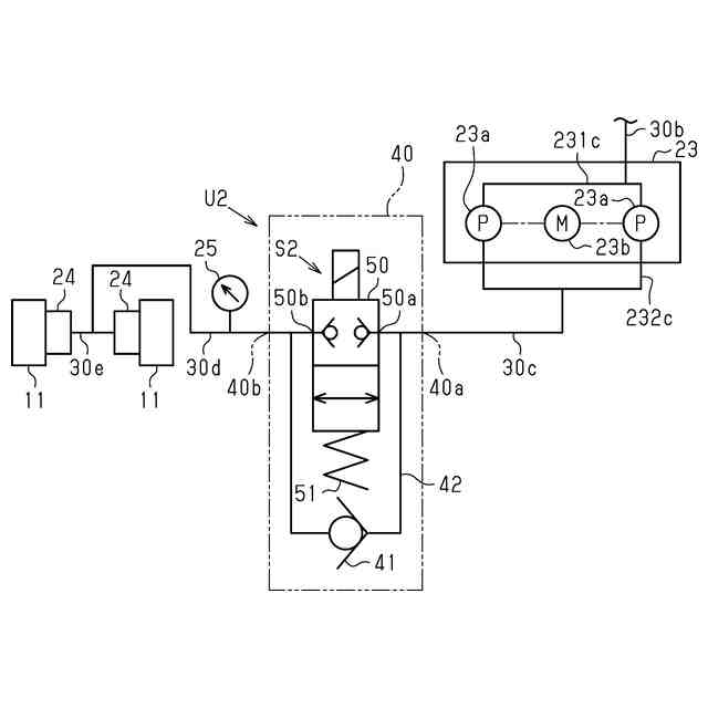
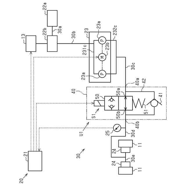
【解決手段】フォークリフトは、ポンプ23aと、モータ23bと、コントローラ21と、電磁弁ユニット40と、を備えている。電磁弁ユニット40は、入力ポート40aと出力ポート40bとを備えている。入力ポート40aは、入力油路30cにより、ポンプ23aと接続されている。出力ポート40bは、出力油路30dにより、ドラムブレーキ24と接続されている。電磁弁ユニット40は、接続状態U1とチェック状態とコントローラ21からの信号に基づいて切り換え可能である。接続状態U1の電磁弁ユニット40は、出力ポート40bと入力ポート40aとを接続している。チェック状態の電磁弁ユニット40は、出力ポート40bから入力ポート40aへの作動油の流入を規制しつつ、入力ポート40aから出力ポート40bへの作動油の流出を許容している。
【選択図】図3
特許請求の範囲
【請求項1】
車体と、
作動油が貯留された作動油タンクと、
前記作動油の圧力に応じた制動力を前記車体の車輪に発生させるブレーキ部と、
前記作動油タンクと接続されたポンプと、
前記ポンプを駆動するモータと、
前記モータを制御するコントローラと、を備え、
前記コントローラによる前記モータの制御によって、前記ポンプを介して前記ブレーキ部を制御して前記車体を自動で停止させる自動停止機能を備えた自動運転車両であって、
前記ポンプに接続された入力油路と接続された入力ポート、及び前記ブレーキ部に接続された出力油路と接続された出力ポートを備える電磁弁ユニットを備え、
前記電磁弁ユニットは、前記出力ポートと前記入力ポートとの接続を遮断しない接続状態と、前記出力ポートから前記入力ポートへの前記作動油の流入を規制しつつ前記入力ポートから前記出力ポートへの前記作動油の流出を許容するチェック状態と、を前記コントローラからの信号に基づいて切り換え可能であることを特徴とする自動運転車両。
続きを表示(約 1,200 文字)
【請求項2】
前記電磁弁ユニットは、
前記入力油路と接続された電磁弁入力ポートと、前記出力ポートと接続された電磁弁出力ポートを備えた電磁開閉弁と、
一方の端部が前記入力油路に接続されているとともに、他方の端部が前記出力油路に接続されている分岐油路と、
前記分岐油路に設けられた逆止弁と、を備え、
前記電磁開閉弁は、前記電磁弁出力ポートと前記電磁弁入力ポートとの接続を遮断する閉状態と、前記電磁弁出力ポートと前記電磁弁入力ポートとの接続を遮断しない開状態と、を前記コントローラからの信号に基づいて切り換え可能であり、
前記逆止弁は、前記分岐油路において、前記入力油路から前記出力油路に向かう前記作動油の流出を許容し、且つ前記出力油路から前記入力油路に向かう前記作動油の流入を遮断することを特徴とする請求項1に記載の自動運転車両。
【請求項3】
前記出力油路には、前記出力油路を流動する前記作動油の圧力を測定するとともに、当該圧力を前記コントローラに送信する圧力センサが設けられており、
前記コントローラは、前記圧力が所定圧力以下となった場合に前記モータを駆動することを特徴とする請求項1又は請求項2に記載の自動運転車両。
【請求項4】
前記所定圧力は、所定角度だけ傾斜した斜面において、前記車輪が回動しないために前記モータにより前記ブレーキ部において圧送することが要求される前記作動油の量に基づいて設定されていることを特徴とする請求項3に記載の自動運転車両。
【請求項5】
前記ポンプと前記モータとは、油圧アクチュエータとして一体化されていることを特徴とする請求項1又は請求項2に記載の自動運転車両。
【請求項6】
前記車輪の回転速度を測定するとともに、当該回転速度を前記コントローラに送信する回転速度センサを備えており、
前記コントローラは、前記電磁開閉弁が前記閉状態である場合に、前記回転速度に応じて前記モータを駆動することを特徴とする請求項2に記載の自動運転車両。
【請求項7】
マスタシリンダと、
ブレーキペダルと、を備えており、
前記マスタシリンダは、前記モータ及び前記作動油タンクの各々と接続されており、
前記ブレーキペダルは、前記車体に設けられているとともに、前記マスタシリンダと連結されていることを特徴とする請求項1又は請求項2に記載の自動運転車両。
【請求項8】
前記電磁弁ユニットは、前記出力ポートと前記入力ポートとを遮断する遮断状態に、前記コントローラからの信号に基づいて切り換え可能であることを特徴とする請求項1に記載の自動運転車両。
【請求項9】
荷役装置を備えた産業車両であることを特徴とする請求項1又は請求項2に記載の自動運転車両。
発明の詳細な説明
【技術分野】
【0001】
本発明は、自動運転車両に関する。
続きを表示(約 3,000 文字)
【背景技術】
【0002】
特許文献1には、自動運転車両としての車両が開示されている。車両は、車両制御システムにより自動運転を行う。車両は、コントローラとしての制御装置と、加減圧装置と、ブレーキ部としての制動力付与装置と、を有する。制御装置は、加減圧装置を制御するブレーキアクチュエータ制御部を有する。加減圧装置には、保持ソレノイドバルブ、減圧ソレノイドバルブ、カットバルブ、及びポンプが含まれている。制動力付与装置は、作動油としてのブレーキオイルによる油圧を、車輪に付与する制動力に変換する。制御装置は、ブレーキアクチュエータ制御部によって保持ソレノイドバルブ、減圧ソレノイドバルブ、及びカットバルブを制御するとともに、ポンプの駆動を制御することにより、制動力付与装置を介して、車輪に制動力を付与する。
【先行技術文献】
【特許文献】
【0003】
特開2020-164076号公報
【発明の概要】
【発明が解決しようとする課題】
【0004】
ポンプは、ポンプに接続されたモータによって駆動する。車両において、減速や停止の頻度が増加すると、ポンプが駆動する時間が増加する。高頻度で減速や停止を行う際、ポンプにおける熱的な負荷が増大する虞がある。さらに、特許文献1では、コントローラは、ポンプとともに、複数のバルブを制御することにより、車両の減速、及び停止を行う。ポンプの駆動により減速や停止を行う自動運転車両においては、簡素な構成で、減速や停止に伴うモータの駆動時間を短くすることが望まれている。
【課題を解決するための手段】
【0005】
上記課題を解決するための自動運転車両は、車体と、作動油が貯留された作動油タンクと、前記作動油の圧力に応じた制動力を前記車体の車輪に発生させるブレーキ部と、前記作動油タンクと接続されたポンプと、前記ポンプを駆動するモータと、前記モータを制御するコントローラと、を備え、前記コントローラによる前記モータの制御によって、前記ポンプを介して前記ブレーキ部を制御して前記車体を自動で停止させる自動停止機能を備えた自動運転車両であって、前記ポンプに接続された入力油路と接続された入力ポート、及び前記ブレーキ部に接続された出力油路と接続された出力ポートを備える電磁弁ユニットを備え、前記電磁弁ユニットは、前記出力ポートと前記入力ポートとの接続を遮断しない接続状態と、前記出力ポートから前記入力ポートへの前記作動油の流入を規制しつつ前記入力ポートから前記出力ポートへの前記作動油の流出を許容するチェック状態と、を前記コントローラからの信号に基づいて切り換え可能であることを要旨とする。
【0006】
これによれば、走行中の自動運転車両は、コントローラによるモータの駆動の制御により減速及び停止を行う。減速及び停止の際、コントローラは、モータを駆動することにより、作動油タンクからブレーキ部に向けて作動油を圧送させる。当該圧送により、出力油路における作動油による圧力は、上昇する。ブレーキ部は、当該圧力に応じて、車輪に制動力を発生させる。当該制動力により、走行中の自動運転車両は、減速した後、停止する。コントローラは、自動運転車両が停止した後、電磁弁ユニットをチェック状態に切り換える。電磁弁ユニットがチェック状態となることにより、出力油路における作動油は、入力油路への流入を規制される。これにより、自動運転車両は、モータを駆動することなく、停止している状態を維持できる。
【0007】
電磁弁ユニットが出力油路から入力油路への作動油の流動を規制している場合であっても、出力油路と入力油路との間には、ブレーキ部から作動油タンクに向かう方向の流動が若干生じている。当該流動は、出力油路における圧力を徐々に低下させる。つまり、自動運転車両の停止中に、ブレーキ部が車輪に発生させている制動力は、時間とともに低下する。チェック状態において、電磁弁ユニットは、出力油路から入力油路に作動油が流入することを規制しつつ、入力油路から出力油路への作動油の流入を許容できる。このため、電磁弁ユニットがチェック状態の場合であっても、コントローラは、モータの駆動により、作動油を作動油タンクからブレーキ部に向けて圧送させることが可能である。コントローラは、ブレーキ部による車輪の制動力が低下した際、電磁弁ユニットをチェック状態とすることで、モータにより作動油をブレーキ部に圧送できる。つまり、コントローラは、モータの間欠的な駆動により、ブレーキ部が車輪において発生させている制動力を維持できる。上記の構成によれば、モータの間欠的な駆動による自動運転車両の停止状態の維持は、コントローラが電磁弁ユニットを制御することにより実現される。以上より、自動運転車両は、簡素な構成で、モータが駆動する時間を短くできる。
【0008】
上記自動運転車両において、前記電磁弁ユニットは、前記入力油路と接続された電磁弁入力ポートと、前記出力ポートと接続された電磁弁出力ポートを備えた電磁開閉弁と、一方の端部が前記入力油路に接続されているとともに、他方の端部が前記出力油路に接続されている分岐油路と、前記分岐油路に設けられた逆止弁と、を備え、前記電磁開閉弁は、前記電磁弁出力ポートと前記電磁弁入力ポートとの接続を遮断する閉状態と、前記電磁弁出力ポートと前記電磁弁入力ポートとの接続を遮断しない開状態と、を前記コントローラからの信号に基づいて切り換え可能であり、前記逆止弁は、前記分岐油路において、前記入力油路から前記出力油路に向かう前記作動油の流出を許容し、且つ前記出力油路から前記入力油路に向かう前記作動油の流入を遮断してもよい。
【0009】
これによれば、コントローラは、出力油路と入力油路との接続を、電磁開閉弁の操作により制御できる。電磁開閉弁が開状態の場合、モータにより圧送される作動油は、入力油路から出力油路に向かう流動が可能である。この場合、出力油路から入力油路への作動油の流動は電磁開閉弁を通過して行われる。電磁開閉弁が閉状態の場合、モータにより圧送される作動油は、分岐油路を経由して、入力油路から出力油路に向かう流動が可能である。この場合、出力油路から入力油路への作動油の流動は、電磁開閉弁及び逆止弁の各々により規制される。つまり、コントローラは、ブレーキ部による車輪への制動力が低下した際、電磁開閉弁を閉状態としつつ、モータにより作動油を、分岐油路を介して、ブレーキ部に供給できる。上記構成の場合、コントローラによる出力油路及び入力油路の接続に係る制御は、電磁開閉弁の開閉のみである。つまり、上記の構成によれば、電磁弁ユニットが、電磁開閉弁に加えて、分岐油路の接続も制御する場合と比べて、コントローラ21は、より簡単な操作により、出力油路と入力油路との接続を制御できる。
【0010】
上記自動運転車両において、前記出力油路には、前記出力油路を流動する前記作動油の圧力を測定するとともに、当該圧力を前記コントローラに送信する圧力センサが設けられており、前記コントローラは、前記圧力が所定圧力以下となった場合に前記モータを駆動してもよい。
(【0011】以降は省略されています)
この特許をJ-PlatPat(特許庁公式サイト)で参照する
関連特許
株式会社豊田自動織機
排気管
2日前
株式会社豊田自動織機
制御装置
9日前
株式会社豊田自動織機
監視装置
6日前
株式会社豊田自動織機
冷却装置
6日前
株式会社豊田自動織機
燃料噴射弁
10日前
株式会社豊田自動織機
車両用機器
6日前
株式会社豊田自動織機
荷役制御装置
2日前
株式会社豊田自動織機
自動運転車両
2日前
株式会社豊田自動織機
インバータ装置
6日前
株式会社豊田自動織機
パレット検知装置
4日前
株式会社豊田自動織機
燃料電池システム
6日前
株式会社豊田自動織機
燃料電池システム
6日前
株式会社豊田自動織機
燃料電池システム
6日前
株式会社豊田自動織機
段積みケース構造
2日前
株式会社豊田自動織機
蓄電装置の製造方法
16日前
株式会社豊田自動織機
蓄電装置の製造方法
16日前
株式会社豊田自動織機
燃料電池モジュール
6日前
株式会社豊田自動織機
回転電機のステータ
2日前
株式会社豊田自動織機
トランスモジュール
16日前
株式会社豊田自動織機
スクロール型圧縮機
2日前
株式会社豊田自動織機
屋外自動運転システム
2日前
株式会社豊田自動織機
支持装置及び支持部材
16日前
株式会社豊田自動織機
キャパシタモジュールユニット
16日前
豊田合成株式会社
車両用内装品
4日前
豊田合成株式会社
車両用内装品
4日前
株式会社豊田自動織機
電源装置及び電源装置の製造方法
10日前
豊田合成株式会社
車両用外装品
2日前
株式会社豊田中央研究所
燃料供給装置
6日前
豊田合成株式会社
コンソールボックス
4日前
豊田合成株式会社
コンソールボックス
4日前
株式会社豊田自動織機
燃料電池モジュール、及び発電システム
6日前
豊田合成株式会社
コンソールボックス
4日前
トヨタ自動車株式会社
ロールプレス装置
2日前
トヨタ自動車株式会社
電池の製造方法、電池
6日前
トヨタ自動車株式会社
電池の製造方法、及び、電池
3日前
株式会社豊田中央研究所
ハイブリッド車両の制御装置
3日前
続きを見る
他の特許を見る