TOP
|
特許
|
意匠
|
商標
特許ウォッチ
Twitter
他の特許を見る
公開番号
2025150882
公報種別
公開特許公報(A)
公開日
2025-10-09
出願番号
2024052032
出願日
2024-03-27
発明の名称
塗工装置
出願人
トヨタ自動車株式会社
,
株式会社豊田自動織機
代理人
個人
,
個人
主分類
B05C
5/02 20060101AFI20251002BHJP(霧化または噴霧一般;液体または他の流動性材料の表面への適用一般)
要約
【課題】間欠塗工の際に生じる塗工材の“だれ”を抑制し、生産性よく間欠塗工を実施する。
【解決手段】塗工対象物10に塗工材9を間欠塗工する塗工装置において、間欠バルブ5は、塗工材9が流入する流入口5a、塗工材9を流出させる流出口5bと、流入口5aと流出口5bとの間を開放および閉止する弁体5cを有しており、弁体5cは、開放の状態に動作した場合に、流入口5aと流出口5bとの間で塗工材9を流動させるとともに、流入口5a断面形状および流出口5b断面形状よりも扁平した断面形状に形成された貫通孔5eを有し、流入口5aおよび流出口5bにおける塗工材9の流動方向に直交する直線ALを回転軸にして、貫通孔5eの貫通方向が90度未満の回転角度範囲内で回転するように動作することにより、開放と閉止の状態とを切り替える。
【選択図】図3
特許請求の範囲
【請求項1】
液状の塗工材を吸引して圧送するポンプと、前記ポンプから圧送される前記塗工材を、塗工対象物に向けて吐出する塗工ヘッドと、前記ポンプと前記塗工ヘッドとの間で前記塗工材を流動させる流路と、前記流路の途中に設けられ、開閉動作することにより前記流路における前記塗工材の流動を許容および遮断する間欠バルブと、を備え、前記塗工対象物に前記塗工材を間欠的に塗工する塗工装置であって、
前記流路は、
前記ポンプと前記間欠バルブとの間で前記塗工材を流動させる第1流路と、前記間欠バルブと前記塗工ヘッドとの間で前記塗工材を流動させる第2流路とを有しており、
前記間欠バルブは、
前記第1流路に接続して前記塗工材が流入する流入口と、前記第2流路に接続して前記塗工材を流出させる流出口と、前記流入口と前記流出口との間を開放および閉止する弁体とを有しており、
前記弁体は、
前記開放の状態に動作した場合に、前記流入口と前記流出口との間で前記塗工材を流動させるとともに、前記流入口の断面形状および前記流出口の断面形状よりも扁平した断面形状に形成された貫通孔を有し、
前記流入口および前記流出口における前記塗工材の流動方向に直交する直線を回転軸にして、前記貫通孔の貫通方向が90度未満の回転角度範囲内で回転するように動作することにより、前記開放の状態と前記閉止の状態とを切り替える
ことを特徴とする塗工装置。
発明の詳細な説明
【技術分野】
【0001】
この発明は、所定の塗工材を間欠的に塗工する塗工装置に関するものである。
続きを表示(約 3,000 文字)
【背景技術】
【0002】
特許文献1には、インクの間欠塗工を行う塗工装置が記載されている。この特許文献1に記載された塗工装置は、塗工ヘッドと、塗工ヘッドへ供給するインクを貯留するタンクであって、塗工ヘッドよりも低い位置にあるタンクと、タンクから送出されるインクを、塗工時には塗工ヘッドへ供給し、塗工中断時にはタンクへ供給するように切り替える切替バルブと、タンクと切替バルブとを接続する第1塗工配管と、切替バルブと塗工ヘッドとを接続する第2塗工配管と、一端が切替バルブに接続される第1配管と、一端が塗工ヘッド上方の排出口に接続される第2配管と、第1配管の他端と第2配管の他端とをそれぞれ接続する接続部であって、塗工ヘッドと同等以上の高さにある接続部と、接続部とタンクとを接続し、接続部よりも低い位置にある第3配管と、第2配管の途中に配置され、塗工動作時に閉弁される塗工バルブと、を備えている。
【先行技術文献】
【特許文献】
【0003】
特開2021-171688号公報
【発明の概要】
【発明が解決しようとする課題】
【0004】
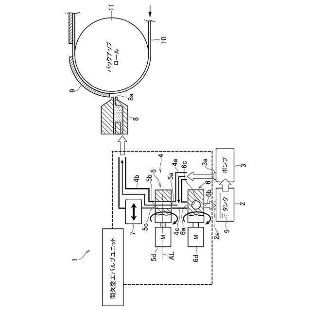
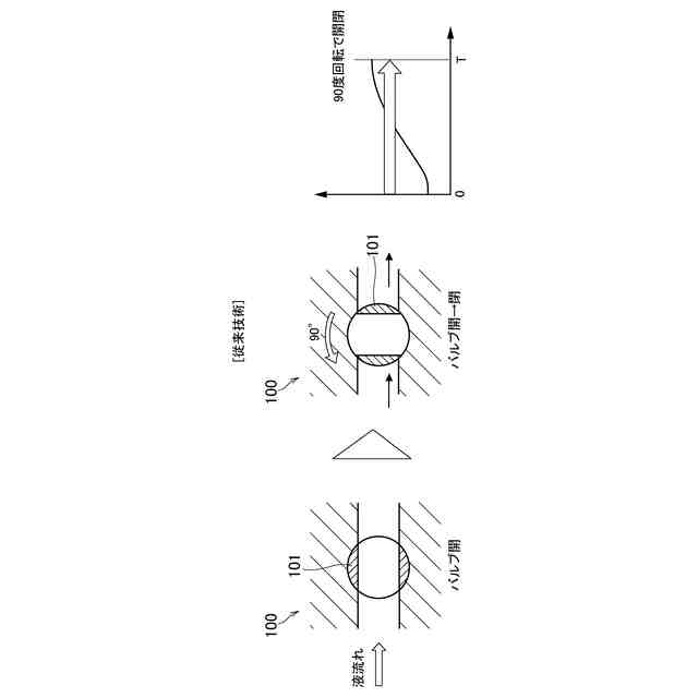
上記の特許文献1に記載された塗工装置では、切替バルブおよび塗工バルブ(間欠バルブ)を操作して、間欠的に、インク(塗工材)を塗工ヘッドへ供給することにより、いわゆる間欠塗工が実施される。そのような間欠塗工の製造技術を用いて、電池の電極が製造されている。例えば、ウェブ状の集電体に、電極を形成する材料(活物質)が間欠塗工される。その後、ウェブ材を切断して電極用活物質(塗工材)が塗工された部分を切り出すことにより、電池用の電極(あるいは、電極シート)が成形される。このような間欠塗工とウェブ搬送の技術を活用することにより、大量の電池用の電極を生産性よく製造することができる。しかしながら、上記のような間欠塗工によって電極を製造する場合には、例えば、図1に示すように、間欠塗工により、基材に塗工材が塗布された部分の末端では、塗工材の塗布量あるいは塗膜の厚さが減少する、いわゆる“だれ”が生じてしまう。このような塗工材の“だれ”は、間欠塗工の塗工開始時(塗工バルブの開弁動作時)と、間欠塗工の塗工停止時(塗工バルブの閉弁動作時)の両方で起こり得る(図1では、間欠塗工の塗工開始時に、塗工材が塗布された部分の先端で、“だれ”が生じるイメージを示してある)。そして、上記のような“だれ”が生じた部分では、電極のエネルギー密度が低下してしまい、ひいては、電池の性能や品質が低下する要因となってしまう。
【0005】
この発明は上記の技術的課題に着目して考え出されたものであり、間欠塗工の際に生じる塗工材の“だれ”を抑制し、生産性よく間欠塗工を実施することが可能な塗工装置を提供することを目的とするものである。
【課題を解決するための手段】
【0006】
上記の目的を達成するために、この発明は、液状の塗工材を吸引して圧送するポンプと、前記ポンプから圧送される前記塗工材を、所定の塗工対象物に向けて吐出する塗工ヘッドと、前記ポンプと前記塗工ヘッドとの間で前記塗工材を流動させる流路と、前記流路の途中に設けられ、開閉動作することにより前記流路における前記塗工材の流動を許容および遮断する間欠バルブと、を備え、前記塗工対象物に前記塗工材を間欠的に塗工する塗工装置であって、前記流路は、前記ポンプの吐出口と前記間欠バルブの流入口との間で前記塗工材を流動させる第1流路と、前記間欠バルブの流出口と前記塗工ヘッドとの間で前記塗工材を流動させる第2流路とを有しており、前記間欠バルブは、前記第1流路に接続して前記塗工材が流入する流入口と、前記第2流路に接続して前記塗工材を流出させる流出口と、前記流入口と前記流出口との間を開放および閉止する弁体とを有しており、前記弁体は、前記開放の状態に動作した場合に、前記流入口と前記流出口との間で前記塗工材を流動させるとともに、前記流入口の断面形状および前記流出口の断面形状よりも扁平した断面形状に形成された貫通孔を有し、前記流入口および前記流出口における前記塗工材の流動方向に直交する直線を回転軸にして、前記貫通孔の貫通方向が90度未満の回転角度範囲内で回転するように動作することにより、前記開放の状態と前記閉止の状態とを切り替えることを特徴とするものである。
【発明の効果】
【0007】
この発明の塗工装置では、間欠バルブを開閉動作させることにより、塗工材を間欠的に塗工する、すなわち、間欠塗工を実施する。間欠バルブは、貫通孔が形成された弁体を回転させることによって開閉する。そして、この発明の塗工装置では、上記のような間欠バルブにおける弁体の貫通孔の流路断面が、その貫通孔の前後(上流側と下流側)の流路(および間欠バルブの流入出口)の断面形状と比較して扁平した断面形状になっている。そのため、ボールバルブやバタフライバルブのように、弁体を90度回転させることによってバルブの開閉を行う従来の間欠バルブ(塗工バルブ)と比較して、90度未満の少ない回転角度で弁体を回転させるだけで、間欠バルブの開閉を行うことができる。例えば、弁体を、従来の半分の45度回転させるだけで、間欠バルブを開閉させることができる。45度の回転で間欠バルブの開閉が可能になると、従来、弁体を90度回転させていた場合と比較して、間欠バルブの開閉に要する時間(動作時間、または、開閉時間)を半分に短縮することができる。その結果、間欠塗工を実施する際の作業効率、および、間欠塗工を実施して製造する製品(例えば、電池の電極)の生産性を向上させることができる。更に、上記のように間欠バルブの動作時間が短縮されることにより、間欠塗工の塗工開始時および塗工停止時に、塗工材の“だれ”が発生する可能性のある時間帯も短縮される。そのため、間欠塗工における塗工材の“だれ”の発生を抑制することができる。ひいては、間欠塗工を実施して製造する電池の性能や品質を向上させることができる。
【0008】
したがって、この発明の塗工装置によれば、間欠塗工の際に生じる塗工材の“だれ”を抑制し、生産性よく間欠塗工を実施することができる。
【図面の簡単な説明】
【0009】
図1は、従来技術の課題を説明するための図であって、従来の間欠塗工を行った場合に、塗工材の末端に“だれ”が生じた状態を示す図である。
図2は、この発明を適用する塗工装置の概要を説明するための図である。
図3は、この発明を適用した塗工装置における塗工バルブの構造および動作のイメージを示す図である。
図4は、従来技術の課題を説明するための図であって、従来の塗工装置における塗工バルブの構造および動作のイメージを示す図である。
図5は、この発明を適用した塗工装置により間欠塗工を行った場合に、塗工材の末端に生じる“だれ”の低減効果を説明するための図である。
【発明を実施するための形態】
【0010】
この発明の実施形態を、図を参照して説明する。なお、以下に示す実施形態は、この発明を具体化した場合の一例に過ぎず、この発明を限定するものではない。
(【0011】以降は省略されています)
特許ウォッチbot のツイートを見る
この特許をJ-PlatPat(特許庁公式サイト)で参照する
関連特許
ベック株式会社
被膜形成方法
3か月前
ベック株式会社
被膜形成方法
3か月前
ベック株式会社
被膜形成方法
3日前
ベック株式会社
装飾被膜の形成方法
2か月前
スズカファイン株式会社
多色性塗膜
11日前
アイカ工業株式会社
塗料仕上げ工法
22日前
株式会社吉野工業所
キャップ
3か月前
株式会社カネカ
塗布装置
11日前
個人
スプレー缶高所対応携帯ホルダー
22日前
トヨタ自動車株式会社
塗布装置
9日前
日本ライナー株式会社
塗装装置
23日前
能美防災株式会社
水噴霧ヘッド
7日前
プルガティオ株式会社
噴霧装置
3か月前
プルガティオ株式会社
噴霧装置
3か月前
プルガティオ株式会社
噴霧装置
3か月前
ヒット工業株式会社
マスキング具
1か月前
中外炉工業株式会社
塗工装置
2か月前
株式会社吉野工業所
ポンプ式吐出器
3か月前
東レエンジニアリング株式会社
スリットダイ
3日前
東レエンジニアリング株式会社
粉体吐出装置
1日前
株式会社吉野工業所
吐出器
3か月前
株式会社吉野工業所
吐出器
3か月前
旭サナック株式会社
粉体塗装装置
1か月前
株式会社トーモク
印刷装置および印刷方法
22日前
株式会社大関
塗装用ローラとその製造方法
3か月前
積水ハウス株式会社
接着剤塗布装置
2か月前
AWJ株式会社
ステンシルプレートセット
1か月前
個人
散水形態を変更可能な吐水装置
8日前
トリニティ工業株式会社
回転霧化式塗装機
7日前
三菱鉛筆株式会社
多液混合型塗布具
2か月前
株式会社吉野工業所
ノズル部材
3か月前
Mipox株式会社
塗装物の製造方法
1か月前
ヤマホ工業株式会社
液体散布杆
5か月前
有限会社橋本漆芸
ガラス瓶の漆調塗装及び加飾
1か月前
株式会社吉野工業所
吐出器
1か月前
株式会社吉野工業所
吐出器
1か月前
続きを見る
他の特許を見る