TOP
|
特許
|
意匠
|
商標
特許ウォッチ
Twitter
他の特許を見る
10個以上の画像は省略されています。
公開番号
2025153551
公報種別
公開特許公報(A)
公開日
2025-10-10
出願番号
2024056085
出願日
2024-03-29
発明の名称
燃料電池スタック
出願人
本田技研工業株式会社
代理人
個人
,
個人
主分類
H01M
8/2475 20160101AFI20251002BHJP(基本的電気素子)
要約
【課題】燃料電池スタックを安価に構成する。
【解決手段】燃料電池スタックは、発電セルを積層した構成されたセル積層体と、ケース30の内壁からセル積層体に向けて突出するガイド部材50と、ガイド部材50に対応して発電セルの上側面101および下側面102に設けられ、ケース30に対して発電セルを位置決めする位置決め部PT21,PT22と、を備える。位置決め部PT21,PT22は、ケース30の内壁に対向する発電セルの上側面101および下側面102からそれぞれ内壁に向けて突設された凸部331および凸部332を有し、ガイド部材50は、凸部331の右方に設けられた上側のガイド部材50と、凸部332の左方に設けられた下側のガイド部材50と、を含む。
【選択図】図4A
特許請求の範囲
【請求項1】
電解質膜と電極とを含む膜電極構造体と、セパレータと、を有する発電セルを積層して構成されたセル積層体と、
前記セル積層体を包囲する筐体と、
前記筐体の内壁から前記セル積層体に向けて突出するとともに、前記セル積層体の積層方向に沿って延設されたガイド部と、
前記ガイド部に対応して前記発電セルの縁部に設けられ、前記筐体に対して前記発電セルを位置決めする位置決め部と、を備え、
前記位置決め部は、前記発電セルの縁部から前記内壁に向けて突設された凸部を有し、
前記凸部は、前記内壁に対向する前記発電セルの第1縁部および前記第1縁部の反対側の第2縁部からそれぞれ前記内壁に向けて突設された第1凸部および第2凸部を含み、
前記第1凸部および前記第2凸部はそれぞれ、前記第1縁部から略垂直に延在する第1端面および前記第2縁部から略垂直に延在する第2端面を有し、
前記積層方向に垂直な面内における互いに反対の方向を第1方向および第2方向と定義するとき、前記ガイド部は、
前記第1凸部の前記第1方向および前記第2方向のいずれか一方側に設けられ、前記第1端面に当接する第1当接面を有する第1ガイド部と、
前記第2凸部の前記第1方向および前記第2方向のいずれか他方側に設けられ、前記第2端面に当接する第2当接面を有する第2ガイド部と、を含むことを特徴とする燃料電池スタック。
続きを表示(約 1,500 文字)
【請求項2】
請求項1に記載の燃料電池スタックにおいて、
前記第1凸部および前記第2凸部は、前記発電セルを前記積層方向から視たときの前記発電セルの中央に位置する中心点を基準にして対称に設けられることを特徴とする燃料電池スタック。
【請求項3】
請求項1に記載の燃料電池スタックにおいて、
前記筐体は、前記発電セルの複数の縁部に対向する複数の内壁面を有し、
前記ガイド部は、前記複数の内壁面にそれぞれ設けられ、前記位置決め部は、前記複数の縁部にそれぞれ設けられることを特徴とする燃料電池スタック。
【請求項4】
請求項1~3のいずれか1項に記載の燃料電池スタックにおいて、
前記セパレータは、前記膜電極構造体の第1面に面して配置された第1セパレータと、前記膜電極構造体の前記第1面の反対側の第2面に面して配置された第2セパレータと、を有し、
前記第1セパレータの前記第1凸部および前記第2凸部は、それぞれ前記第1ガイド部の前記第1方向側および前記第2ガイド部の前記第2方向側に位置するように設けられ、
前記第2セパレータの前記第1凸部および前記第2凸部は、それぞれ前記第1ガイド部の前記第2方向側および前記第2ガイド部の前記第1方向側に位置するように設けられることを特徴とする燃料電池スタック。
【請求項5】
請求項1に記載の燃料電池スタックにおいて、
前記発電セルは、それぞれが前記縁部を構成するとともに、互いに対向する第1辺および第2辺と、互いに対向する第3辺および第4辺と、を有し、
前記第1凸部および前記第2凸部は、それぞれ前記第1辺および前記第2辺に設けられることを特徴とする燃料電池スタック。
【請求項6】
請求項5に記載の燃料電池スタックにおいて、
前記発電セルには、前記第3辺および前記第4辺の近傍に、ガスと冷却媒体とが流れる貫通孔が設けられ、
前記位置決め部は、前記第3辺および前記第4辺にそれぞれ設けられた第1凹部および第2凹部を有し、
前記積層方向に垂直な面内における互いに反対の方向であり、かつ、前記第1方向および前記第2方向に直交する方向を第3方向および第4方向と定義するとき、前記ガイド部は、
前記第1凹部の内側に挿入され、前記第1凹部の前記第3方向および前記第4方向のいずれか一方側の第3端面に当接する第3当接面を有する第3ガイド部と、
前記第2凹部の内側に挿入され、前記第2凹部の前記第3方向および前記第4方向のいずれか他方側の第4端面に当接する第4当接面を有する第4ガイド部と、をさらに含むことを特徴とする燃料電池スタック。
【請求項7】
請求項6に記載の燃料電池スタックにおいて、
前記第1凹部および前記第2凹部は、前記発電セルを前記積層方向から視たときの前記発電セルの中央に位置する中心点を基準にして対称に設けられることを特徴とする燃料電池スタック。
【請求項8】
請求項1に記載の燃料電池スタックにおいて、
前記膜電極構造体は、前記電解質膜と前記電極とからなる膜電極接合体と、該膜電極接合体が配置される開口が形成された枠部材と、を有し、
前記凸部は、前記セパレータの縁部に設けられ、
前記枠部材は、その縁部に、前記ガイド部が係合する凹部を有することを特徴とする燃料電池スタック。
【請求項9】
請求項8に記載の燃料電池スタックにおいて、
前記積層方向に垂直な面内における前記枠部材の大きさは、前記セパレータの大きさよりも大きいことを特徴とする燃料電池スタック。
発明の詳細な説明
【技術分野】
【0001】
本発明は、複数の発電セルの積層体を含む燃料電池スタックに関する。
続きを表示(約 2,000 文字)
【背景技術】
【0002】
近年、より多くの人が手ごろで信頼でき、持続可能かつ先進的なエネルギへのアクセスを確保できるようにするため、エネルギの効率化に貢献する燃料電池に関する技術開発が行われている。この種の燃料電池に用いられる燃料電池スタックに関する技術として、従来、載置台上にガイドバーを立設するとともに、ガイドバーに発電セルの縁部に設けられた凹部を係合しながら、載置台上で発電セルを積層し、積層体を形成するようにした技術が知られている(例えば特許文献1参照)。特許文献1記載の積層体では、発電セルの積層時の発電セルとガイドバーとの間の摩擦抵抗を低減するために、ガイドバーの表面にコーティング層が設けられる。
【先行技術文献】
【特許文献】
【0003】
特開2022-132847号公報
【発明の概要】
【発明が解決しようとする課題】
【0004】
しかしながら、上記特許文献1記載のようにガイドバーの表面にコーティング層を設けると、燃料電池スタックの組立時の工程が増加し、コストの上昇を伴う。
【課題を解決するための手段】
【0005】
本発明の一態様である燃料電池スタックは、電解質膜と電極とを含む膜電極構造体と、セパレータと、を有する発電セルを積層して構成されたセル積層体と、セル積層体を包囲する筐体と、筐体の内壁からセル積層体に向けて突出するとともに、セル積層体の積層方向に沿って延設されたガイド部と、ガイド部に対応して発電セルの縁部に設けられ、筐体に対して発電セルを位置決めする位置決め部と、を備える。位置決め部は、発電セルの縁部から内壁に向けて突設された凸部を有し、凸部は、筐体の内壁に対向する発電セルの第1縁部および第1縁部の反対側の第2縁部からそれぞれ内壁に向けて突設された第1凸部および第2凸部を含み、第1凸部および第2凸部はそれぞれ、第1縁部から略垂直に延在する第1端面および前記第2縁部から略垂直に延在する第2端面を有する。積層方向に垂直な面内における互いに反対の方向を第1方向および第2方向と定義するとき、ガイド部は、第1凸部の第1方向および第2方向のいずれか一方側に設けられ、第1端面に当接する第1当接面を有する第1ガイド部と、第2凸部の第1方向および第2方向のいずれか他方側に設けられ、第2端面に当接する第2当接面を有する第2ガイド部と、を含む。
【発明の効果】
【0006】
本発明によれば、ガイド部材にコーティング層を設けることなく、発電セルを位置決めしながら積層することができ、燃料電池スタックを安価に構成することができる。
【図面の簡単な説明】
【0007】
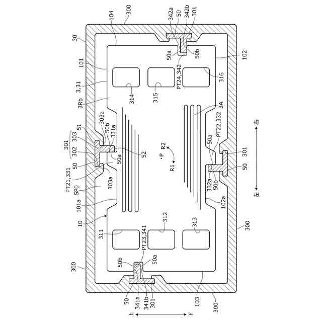
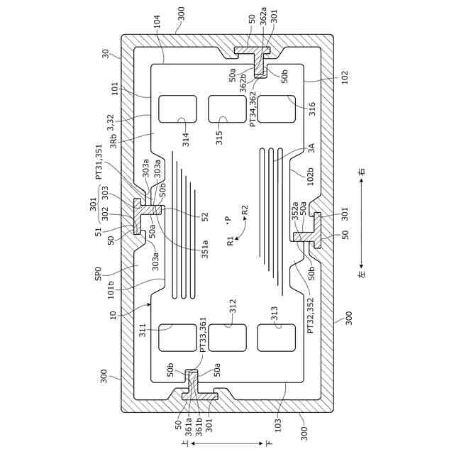
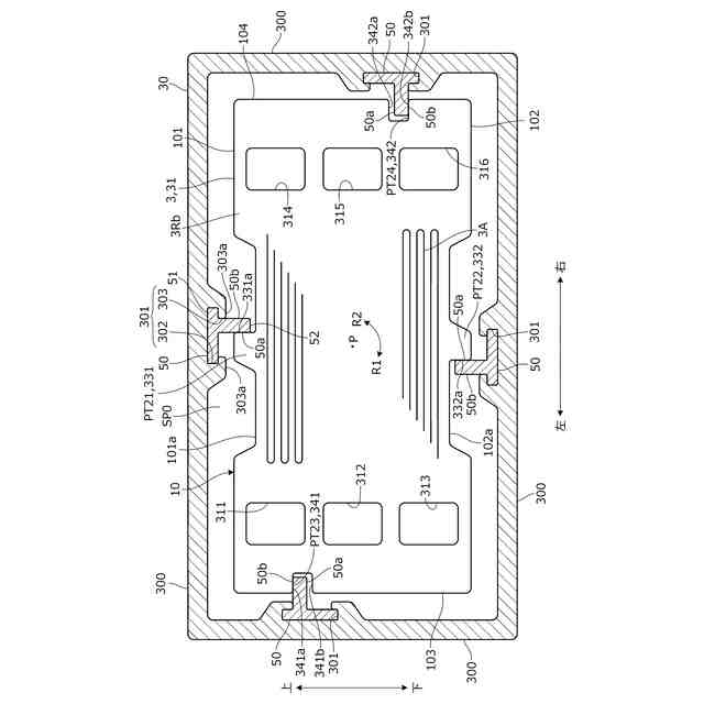
本発明の実施形態に係る燃料電池スタックの全体構成を概略的に示す分解斜視図。
図1のセル積層体の要部断面図。
電極アッセンブリの構成を示す図1の要部断面図。
第1セパレータの構成を示す図1の要部断面図。
第2セパレータの構成を示す図1の要部断面図。
本発明の実施形態に係る燃料電池スタックの組立方法の手順の一例を示す図。
図5Aに続く手順の一例を示す図。
図5Bに続く手順の一例を示す図。
図5Cに続く手順の一例を示す図。
図5Dに続く手順の一例を示す図。
【発明を実施するための形態】
【0008】
以下、図1~図5Eを参照して本発明の実施形態について説明する。本発明の実施形態に係る燃料電池スタックは、燃料電池の主たる構成要素であり、燃料電池に含まれる。燃料電池は、例えば車両に搭載され、車両駆動用の電力を発生することができる。燃料電池は、航空機や船舶等の車両以外の移動体、ロボットの他、各種産業機械に搭載することもできる。
【0009】
まず、燃料電池スタックの全体構成を概略的に説明する。図1は、本発明の実施形態に係る燃料電池スタック100の全体構成を概略的に示す斜視図である。以下では、便宜上、図示のように互いに直交する三軸方向を、前後方向、左右方向および上下方向と定義し、この定義に従い各部の構成を説明する。これらの方向は、車両の前後方向、左右方向および上下方向と同一であるとは限らない。例えば図1の前後方向は、車両の前後方向であってもよく、左右方向であってもよく、上下方向であってもよい。図1の前後方向は、燃料電池スタック100の積層方向であり、燃料電池スタック100の組立時には積層方向を重力方向に一致させる。
【0010】
図1に示すように、燃料電池スタック100は、セル積層体10と、セル積層体10の前後両端部に配置されたエンドユニット40と、セル積層体10を包囲するケース30と、を有し、全体が略直方体形状を呈する。
(【0011】以降は省略されています)
この特許をJ-PlatPat(特許庁公式サイト)で参照する
関連特許
本田技研工業株式会社
車両
4日前
本田技研工業株式会社
車両
3日前
本田技研工業株式会社
車両
18日前
本田技研工業株式会社
装置
17日前
本田技研工業株式会社
車両
4日前
本田技研工業株式会社
車両
3日前
本田技研工業株式会社
モータ
14日前
本田技研工業株式会社
移動体
5日前
本田技研工業株式会社
飛行体
4日前
本田技研工業株式会社
バッテリ
11日前
本田技研工業株式会社
排気装置
3日前
本田技研工業株式会社
ステータ
10日前
本田技研工業株式会社
収容装置
4日前
本田技研工業株式会社
保管装置
12日前
本田技研工業株式会社
清掃装置
4日前
本田技研工業株式会社
電気部品
4日前
本田技研工業株式会社
排気装置
3日前
本田技研工業株式会社
電気機器
4日前
本田技研工業株式会社
保管装置
12日前
本田技研工業株式会社
バッテリ
11日前
本田技研工業株式会社
エンジン
4日前
本田技研工業株式会社
排気装置
3日前
本田技研工業株式会社
会話装置
10日前
本田技研工業株式会社
制御装置
3日前
本田技研工業株式会社
電気機器
5日前
本田技研工業株式会社
内燃機関
4日前
本田技研工業株式会社
除草装置
3日前
本田技研工業株式会社
送電装置
12日前
本田技研工業株式会社
固体電池
12日前
本田技研工業株式会社
車両構造
14日前
本田技研工業株式会社
内燃機関
17日前
本田技研工業株式会社
内燃機関
17日前
本田技研工業株式会社
保持装置
11日前
本田技研工業株式会社
電解装置
25日前
本田技研工業株式会社
電気機器
4日前
本田技研工業株式会社
固体電池
5日前
続きを見る
他の特許を見る