TOP
|
特許
|
意匠
|
商標
特許ウォッチ
Twitter
他の特許を見る
10個以上の画像は省略されています。
公開番号
2025157978
公報種別
公開特許公報(A)
公開日
2025-10-16
出願番号
2024060381
出願日
2024-04-03
発明の名称
物品受渡し装置、及び、物品受渡し装置で行われる方法
出願人
グローリー株式会社
代理人
弁理士法人R&C
主分類
G06Q
50/10 20120101AFI20251008BHJP(計算;計数)
要約
【課題】顧客の時間的な希望に合わせた手続き処理を可能な物品受渡し装置、及び、物品受渡し装置で行われる方法の提供。
【解決手段】物品の受渡しに用いられる物品受渡し装置3。取引に関する物品を内部の収納空間に収納する収納部と、収納空間にアクセスするための操作を受け付ける操作受付部32,33と、操作受付部32,33が操作を受け付けたことに応じて収納部を制御する制御部と、が備えられている。制御部は、顧客からの操作に応じて第一物品を顧客に収納空間へ収納させる第一制御と、店舗スタッフからの操作に応じて第一物品を店舗スタッフに収納空間から回収させる第二制御と、店舗スタッフからの操作に応じて第二物品を店舗スタッフに収納空間へ収納させる第三制御と、顧客からの操作に応じて第二物品を顧客に収納空間から回収させる第四制御と、を実行可能に構成されている。
【選択図】図2
特許請求の範囲
【請求項1】
物品の受渡しに用いられる物品受渡し装置であって、
取引に関する物品を内部の収納空間に収納する収納部と、
前記収納空間にアクセスするための操作を受け付ける操作受付部と、
前記操作受付部が操作を受け付けたことに応じて前記収納部を制御する制御部と、が備えられ、
前記制御部は、
前記操作受付部が顧客からの操作を受け付けたことに応じて、前記顧客が希望する取引のための第一物品を前記顧客に前記収納空間へ収納させる第一制御と、
前記操作受付部が店舗スタッフからの操作を受け付けたことに応じて、前記第一物品を前記店舗スタッフに前記収納空間から回収させる第二制御と、
前記操作受付部が前記店舗スタッフからの操作を受け付けたことに応じて、前記第一物品に基づいて行われた取引に対応する第二物品を前記店舗スタッフに前記収納空間へ収納させる第三制御と、
前記操作受付部が前記顧客からの操作を受け付けたことに応じて、前記第二物品を前記顧客に前記収納空間から回収させる第四制御と、を実行可能に構成されている物品受渡し装置。
続きを表示(約 1,600 文字)
【請求項2】
前記収納部は、第一施錠扉と、前記収納空間を挟んで前記第一施錠扉側と反対側に位置する第二施錠扉とを有し、
前記操作受付部は、前記第一施錠扉側に位置する第一操作受付部と、前記第二施錠扉側に位置する第二操作受付部と、を有し、
前記制御部は、前記第一制御及び前記第四制御として前記第一操作受付部が所定の操作を受け付けたことに応じて前記第一施錠扉を解錠し、前記第二制御及び前記第三制御として前記第二操作受付部が所定の操作を受け付けたことに応じて前記第二施錠扉を解錠するように構成されている請求項1に記載の物品受渡し装置。
【請求項3】
前記制御部は、前記第一制御の実行と共に、前記顧客からの納期情報の入力を前記操作受付部に受付させるように構成されている請求項1または2に記載の物品受渡し装置。
【請求項4】
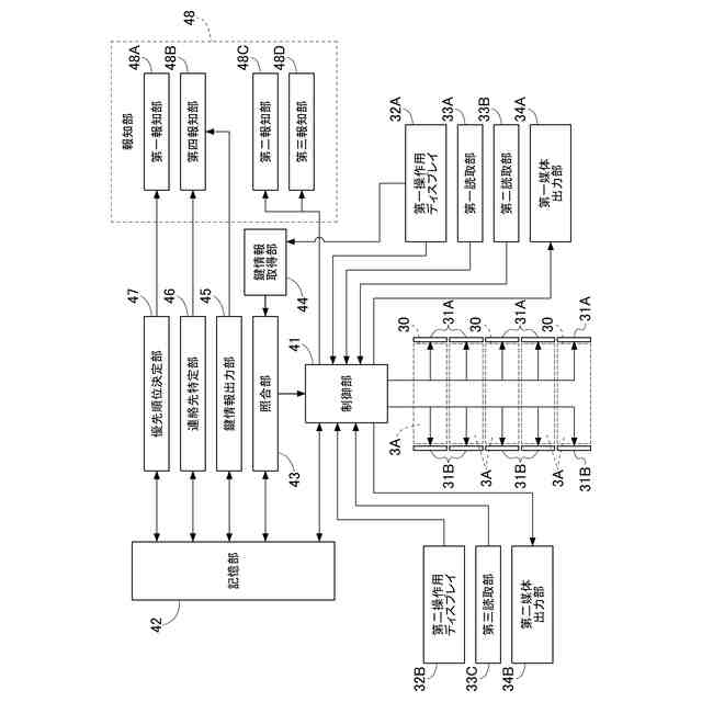
前記納期情報に基づいて優先順位を決定する優先順位決定部と、
前記優先順位に基づいて、前記第三制御のための前記操作受付部の操作を前記店舗スタッフに促す報知情報を出力する第一報知部と、が備えられている請求項3に記載の物品受渡し装置。
【請求項5】
前記物品受渡し装置が設置される施設の閉店時間に際して前記収納空間から前記物品を回収するための前記操作受付部の操作を前記店舗スタッフに促す報知情報を出力する第二報知部が備えられている請求項1または2に記載の物品受渡し装置。
【請求項6】
複数の前記収納部が備えられ、
複数の前記収納部のうち前記物品が収納されていない前記収納部の数が予め設定された閾値を下回ったことに応じて前記第二制御のための前記操作受付部の操作を前記店舗スタッフに促す第三報知部が備えられている請求項1または2に記載の物品受渡し装置。
【請求項7】
前記制御部は、前記操作受付部が前記顧客の情報を特定する顧客情報の入力を受け付けたことに応じて前記第一制御を実行するように構成され、
前記顧客情報に基づいて前記顧客の連絡先を特定する連絡先特定部と、
前記制御部による前記第三制御の実行が完了したことに応じて前記連絡先に前記顧客の来店を促す報知情報を送信する第四報知部と、が備えられている請求項1または2に記載の物品受渡し装置。
【請求項8】
前記第四制御を前記制御部に許可するための第一鍵情報を出力する出力部と、
前記操作受付部を操作する人物から第二鍵情報を取得する鍵情報取得部と、
前記第一鍵情報と前記第二鍵情報とを照合する照合部と、が備えられ、
前記制御部は、前記第一鍵情報と前記第二鍵情報とが一致すると前記照合部が判定した場合に前記第四制御を実行し、前記第一鍵情報と前記第二鍵情報とが一致しないと前記照合部が判定した場合に前記第四制御を実行しないように構成されている請求項1または2に記載の物品受渡し装置。
【請求項9】
取引に関する物品を内部の収納空間に収納する収納部、及び、前記収納空間にアクセスするための操作を受け付ける操作受付部が備えられた物品受渡し装置で行われる方法であって、
前記操作受付部が顧客からの操作を受け付けたことに応じて、前記顧客が希望する取引のための第一物品を前記顧客に前記収納空間へ収納させる第一ステップと、
前記操作受付部が店舗スタッフからの操作を受け付けたことに応じて、前記第一物品を前記店舗スタッフに前記収納空間から回収させる第二ステップと、
前記操作受付部が前記店舗スタッフからの操作を受け付けたことに応じて、前記第一物品に基づいて行われた取引に対応する第二物品を前記店舗スタッフに前記収納空間へ収納させる第三ステップと、
前記操作受付部が前記顧客からの操作を受け付けたことに応じて、前記第二物品を前記顧客に前記収納空間から回収させる第四ステップと、を備える方法。
発明の詳細な説明
【技術分野】
【0001】
本開示は、物品受渡し装置、及び、物品受渡し装置で行われる方法に関する。
続きを表示(約 1,600 文字)
【背景技術】
【0002】
例えば特許文献1に開示された金融店舗では、金融店舗に来店した顧客は、受付装置で来店目的を入力したうえで受付番号票を受け取る。顧客の順番が回ってくると表示装置に受付番号が表示され、顧客は窓口に呼び出される。
【先行技術文献】
【特許文献】
【0003】
特開2012-185625号公報
【発明の概要】
【発明が解決しようとする課題】
【0004】
ところで特許文献1に例示された従来の金融店舗では、顧客は受付番号票を受け取ってからロビーで呼び出しを待つ必要がある。また、顧客が窓口で手続きを申請しても、その手続きの完了に長時間を要する場合もある。また、顧客が返却物を受け取る必要がある場合、顧客が手続きの完了までロビーで長時間待たされることもあった。加えて、顧客は待ち時間の間に金融店舗から外出して他の用事を済ませることも考えられるが、顧客の外出中に窓口から顧客へ呼び出しがあると、その顧客は後回しにされることも考えられる。そして、その顧客は、再来店時に最後尾からの順番待ちを再び強いられる場合もある。
【0005】
本開示の目的は、顧客の時間的な希望に合わせた手続き処理を可能な物品受渡し装置、及び、物品受渡し装置で行われる方法を提供することにある。
【課題を解決するための手段】
【0006】
本開示は、物品の受渡しに用いられる物品受渡し装置であって、取引に関する物品を内部の収納空間に収納する収納部と、前記収納空間にアクセスするための操作を受け付ける操作受付部と、前記操作受付部が操作を受け付けたことに応じて前記収納部を制御する制御部と、が備えられ、前記制御部は、前記操作受付部が顧客からの操作を受け付けたことに応じて、前記顧客が希望する取引のための第一物品を前記顧客に前記収納空間へ収納させる第一制御と、前記操作受付部が店舗スタッフからの操作を受け付けたことに応じて、前記第一物品を前記店舗スタッフに前記収納空間から回収させる第二制御と、前記操作受付部が前記店舗スタッフからの操作を受け付けたことに応じて、前記第一物品に基づいて行われた取引に対応する第二物品を前記店舗スタッフに前記収納空間へ収納させる第三制御と、前記操作受付部が前記顧客からの操作を受け付けたことに応じて、前記第二物品を前記顧客に前記収納空間から回収させる第四制御と、を実行可能に構成されている。
【0007】
本開示の物品受渡し装置において、前記収納部は、第一施錠扉と、前記収納空間を挟んで前記第一施錠扉側と反対側に位置する第二施錠扉とを有し、前記操作受付部は、前記第一施錠扉側に位置する第一操作受付部と、前記第二施錠扉側に位置する第二操作受付部と、を有し、前記制御部は、前記第一制御及び前記第四制御として前記第一操作受付部が所定の操作を受け付けたことに応じて前記第一施錠扉を解錠し、前記第二制御及び前記第三制御として前記第二操作受付部が所定の操作を受け付けたことに応じて前記第二施錠扉を解錠するように構成されている。
【0008】
本開示の物品受渡し装置において、前記制御部は、前記第一制御の実行と共に、前記顧客からの納期情報の入力を前記操作受付部に受付させるように構成されている。
【0009】
本開示の物品受渡し装置において、前記納期情報に基づいて優先順位を決定する優先順位決定部と、前記優先順位に基づいて、前記第三制御のための前記操作受付部の操作を前記店舗スタッフに促す報知情報を出力する第一報知部と、が備えられている。
【0010】
本開示の物品受渡し装置において、前記物品受渡し装置が設置される施設の閉店時間に際して前記収納空間から前記物品を回収するための前記操作受付部の操作を前記店舗スタッフに促す報知情報を出力する第二報知部が備えられている。
(【0011】以降は省略されています)
この特許をJ-PlatPat(特許庁公式サイト)で参照する
関連特許
グローリー株式会社
取引システム及び取引方法
8日前
グローリー株式会社
賞品交換システム、賞品管理装置及び賞品交換方法
2日前
グローリー株式会社
物品受渡し装置、及び、物品受渡し装置で行われる方法
2日前
グローリー株式会社
磁気ラインセンサ、紙葉類識別装置及び紙葉類処理装置
8日前
グローリー株式会社
硬貨識別装置、硬貨処理装置及び硬貨の静電気の除電方法
8日前
グローリー株式会社
視覚情報認識システム、視覚情報処理装置、及び、視覚情報処理方法
3日前
グローリー株式会社
金券処理システム、金券処理サーバ、金券処理方法、及び、金券処理プログラム
3日前
グローリー株式会社
遠隔接客システム、接続サーバ、遠隔接客システムで用いられる方法、及び、遠隔接客プログラム
3日前
グローリー株式会社
浮腫の評価方法、評価装置、学習装置、学習モデル生産方法、学習済みモデル、およびプログラム
8日前
個人
詐欺保険
4日前
個人
縁伊達ポイン
4日前
個人
地球保全システム
17日前
個人
QRコードの彩色
8日前
個人
冷凍食品輸出支援構造
1か月前
個人
為替ポイント伊達夢貯
1か月前
個人
農作物用途分配システム
3日前
個人
表変換編集支援システム
1か月前
個人
残土処理システム
10日前
個人
知財出願支援AIシステム
1か月前
個人
知的財産出願支援システム
11日前
個人
行動時間管理システム
1か月前
個人
AIによる情報の売買の仲介
1か月前
個人
パスワード管理支援システム
1か月前
株式会社キーエンス
受発注システム
16日前
個人
海外支援型農作物活用システム
29日前
個人
パスポートレス入出国システム
1か月前
株式会社キーエンス
受発注システム
16日前
個人
システム及びプログラム
1か月前
株式会社アジラ
進入判定装置
1か月前
日本精機株式会社
施工管理システム
1か月前
株式会社キーエンス
受発注システム
16日前
個人
食品レシピ生成システム
16日前
個人
AIキャラクター制御システム
1か月前
個人
帳票自動生成型SaaSシステム
11日前
サクサ株式会社
中継装置
1か月前
個人
食事受注会計処理システム
1か月前
続きを見る
他の特許を見る