TOP
|
特許
|
意匠
|
商標
特許ウォッチ
Twitter
他の特許を見る
公開番号
2025087351
公報種別
公開特許公報(A)
公開日
2025-06-10
出願番号
2023201943
出願日
2023-11-29
発明の名称
止水構造
出願人
株式会社大奉金属
代理人
個人
,
個人
主分類
E06B
7/22 20060101AFI20250603BHJP(戸,窓,シャッタまたはローラブラインド一般;はしご)
要約
【課題】使用時に事前の取付作業を行う必要がなく、また閉扉に特別な力を要せず普段使いに適した止水扉を実現するための止水構造を提供する。
【解決手段】前記扉が水圧を受けていない非浸水状態での閉扉時に、前記戸枠の吊元側縦枠に配設した吊元側弾性止水部材が、前記扉との間で水密性を発揮する圧力で圧縮される吊元側構造と、非浸水状態での閉扉時に、前記戸枠の戸先側縦枠に配設した戸先側弾性止水部材が、手で容易に戸締めできる限界の弾性力が生じる接触圧力以下の圧力で前記扉との間で圧縮され又は前記扉と接触しない戸先側構造と、非浸水状態での閉扉時に、前記戸枠の下枠に配設した下枠弾性止水部材が、吊元側から戸先側へ、前記吊元側構造での圧縮圧力から前記戸先側構造での圧縮圧力又は非接触状態に至る圧力勾配で前記扉と接触乃至非接触する下枠側構造と、を備え、しかも、前記扉が浸水した状態での閉扉時に水圧によって水密性が発揮される状態にまで戸先側弾性止水部材を圧縮するための扉の回動が許容されていることとした。
【選択図】図1
特許請求の範囲
【請求項1】
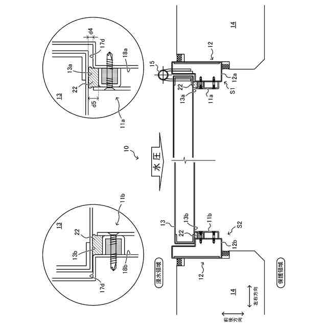
閉扉した開き扉の少なくとも左右下の三辺周縁における戸枠の隙間からの浸水を同周縁に沿って配設した弾性止水部材により阻止する止水構造であって、
前記扉が水圧を受けていない非浸水状態での閉扉時に、前記戸枠の吊元側縦枠に配設した吊元側弾性止水部材が、前記扉との間で水密性を発揮する圧力で圧縮される吊元側構造と、
非浸水状態での閉扉時に、前記戸枠の戸先側縦枠に配設した戸先側弾性止水部材が、手で容易に戸締めできる限界の弾性力が生じる接触圧力以下の圧力で前記扉との間で圧縮され又は前記扉と接触しない戸先側構造と、
非浸水状態での閉扉時に、前記戸枠の下枠に配設した下枠弾性止水部材が、吊元側から戸先側へ、前記吊元側構造での圧縮圧力から前記戸先側構造での圧縮圧力又は非接触状態に至る圧力勾配で前記扉と接触乃至非接触する下枠側構造と、を備え、
しかも、前記扉が浸水した状態での閉扉時に水圧によって水密性が発揮される状態にまで戸先側弾性止水部材を圧縮するための扉の回動が許容されていることを特徴とする止水構造。
続きを表示(約 370 文字)
【請求項2】
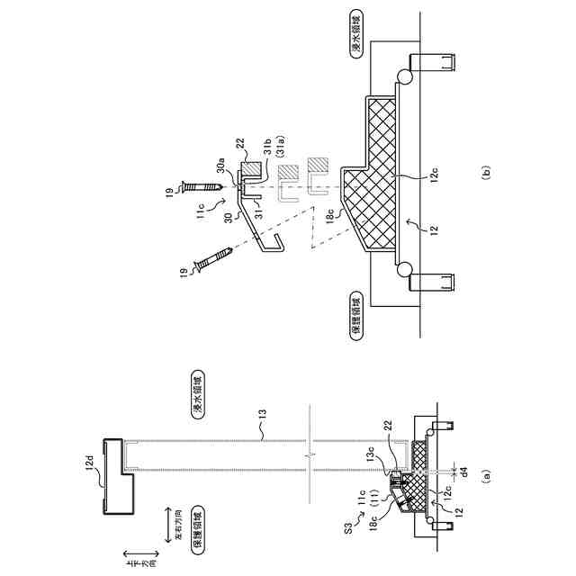
前記各弾性止水部材は、前記扉が浸水した状態での閉扉時に前記扉の前記戸枠の戸当りと対向する領域よりも内側で当接するよう、前記戸枠に配設したことを特徴とする請求項1に記載の止水構造。
【請求項3】
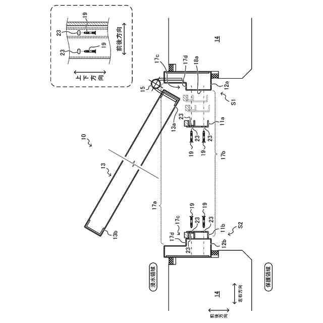
前記吊元側弾性止水部材は、吊元側縦枠の戸先側配向面のうち、前記扉の開閉時に吊元側隅部と接触しない位置に配設したことを特徴とする請求項2に記載の止水構造。
【請求項4】
前記戸先側弾性止水部材の水密性が発揮される水圧に満たない水圧で前記扉が浸水した際に前記戸枠の隙間からの浸水を阻止するための補助止水部材を備えることを特徴とする請求項1に記載の止水構造。
【請求項5】
前記各弾性止水部材の前記扉に対する接触圧を調節する接触圧調整手段を備えることを特徴とする請求項1に記載の止水構造。
発明の詳細な説明
【技術分野】
【0001】
本発明は、開き扉を介した浸水を阻止するための止水構造に関する。
続きを表示(約 1,500 文字)
【背景技術】
【0002】
従来、排水能力を超える降雨が発生した場合に備え、建物等への浸水被害を抑制するために種々の止水装置が提案されている。
【0003】
なかでも、止水機能を備えていない扉に止水扉としての機能を付与できる後付け型の止水具は、扉や戸枠自体を止水扉に取り替える作業が不要であるため、既存の開き扉の浸水対策に要するコストや手間を大幅に削減することができる(例えば、特許文献1参照。)。
【先行技術文献】
【特許文献】
【0004】
特許第6707246号公報
【発明の概要】
【発明が解決しようとする課題】
【0005】
ところが、上記従来の止水具は、戸枠の隙間からの浸水を防ぐための弾性材料を扉との間で常に挟圧する必要があり、閉扉に力を要するため普段使いには適さないという問題がある。
【0006】
また、このような点が改善された止水具として、例えば特開2019-100121号公報のように、止水機能を付与する際には扉に取り付けし、普段は取り外せるようにしたものが知られている。
【0007】
しかしこのような止水具は、浸水被害が予想される時は、当然ながら前もって取付作業を行う必要があり煩雑である。
【0008】
本発明は、斯かる事情に鑑みてなされたものであって、使用時に事前の取付作業を行う必要がなく、また閉扉に特別な力を要せず普段使いに適した止水扉を実現するための止水構造を提供する。
【課題を解決するための手段】
【0009】
上記従来の課題を解決するために、本発明に係る止水構造では、(1)閉扉した開き扉の少なくとも左右下の三辺周縁における戸枠の隙間からの浸水を同周縁に沿って配設した弾性止水部材により阻止する止水構造であって、前記扉が水圧を受けていない非浸水状態での閉扉時に、前記戸枠の吊元側縦枠に配設した吊元側弾性止水部材が、前記扉との間で水密性を発揮する圧力で圧縮される吊元側構造と、非浸水状態での閉扉時に、前記戸枠の戸先側縦枠に配設した戸先側弾性止水部材が、手で容易に戸締めできる限界の弾性力が生じる接触圧力以下の圧力で前記扉との間で圧縮され又は前記扉と接触しない戸先側構造と、非浸水状態での閉扉時に、前記戸枠の下枠に配設した下枠弾性止水部材が、吊元側から戸先側へ、前記吊元側構造での圧縮圧力から前記戸先側構造での圧縮圧力又は非接触状態に至る圧力勾配で前記扉と接触乃至非接触する下枠側構造と、を備え、しかも、前記扉が浸水した状態での閉扉時に水圧によって水密性が発揮される状態にまで戸先側弾性止水部材を圧縮するための扉の回動が許容されていることとした。
【0010】
また、本発明に係る止水構造では、以下の点にも特徴を有する。
(2)前記各弾性止水部材は、前記扉が浸水した状態での閉扉時に前記扉の前記戸枠の戸当りと対向する領域よりも内側で当接するよう、前記戸枠に配設したこと。
(3)前記吊元側弾性止水部材は、吊元側縦枠の戸先側配向面のうち、前記扉の開閉時に吊元側隅部と接触しない位置に配設したこと。
(4)前記戸先側弾性止水部材の水密性が発揮される水圧に満たない水圧で前記扉が浸水した際に前記戸枠の隙間からの浸水を阻止するための補助止水部材を備えること。
(5)前記各弾性止水部材の前記扉に対する接触圧を調節する接触圧調整手段を備えること。
【発明の効果】
(【0011】以降は省略されています)
この特許をJ-PlatPat(特許庁公式サイト)で参照する
関連特許
株式会社ESP
止水板
2か月前
中国電力株式会社
脚立
1か月前
株式会社ナカオ
作業台
1か月前
三協立山株式会社
構造体
3か月前
三協立山株式会社
開口部装置
1か月前
三協立山株式会社
開口部装置
1か月前
三協立山株式会社
開口部装置
1か月前
三協立山株式会社
開口部装置
1か月前
三協立山株式会社
開口部装置
1か月前
三協立山株式会社
開口部装置
4日前
ミサワホーム株式会社
水切り材
1か月前
不二サッシ株式会社
引違いサッシ
3日前
株式会社TJMデザイン
脚立用ホルダー
3か月前
文化シヤッター株式会社
止水装置
3日前
不二サッシ株式会社
引違いサッシ
1か月前
株式会社ニチベイ
縦型ブラインド
2か月前
三協立山株式会社
サッシの製造方法
1か月前
永大産業株式会社
開閉構造体
3か月前
株式会社LIXIL
太陽電池ガラス
12日前
株式会社LIXIL
建具
22日前
株式会社LIXIL
建具
22日前
株式会社LIXIL
建具
22日前
株式会社LIXIL
建具
12日前
株式会社LIXIL
建具
9日前
株式会社LIXIL
建具
9日前
株式会社LIXIL
建具
9日前
株式会社LIXIL
建具
9日前
株式会社LIXIL
建具
9日前
株式会社LIXIL
建具
22日前
ナブテスコ株式会社
建具及び表示装置
3か月前
株式会社LIXIL
建具
9日前
株式会社LIXIL
建具
1か月前
株式会社LIXIL
建具
1日前
株式会社LIXIL
建具
2か月前
株式会社LIXIL
建具
2か月前
株式会社大林組
シャッター装置
2か月前
続きを見る
他の特許を見る