TOP
|
特許
|
意匠
|
商標
特許ウォッチ
Twitter
他の特許を見る
公開番号
2025115566
公報種別
公開特許公報(A)
公開日
2025-08-07
出願番号
2024010080
出願日
2024-01-26
発明の名称
炭素固定システム
出願人
株式会社ジェイテクト
代理人
弁理士法人あいち国際特許事務所
主分類
C12M
1/00 20060101AFI20250731BHJP(生化学;ビール;酒精;ぶどう酒;酢;微生物学;酵素学;突然変異または遺伝子工学)
要約
【課題】有機物に由来する二酸化炭素の発生量を削減することができる炭素固定システムを提供する。
【解決手段】炭素固定システム1は、有機物Oの発酵によって生じるメタンMを無機炭素Cとして固定するように構成されている。炭素固定システム1は、有機物Oの発酵によってメタンMを含むバイオガスBを製造するバイオガス製造装置2と、バイオガスBに由来するメタンMを無機炭素Cとして処理対象物Tの表面に固定する炭素固定装置3と、を有している。
【選択図】図1
特許請求の範囲
【請求項1】
有機物の発酵によって生じるメタンを無機炭素として固定する炭素固定システムであって、
前記有機物の発酵によってメタンを含むバイオガスを製造するバイオガス製造装置と、
前記バイオガスに由来するメタンを無機炭素として処理対象物の表面に固定する炭素固定装置と、を有する、炭素固定システム。
続きを表示(約 1,000 文字)
【請求項2】
前記炭素固定システムは、前記バイオガス中のメタンをメタン以外のガスから分離するガス分離装置を有している、請求項1に記載の炭素固定システム。
【請求項3】
前記炭素固定システムは、前記ガス分離装置においてメタンから分離されたメタン以外のガスを貯蔵するとともに、当該ガスを前記バイオガス製造装置に供給する嫌気化ガスタンクを有している、請求項2に記載の炭素固定システム。
【請求項4】
前記炭素固定システムは、
前記バイオガス中のメタン濃度を計測する濃度計測部と、
予め設定された炭化水素の総濃度の目標値と、前記メタン濃度とに基づいて前記バイオガス中に添加すべき炭化水素ガスの量を算出する添加量算出部と、
前記添加量算出部において算出された量の炭化水素ガスを前記バイオガスに添加する炭化水素添加部と、を備えた濃度調整装置を有している、請求項1に記載の炭素固定システム。
【請求項5】
前記炭化水素ガスが化石燃料に由来する、請求項3に記載の炭素固定システム。
【請求項6】
前記有機物が化石燃料に由来する、請求項1に記載の炭素固定システム。
【請求項7】
前記炭素固定システムは、水溶性クーラントを用いて加工対象物に機械加工を施す加工装置を有しており、前記バイオガス製造装置は、前記加工装置から回収される廃水溶性クーラント中の有機物を発酵させて前記バイオガスを製造するように構成されている、請求項1に記載の炭素固定システム。
【請求項8】
前記炭素固定システムは、前記加工装置において前記加工対象物に機械加工を施すことにより前記処理対象物を作製し、前記炭素固定装置において前記バイオガス中のメタンを前記処理対象物の表面に無機炭素として固定する、請求項7に記載の炭素固定システム。
【請求項9】
前記炭素固定装置は、金属からなる前記処理対象物に浸炭処理を行うことにより、前記処理対象物の表面に無機炭素を固定するように構成されている、請求項1~8のいずれか1項に記載の炭素固定システム。
【請求項10】
前記炭素固定装置は、前記バイオガス中のメタン濃度に基づいて前記浸炭処理における加熱温度を調節する浸炭温度制御部を有している、請求項9に記載の炭素固定システム。
(【請求項11】以降は省略されています)
発明の詳細な説明
【技術分野】
【0001】
本発明は、炭素固定システムに関する。
続きを表示(約 1,500 文字)
【背景技術】
【0002】
近年、人間の活動が地球環境に及ぼす影響の大きさが問題視されており、地球環境への負荷を軽減する観点から、廃棄物を可能な限り資源として再利用することが望まれている。そこで、従来は焼却処理されている有機廃棄物を、発酵によってメタンなどの資源として再利用する技術が検討されている(例えば特許文献1)。有機廃棄物を嫌気性雰囲気下で発酵させると、メタンを含むバイオガスが得られる。有機廃棄物の発酵によって得られるバイオガスは、従来、発電機などの燃料に用いられている。
【先行技術文献】
【特許文献】
【0003】
特開2012-115812号公報
【発明の概要】
【発明が解決しようとする課題】
【0004】
近年、地球環境への負荷を軽減するため、二酸化炭素の排出量を低減することが強く望まれている。しかし、バイオガスを発電機などの燃料として使用した場合、バイオガス中のメタンが燃焼し、最終的に二酸化炭素となるため、二酸化炭素の排出量の低減にはならない。
【0005】
本発明は、かかる課題に鑑みてなされたものであり、有機物に由来する二酸化炭素の発生量を削減することができる炭素固定システムを提供しようとするものである。
【課題を解決するための手段】
【0006】
本発明の一態様は、有機物の発酵によって生じるメタンを無機炭素として固定する炭素固定システムであって、
前記有機物の発酵によってメタンを含むバイオガスを製造するバイオガス製造装置と、
前記バイオガスに由来するメタンを無機炭素として処理対象物の表面に固定する炭素固定装置と、を有する、炭素固定システムにある。
【発明の効果】
【0007】
前記炭素固定システムは、バイオガス製造装置と、炭素固定装置とを有しており、バイオガス製造装置において有機物を発酵させてバイオガスを製造した後、炭素固定装置においてバイオガス中のメタンを無機炭素として処理対象物の表面に固定することができる。炭素固定装置において固定された無機炭素は、燃焼等によって酸素と反応しない限り、二酸化炭素となることはない。それ故、炭素固定装置においてメタンを無機炭素として固定することにより、有機物に由来する二酸化炭素の発生量を削減することができる。
【0008】
以上のごとく、上記態様によれば、有機廃棄物に由来する二酸化炭素の発生量を削減することができる炭素固定システムを提供することができる。
【図面の簡単な説明】
【0009】
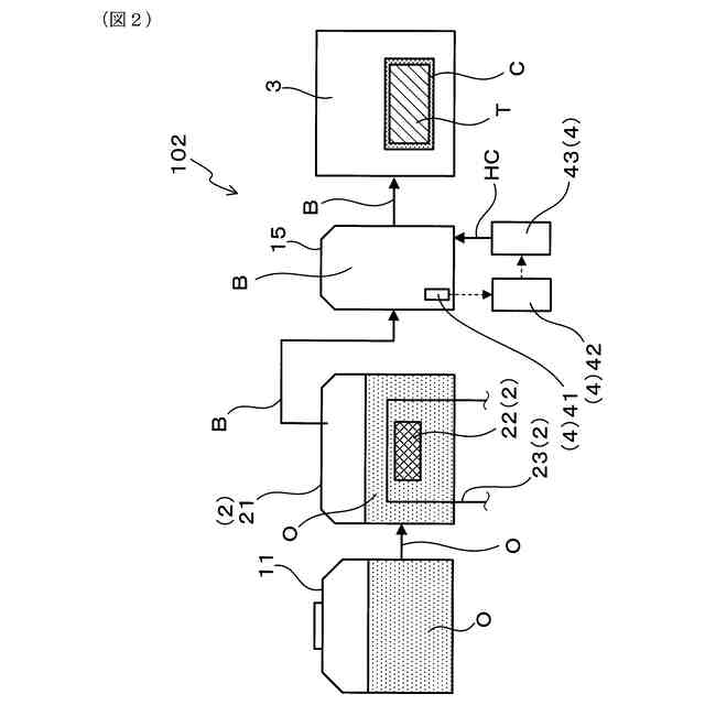
図1は、実施形態1における炭素固定システムの概略構成を示す説明図である。
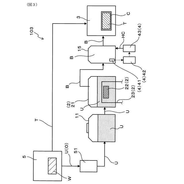
図2は、実施形態2における、温度調整部を備えた炭素固定システムの概略構成を示す説明図である。
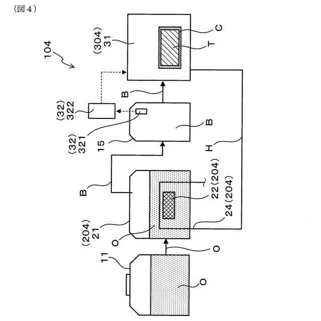
図3は、実施形態3における、加工装置を含む炭素固定システムの概略構成を示す説明図である。
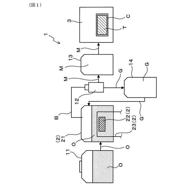
図4は、実施形態4における、濃度調整装置を備えた炭素固定システムの概略構成を示す説明図である。
【発明を実施するための形態】
【0010】
(実施形態1)
前記炭素固定システムの実施形態について、図1を参照して説明する。本形態の炭素固定システム1は、有機物Oの発酵によって生じるメタンMを無機炭素Cとして固定することができるように構成されている。炭素固定システム1は、有機物Oの発酵によってメタンMを含むバイオガスBを製造するバイオガス製造装置2と、バイオガスBに由来するメタンMを無機炭素Cとして処理対象物Tの表面に固定する炭素固定装置3と、を有している。
(【0011】以降は省略されています)
この特許をJ-PlatPat(特許庁公式サイト)で参照する
関連特許
個人
抗遺伝子劣化装置
1か月前
個人
細胞内探査とその利用
1か月前
個人
細胞培養容器
2か月前
日本バイリーン株式会社
細胞用支持基材
3か月前
東洋紡株式会社
改変型RNAポリメラーゼ
2か月前
株式会社東洋新薬
経口組成物
1か月前
株式会社タクマ
バイオマス処理装置
1か月前
株式会社タクマ
バイオマス処理装置
1か月前
テルモ株式会社
吐出デバイス
26日前
日油株式会社
蛋白質安定化剤
2か月前
宝酒造株式会社
アルコール飲料
5日前
東ソー株式会社
pH応答性マイクロキャリア
29日前
テルモ株式会社
容器蓋デバイス
26日前
大陽日酸株式会社
培養装置
1か月前
大陽日酸株式会社
培養装置
1か月前
株式会社ファンケル
SEC12タンパク発現促進剤
2か月前
トヨタ自動車株式会社
バイオ燃料製造方法
23日前
株式会社豊田中央研究所
細胞励起装置
3日前
株式会社東海ヒット
灌流培養ユニット
3か月前
アサヒビール株式会社
柑橘風味アルコール飲料
2か月前
アサヒビール株式会社
柑橘風味アルコール飲料
2か月前
オンキヨー株式会社
浸漬酒の製造方法、及び、浸漬酒
3か月前
テルモ株式会社
採取組織細切補助デバイス
26日前
株式会社シャローム
スフィンゴミエリン製造方法
1か月前
横河電機株式会社
藻類培養装置
15日前
株式会社今宮
瓶詰ビールの加熱殺菌方法および装置
1か月前
株式会社ショウワ
キトサンオリゴマー分画方法
5日前
花王株式会社
リパーゼ変異体
3か月前
住友金属鉱山株式会社
連続発酵方法及び連続発酵装置
29日前
公立大学法人北九州市立大学
微生物の検知方法
1か月前
株式会社日本触媒
スフェロイドの輸送方法
1日前
池田食研株式会社
抗疲労用組成物
3か月前
NTN株式会社
細胞配置の制御方法
5日前
個人
移植材料の評価方法
3か月前
住友ベークライト株式会社
培養キット
29日前
ZACROS株式会社
排気ユニット、及び培養装置
3か月前
続きを見る
他の特許を見る