TOP
|
特許
|
意匠
|
商標
特許ウォッチ
Twitter
他の特許を見る
公開番号
2025126967
公報種別
公開特許公報(A)
公開日
2025-09-01
出願番号
2024023375
出願日
2024-02-20
発明の名称
廃石膏粒体の貯蔵方法および貯蔵システム
出願人
株式会社トクヤマ
代理人
個人
,
個人
主分類
B02C
23/08 20060101AFI20250825BHJP(破砕,または粉砕;製粉のための穀粒の前処理)
要約
【課題】 廃石膏粒体を固化させずに、容器から所要量ずつベルトコンベヤにより取り出す。
【構成】 廃石膏ボード由来の廃石膏粒体を貯蔵する。底部がベルトコンベヤの搬送面である容器に、廃石膏ボード由来の廃石膏粒体を投入する。ベルトコンベヤを連続的に動作させることにより、前記容器から廃石膏粒体を取り出し、一部を外部へ搬出し、残部を他のコンベヤにより上昇させて容器へたゆみなく再投入する。
【選択図】 図2
特許請求の範囲
【請求項1】
廃石膏ボード由来の廃石膏粒体を貯蔵する方法において、
底部がベルトコンベヤの搬送面である容器に、廃石膏ボード由来の廃石膏粒体を投入するステップと、
前記ベルトコンベヤを連続的に動作させることにより、前記容器から廃石膏粒体を取り出すステップと、
取り出した廃石膏分の一部を外部へ搬出し、残部を他のコンベヤにより上昇させて前記容器へたゆみなく再投入するステップ、とを行うことを特徴とする廃石膏粒体の貯蔵方法。
続きを表示(約 290 文字)
【請求項2】
前記容器の底部全面に前記ベルトコンベヤの搬送面を設けることを特徴とする、請求項1の廃石膏粒体の貯蔵方法。
【請求項3】
廃石膏ボード由来の廃石膏粒体の貯蔵システムにおいて、
底部がベルトコンベヤの搬送面である容器と、
前記ベルトコンベヤから排出された廃石膏粒体の一部を外部へ搬出するとと共に、残部をコンベヤにより上昇させて前記容器へ再投入する設備、とから成り、
前記ベルトコンベヤを連続的に動作させ、かつ前記残部を他のコンベヤにより前記容器へたゆみなく再投入するように構成されていることを特徴とする、廃石膏粒体の貯蔵システム。
発明の詳細な説明
【技術分野】
【0001】
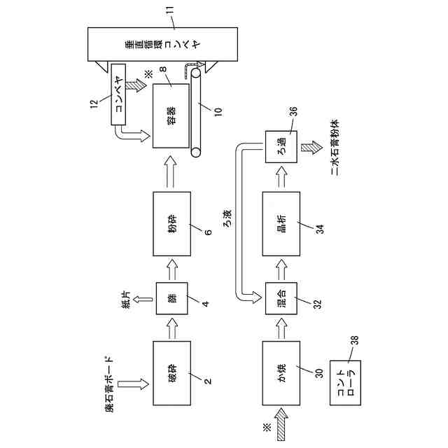
この発明は、廃石膏ボード由来の廃石膏粒体の貯蔵方法と、貯蔵システムに関する。
続きを表示(約 1,400 文字)
【背景技術】
【0002】
発明者らは、廃石膏ボードからの石膏の回収を実用化した。例えば、廃石膏ボードを破砕し、破砕した廃石膏ボードを篩に掛け、紙片と二水石膏から成る石膏粒体とを分離する。分離した石膏粒体を粉砕することにより、粒度を調整した石膏粒体とする。次いでか焼機により石膏粒体をか焼し、半水およびまたは無水III型の石膏粒体とする。か焼した石膏粒体を混合槽で例えば石膏スラリーと混合し、晶析槽で混合後の石膏スラリーから例えば二水石膏粒体を析出させる。そして、石膏スラリーをろ過し、二水石膏粒体を抽出すると共に、ろ液は例えば混合槽へ還流させる。
【0003】
石膏粒体をか焼するには、例えば一定量ずつ廃石膏粒体をか焼機に投入することが好ましい。この一方で、破砕機で破砕する廃石膏ボードの数は、廃石膏ボードを搬入するトラックの到着数などに依存し変動しやすい。このため破砕からか焼機までのどこかのステップで、廃石膏粒体を貯蔵し、所要量ずつ取り出す必要がある。
【0004】
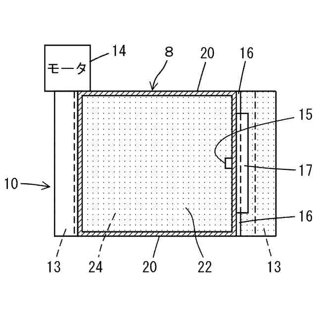
廃石膏粒体を貯蔵すると固化しやすい。このため容器からの廃石膏粒体の排出自体が難しくなる。そこで発明者らは容器の底部にスクリューコンベヤを設け、廃石膏粒体をスクリューコンベヤにより強制的に排出することを、提案した(特許文献1:特開2023-36204)。
【先行技術文献】
【特許文献】
【0005】
特開2023-36204
【発明の概要】
【発明が解決しようとする課題】
【0006】
スクリューコンベヤによる排出について、発明者はその後、固化した石膏粒体によりスクリューコンベヤが摩耗することに気づいた。また排出した廃石膏粒体の嵩密度は、廃石膏粒体の含水量や固化の程度により変動する。すると容器から所要量ずつ廃石膏粒体を取り出すことが難しくなる。
【0007】
この発明の課題は、廃石膏粒体を固化させずに、容器から所要量ずつベルトコンベヤにより取り出すことにある。
【課題を解決するための手段】
【0008】
この発明は、廃石膏ボード由来の廃石膏粒体を貯蔵する方法において、
底部がベルトコンベヤの搬送面である容器に、廃石膏ボード由来の廃石膏粒体を投入するステップと、
前記ベルトコンベヤを連続的に動作させることにより、前記容器から廃石膏粒体を取り出すステップと、
取り出した廃石膏分の一部を外部へ搬出し、残部を他のコンベヤにより上昇させて前記容器へたゆみなく再投入するステップ、とを行うことを特徴とする。
【0009】
この発明は、廃石膏ボード由来の廃石膏粒体の貯蔵システムにおいて、
底部がベルトコンベヤの搬送面である容器と、
前記ベルトコンベヤから排出された廃石膏粒体の一部を外部へ搬出するとと共に、残部をコンベヤにより上昇させて前記容器へ再投入する設備、とから成り、
前記ベルトコンベヤを連続的に動作させ、かつ前記残部を他のコンベヤにより前記容器へたゆみなく再投入するように構成されていることを特徴とする。
【0010】
好ましくは、前記容器の底部全面に前記ベルトコンベヤの搬送面を設ける。
(【0011】以降は省略されています)
この特許をJ-PlatPat(特許庁公式サイト)で参照する
関連特許
株式会社トクヤマ
組成物
12日前
株式会社トクヤマ
水硬性組成物
26日前
株式会社トクヤマ
窒化ケイ素基板
2か月前
株式会社トクヤマ
窒化ケイ素基板
19日前
株式会社トクヤマ
窒化ケイ素基板
1か月前
株式会社トクヤマ
イオン交換膜捲回体
2か月前
株式会社トクヤマ
石膏粒体のか焼方法
1か月前
株式会社トクヤマ
シリコンエッチング液
5日前
株式会社トクヤマ
シリコンエッチング液
5日前
株式会社トクヤマ
ケトン誘導体の製造方法
4日前
株式会社トクヤマ
ケトン誘導体の製造方法
3か月前
株式会社トクヤマ
ビオチン誘導体の製造方法
3か月前
株式会社トクヤマ
有機ケイ素化合物の製造方法
4日前
株式会社トクヤマ
有機ケイ素化合物の製造方法
2か月前
株式会社トクヤマ
ベンザゼピン化合物の製造方法
2か月前
株式会社トクヤマ
チオラクトン誘導体の製造方法
22日前
株式会社トクヤマ
ホルムアミド化合物の製造方法
2か月前
株式会社トクヤマ
改質フライアッシュの製造方法
12日前
株式会社トクヤマデンタル
歯科用硬化性組成物およびその製造方法
22日前
株式会社トクヤマ
アシル化ベンゼン誘導体の酸塩の製造方法
2か月前
株式会社トクヤマ
廃石膏粒体の貯蔵方法および貯蔵システム
1か月前
株式会社トクヤマ
有機ケイ素化合物の製造方法及び濾過装置
4日前
株式会社トクヤマ
廃石膏ボードから紙片と石膏粒体を回収する方法
1か月前
株式会社トクヤマ
垂直循環バケットコンベヤによる粉粒体の搬送方法
1か月前
株式会社トクヤマ
タイヤ用ゴム組成物、タイヤ用ゴム材料およびタイヤ
2か月前
株式会社トクヤマ
ジオポリマー組成物及びジオポリマー組成物の製造方法
12日前
株式会社トクヤマデンタル
ポリウレタン系歯科切削加工用ミルブランクとその製造方法
7日前
株式会社トクヤマ
高純度水酸化テトラアルキルアンモニウム水溶液の製造方法
1か月前
株式会社トクヤマ
シリカ粉体の測定方法、ならびに、シリカ粉体およびその製造方法
2か月前
株式会社トクヤマデンタル
多成分系液状組成物調整キットの製造方法、及びこれに用いる治具
1か月前
株式会社トクヤマ
縞状流体の形成方法、化学物質の製造方法、及び縞状流体の形成装置
2か月前
株式会社トクヤマ
窒化アルミニウム焼結基板、その製造方法および電子回路用絶縁基板
18日前
株式会社トクヤマ
縞状流体の形成方法、化学物質の製造方法、及び縞状流体の形成装置
12日前
株式会社トクヤマ
縞状流体の形成方法、化学物質の製造方法、及び縞状流体の形成装置
12日前
株式会社トクヤマ
デリバリー用複合粒子、ならびにその製造方法およびその製造キット
18日前
株式会社トクヤマ
ゴミ焼却灰の処理方法
2か月前
続きを見る
他の特許を見る