TOP
|
特許
|
意匠
|
商標
特許ウォッチ
Twitter
他の特許を見る
公開番号
2025130398
公報種別
公開特許公報(A)
公開日
2025-09-08
出願番号
2024027542
出願日
2024-02-27
発明の名称
セルバランス装置及び電源装置
出願人
Astemo株式会社
代理人
弁理士法人志賀国際特許事務所
主分類
H02J
7/02 20160101AFI20250901BHJP(電力の発電,変換,配電)
要約
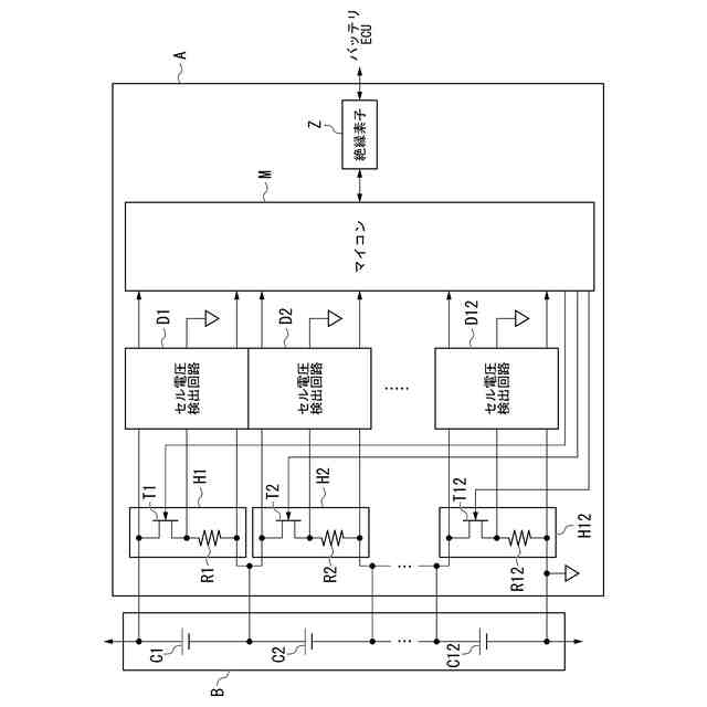
【課題】実装面積の増大やコストの上昇を抑制しつつセルバランス電流の最小値を確保することが可能なセルバランス装置及び電源装置を提供する。
【解決手段】スイッチング素子と温度上昇により抵抗値が増加する可変抵抗器との直列回路として構成され、バッテリを構成する複数のバッテリセルの各々に並列接続された複数の放電回路と、複数のバッテリセルのセル電圧を各々検出する第1の電圧検出回路と、複数のスイッチング素子の両端電圧を各々検出する第2の電圧検出回路と、セル電圧に基づいて複数のセル電圧を均等化するようにスイッチング素子をオン/オフ制御する制御部とを備え、制御部は、オン/オフ制御によってスイッチング素子の両端電圧が所定の電圧しきい値を上回ると、制御方式をオン/オフ制御からデューティ制御に切替えることによって放電電流の低下を抑制する。
【選択図】図1
特許請求の範囲
【請求項1】
スイッチング素子と温度上昇により抵抗値が増加する可変抵抗器との直列回路として構成され、バッテリを構成する複数のバッテリセルに各々並列接続された複数の放電回路と、
複数の前記バッテリセルのセル電圧を各々検出する第1の電圧検出回路と、
複数の前記スイッチング素子の両端電圧を各々検出する第2の電圧検出回路と、
前記セル電圧に基づいて複数の前記セル電圧を均等化するように前記スイッチング素子をオン/オフ制御又はデューティ制御する制御部とを備え、
前記制御部は、前記オン/オフ制御によって前記スイッチング素子の前記両端電圧が所定の電圧しきい値を上回ると、制御方式を前記オン/オフ制御から前記デューティ制御に切替えることによって放電電流の低下を抑制することを特徴とするセルバランス装置。
続きを表示(約 250 文字)
【請求項2】
前記制御部は、前記放電電流の積算値を演算することによりSOC(State Of Charge)を評価することを特徴とする請求項1に記載のセルバランス装置。
【請求項3】
前記制御部は、前記両端電圧が前記電圧しきい値を上回ると、前記放電電流の低下を抑制するデューティ比で前記デューティ制御を実行することを特徴とする請求項1又は2に記載のセルバランス装置。
【請求項4】
請求項1又は2に記載のセルバランス装置と、前記バッテリとを備える電源装置。
発明の詳細な説明
【技術分野】
【0001】
本発明は、セルバランス装置及び電源装置に関する。
続きを表示(約 1,600 文字)
【背景技術】
【0002】
下記特許文献1には、簡易な制御で適切なセルバランスを行うことができるセルバランス装置が開示されている。このセルバランス装置は、複数のバッテリセルを放電可能な複数の放電回路と、複数の放電回路を制御する制御部とを備え、複数の放電回路がPTCサーミスタが挿入された放電抵抗部と、放電抵抗部の導通状態及び非導通状態を切り替えるスイッチとを含む第1放電回路であり、制御部は複数のバッテリセルの電圧状態に基づいて上記スイッチを切り替える。
【0003】
このようなセルバランス装置によれば、PTCサーミスタがキュリー温度以上になると内部抵抗が大きく増加する性質を有するので、放電に伴って温度が上昇してもキュリー温度になるまではPTCサーミスタの抵抗値の上昇が抑えられ、よって大きな放電電流を流すことができる。また、放電に伴ってキュリー温度以上の温度になると、PTCサーミスタの抵抗値が次第に大きくなるので放電電流が次第に小さくなり、よって発熱を抑制することができる。したがって、このセルバランス装置によれば、簡易な制御で適切なセルバランスを行うことが可能である。
【先行技術文献】
【特許文献】
【0004】
特開2022-108412号公報
【発明の概要】
【発明が解決しようとする課題】
【0005】
ところで、上述したセルバランス装置では、PTCサーミスタの温度に応じて放電電流(セルバランス電流)を調節することができるが、各々のPTCサーミスタに抵抗体を並列接続することにより、セル電圧の降下速度の低下抑制つまりセルバランス電流の最小値の確保を行っている。このようなセルバランス装置では、実装面積の増大やコストの上昇が懸念される。
【0006】
本発明は、上述した事情に鑑みてなされたものであり、実装面積の増大やコストの上昇を抑制しつつセルバランス電流の最小値を確保することが可能なセルバランス装置及び電源装置の提供を目的とする。
【課題を解決するための手段】
【0007】
上記目的を達成するために、本発明では、セルバランス装置に係る第1の解決手段として、スイッチング素子と温度上昇により抵抗値が増加する可変抵抗器との直列回路として構成され、バッテリを構成する複数のバッテリセルの各々に並列接続された複数の放電回路と、複数の前記バッテリセルのセル電圧を各々検出する第1の電圧検出回路と、複数の前記スイッチング素子の両端電圧を各々検出する第2の電圧検出回路と、前記セル電圧に基づいて複数の前記セル電圧を均等化するように前記スイッチング素子をオン/オフ制御する制御部とを備え、前記制御部は、前記オン/オフ制御によって前記スイッチング素子の前記両端電圧が所定の電圧しきい値を上回ると、制御方式を前記オン/オフ制御から前記デューティ制御に切替えることによってセルバランス電流として機能する放電電流の低下を抑制する、という手段を採用する。
【0008】
本発明では、セルバランス装置に係る第2の解決手段として、上記第1の解決手段において、前記制御部は、前記セルバランス電流の積算値を演算することにより放電量を評価する、という手段を採用する。
【0009】
本発明では、セルバランス装置に係る第3の解決手段として、上記第1又は第2の解決手段において、前記制御部は、前記両端電圧が前記電圧しきい値を上回ると、前記放電電流の低下を抑制するデューティ比で前記デューティ制御を実行する、という手段を採用する。
【0010】
本発明では、電源装置に係る解決手段として、上記第1~第3のいずれかの解決手段に記載のセルバランス装置と、前記バッテリとを備える、という手段を採用する。
【発明の効果】
(【0011】以降は省略されています)
この特許をJ-PlatPat(特許庁公式サイト)で参照する
関連特許
個人
電源装置
15日前
個人
永久磁石モーター
1か月前
個人
バッテリ内蔵直流電源
14日前
株式会社FUJI
制御盤
4日前
オムロン株式会社
電源回路
8日前
オムロン株式会社
電源回路
8日前
オムロン株式会社
電源回路
8日前
トヨタ自動車株式会社
回転子
15日前
エイブリック株式会社
バッテリ装置
1か月前
ニデック株式会社
モータの制御方法
22日前
日産自動車株式会社
電子機器
25日前
トヨタ自動車株式会社
溶接装置
28日前
井関農機株式会社
充電システム
25日前
大豊工業株式会社
モータ
14日前
東京応化工業株式会社
発電装置
8日前
ミサワホーム株式会社
居住設備
4日前
株式会社リコー
拡張アンテナ装置
7日前
三菱ケミカル株式会社
電池
1か月前
愛知電機株式会社
巻線方法および巻線装置
1か月前
富士電子工業株式会社
電力変換装置
16日前
日産自動車株式会社
ステータ
1日前
ユタカ電業株式会社
ケーブルダクト
4日前
トヨタ自動車株式会社
ロータ
2日前
株式会社ミツバ
巻線装置
7日前
株式会社ダイヘン
電力変換装置
1か月前
NTN株式会社
モータユニット
4日前
株式会社アイシン
直流回転電機
28日前
株式会社ダイヘン
電力管理装置
23日前
株式会社大林組
可搬式充電設備
1日前
株式会社正興電機製作所
地絡確認装置
7日前
株式会社アイシン
駆動装置
2日前
株式会社デンソー
インバータ装置
16日前
株式会社豊田自動織機
車両用機器
4日前
住友電装株式会社
ワイヤハーネス
24日前
カヤバ株式会社
アクチュエータユニット
14日前
志幸技研工業株式会社
ケーブル布設工法
14日前
続きを見る
他の特許を見る