TOP
|
特許
|
意匠
|
商標
特許ウォッチ
Twitter
他の特許を見る
公開番号
2025135395
公報種別
公開特許公報(A)
公開日
2025-09-18
出願番号
2024033217
出願日
2024-03-05
発明の名称
ハニカム構造体の電気抵抗を測定するための方法
出願人
日本碍子株式会社
代理人
アクシス国際弁理士法人
主分類
F01N
3/00 20060101AFI20250910BHJP(機械または機関一般;機関設備一般;蒸気機関)
要約
【課題】実使用時の電圧を印加したときのハニカム構造体の電気抵抗をより正確に測定できるハニカム構造体の電気抵抗を測定するための方法を提供する。
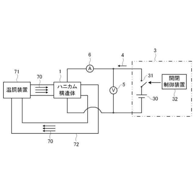
【解決手段】本発明によるハニカム構造体の電気抵抗を測定するための方法は、外周壁と、外周壁の内側に配設され、一方の端面から他方の端面まで延びる流路を形成する複数のセルを区画形成する隔壁とを有し、サーミスタ特性を有する材料により形成されたハニカム構造部を備えたハニカム構造体1の電気抵抗を測定するための方法であって、ハニカム構造体1に電源回路3を接続する工程と、電源回路3からハニカム構造体1にパルス電圧4を印加する工程と、パルス電圧4の印加時にハニカム構造体1に印加された電圧及び電流の値からハニカム構造体1の電気抵抗を得る工程とを含む。
【選択図】図3
特許請求の範囲
【請求項1】
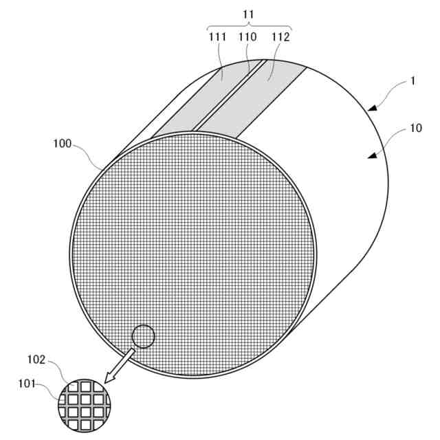
外周壁と、前記外周壁の内側に配設され、一方の端面から他方の端面まで延びる流路を形成する複数のセルを区画形成する隔壁とを有し、サーミスタ特性を有する材料により形成されたハニカム構造部を備えたハニカム構造体の電気抵抗を測定するための方法であって、
前記ハニカム構造体に電源回路を接続する工程と、
前記電源回路から前記ハニカム構造体にパルス電圧を印加する工程と、
前記パルス電圧の印加時に前記ハニカム構造体に印加された電圧及び電流の値から前記ハニカム構造体の電気抵抗を得る工程と
を含む、方法。
続きを表示(約 440 文字)
【請求項2】
前記パルス電圧の立ち上がり時間が0ms超かつ0.1ms以下であり、前記パルス電圧のパルス幅が1ms以上である、
請求項1に記載の方法。
【請求項3】
前記パルス電圧のパルス間隔が100ms以上である、
請求項1に記載の方法。
【請求項4】
前記パルス電圧の印加電圧が10V以上である、
請求項1に記載の方法。
【請求項5】
前記パルス電圧の立ち下がり時間が0ms超かつ0.1ms以下である、
請求項1に記載の方法。
【請求項6】
前記ハニカム構造体に前記パルス電圧を印加するとき、温調された気体を前記セルに通すことで前記ハニカム構造体の温度を調整する、
請求項1から5までのいずれか1項に記載の方法。
【請求項7】
前記ハニカム構造体の電気抵抗変動率が0.5%/℃以上である、
請求項1から5までのいずれか1項に記載の方法。
発明の詳細な説明
【技術分野】
【0001】
本発明は、サーミスタ特性を有する材料により形成されたハニカム構造部を備えたハニカム構造体の電気抵抗を測定するための方法に関する。
続きを表示(約 1,400 文字)
【背景技術】
【0002】
一般に、ハニカム構造体に電極を配設し、通電によりハニカム構造体自体を発熱させることで、ハニカム構造体に担持された触媒をエンジン始動前に活性温度まで昇温させて、内燃機関が始動開始直後の際に排出される排気ガスの浄化を狙う電気加熱式触媒担体(EHC)が知られている。
【0003】
下記の特許文献1,2には、NTC特性又はPTC特性を有するセラミックスでハニカム構造部を形成することが記載されている。NTC特性は温度が高くなるにつれて電気抵抗が小さくなる特性であり、PTC特性は温度が高くなるにつれて電気抵抗が大きくなる特性である。以下、これらNTC特性及びPTC特性をまとめて、サーミスタ特性と呼ぶ。サーミスタ特性は、温度に応じて電気抵抗が変わる特性である。
【0004】
下記の特許文献3には、ハニカム構造体(電気加熱式触媒)の温度を測定する際に、数mA程度の低電流をハニカム構造体に流してハニカム構造体の電気抵抗を測定することが記載されている。
【先行技術文献】
【特許文献】
【0005】
特開2022-135885号公報
特開2022-101600号公報
特開2022-94565号公報
【発明の概要】
【発明が解決しようとする課題】
【0006】
ハニカム構造体に電圧を印加したときのハニカム構造体内の導電経路は、ハニカム構造体に印加する電圧によって変わる。特許文献3では低電流で抵抗を読み取っているが、低電流を流すための電圧は、実際にハニカム構造体を通電加熱する際の電圧とは乖離しており、実使用時のハニカム構造体の抵抗を測定することができない。
【0007】
実使用時の比較的高い電圧をハニカム構造体に印加することも考えられるが、高電圧になるほど所定電圧までの昇圧にラグが生じ、所定電圧に到達するまでのジュール発熱も大きくなる。このため、サーミスタ特性を有する材料によりハニカム構造部が形成されているとき、ハニカム構造部の温度上昇次第で電気抵抗を安定して測定することが難しい。
【0008】
本発明は、上記のような課題を解決するためになされたものであり、その目的の一つは、実使用時の電圧を印加したときのハニカム構造体の電気抵抗をより正確に測定できるハニカム構造体の電気抵抗を測定するための方法を提供することである。
【課題を解決するための手段】
【0009】
項目1.本発明は、一実施形態において、外周壁と、前記外周壁の内側に配設され、一方の端面から他方の端面まで延びる流路を形成する複数のセルを区画形成する隔壁とを有し、サーミスタ特性を有する材料により形成されたハニカム構造部を備えたハニカム構造体の電気抵抗を測定するための方法であって、前記ハニカム構造体に電源回路を接続する工程と、前記電源回路から前記ハニカム構造体にパルス電圧を印加する工程と、前記パルス電圧の印加時に前記ハニカム構造体に印加された電圧及び電流の値から前記ハニカム構造体の電気抵抗を得る工程とを含む、方法に関する。
【0010】
項目2.本発明は、前記パルス電圧の立ち上がり時間が0ms超かつ0.1ms以下であり、前記パルス電圧のパルス幅が1ms以上である、項目1に記載の方法に関していてよい。
(【0011】以降は省略されています)
この特許をJ-PlatPat(特許庁公式サイト)で参照する
関連特許
日本碍子株式会社
把持方法
2日前
日本碍子株式会社
ハニカム構造体
2日前
日本碍子株式会社
ロボットハンドおよびロボット
2日前
日本碍子株式会社
複合基板、弾性表面波素子および複合基板の製造方法
2日前
株式会社三五
消音器
27日前
株式会社三五
排気装置
1か月前
個人
ジェットエンジンタービン羽根
25日前
ダイハツ工業株式会社
冷却装置
1か月前
トヨタ自動車株式会社
車両
25日前
スズキ株式会社
排気装置
26日前
ダイハツ工業株式会社
内燃機関
1か月前
ダイハツ工業株式会社
内燃機関
1か月前
株式会社クボタ
トラクタ
1か月前
スズキ株式会社
排気装置
26日前
ダイハツ工業株式会社
内燃機関
27日前
株式会社クボタ
トラクタ
1か月前
トヨタ自動車株式会社
エンジンシステム
2日前
株式会社SUBARU
ピストン冷却構造
16日前
トヨタ自動車株式会社
エンジンシステム
24日前
トヨタ自動車株式会社
内燃機関の制御装置
16日前
トヨタ自動車株式会社
異音診断プログラム
18日前
トヨタ自動車株式会社
車両の制御装置
1か月前
フタバ産業株式会社
消音器
16日前
三浦工業株式会社
船舶用発電システム
2日前
トヨタ自動車株式会社
制御装置
16日前
トヨタ自動車株式会社
制御装置
16日前
フタバ産業株式会社
消音器
4日前
トヨタ自動車株式会社
内燃機関制御装置
1か月前
株式会社SUBARU
可変バルブタイミング機構
1か月前
フタバ産業株式会社
排気系部品
4日前
トヨタ自動車株式会社
内燃機関の制御装置
25日前
トヨタ自動車株式会社
内燃機関の制御装置
17日前
株式会社SUBARU
車両
6日前
トヨタ自動車株式会社
内燃機関の制御装置
6日前
マツダ株式会社
排気浄化装置
1か月前
マツダ株式会社
排気浄化装置
1か月前
続きを見る
他の特許を見る