TOP
|
特許
|
意匠
|
商標
特許ウォッチ
Twitter
他の特許を見る
公開番号
2025135438
公報種別
公開特許公報(A)
公開日
2025-09-18
出願番号
2024033287
出願日
2024-03-05
発明の名称
過電圧検知装置及び電圧検出装置
出願人
Astemo株式会社
代理人
弁理士法人志賀国際特許事務所
主分類
G01R
19/165 20060101AFI20250910BHJP(測定;試験)
要約
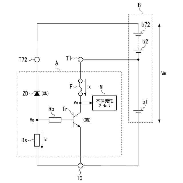
【課題】過電圧の発生の有無をより正確に認知することが可能な過電圧検知装置及び電圧検出装置を提供する。
【解決手段】検知対象の過電圧を検知する過電圧検知装置であって、過電圧によってシャント電流が流れるシャント抵抗器と、通電によって状態が不可逆的に変化する不可逆素子と、シャント抵抗器の両端電圧に基づいて不可逆素子を状態変化させる駆動回路とを備える。
【選択図】図1
特許請求の範囲
【請求項1】
検知対象の過電圧を検知する過電圧検知装置であって、
前記過電圧によってシャント電流が流れるシャント抵抗器と、
通電によって状態が不可逆的に変化する不可逆素子と、
前記シャント抵抗器の両端電圧に基づいて前記不可逆素子を状態変化させる駆動回路と
を備えることを特徴とする過電圧検知装置。
続きを表示(約 450 文字)
【請求項2】
前記駆動回路は、前記両端電圧に基づいて非導通状態から導通状態に状態遷移するスイッチング素子であることを特徴とする請求項1に記載の過電圧検知装置。
【請求項3】
前記不可逆素子は、前記両端電圧に基づいて前記駆動回路が作動することによって溶断するヒューズであることを特徴とする請求項1又は2に記載の過電圧検知装置。
【請求項4】
前記不可逆素子の状態変化を過電圧履歴データとして記憶する不揮発性記憶装置をさらに備えることを特徴とする請求項1又は2に記載の過電圧検知装置。
【請求項5】
バッテリにおける複数のバッテリセルのセル電圧を検出するセル電圧検出回路と、
前記バッテリを前記検知対象とする請求項1又は2に記載の過電圧検知装置と
を備えることを特徴とする電圧検出装置。
【請求項6】
前記過電圧検知装置は、前記バッテリセルを電源として作動することを特徴とする請求項5に記載の電圧検出装置。
発明の詳細な説明
【技術分野】
【0001】
本発明は、過電圧検知装置及び電圧検出装置に関する。
続きを表示(約 1,400 文字)
【背景技術】
【0002】
下記特許文献1には、部品不良によって回収された場合に、過電圧やバッテリ逆接続の発生状況を容易に把握することができる車両用電子制御装置が開示されている。この車両用電子制御装置は、ECUに接続されるバッテリのプラス極とマイナス極が接続される端子間に、内部回路と並列にツェナーダイオード、逆接防止ダイオード及び履歴記録回路が接続されたものであり、上記履歴記録回路は、ツェナーダイオードとヒューズの直列回路から構成されている。このような車両用電子制御装置によれば、過電圧が発生するとツェナーダイオードが導通してヒューズが溶断されので、故障時にECUを回収した場合にヒューズの状態を確認することによって過電圧の発生の有無を知ることができる。
【先行技術文献】
【特許文献】
【0003】
特開2007-053876号公報
【発明の概要】
【発明が解決しようとする課題】
【0004】
ところで、上記背景技術は、過電圧によって履歴記録回路(直列回路)に流れる電流をヒューズに直接通電することによって、当該ヒューズを溶断させるものである。このような背景技術は、ノイズ耐性の面で問題がある。すなわち、背景技術では、過電圧に依らずノイズに起因してヒューズに流れる電流によって当該ヒューズが溶断し、過電圧の発生の有無を誤って認知する虞がある。
【0005】
本発明は、上述した事情に鑑みてなされたものであり、過電圧の発生の有無をより正確に認知することが可能な過電圧検知装置及び電圧検出装置の提供を目的とする。
【課題を解決するための手段】
【0006】
上記目的を達成するために、本発明では、過電圧検知装置に係る第1の解決手段として、検知対象の過電圧を検知する過電圧検知装置であって、前記過電圧によってシャント電流が流れるシャント抵抗器と、通電によって状態が不可逆的に変化する不可逆素子と、前記シャント抵抗器の両端電圧に基づいて前記不可逆素子を状態変化させる駆動回路と
を備える、という手段を採用する。
【0007】
本発明では、過電圧検知装置に係る第2の解決手段として、上記第1の解決手段において、前記駆動回路は、前記両端電圧に基づいて非導通状態から導通状態に状態遷移するスイッチング素子である、という手段を採用する。
【0008】
本発明では、過電圧検知装置に係る第3の解決手段として、上記第1又は第2の解決手段において、前記不可逆素子は、前記両端電圧に基づいて前記駆動回路が作動することによって溶断するヒューズである、という手段を採用する。
【0009】
本発明では、過電圧検知装置に係る第4の解決手段として、上記第1~3のいずれかの解決手段において、前記不可逆素子の状態変化を過電圧履歴データとして記憶する不揮発性記憶装置をさらに備える、という手段を採用する。
【0010】
本発明では、電圧検出装置に係る第1の解決手段として、バッテリにおける複数のバッテリセルのセル電圧を検出して外部に出力するセル電圧検出回路と、前記バッテリを前記検知対象とする上記第1~3のいずれかの解決手段に係る過電圧検知装置とを備える、という手段を採用する。
(【0011】以降は省略されています)
この特許をJ-PlatPat(特許庁公式サイト)で参照する
関連特許
Astemo株式会社
電磁弁
1日前
Astemo株式会社
緩衝装置
1日前
Astemo株式会社
電池管理システム
5日前
Astemo株式会社
回転電機のロータ構造
5日前
Astemo株式会社
半導体装置
5日前
Astemo株式会社
外界認識装置、および、外界認識方法
1日前
個人
メジャー文具
1日前
個人
計量スプーン
29日前
日本精機株式会社
位置検出装置
7日前
日本精機株式会社
位置検出装置
7日前
日本精機株式会社
位置検出装置
7日前
ユニパルス株式会社
ロードセル
今日
大和製衡株式会社
組合せ秤
12日前
大和製衡株式会社
組合せ秤
12日前
アズビル株式会社
圧力センサ
6日前
トヨタ自動車株式会社
表示装置
21日前
エイブリック株式会社
磁気センサ回路
6日前
株式会社ユーシン
操作検出装置
9日前
株式会社ヨコオ
ソケット
今日
株式会社東芝
センサ
12日前
ダイハツ工業株式会社
測定用具
1か月前
トヨタ自動車株式会社
検査装置
9日前
株式会社東芝
センサ
12日前
株式会社チノー
放射光測温装置
今日
TDK株式会社
磁気センサ
29日前
TDK株式会社
ガスセンサ
5日前
東レエンジニアリング株式会社
計量装置
9日前
株式会社ナリス化粧品
角層細胞採取用具
19日前
TDK株式会社
ガスセンサ
6日前
TDK株式会社
ガスセンサ
今日
個人
粘塑性を用いた有限要素法の定式化
21日前
株式会社東芝
重量測定装置
5日前
株式会社ヨコオ
コンタクタ
1か月前
株式会社関電工
検相器用治具
27日前
三菱マテリアル株式会社
温度センサ
19日前
中国電力株式会社
異常箇所検出装置
20日前
続きを見る
他の特許を見る