TOP
|
特許
|
意匠
|
商標
特許ウォッチ
Twitter
他の特許を見る
10個以上の画像は省略されています。
公開番号
2025138105
公報種別
公開特許公報(A)
公開日
2025-09-25
出願番号
2024036943
出願日
2024-03-11
発明の名称
過電圧保護回路および半導体装置
出願人
富士電機株式会社
代理人
弁理士法人扶桑国際特許事務所
主分類
H02H
9/04 20060101AFI20250917BHJP(電力の発電,変換,配電)
要約
【課題】過電圧に対する段階的な保護を行って回路素子の破壊を防止する。
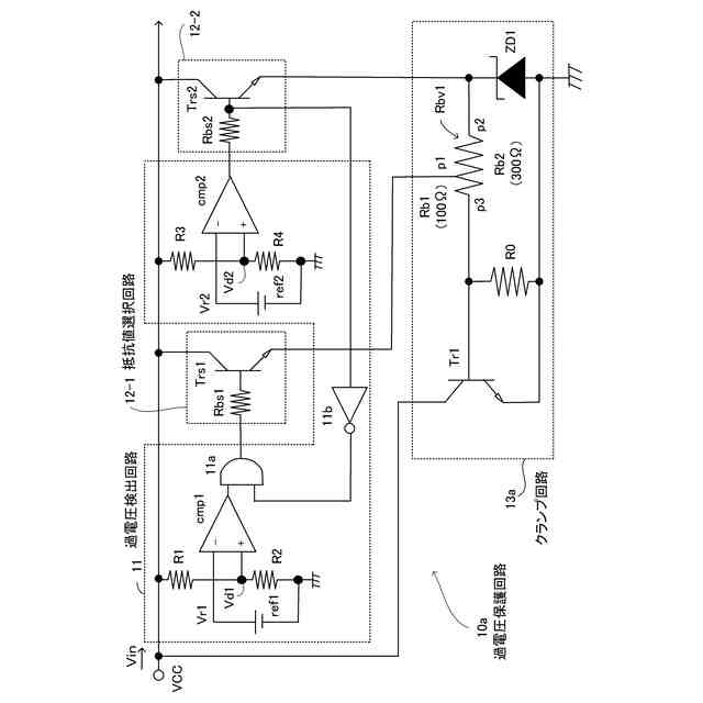
【解決手段】過電圧保護回路1は、過電圧検出回路1a、抵抗値選択回路1bおよびクランプ回路1cを有する。クランプ回路1cは、複数の抵抗値v1、v2、v3、・・・を有する抵抗器1c1と、トランジスタ1c2とを備えて、電圧Vinを定常状態の範囲にある所定電圧にクランプする。過電圧検出回路1aは、電源端子VCCに印加される電圧Vinが過電圧の状態にあるか否かを検出する。抵抗値選択回路1bは、過電圧の状態に応じて、複数の抵抗値のうちから所定の抵抗値を選択する。トランジスタ1c2は、選択された所定の抵抗値にもとづいて流れる駆動電流によりオンして、電源端子VCCと接地端子との間に電流経路を形成して電源端子VCCから電流を引き抜く。
【選択図】図1
特許請求の範囲
【請求項1】
電源端子に印加される電圧が過電圧の状態にあるか否かを検出する過電圧検出回路と、
前記過電圧の状態に応じて複数の抵抗値のうちから所定の抵抗値を選択する抵抗値選択回路と、
前記複数の抵抗値を有する抵抗器と、選択された前記所定の抵抗値にもとづいて流れる駆動電流によりオンして前記電源端子と接地端子との間に電流経路を形成して前記電源端子から電流を引き抜くトランジスタと、を備えて前記電圧をクランプするクランプ回路と、
を有する過電圧保護回路。
続きを表示(約 3,700 文字)
【請求項2】
前記過電圧検出回路は、前記電圧の大きさに応じて前記過電圧の複数の状態を検出し、前記抵抗値選択回路は、前記電圧が大きくなるにつれて、選択する前記所定の抵抗値を大きくする、請求項1記載の過電圧保護回路。
【請求項3】
前記過電圧検出回路は、前記電圧が第1の電圧値以上でありかつ第2の電圧値未満である第1の過電圧状態を検出し、前記電圧が前記第2の電圧値以上である第2の過電圧状態を検出する、請求項2記載の過電圧保護回路。
【請求項4】
前記抵抗器は、ポリイミドの材質を有し、前記クランプ回路は、前記抵抗器の第1の端部に逆直列に接続されたツェナーダイオードをさらに備え、
前記抵抗値選択回路は、
前記第1の過電圧状態が検出された場合に、前記第1の端部と、前記トランジスタのベースに接続される前記抵抗器の第2の端部との間に位置する所定ポイントに電流を流して、前記抵抗器の前記所定ポイントから前記第2の端部の間に形成される第1の抵抗値を選択し、
前記第2の過電圧状態が検出された場合に、前記第1の端部に電流を流して、前記抵抗器の前記第1の端部から前記第2の端部の間に形成される、前記第1の抵抗値よりも大きい第2の抵抗値を選択する、
請求項3記載の過電圧保護回路。
【請求項5】
前記トランジスタのコレクタは、前記電源端子に接続され、前記トランジスタのエミッタは、前記接地端子に接続され、
前記トランジスタは、
前記第1の過電圧状態のときに前記ツェナーダイオードが導通することで前記第1の抵抗値を有する前記抵抗器に流れる第1の駆動電流によりオンして前記電流経路を形成して第1の電流を引き抜き、
前記第2の過電圧状態のときに前記ツェナーダイオードが導通することで前記第2の抵抗値を有する前記抵抗器に流れる、前記第1の駆動電流よりも小さな第2の駆動電流によりオンして前記電流経路を形成して前記第1の電流よりも電流量が少ない第2の電流を引き抜く、
請求項4記載の過電圧保護回路。
【請求項6】
前記過電圧検出回路は、第1のコンパレータ、第1の分圧抵抗、第2の分圧抵抗、第1の基準電圧源、第2のコンパレータ、第3の分圧抵抗、第4の分圧抵抗、第2の基準電圧源、2入力1出力の論理積素子、およびインバータ素子を含み、
前記抵抗値選択回路は、第1のトランジスタおよび第1のベース抵抗を含む第1の抵抗値選択回路と、第2のトランジスタおよび第2のベース抵抗を含む第2の抵抗値選択回路とを備え、
前記第1のコンパレータの第1の非反転入力端子には、前記第1の分圧抵抗と前記第2の分圧抵抗で前記電圧が分圧された第1の電圧が入力し、前記第1のコンパレータの反転入力端子には、前記第1の基準電圧源から出力される第1の基準電圧が入力し、
前記第2のコンパレータの非反転入力端子には、前記第3の分圧抵抗と前記第4の分圧抵抗で前記電圧が分圧された第2の電圧が入力し、前記第2のコンパレータの反転入力端子には、前記第2の基準電圧源から出力される第2の基準電圧が入力し、
前記第1のトランジスタのコレクタと前記第2のトランジスタのコレクタは、前記電源端子に接続され、
前記第1のコンパレータの出力端子は、前記論理積素子の一方の入力端子に接続され、前記第2のコンパレータの出力端子は、前記第2のベース抵抗を介して、前記インバータ素子の入力端子と、前記第2のトランジスタのベースとに接続され、
前記インバータ素子の出力端子は、前記論理積素子の他方の入力端子に接続され、前記論理積素子の出力端子は、前記第1のベース抵抗を介して前記第1のトランジスタのベースに接続され、
前記第1のトランジスタのエミッタは、前記抵抗器の前記所定ポイントに接続され、前記第2のトランジスタのエミッタは、前記抵抗器の前記第1の端部と、前記ツェナーダイオードのカソードに接続され、
前記抵抗器の前記第2の端部は、前記トランジスタのべ―スに接続され、前記トランジスタのエミッタは、前前記ツェナーダイオードのアノードおよび前記接地端子に接続され、前記トランジスタのベースと前記接地端子との間にプルダウン抵抗が接続される、
請求項5記載の過電圧保護回路。
【請求項7】
前記抵抗器は、第1の抵抗と、第2の抵抗とを有し、前記クランプ回路は、前記第1の抵抗の一端と、前記第2の抵抗の一端とに逆直列に接続されたツェナーダイオードをさらに備え、
前記抵抗値選択回路は、
前記第1の過電圧状態が検出された場合に、前記第1の抵抗の第1の抵抗値を選択し、
前記第2の過電圧状態が検出された場合に、前記第1の抵抗値と前記第2の抵抗の抵抗値とを加算した第2の抵抗値を選択する、
請求項3記載の過電圧保護回路。
【請求項8】
前記トランジスタのコレクタは、前記電源端子に接続され、前記トランジスタのエミッタは、前記接地端子に接続され、
前記トランジスタは、
前記第1の過電圧状態のときに前記ツェナーダイオードが導通することで前記第1の抵抗値を有する前記第1の抵抗に流れる第1の駆動電流によりオンして前記電流経路を形成して第1の電流を引き抜き、
前記第2の過電圧状態のときに前記ツェナーダイオードが導通することで前記第2の抵抗値を有する前記第1の抵抗と前記第2の抵抗との直列合成抵抗に流れる、前記第1の駆動電流よりも小さな第2の駆動電流によりオンして前記電流経路を形成して前記第1の電流よりも電流量が少ない第2の電流を引き抜く、
請求項7記載の過電圧保護回路。
【請求項9】
前記過電圧検出回路は、第1のコンパレータ、第1の分圧抵抗、第2の分圧抵抗、第1の基準電圧源、第2のコンパレータ、第3の分圧抵抗、第4の分圧抵抗、第2の基準電圧源、2入力1出力の論理積素子、およびインバータ素子を含み、
前記抵抗値選択回路は、第1のトランジスタおよび第1のベース抵抗を含む第1の抵抗値選択回路と、第2のトランジスタおよび第2のベース抵抗を含む第2の抵抗値選択回路とを備え、
前記第1のコンパレータの第1の非反転入力端子には、前記第1の分圧抵抗と前記第2の分圧抵抗で前記電圧が分圧された第1の電圧が入力し、前記第1のコンパレータの反転入力端子には、前記第1の基準電圧源から出力される第1の基準電圧が入力し、
前記第2のコンパレータの非反転入力端子には、前記第3の分圧抵抗と前記第4の分圧抵抗で前記電圧が分圧された第2の電圧が入力し、前記第2のコンパレータの反転入力端子には、前記第2の基準電圧源から出力される第2の基準電圧が入力し、
前記第1のトランジスタのコレクタと前記第2のトランジスタのコレクタは、前記電源端子に接続され、
前記第1のコンパレータの出力端子は、前記論理積素子の一方の入力端子に接続され、前記第2のコンパレータの出力端子は、前記第2のベース抵抗を介して、前記インバータ素子の入力端子と、前記第2のトランジスタのベースとに接続され、
前記インバータ素子の出力端子は、前記論理積素子の他方の入力端子に接続され、前記論理積素子の出力端子は、前記第1のベース抵抗を介して前記第1のトランジスタのベースに接続され、
前記第1のトランジスタのエミッタは、前記第1の抵抗の一端、前記第2の抵抗の一端および前記ツェナーダイオードのカソードに接続され、前記第2のトランジスタのエミッタは、前記第2の抵抗の他端に接続され、前記第1の抵抗の他端は、前記トランジスタのベースに接続され、
前記トランジスタのエミッタは、前前記ツェナーダイオードのアノードおよび前記接地端子に接続され、前記トランジスタのベースと前記接地端子との間にプルダウン抵抗が接続される、
請求項8記載の過電圧保護回路。
【請求項10】
駆動制御信号にもとづきスイッチングして負荷を作動するスイッチング素子と、
制御部から送信された駆動信号にもとづいて前記駆動制御信号を出力する駆動制御回路、および過電圧保護回路を含む駆動回路と、を備え、
前記過電圧保護回路は、
前記駆動回路の電源端子に印加される電圧が過電圧の状態にあるか否かを検出する過電圧検出回路と、
前記過電圧の状態に応じて複数の抵抗値のうちから所定の抵抗値を選択する抵抗値選択回路と、
前記複数の抵抗値を有する抵抗器と、選択された前記所定の抵抗値にもとづいて流れる駆動電流によりオンして前記電源端子と接地端子との間に電流経路を形成して前記電源端子から電流を引き抜くトランジスタとを含み前記電圧をクランプするクランプ回路と、を備える、
半導体装置。
(【請求項11】以降は省略されています)
発明の詳細な説明
【技術分野】
【0001】
本発明は、過電圧保護回路および半導体装置に関する。
続きを表示(約 1,900 文字)
【背景技術】
【0002】
IPM(Intelligent Power Module)等の半導体装置には、パワー半導体素子を含む半導体チップが内蔵されており、半導体チップを駆動する制御ICには過電圧から内部回路を保護する過電圧保護機能が備えられている。
【0003】
関連技術としては、例えば、静電保護回路がトランジスタのバイアス電圧を設定し、切り替え回路がサージ電圧による電源の供給状態にもとづいてバイアス電圧を切り替える技術が提案されている(特許文献1)。また、内部ノードの電圧が静電気放電であることが検出された場合、静電気放電の電流を内部ノードからグランドノードに流して内部ノードの電圧をクランプする技術が提案されている(特許文献2)。さらに、静電気放電保護回路が被保護回路の動作・非動作に応じてパワートランジスタに接続されるプルダウン抵抗値を切り替える技術が提案されている(特許文献3)。
【先行技術文献】
【特許文献】
【0004】
特開2013-98260号公報
特開2020-155586号公報
特開2022-180756号公報
【発明の概要】
【発明が解決しようとする課題】
【0005】
本発明は、過電圧に対する段階的な保護を行って回路素子の破壊を防止した過電圧保護回路および半導体装置を提供することを目的とする。
【課題を解決するための手段】
【0006】
上記課題を解決するために、過電圧保護回路が提供される。過電圧保護回路は、過電圧検出回路、抵抗値選択回路およびクランプ回路を有する。過電圧検出回路は、電源端子に印加される電圧が過電圧の状態にあるか否かを検出する。抵抗値選択回路は、過電圧の状態に応じて複数の抵抗値のうちから所定の抵抗値を選択する。クランプ回路は、複数の抵抗値を有する抵抗器と、選択された所定の抵抗値にもとづいて流れる駆動電流によりオンして電源端子と接地端子との間に電流経路を形成して電源端子から電流を引き抜くトランジスタとを備えて電圧をクランプする。
【0007】
また、上記課題を解決するために、半導体装置が提供される。半導体装置は、スイッチング素子、駆動回路および過電圧保護回路を有する。スイッチング素子は、駆動制御信号にもとづきスイッチングして負荷を作動する。駆動回路は、制御部から送信された駆動信号にもとづいて駆動制御信号を出力する駆動制御回路および過電圧保護回路を含む。過電圧保護回路は、過電圧検出回路、抵抗値選択回路およびクランプ回路を有する。過電圧検出回路は、駆動回路の電源端子に印加される電圧が過電圧の状態にあるか否かを検出する。抵抗値選択回路は、過電圧の状態に応じて複数の抵抗値のうちから所定の抵抗値を選択する。クランプ回路は、複数の抵抗値を有する抵抗器と、選択された所定の抵抗値にもとづいて流れる駆動電流によりオンして電源端子と接地端子との間に電流経路を形成して電源端子から電流を引き抜くトランジスタとを備えて電圧をクランプする。
【発明の効果】
【0008】
1側面によれば、過電圧に対する段階的な保護を行って回路素子の破壊を防止することが可能になる。
【図面の簡単な説明】
【0009】
過電圧保護回路の一例を説明するための図である。
参考例の過電圧保護回路の構成の一例を示す図である。
本実施の形態の過電圧保護回路の構成の一例を示す図である。
抵抗器の一例を説明するための図である。
過電圧保護回路における過電圧発生時の第1の動作の一例を説明するための図である。
過電圧保護回路における過電圧発生時の第2の動作の一例を説明するための図である。
過電圧発生時にクランプされる電圧の波形の一例を示す図である。
過電圧保護回路の第1の構成の一例を示す図である。
過電圧保護回路の第2の構成の一例を示す図である。
半導体システムの構成の一例を示す図である。
半導体装置内のドライブ回路の回路構成の一例を示す図である。
【発明を実施するための形態】
【0010】
以下、本実施の形態について図面を参照して説明する。なお、本明細書および図面において実質的に同一の構成を有する要素については、同一の符号を付することにより重複説明を省略する場合がある。
(【0011】以降は省略されています)
この特許をJ-PlatPat(特許庁公式サイト)で参照する
関連特許
富士電機株式会社
整流装置
1か月前
富士電機株式会社
冷却装置
1か月前
富士電機株式会社
冷却装置
1か月前
富士電機株式会社
溶接装置
3日前
富士電機株式会社
搬送機構
3日前
富士電機株式会社
冷却装置
6日前
富士電機株式会社
半導体装置
1か月前
富士電機株式会社
自動販売機
1か月前
富士電機株式会社
半導体装置
1か月前
富士電機株式会社
半導体装置
1か月前
富士電機株式会社
半導体装置
1か月前
富士電機株式会社
半導体装置
22日前
富士電機株式会社
半導体装置
21日前
富士電機株式会社
半導体装置
1か月前
富士電機株式会社
半導体装置
1か月前
富士電機株式会社
半導体装置
1か月前
富士電機株式会社
半導体装置
1か月前
富士電機株式会社
半導体装置
3日前
富士電機株式会社
エンコーダ
今日
富士電機株式会社
回路遮断器
今日
富士電機株式会社
ショーケース
1か月前
富士電機株式会社
分析システム
1か月前
富士電機株式会社
電力変換装置
1か月前
富士電機株式会社
冷却システム
22日前
富士電機株式会社
電力変換装置
1か月前
富士電機株式会社
硬貨処理装置
1か月前
富士電機株式会社
電力変換システム
3日前
富士電機株式会社
半導体パッケージ
23日前
富士電機株式会社
電力変換システム
1か月前
富士電機株式会社
半導体モジュール
1か月前
富士電機株式会社
半導体パッケージ
1か月前
富士電機株式会社
半導体モジュール
1か月前
富士電機株式会社
半導体モジュール
1か月前
富士電機株式会社
半導体モジュール
1か月前
富士電機株式会社
半導体モジュール
1か月前
富士電機株式会社
エレベータ制御装置
24日前
続きを見る
他の特許を見る