TOP
|
特許
|
意匠
|
商標
特許ウォッチ
Twitter
他の特許を見る
公開番号
2025119237
公報種別
公開特許公報(A)
公開日
2025-08-14
出願番号
2024014010
出願日
2024-02-01
発明の名称
整流装置
出願人
富士電機株式会社
代理人
個人
,
個人
主分類
H02M
7/06 20060101AFI20250806BHJP(電力の発電,変換,配電)
要約
【課題】タップ切換器の寿命が短くなる可能性を低減可能な整流装置の提供。
【解決手段】タップを切り換えるタップ切換器付きの第1変圧器と、前記第1変圧器の出力が入力される第2変圧器と、前記第2変圧器の出力電流が通る配線ブスバーと、前記配線ブスバーに接続されるダイオード整流器と、前記第2変圧器と前記ダイオード整流器との間に配置され、前記配線ブスバーが貫通する可飽和リアクトルと、前記可飽和リアクトルに巻かれる制御巻線に制御電流を供給する電源と、前記制御巻線に発生する電圧を検出する検出器と、前記電圧の検出値に応じて、前記タップを切り換える制御装置と、を備える、整流装置。
【選択図】図5
特許請求の範囲
【請求項1】
タップを切り換えるタップ切換器付きの第1変圧器と、
前記第1変圧器の出力が入力される第2変圧器と、
前記第2変圧器の出力電流が通る配線ブスバーと、
前記配線ブスバーに接続されるダイオード整流器と、
前記第2変圧器と前記ダイオード整流器との間に配置され、前記配線ブスバーが貫通する可飽和リアクトルと、
前記可飽和リアクトルに巻かれる制御巻線に制御電流を供給する電源と、
前記制御巻線に発生する電圧を検出する検出器と、
前記電圧の検出値に応じて、前記タップを切り換える制御装置と、を備える、整流装置。
続きを表示(約 240 文字)
【請求項2】
前記制御装置は、前記電圧の大小に応じて前記タップを切り換える、請求項1に記載の整流装置。
【請求項3】
前記検出器は、前記制御巻線が前記可飽和リアクトルに巻かれる前の第1検出点と前記制御巻線が前記可飽和リアクトルに巻かれた後の第2検出点との間の電圧を検出する、請求項1に記載の整流装置。
【請求項4】
前記電源は、前記制御巻線に正および負の前記制御電流を供給可能な電源である、請求項1から3のいずれか一項に記載の整流装置。
発明の詳細な説明
【技術分野】
【0001】
本開示は、整流装置に関する。
続きを表示(約 1,500 文字)
【背景技術】
【0002】
交流系統に接続されるタップ付き変圧器と、タップ付き変圧器の出力を整流するダイオード整流器と、ダイオード整流器の出力電流と所定の直流電流設定値とに基づき変化させるべき電圧幅を求める演算制御装置と、求められた電圧幅に基づきタップ付き変圧器のタップの切り換えを制御するタップ切換器制御装置と、を備えるシステムが知られている(例えば、特許文献1参照)。
【先行技術文献】
【特許文献】
【0003】
特開2001-177985号公報
【発明の概要】
【発明が解決しようとする課題】
【0004】
タップ付き変圧器のタップ切換回数が増加すると、タップ切換器の寿命が短くなる。
【0005】
本開示は、タップ切換器の寿命が短くなることを防止する整流装置を提供する。
【課題を解決するための手段】
【0006】
第1態様の整流装置は、
タップを切り換えるタップ切換器付きの第1変圧器と、
前記第1変圧器の出力が入力される第2変圧器と、
前記第2変圧器の出力電流が通る配線ブスバーと、
前記配線ブスバーに接続されるダイオード整流器と、
前記第2変圧器と前記ダイオード整流器との間に配置され、前記配線ブスバーが貫通する可飽和リアクトルと、
前記可飽和リアクトルに巻かれる制御巻線に制御電流を供給する電源と、
前記制御巻線に発生する電圧を検出する検出器と、
前記電圧の検出値に応じて、前記タップを切り換える制御装置と、を備える。
【発明の効果】
【0007】
本開示によれば、タップ切換器の寿命が短くなることを防止できる。
【図面の簡単な説明】
【0008】
第1比較形態に係る整流装置の一構成例を示す図である。
出力電流制御装置の詳細図である。
制御巻線に流れる制御電流とダイオード整流器の出力電圧との関係を例示する図である。
制御巻線に流れる制御電流とダイオード整流器の出力電圧の関係を示す特性カーブの移動を説明するための図である。
第1実施形態に係る整流装置の一構成例を示す図である。
制御巻線に流れる制御電流とダイオード整流器の出力電圧との関係を例示する図である。
【発明を実施するための形態】
【0009】
<第1比較形態に係る整流装置の構成>
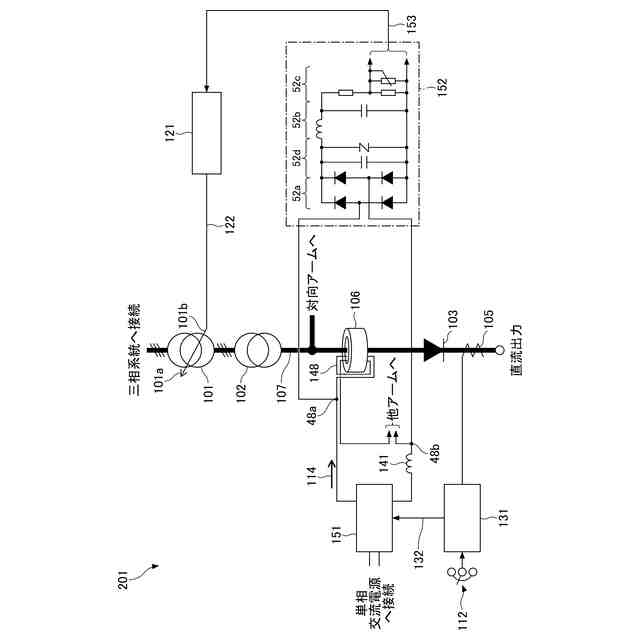
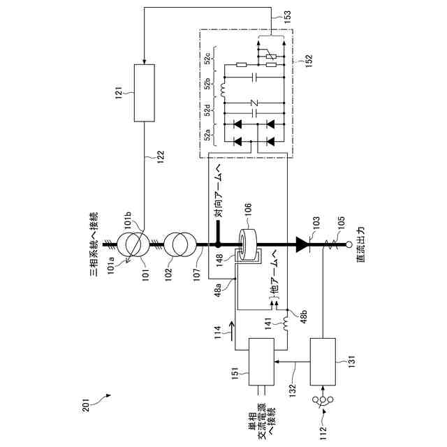
図1は、第1比較形態に係る整流装置の一構成例を示す図である。整流装置200は、三相系統に接続される電圧調整用変圧器101と、電圧調整用変圧器101の下流に接続される整流器用変圧器102と、整流器用変圧器102の下流に接続されるVCRシステム104と、VCRシステム104の出力部に接続されるダイオード整流器103と、を備える。VCRは、電圧調整用リアクトルの略語である。
【0010】
電圧調整用変圧器101は、タップを切り換えるタップ切換器付きの第1変圧器の一例である。電圧調整用変圧器101は、後述の切換信号122を受けてタップ101aを切り換えるタップ切換器101bを有する。整流器用変圧器102は、第1変圧器の出力が入力される第2変圧器の一例である。VCRシステム104は、整流器用変圧器102の出力電流が通る配線ブスバー107が貫通する可飽和リアクトル106を含む。可飽和リアクトル106は、整流器用変圧器102の出力部とダイオード整流器103の交流入力部との間に配置される。
(【0011】以降は省略されています)
この特許をJ-PlatPat(特許庁公式サイト)で参照する
関連特許
富士電機株式会社
整流装置
1か月前
富士電機株式会社
冷却装置
1か月前
富士電機株式会社
搬送機構
8日前
富士電機株式会社
冷却装置
11日前
富士電機株式会社
溶接装置
8日前
富士電機株式会社
冷却装置
1か月前
富士電機株式会社
半導体装置
1か月前
富士電機株式会社
半導体装置
1か月前
富士電機株式会社
半導体装置
1か月前
富士電機株式会社
半導体装置
1か月前
富士電機株式会社
半導体装置
1か月前
富士電機株式会社
自動販売機
1か月前
富士電機株式会社
電磁接触器
4日前
富士電機株式会社
半導体装置
1か月前
富士電機株式会社
半導体装置
27日前
富士電機株式会社
半導体装置
1か月前
富士電機株式会社
半導体装置
1か月前
富士電機株式会社
半導体装置
8日前
富士電機株式会社
半導体装置
26日前
富士電機株式会社
回路遮断器
5日前
富士電機株式会社
電磁接触器
4日前
富士電機株式会社
エンコーダ
5日前
富士電機株式会社
電磁接触器
4日前
富士電機株式会社
電磁接触器
4日前
富士電機株式会社
電磁接触器
4日前
富士電機株式会社
半導体装置
4日前
富士電機株式会社
ショーケース
1か月前
富士電機株式会社
硬貨処理装置
1か月前
富士電機株式会社
冷却システム
27日前
富士電機株式会社
分析システム
1か月前
富士電機株式会社
電力変換装置
1か月前
富士電機株式会社
半導体パッケージ
28日前
富士電機株式会社
チャンネルベース
4日前
富士電機株式会社
電力変換システム
1か月前
富士電機株式会社
半導体モジュール
1か月前
富士電機株式会社
半導体モジュール
1か月前
続きを見る
他の特許を見る