TOP
|
特許
|
意匠
|
商標
特許ウォッチ
Twitter
他の特許を見る
10個以上の画像は省略されています。
公開番号
2025138481
公報種別
公開特許公報(A)
公開日
2025-09-25
出願番号
2024037598
出願日
2024-03-11
発明の名称
電解装置及び電解方法
出願人
株式会社東芝
代理人
弁理士法人サクラ国際特許事務所
主分類
C25B
9/00 20210101AFI20250917BHJP(電気分解または電気泳動方法;そのための装置)
要約
【課題】還元生成物であるアンモニア等の水溶性ガス及びその水溶物である水溶性ガス生成物の回収効率及び製造効率を高めることを可能にした電解装置を提供する。
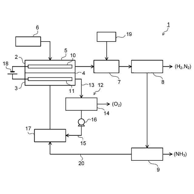
【解決手段】実施形態の電解装置1は、還元電極10が配置され、還元生成物として水溶性ガスを生成する第1反応槽2と、酸化電極11が配置される第2反応槽3と、隔膜4とを備える第1電解セル5と、第1反応槽2で生成された水溶性ガス及びその水溶物の少なくとも一方を、電解液の少なくとも一部の成分を含む液化回収剤と接触させ、水溶性ガスの液化物を生成する気液接触装置7と、水溶性ガスの液化物を含む気液混合物を、水溶性ガスの液化物を含む液体と気体とに分離する第1気液分離器8と、第1気液分離器からの液体を水溶性ガスの液化物と電解液成分とに分離する蒸留器9と、蒸留器9からの電解液成分を電解液の収容部に返送する配管とを具備する。
【選択図】図1
特許請求の範囲
【請求項1】
還元電極が配置され、被還元物が供給されると共に、還元生成物として水溶性ガスを生成する第1反応槽と、酸化電極が配置され、電解液が供給される第2反応槽と、前記第1反応槽と前記第2反応槽との間に設けられた隔膜とを備える第1電解セルと、
前記被還元物を前記第1反応槽に供給する被還元物供給部と、
前記電解液を前記第2反応槽に供給するように、前記電解液を前記第1電解セルの外部で循環させる循環配管と前記電解液の収容タンクとを備える電解液循環ユニットと、
前記第1反応槽で生成された前記水溶性ガス及びその水溶物の少なくとも一方が供給され、前記電解液の少なくとも一部の成分を含む液化回収剤を前記水溶性ガス及びその水溶物の少なくとも一方と接触させ、前記水溶性ガスの液化物を含む気液混合物を排出する気液接触装置と、
前記気液接触装置から排出される前記気液混合物が供給され、前記水溶性ガスの液化物を含む液体成分と気体成分とに分離する第1気液分離器と、
前記第1気液分離器から排出される前記液体成分を前記水溶性ガスの液化物と電解液成分とに分離する蒸留器と、
前記蒸留器から排出される前記電解液成分を前記電解液の収容部に返送する返送配管と
を具備する電解装置。
続きを表示(約 1,400 文字)
【請求項2】
前記被還元物は窒素であり、前記水溶性ガスはアンモニアであり、
前記液化回収剤は硫酸又は硫酸塩であり、
前記アンモニアは前記気液接触装置で硫酸アンモニウムとして液化される、請求項1に記載の電解装置。
【請求項3】
前記蒸留器で得られた留出物は、冷却及び圧縮の少なくとも一方を実施する装置により液化される、請求項1又は請求項2に記載の電解装置。
【請求項4】
前記電解液循環ユニットは、前記第2反応槽で生成された酸化生成物としてのガスを含む前記電解液が供給され、前記電解液と前記酸化生成物としてのガスとを分離する第2気液分離器を備える、請求項1又は請求項2に記載の電解装置。
【請求項5】
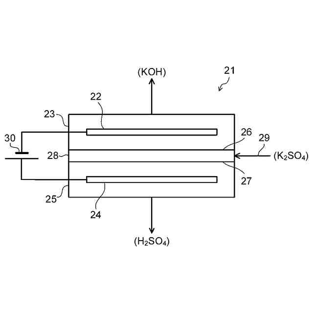
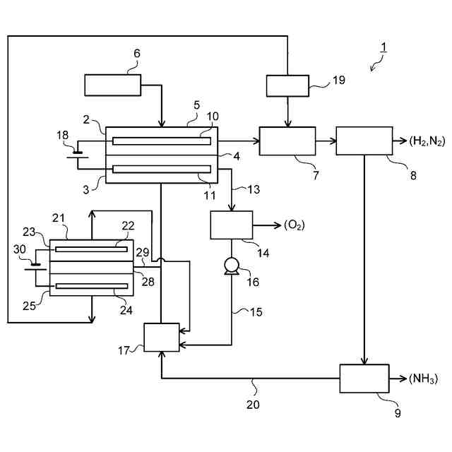
さらに、還元電極が配置される第1反応槽と、酸化電極が配置される第2反応槽と、前記第1反応槽と前記第2反応槽との間に設けられた隔膜とを備え、前記蒸留器で分離された前記電解液成分が供給されると共に、前記電解液成分のうちの塩基を含む部分を分離し、前記分離された塩基を含む部分を前記液化回収剤として前記気液接触装置に返送する、第2電解セルを具備する、請求項1に記載の電解装置。
【請求項6】
前記被還元物は窒素であり、前記水溶性ガスはアンモニアであり、
前記液化回収剤は硫酸又は硫酸塩であり、
前記アンモニアは前記気液接触装置で硫酸アンモニウムとして液化され、
前記第2電解セルで分離された前記塩基を含む部分は硫酸である、請求項5に記載の電解装置。
【請求項7】
還元電極が配置される第1反応槽と、酸化電極が配置される第2反応槽と、前記第1反応槽と前記第2反応槽との間に設けられた隔膜とを備える第1電解セルを用いて、前記第1反応槽に被還元物を供給する共に、前記第2反応槽に電解液を供給し、前記還元電極及び前記酸化電極に電力を供給することにより、前記被還元物を還元して還元生成物として水溶性ガスを生成する工程と、
前記第1反応槽で生成された前記水溶性ガス及びその水溶物の少なくとも一方と前記電解液の少なくとも一部の成分を含む液化回収剤とを接触させ、前記水溶性ガスの液化物を含む気液混合物を得る工程と、
前記気液混合物を、前記水溶性ガスの液化物を含む液体成分と気体成分とに分離する工程と、
前記水溶性ガスの液化物を含む液体成分を蒸留し、前記水溶性ガスの液化物と電解液成分とを分離する工程と、
前記液体成分から分離された前記電解液成分を前記第2反応槽に返送する工程と
を具備する電解方法。
【請求項8】
前記電解液を、前記第2反応槽から第2気液分離器及び前記電解液の収容タンクを介して、前記第1電解セルの外部に配置された循環配管により循環させる、請求項7に記載の電解方法。
【請求項9】
前記被還元物は窒素であり、前記水溶性ガスはアンモニアであり、
前記液化回収剤は硫酸又は硫酸塩であり、
前記アンモニアは前記液化回収剤により硫酸アンモニウムとして液化される、請求項7又は請求項8に記載の電解方法。
【請求項10】
前記蒸留による留出物を、冷却及び圧縮の少なくとも一方を実施して液化する、請求項7又は請求項8に記載の電解方法。
(【請求項11】以降は省略されています)
発明の詳細な説明
【技術分野】
【0001】
本発明の実施形態は、電解装置及び電解方法に関する。
続きを表示(約 2,600 文字)
【背景技術】
【0002】
アンモニアの生産量は、1年間のうち全世界で約1億4000万トンであり、その生産量は上昇を続けている。生産量の約80%は肥料の原料として利用され、主に尿素、硝酸、硝酸アンモニウム、硫酸アンモニウム等、他の窒素化合物に変換されている。一方、残りの20%は合成樹脂や繊維の製造に利用されている。世界的な人口増加と耕地面積の不足、新興国を中心とした食生活の高度化による食糧不足に対応するためにも、アンモニアの需要が増加している。さらに、アンモニアは、取り扱いの容易さ、高いエネルギー密度、炭素を含まずに利用した際に二酸化炭素を排出しないという特徴から、エネルギーキャリアとしての利用も注目されている。
【0003】
現在、アンモニアは100年ほど前に発明されたハーバー・ボッシュ法と呼ばれる手法により、石油、石炭、天然ガス等の化石燃料由来の水素ガスと窒素ガスから工業的に合成されている。この合成反応は、高温(400~650℃)、高圧(200~400気圧)の過酷な条件が必要となり、世界の全エネルギーの1.2%を消費することから、二酸化炭素の排出が多い。将来にわたり、持続可能な社会を形成するためにも、化石燃料への依存度の低い代替プロセスの開発が望まれている。
【0004】
このような点に対して、窒素(NH
3
)を電解して還元することによりアンモニア(NH
3
)を製造する電解方法及び電解装置において、常温常圧で窒素からアンモニアを生成する触媒の開発が進められている。例えば、触媒として、PNP(2,6-ビス(ジ‐tert‐ブチルフォスフィノメチル)ピリジン)配位子を有するモリブデンヨード錯体と、プロトン源としてのアルコール又は水と、還元剤としてのランタノイド系金属のハロゲン化物(II)、例えばヨウ化サマリウム(II)とを含む溶液を、常温の窒素ガスの存在下で撹拌することによって、触媒当たり最大4350当量のアンモニアが生成されたことが報告されている。また、触媒として、PNP配位子を有するモリブデンヨード錯体を用いると共に、プロトン源として、カソード槽に用いる溶液、又は電解質膜及びカソード槽に用いる溶液の双方を用いる方法が報告されている。
【0005】
上記した窒素(N
2
)の還元によりアンモニア(NH
3
)を製造する電解装置では、窒素を還元してアンモニアを生成する還元室(陰極室)において、電解生成物であるアンモニアの製造効率や回収効率が低いことが問題となっている。例えば、還元室(陰極室)で生成されたアンモニア(NH
3
)ガスは水溶性であるため、還元室から排出されるアンモニアは、その少なくとも一部が水溶物として電解液に溶解した状態で排出される。このため、還元室から排出されるアンモニア水溶物から効率よくアンモニアを回収し、アンモニアの回収効率及び製造効率を高めることが求められている。これはアンモニアの生成に限らず、電解生成物が水溶性ガスであり、水溶性ガス生成物を回収する場合に同様な課題が生じる。すなわち、窒素等の被還元物を還元して水溶性ガスを生成する電解装置において、水溶性ガス生成物の回収効率及び製造効率を高めることが求められている。
【先行技術文献】
【特許文献】
【0006】
特開平3-265513号公報
特開2018-153735号公報
特開2022-137607号公報
国際公開第2019/168093号
国際公開第2021/045206号
国際公開第2021/124616号
【発明の概要】
【発明が解決しようとする課題】
【0007】
本発明が解決しようとする課題は、還元生成物であるアンモニア等の水溶性ガス及びその水溶物である水溶性ガス生成物の回収効率及び製造効率を高めることを可能にした電解装置及び電解方法を提供することにある。
【課題を解決するための手段】
【0008】
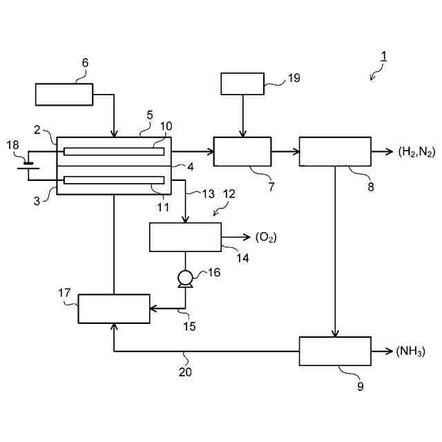
実施形態の電解装置は、還元電極が配置され、被還元物が供給されると共に、還元生成物として水溶性ガスを生成する第1反応槽と、酸化電極が配置され、電解液が供給される第2反応槽と、前記第1反応槽と前記第2反応槽との間に設けられた隔膜とを備える第1電解セルと、前記被還元物を前記第1反応槽に供給する被還元物供給部と、前記電解液を前記第2反応槽に供給するように、前記電解液を前記第1電解セルの外部で循環される循環配管と前記電解液の収容タンクとを備える電解液循環ユニットと、前記第1反応槽で生成された前記水溶性ガス及びその水溶物の少なくとも一方が供給され、前記電解液の少なくとも一部の成分を含む液化回収剤を前記水溶性ガス及びその水溶物の少なくとも一方と接触させ、前記水溶性ガスの液化物を含む気液混合物を排出する気液接触装置と、前記気液接触装置から排出される前記気液混合物が供給され、前記水溶性ガスの液化物を含む液体成分と気体成分とに分離する第1気液分離器と、前記第1気液分離器から排出される前記液体成分から前記水溶性ガスの液化物と電解液成分とを分離する蒸留器と、前記蒸留器から排出される前記電解液成分を前記電解液の収容部に返送する返送配管とを具備する。
【図面の簡単な説明】
【0009】
第1の実施形態の電解装置を示す図である。
第2の実施形態の電解装置を示す図である。
図2に示す電解装置における第2電解セルの第1の例を示す図である。
図2に示す電解装置における第2電解セルの第2の例を示す図である。
図2に示す電解装置における第2電解セルの第3の例を示す図である。
【発明を実施するための形態】
【0010】
以下、実施形態の電解装置及び電解方法について、図面を参照して説明する。以下に示す各実施形態において、実質的に同一の構成部位には同一の符号を付し、その説明を一部省略する場合がある。図面は模式的なものであり、厚さと平面寸法との関係、各部の厚さの比率等は現実のものとは異なる場合がある。
(【0011】以降は省略されています)
この特許をJ-PlatPat(特許庁公式サイト)で参照する
関連特許
株式会社東芝
センサ
1か月前
株式会社東芝
センサ
1か月前
株式会社東芝
モータ
1日前
株式会社東芝
固定子
1か月前
株式会社東芝
センサ
6日前
株式会社東芝
センサ
6日前
株式会社東芝
判定装置
3か月前
株式会社東芝
電子機器
3か月前
株式会社東芝
回路素子
1か月前
株式会社東芝
吸音装置
1日前
株式会社東芝
搬送装置
3か月前
株式会社東芝
配線治具
2か月前
株式会社東芝
ドア構造
1か月前
株式会社東芝
金型構造
6日前
株式会社東芝
回転電機
3か月前
株式会社東芝
燃料電池
2か月前
株式会社東芝
電子装置
今日
株式会社東芝
遮断装置
3か月前
株式会社東芝
制御装置
4か月前
株式会社東芝
立て看板
3か月前
株式会社東芝
粒子加速器
今日
株式会社東芝
半導体装置
3日前
株式会社東芝
半導体装置
3か月前
株式会社東芝
半導体装置
3日前
株式会社東芝
半導体装置
3日前
株式会社東芝
半導体装置
15日前
株式会社東芝
半導体装置
3日前
株式会社東芝
電動送風機
1か月前
株式会社東芝
ラック装置
1か月前
株式会社東芝
主幹制御器
2か月前
株式会社東芝
半導体装置
3日前
株式会社東芝
電磁流量計
2か月前
株式会社東芝
X線厚み計
2か月前
株式会社東芝
半導体装置
2か月前
株式会社東芝
半導体装置
3日前
株式会社東芝
半導体装置
3か月前
続きを見る
他の特許を見る