TOP
|
特許
|
意匠
|
商標
特許ウォッチ
Twitter
他の特許を見る
公開番号
2025139392
公報種別
公開特許公報(A)
公開日
2025-09-26
出願番号
2024038308
出願日
2024-03-12
発明の名称
ホルムアルデヒド及びポリアセタールの製造方法
出願人
旭化成株式会社
代理人
個人
,
個人
,
個人
主分類
C07C
45/29 20060101AFI20250918BHJP(有機化学)
要約
【課題】
タノールを使用してホルムアルデヒドを製造する際に、製造工程における触媒等への悪影響を抑えることができるホルムアルデヒドの製造方法を提供することを目的とする。
【解決手段】
上記課題を解決するべく、本発明は、メタノールを原料としてホルムアルデヒドを製造する方法であって、
前記メタノールが窒素酸化物を含み、イオンクロマトグラフによる分析で検出される前記メタノール中のNO
2
の濃度が、0.002質量ppm以上100質量ppm以下であることを特徴とする。
【選択図】図1
特許請求の範囲
【請求項1】
メタノールを原料としてホルムアルデヒドを製造する方法であって、
前記メタノールが窒素酸化物を含み、
イオンクロマトグラフによる分析で検出される前記メタノール中のNO
2
の濃度が、0.002質量ppm以上100質量ppm以下であることを特徴とする、ホルムアルデヒドの製造方法。
続きを表示(約 290 文字)
【請求項2】
前記ホルムアルデヒドが、触媒共存下で前記メタノールを酸化することにより製造されることを特徴とする、請求項1に記載の、ホルムアルデヒドの製造方法。
【請求項3】
工程(1):前記メタノールからメチラールを得る工程と、
工程(2):工程(1)で得られたメチラールからホルムアルデヒドを製造する工程と、
を含むことを特徴とする、請求項1に記載のホルムアルデヒドの製造方法。
【請求項4】
請求項1~3のいずれか1項に記載の製造方法によって得られたホルムアルデヒドを原料とすることを特徴とする、ポリアセタールの製造方法。
発明の詳細な説明
【技術分野】
【0001】
本発明はホルムアルデヒド及びポリアセタールの製造方法に関する。
続きを表示(約 1,700 文字)
【背景技術】
【0002】
ポリオキシメチレンは、自動車産業、電機産業、家電産業、医療産業等、幅広い分野で使用されている。ここで、ポリオキシメチレンは、ホルムアルデヒドから製造されている。
従来、ホルムアルデヒドの工業的製法としては、メタノールを、例えば銀などの触媒存在下で酸化する方法が知られている(特許文献1)。
また、メチラールをメタノール酸化触媒で酸化してホルムアルデヒドを製造する方法も提案されている(特許文献2)。
さらに、メタノールとホルムアルデヒドを反応させて得られるメチラールを酸化触媒の存在下に酸化してホルムアルデヒドを得る方法も開示されている(特許文献3)。
【先行技術文献】
【特許文献】
【0003】
特開昭58-85834号公報
米国特許第2467223号
特開平1-287051号公報
【発明の概要】
【発明が解決しようとする課題】
【0004】
ただし、メタノールからホルムアルデヒドを製造するための触媒は、上記のように金属又は金属成分を含有するものが多く、反応系中に存在する化合物、特に原料のメタノールに含まれる化合物(不純物)の影響を受けて活性低下を起こすことがあった。そして、触媒の活性低下が起こった場合、得られたホルムアルデヒドの純度や選択率や、転化率等が低下するおそれがある。
【0005】
そのため、本発明は、上記事情に鑑みてなされたものであり、メタノールを使用してホルムアルデヒドを製造する際、製造工程における触媒等に悪影響を及ぼさないホルムアルデヒドの製造方法を提供すること、該ホルムアルデヒドを用いたポリアセタールの製造方法を提供することを目的としている。
【課題を解決するための手段】
【0006】
本発明者らは、メタノールを原料としてホルムアルデヒドを製造する方法について、上記課題を解決するために検討を重ねた結果、原料のメタノール中の窒素酸化物に着目し、メタノール中のNO
2
の濃度(不純物濃度)を特定範囲とすることにより、上記課題を解決できることを見出し、本発明を完成するに至った。
【0007】
すなわち、本発明は以下の通りである。
[1]メタノールを原料としてホルムアルデヒドを製造する方法であって、
前記メタノールが窒素酸化物を含み、
イオンクロマトグラフによる分析で検出される前記メタノール中のNO
2
の濃度が、0.002質量ppm以上100質量ppm以下であることを特徴とする、ホルムアルデヒドの製造方法。
[2]前記ホルムアルデヒドが、触媒共存下で前記メタノールを酸化することにより製造されることを特徴とする、[1]に記載の、ホルムアルデヒドの製造方法。
[3]工程(1):前記メタノールからメチラールを得る工程と、
工程(2):工程(1)で得られたメチラールからホルムアルデヒドを製造する工程と、
を含むことを特徴とする、[1]又は[2]に記載のホルムアルデヒドの製造方法。
[4][1]~[3]のいずれかに記載の製造方法によって得られたホルムアルデヒドを原料とすることを特徴とする、ポリアセタールの製造方法。
【発明の効果】
【0008】
本発明によれば、メタノールを使用してホルムアルデヒドを製造する際に、製造工程における触媒等への悪影響を抑えることができ、好適にホルムアルデヒドを製造することができる。
【図面の簡単な説明】
【0009】
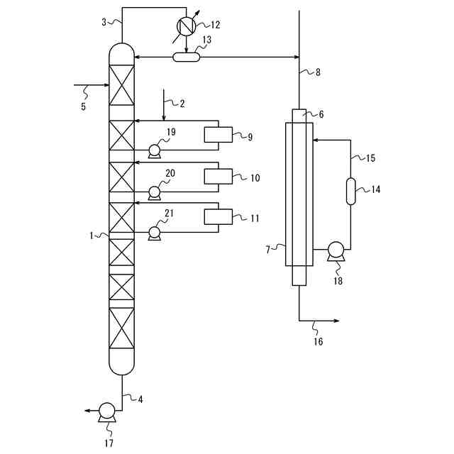
本実施形態のメチラールの酸化によるホルムアルデヒドの製造において使用する装置を模式的に示した図である。
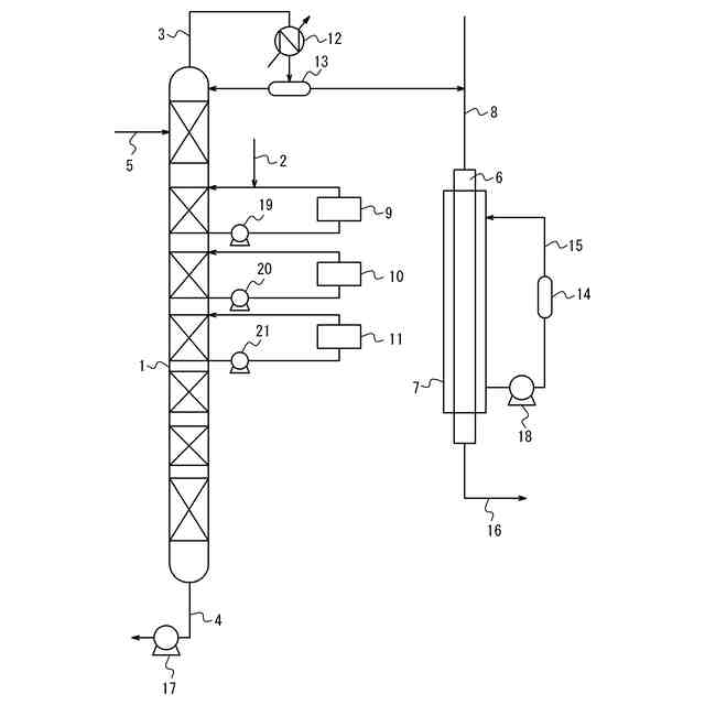
本実施形態の触媒共存下でのメタノール酸化によるホルムアルデヒドの製造において使用する装置を模式的に示した図である。
【発明を実施するための形態】
【0010】
以下、本発明を実施するための形態(以下、単に「本実施形態」という。)について詳細に説明する。
(【0011】以降は省略されています)
この特許をJ-PlatPat(特許庁公式サイト)で参照する
関連特許
旭化成株式会社
成形体
今日
旭化成株式会社
収納箱
1か月前
旭化成株式会社
成形体
今日
旭化成株式会社
検査装置
1日前
旭化成株式会社
ゴム組成物
28日前
旭化成株式会社
研磨パッド
1か月前
旭化成株式会社
青果物輸送方法
1か月前
旭化成株式会社
紫外線照射装置
8日前
旭化成株式会社
レーザダイオード
1か月前
旭化成株式会社
積層体の製造方法
1か月前
旭化成株式会社
積層体及び光学部材
4日前
旭化成株式会社
ポリアミドの製造方法
1か月前
旭化成株式会社
光照射成形体の製造方法
今日
旭化成株式会社
再生ABS系樹脂組成物
1か月前
旭化成株式会社
硬化性組成物及び合成皮革
2か月前
旭化成株式会社
ポリアセタール樹脂組成物
1か月前
旭化成株式会社
樹脂製偏光ビームスプリッタ
1か月前
旭化成株式会社
検査装置および検査システム
14日前
旭化成株式会社
硬化性組成物、及びその硬化物
28日前
旭化成株式会社
ポリエチレン樹脂及びフィルム
今日
旭化成株式会社
車両用シートとその振動低減方法
1か月前
旭化成株式会社
イソシアネート化合物の製造方法
1日前
旭化成株式会社
ホルムアルデヒドガスの製造方法
1か月前
旭化成株式会社
イソシアネート化合物の製造方法
1日前
旭化成株式会社
塗料組成物、及び樹脂膜の製造方法
1か月前
旭化成株式会社
水素製造システム及び水素製造方法
4日前
旭化成株式会社
生体電極体及び生体情報計測デバイス
今日
旭化成株式会社
解析装置、システムおよびプログラム
7日前
旭化成株式会社
設計支援プログラムおよび設計支援装置
1か月前
旭化成株式会社
CNSLを用いたフェノールの製造方法
1か月前
旭化成株式会社
ポリアセタール樹脂組成物及びその成形品
4日前
旭化成株式会社
予測システム、プログラム、及び予測方法
28日前
旭化成株式会社
ポリアセタール樹脂組成物及び医療器具部品
4日前
旭化成株式会社
セルロース微細繊維ウェットケークの梱包体
4日前
旭化成株式会社
フィルム、成形体、及びフィルムの貼替方法
14日前
旭化成株式会社
ポリアミド樹脂組成物、成形体および摺動部材
1か月前
続きを見る
他の特許を見る