TOP
|
特許
|
意匠
|
商標
特許ウォッチ
Twitter
他の特許を見る
公開番号
2025139508
公報種別
公開特許公報(A)
公開日
2025-09-26
出願番号
2024038490
出願日
2024-03-12
発明の名称
水素ガス供給システム
出願人
三菱自動車工業株式会社
代理人
SSIP弁理士法人
主分類
F17C
5/06 20060101AFI20250918BHJP(ガスまたは液体の貯蔵または分配)
要約
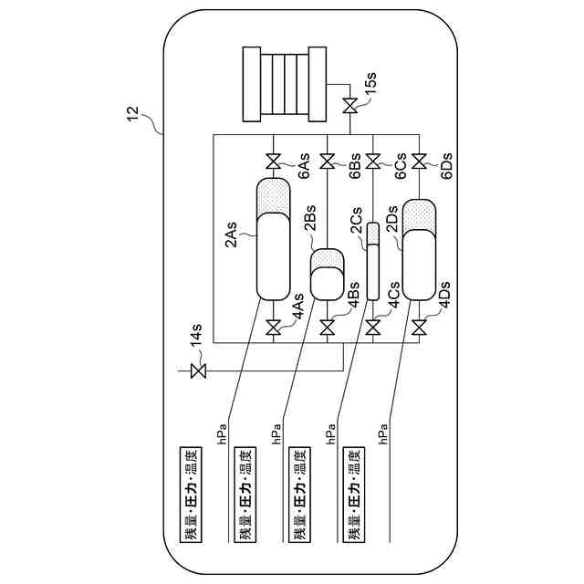
【課題】ユーザが、水素ガスを充填する水素タンク、又は水素ガスを放出する水素タンクを自由に選択することができる水素ガス供給システムを提供する。
【解決手段】水素ガス供給システムは、制御装置に電気的に接続され、水素タンクごとに、前記水素タンクの水素ガス充填量、前記水素タンクの内部圧力、及び前記水素タンクの内部温度を表示するモニタと、前記制御装置に電気的に接続され、前記水素ガスの充填時に前記水素ガスを充填する前記水素タンクを選択し、前記水素ガスの放出時に前記水素ガスを放出する前記水素タンクを選択する選択スイッチと、を備える。
【選択図】 図2
特許請求の範囲
【請求項1】
二以上の水素タンクと、
前記水素タンクごとに設けられた充填口同士を互いに接続する充填用配管と、
前記充填用配管に前記充填口ごとに設けられ、水素ガスの充填時に開放される充填バルブと、
前記水素タンクごとに設けられた放出口同士を互いに接続する放出用配管と、
前記放出用配管に前記放出口ごとに設けられ、前記水素ガスの放出時に開放される放出バルブと、
前記水素タンクごとに設けられ、前記水素タンクごとに前記水素タンクの内部圧力を計測する圧力センサと、
前記水素タンクごとに設けられ、前記水素タンクごとに前記水素タンクの内部温度を計測する温度センサと、
前記水素タンクの内部圧力、前記水素タンクの内部温度、及び前記水素タンクの容量に基づいて前記水素タンクごとに前記水素タンクの水素ガス充填量を算出するとともに、前記水素ガスの充填時に前記水素ガスの充填が選択された前記水素タンクの前記充填バルブを開放し、前記水素ガスの放出時に前記水素ガスの放出が選択された前記水素タンクの前記放出バルブを開放する制御装置と、
を備えた水素ガス供給システムであって、
前記制御装置に電気的に接続され、前記水素タンクごとに、前記水素ガス充填量、前記内部圧力、及び前記内部温度を表示するモニタと、
前記制御装置に電気的に接続され、前記水素ガスの充填時に前記水素ガスを充填する前記水素タンクを選択し、前記水素ガスの放出時に前記水素ガスを放出する前記水素タンクを選択する選択スイッチと、
を備えた水素ガス供給システム。
続きを表示(約 1,100 文字)
【請求項2】
前記制御装置は、前記選択スイッチから前記水素ガスを充填する前記水素タンクが二以上選択された場合に予め定められた充填ルールにしたがって前記水素ガスを充填する前記水素タンクを順番に選択し、前記選択スイッチから前記水素ガスを放出する前記水素タンクが二以上選択された場合に予め定められた放出ルールにしたがって前記水素ガスを放出する前記水素タンクを順番に選択する請求項1に記載の水素ガス供給システム。
【請求項3】
前記充填用配管が接続された充填用共通配管と、
前記充填用共通配管に設けられた充填用共通バルブと、
を備え、
前記選択スイッチは、前記二以上の水素タンクの前記水素ガスの圧力均等化時に前記水素ガスの圧力均等化を実行する少なくとも二以上の前記水素タンクを選択し、
前記制御装置は、前記二以上の水素タンクの前記水素ガスの圧力均等時に、前記充填用共通バルブを閉鎖するとともに、前記水素ガスの圧力均等化が選択された前記少なくとも二以上の前記水素タンクの前記充填バルブを開放する、請求項1又は2に記載の水素ガス供給システム。
【請求項4】
前記放出用配管に接続された放出用共通配管と、
前記放出用共通配管に設けられた放出用共通バルブと、
を備え、
前記選択スイッチは、前記二以上の水素タンクの前記水素ガスの圧力均等化時に前記水素ガスの圧力均等化を実行する少なくとも二以上の前記水素タンクを選択し、
前記制御装置は、前記二以上の水素タンクの前記水素ガスの圧力均等時に、前記放出用共通バルブを閉鎖するとともに、前記水素ガスの圧力均等化が選択された前記少なくとも二以上の前記水素タンクの前記放出バルブを開放する、請求項1又は2に記載の水素ガス供給システム。
【請求項5】
前記充填用配管が接続された充填用共通配管と、
前記充填用共通配管に設けられた充填用共通バルブと、
前記放出用配管に接続された放出用共通配管と、
前記充填用共通配管に設けられた放出用共通バルブと、
前記充填用配管と前記放出用配管とに接続された圧力均等化用配管と、
を備え、
前記選択スイッチは、前記二以上の水素タンクの前記水素ガスの圧力均等化時に前記水素ガスの圧力均等化を実行する少なくとも二以上の前記水素タンクを選択し、
前記制御装置は、前記二以上の水素タンクの前記水素ガスの圧力均等時に、前記充填用共通バルブと前記放出用共通バルブを閉鎖するとともに、前記水素ガスの圧力均等化が選択された前記少なくとも二以上の前記水素タンクの前記充填バルブ、又は前記放出バルブを開放する、請求項1又は2に記載の水素ガス供給システム。
発明の詳細な説明
【技術分野】
【0001】
本開示は、水素ガス供給システムに関する。
続きを表示(約 2,200 文字)
【背景技術】
【0002】
特許文献1には、水素ガス供給装置が開示されている。かかる水素ガス供給装置は、複数の水素タンクと、水素タンクごとに接続された充填バルブと、水素タンクごとに接続された放出バルブと、充填バルブ間に接続された充填配管と、放出バルブ間に接続された放出配管と、水素タンクごとの温度を検出する複数の温度センサと、水素タンクごとの圧力を検出する複数の圧力センサと、これら温度センサ及び圧力センサの検出結果に基づいて、充填バルブ及び放出バルブを制御する制御ユニットと、を備えている。
【先行技術文献】
【特許文献】
【0003】
特開2004-84808号公報
【発明の概要】
【発明が解決しようとする課題】
【0004】
ところで、水素タンクごとに容量が異なる場合には、水素ガスの充填量にムラが発生しやすくなり、水素ガスの充填速度を制限する必要が生じる。一方、水素ガスの消費予定がわかっている場合には、複数の水素タンクの全てに水素ガスを充填する必要がなく、その消費予定に合わせて水素タンクを選んで水素ガスを充填するほうが効率的である。
【0005】
しかしながら、特許文献1に開示された水素ガス供給装置では、制御ユニットは、温度センサ及び圧力センサの検出結果に基づいて、充填バルブ及び放出バルブを制御するので、ユーザは、水素ガスを充填する水素タンクや水素ガスを放出する水素タンクを自由に選択することはできない。
【0006】
上述の事情に鑑みて、本発明の少なくとも一実施形態は、ユーザが、水素ガスを充填する水素タンク、又は水素ガスを放出する水素タンクを自由に選択することができる水素ガス供給システムを提供することを課題とする。
【課題を解決するための手段】
【0007】
(1)本発明の少なくとも一実施形態に係る水素ガス供給システムは、二以上の水素タンクと、前記水素タンクごとに設けられた充填口同士を互いに接続する充填用配管と、前記充填用配管に前記充填口ごとに設けられ、水素ガスの充填時に開放される充填バルブと、前記水素タンクごとに設けられた放出口同士を互いに接続する放出用配管と、前記放出用配管に前記放出口ごとに設けられ、前記水素ガスの放出時に開放される放出バルブと、前記水素タンクごとに設けられ、前記水素タンクごとに前記水素タンクの内部圧力を計測する圧力センサと、前記水素タンクごとに設けられ、前記水素タンクごとに前記水素タンクの内部温度を計測する温度センサと、前記水素タンクの内部圧力、前記水素タンクの内部温度、及び前記水素タンクの容量に基づいて前記水素タンクごとに前記水素タンクの水素ガス充填量を算出するとともに、前記水素ガスの充填時に前記水素ガスの充填が選択された前記水素タンクの前記充填バルブを開放し、前記水素ガスの放出時に前記水素ガスの放出が選択された前記水素タンクの前記放出バルブを開放する制御装置と、を備えた水素ガス供給システムであって、前記制御装置に電気的に接続され、前記水素タンクごとに、前記水素ガス充填量、前記内部圧力、及び前記内部温度を表示するモニタと、前記制御装置に電気的に接続され、前記水素ガスの充填時に前記水素ガスを充填する前記水素タンクを選択し、前記水素ガスの放出時に前記水素ガスを放出する前記水素タンクを選択する選択スイッチと、を備える。尚、前記充填口は、前記放出口を兼ねるとともに、前記充填用配管は、前記放出口を兼ね、前記充填バルブは、前記放出バルブを兼ねてもよい。
【0008】
上記(1)の構成によれば、水素タンクの水素ガス充填量(水素ガス残量)、水素タンクの内部圧力、及び水素タンクの内部温度が水素タンクごとにモニタに表示され、選択スイッチから水素ガスを充填する水素タンク、又は水素ガスを放出する水素タンクを選択することができる。これにより、ユーザは、水素タンクの水素ガス残量、水素タンクの内部圧力、及び水素タンクの内部温度を、水素タンクごとに確認し、水素ガスを充填する水素タンク、又は水素ガスを放出する水素タンクを自由に選択することができる。
【0009】
(2)幾つかの実施形態では、上記(1)の構成において、前記制御装置は、前記選択スイッチから前記水素ガスを充填する前記水素タンクが二以上選択された場合に予め定められた充填ルールにしたがって前記水素ガスを充填する前記水素タンクを順番に選択し、前記選択スイッチから前記水素ガスを放出する前記水素タンクが二以上選択された場合に予め定められた放出ルールにしたがって前記水素ガスを放出する前記水素タンクを順番に選択する。
【0010】
上記(2)の構成によれば、選択スイッチから水素ガスを充填する水素タンクが二以上選択された場合に予め定められた充填ルールにしたがって水素ガスを充填する水素タンクが順番に選択され、選択スイッチから水素ガスを放出する水素タンクが二以上選択された場合に予め定められた放出ルールにしたがって水素ガスを放出する水素タンクが順番に選択される。これにより、ユーザは、選択スイッチから水素ガスを充填する水素タンクを二以上選択することができ、選択スイッチから水素ガスを放出する水素タンクを二以上選択することができる。
(【0011】以降は省略されています)
この特許をJ-PlatPat(特許庁公式サイト)で参照する
関連特許
株式会社石井鐵工所
低温タンクの揚液装置
6か月前
株式会社石井鐵工所
低温タンクの揚液装置
3か月前
川崎重工業株式会社
竪型タンク
4か月前
川崎重工業株式会社
極低温流体用配管設備
7日前
トヨタ自動車株式会社
水素タンク
3か月前
トヨタ自動車株式会社
水素充填装置
5か月前
株式会社タツノ
充填ノズル
1か月前
岩谷産業株式会社
燃料ガス充填設備
16日前
株式会社タツノ
充填ノズル
26日前
帝人株式会社
繊維補強圧力容器及びその製造方法
2か月前
豊田合成株式会社
圧力容器
6か月前
川崎重工業株式会社
低温流体の移送システム
5か月前
株式会社神戸製鋼所
水素吸蔵合金容器
2か月前
トヨタ自動車株式会社
水素消費システム
3か月前
トヨタ自動車株式会社
水素消費システム
4か月前
トヨタ自動車株式会社
水素タンクシステム
4か月前
オリオン機械株式会社
燃料供給装置および発電システム
6か月前
トヨタ自動車株式会社
カートリッジタンク
5か月前
オリオン機械株式会社
燃料供給装置および発電システム
4か月前
JFEエンジニアリング株式会社
エネルギー貯蔵システム
2か月前
JFEエンジニアリング株式会社
エネルギー貯蔵システム
4か月前
JFEエンジニアリング株式会社
エネルギー貯蔵システム
2か月前
JFEエンジニアリング株式会社
エネルギー貯蔵システム
2か月前
JFEエンジニアリング株式会社
エネルギー貯蔵システム
3か月前
鹿島建設株式会社
水素貯蔵システム
3か月前
トヨタ自動車株式会社
水素タンクの支持構造
6か月前
株式会社 商船三井
貨物タンク
3か月前
トヨタ自動車株式会社
ガスタンク
5日前
三浦工業株式会社
水素貯蔵供給装置
1日前
JFEエンジニアリング株式会社
液化二酸化炭素冷却システム
26日前
三菱重工業株式会社
ポンプシステム
5日前
三菱自動車工業株式会社
水素ガス供給システム
19日前
トヨタ自動車株式会社
ガス利用装置
1か月前
トヨタ自動車株式会社
水素貯蔵装置
13日前
川崎重工業株式会社
液化ガス導入システム
1か月前
トヨタ自動車株式会社
ガス供給装置
1か月前
続きを見る
他の特許を見る