TOP
|
特許
|
意匠
|
商標
特許ウォッチ
Twitter
他の特許を見る
公開番号
2025140499
公報種別
公開特許公報(A)
公開日
2025-09-29
出願番号
2024039935
出願日
2024-03-14
発明の名称
除去装置、除去装置の制御装置および除去方法
出願人
三菱重工業株式会社
代理人
弁理士法人酒井国際特許事務所
主分類
B01D
53/14 20060101AFI20250919BHJP(物理的または化学的方法または装置一般)
要約
【課題】除去対象物の処理状況の変化に柔軟に対応する。
【解決手段】除去装置は、除去対象物を受け入れるタンクと、タンクに接続され、液体を流通させる複数の配管と、複数の配管同士を接続する接続管と、を含む流路と、複数の配管のそれぞれに配置され、液体中に気泡を発生させて処理液を生成するファインバブル発生装置と、それぞれのファインバブル発生装置をタンクに対して直列接続または並列接続となるように流路の接続切り替えを行う流路切替部と、を備える。
【選択図】図2
特許請求の範囲
【請求項1】
除去対象物を受け入れるタンクと、
前記タンクに接続され、液体を流通させる複数の配管と、前記複数の配管同士を接続する接続管と、を含む流路と、
前記複数の配管のそれぞれに配置され、前記液体中に気泡を発生させて処理液を生成するファインバブル発生装置と、
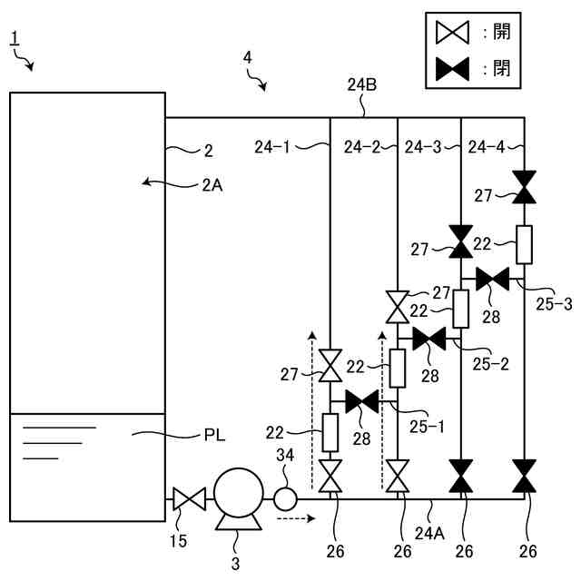
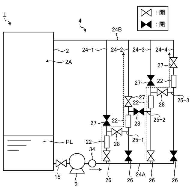
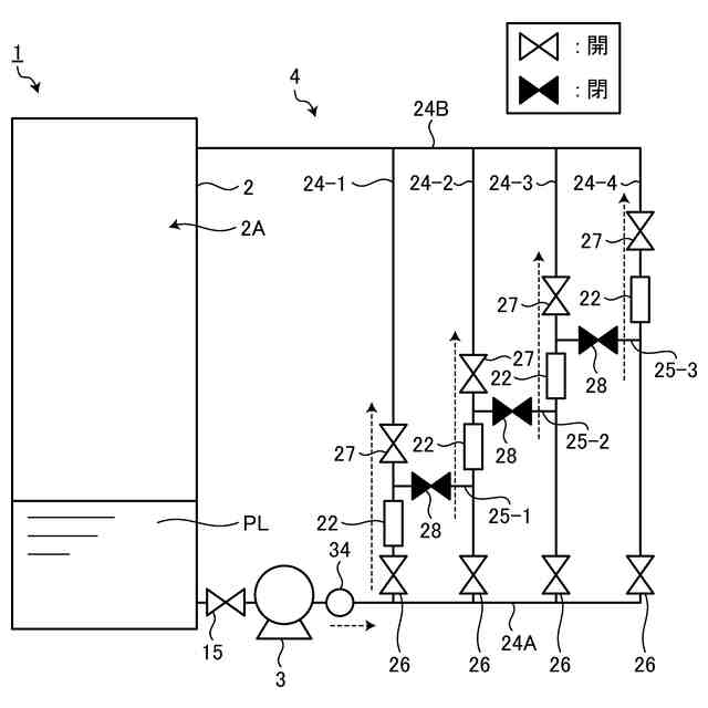
それぞれの前記ファインバブル発生装置を前記タンクに対して直列接続または並列接続となるように前記流路の接続切り替えを行う流路切替部と、を備える、
除去装置。
続きを表示(約 1,200 文字)
【請求項2】
前記接続管は、前記複数の配管のうち、一の配管における前記ファインバブル発生装置の下流と、他の配管における前記ファインバブル発生装置の上流とを接続し、
前記流路切替部は、前記複数の配管及び前記接続管の開閉を切り替える複数のバルブを含む、
請求項1に記載の除去装置。
【請求項3】
前記複数のバルブは、前記ファインバブル発生装置の上流に配置される第1バルブと、前記ファインバブル発生装置の下流に配置される第2バルブと、前記接続管に配置される接続管バルブと、を含む、
請求項2に記載の除去装置。
【請求項4】
前記複数の配管の数は、4以上であり、
前記流路切替部は、
液体が2以上の前記ファインバブル発生装置を通る1つの経路を前記タンクに対して接続する直列モードと、
液体が1つの前記ファインバブル発生装置を通る経路を、前記タンクに対して並列に複数接続する並列モードと、
液体が2以上の前記ファインバブル発生装置を通る経路を、前記タンクに対して並列に複数接続する混合モードと、
に接続切り替え可能である、
請求項1に記載の除去装置。
【請求項5】
前記ファインバブル発生装置は、直径100マイクロメートル以下の気泡を発生する、
請求項1に記載の除去装置。
【請求項6】
前記タンクは、前記除去対象物としてアンモニアを含む塩基性ガスを受け入れ、
前記ファインバブル発生装置は、前記配管を通る液体中に二酸化炭素の気泡を発生させて前記処理液を生成する、
請求項1に記載の除去装置。
【請求項7】
請求項1に記載の除去装置を制御する制御装置であって、
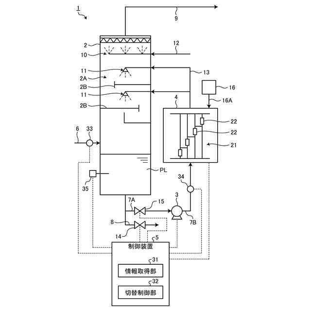
前記除去装置における除去対象物の除去処理の状況を取得する情報取得部と、
前記除去装置における除去対象物の除去処理の状況に基づいて、前記除去装置の流路切替部を制御する切替制御部と、を備える、
除去装置の制御装置。
【請求項8】
前記除去対象物の除去処理の状況は、前記タンクに対する前記除去対象物の流量と、前記流路を流れる流体の流量と、前記タンクに供給された前記除去対象物の濃度と、の少なくともいずれかの情報を含む、
請求項7に記載の除去装置の制御装置。
【請求項9】
前記切替制御部は、前記タンクに対する前記除去対象物の流量が閾値を上回ることに基づいて、前記ファインバブル発生装置を並列接続とするように前記流路切替部を制御する、
請求項8に記載の除去装置の制御装置。
【請求項10】
前記切替制御部は、前記流路を流れる流体の流量が閾値を下回ることに基づいて、前記ファインバブル発生装置を並列接続とするように前記流路切替部を制御する、
請求項8に記載の除去装置の制御装置。
(【請求項11】以降は省略されています)
発明の詳細な説明
【技術分野】
【0001】
本発明は、除去装置、除去装置の制御装置および除去方法に関するものである。
続きを表示(約 1,400 文字)
【背景技術】
【0002】
プラント等の排出元から発生する排出物から除去対象物を取り除く除去装置が知られている。除去装置において、ファインバブル発生装置を用いてファインバブルを含有する処理液を生成し、処理液による除去対象物の処理効率を向上させる技術がある。特許文献1及び特許文献2は、ファインバブル発生装置を開示する。
【0003】
特許文献3では、肥料製造プラントで発生する塩基性ガスからアンモニアを除去する湿式アンモニア洗浄装置において、複数のファインバブル発生装置を直列接続して、二酸化炭素のファインバブルを含む処理液を製造し、製造した処理液によりアンモニアを除去する技術を開示する。
【先行技術文献】
【特許文献】
【0004】
特開2017-217585号公報
特開2017-94300号公報
国際公開第2022/049769号
【発明の概要】
【発明が解決しようとする課題】
【0005】
除去装置の稼働中には、除去対象物の排出量の変動や、除去装置の作動状態の変動、意図しないトラブルの発生などの様々な状況の変化が発生する。状況の変化に柔軟に対応できるようにすることが望まれる。
【0006】
本開示は、上述した課題を解決するものであり、除去対象物の処理状況の変化に柔軟に対応可能な除去装置、除去装置の制御装置および除去方法を提供することを目的とする。
【課題を解決するための手段】
【0007】
本開示に係る除去装置は、除去対象物を受け入れるタンクと、前記タンクに接続され、液体を流通させる複数の配管と、前記複数の配管同士を接続する接続管と、を含む流路と、前記複数の配管のそれぞれに配置され、前記液体中に気泡を発生させて処理液を生成するファインバブル発生装置と、それぞれの前記ファインバブル発生装置を前記タンクに対して直列接続または並列接続となるように前記流路の接続切り替えを行う流路切替部と、を備える。
【0008】
本開示に係る除去装置の制御装置は、本開示に係る除去装置を制御する制御装置であって、前記除去装置における除去対象物の除去処理の状況を取得する情報取得部と、前記除去装置における除去対象物の除去処理の状況に基づいて、前記除去装置の流路切替部を制御する切替制御部と、を備える。
【0009】
本開示に係る除去方法は、タンクへ供給される除去対象物を、気泡を含んだ処理液によって除去する除去方法であって、前記タンクへの前記除去対象物の受け入れるステップと、前記タンクに接続する流路に液体を流通させるステップと、前記流路に配置された複数のファインバブル発生装置の少なくとも一部により前記液体中に気泡を発生させて処理液を生成するステップと、前記除去対象物の除去処理の状況に基づいて、前記複数のファインバブル発生装置の少なくとも一部を前記タンクに対して直列接続または並列接続となるように前記流路の接続切り替えを行うステップと、を備える。
【発明の効果】
【0010】
本開示によれば、除去対象物の処理状況の変化に柔軟に対応できる。
【図面の簡単な説明】
(【0011】以降は省略されています)
この特許をJ-PlatPat(特許庁公式サイト)で参照する
関連特許
個人
海水淡水化装置
1か月前
東レ株式会社
複合半透膜
1か月前
ユニチカ株式会社
複合中空糸膜
3日前
東レ株式会社
中空糸膜モジュール
2日前
日本ソリッド株式会社
屋外沈殿池
1か月前
三洋化成工業株式会社
水処理薬剤
1か月前
株式会社ニクニ
液体処理装置
16日前
東ソー株式会社
二酸化炭素分離回収液
1か月前
株式会社大善
濃縮脱水機
26日前
日本化薬株式会社
メタノール改質触媒
17日前
三機工業株式会社
ろ過装置
1か月前
株式会社フクハラ
圧縮空気圧回路
1か月前
テルモ株式会社
ろ過デバイス
27日前
株式会社カネカ
濃縮システム
1か月前
株式会社カネカ
製造システム
1か月前
株式会社MRT
微細バブル発生装置
6日前
日本ソリッド株式会社
水中懸濁物質付着素材
25日前
東レ株式会社
有価物の分離方法及び分離装置
1か月前
株式会社切川物産
撹拌混合装置
1か月前
株式会社Tornada
気泡発生装置
1か月前
トヨタ自動車株式会社
CO2回収装置
1か月前
個人
攪拌装置
6日前
株式会社笹山工業所
濁水処理システム
6日前
東京理化器械株式会社
クリップ
10日前
ノリタケ株式会社
ガス吸収シート
17日前
ヤマシンフィルタ株式会社
フィルタ装置
24日前
東ソー株式会社
二酸化炭素分離用アミン組成物
1か月前
ヤマシンフィルタ株式会社
フィルタ装置
4日前
ダイハツ工業株式会社
二酸化炭素分解装置
25日前
本田技研工業株式会社
ガス回収装置
1か月前
浙江漢信科技有限公司
攪拌装置
1か月前
株式会社福島県南環境衛生センター
処理装置
1か月前
株式会社キャタラー
カーボン担体材料
1か月前
杉山重工株式会社
回転円筒型反応装置
6日前
株式会社神戸製鋼所
混合装置
1か月前
中外炉工業株式会社
ガス発生装置及び窒化装置
26日前
続きを見る
他の特許を見る