TOP
|
特許
|
意匠
|
商標
特許ウォッチ
Twitter
他の特許を見る
公開番号
2025140892
公報種別
公開特許公報(A)
公開日
2025-09-29
出願番号
2024040518
出願日
2024-03-14
発明の名称
洗濯機
出願人
青島海爾洗衣机有限公司
,
QINGDAO HAIER WASHING MACHINE CO.,LTD.
,
アクア株式会社
代理人
個人
,
個人
主分類
D06F
33/54 20200101AFI20250919BHJP(繊維または類似のものの処理;洗濯;他に分類されない可とう性材料)
要約
【課題】外槽に配置された温度センサを用いて水位検出部の異常を良好に検出でき得る洗濯機を提供する。
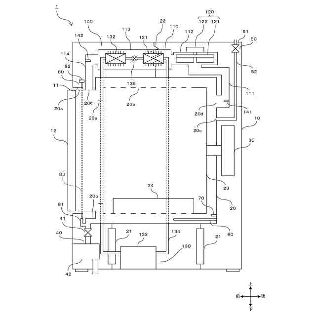
【解決手段】ドラム式洗濯乾燥機1は、外槽20内に水を供給する給水部50と、外槽20内の水位を検出する水位検出部80と、外槽20に配置され、外槽20内に溜められた水の温度を検出可能な槽温度センサ70と、制御部と、を備える。制御部は、異常判定処理において、給水部による給水が開始される前に槽温度センサ70が検出した温度を、給水開始前温度として保持し、給水部50による給水が開始された後において、水位検出部80により外槽20内の水位が槽温度センサ70の高さ位置に到達したことを検出する前に槽温度センサ70が検出した温度と給水開始前温度との温度差が第1閾値を超えていることに基づいて、水位検出部80に異常が生じていると判定する。
【選択図】図1
特許請求の範囲
【請求項1】
筐体内に配置され、水が溜められる外槽と、
前記外槽内に配置され、洗濯物が収容される内槽と、
前記外槽内に水を供給する給水部と、
前記外槽内の水位を検出する水位検出部と、
前記外槽に配置され、前記外槽内に溜められた水の温度を検出可能な第1温度センサと、
前記給水部により前記外槽内に給水を行う給水工程において、前記水位検出部に異常が生じているか否かの判定を行う異常判定処理を実行する制御部と、を備え、
前記制御部は、前記異常判定処理において、
前記給水部による給水が開始される前に前記第1温度センサが検出した温度を、給水開始前温度として保持し、
前記給水部による給水が開始された後において、前記水位検出部により前記外槽内の水位が前記第1温度センサの高さ位置に到達したことを検出する前に前記第1温度センサが検出した温度と前記給水開始前温度との温度差が第1閾値を超えていることに基づいて、前記水位検出部に異常が生じていると判定する、
ことを特徴とする洗濯機。
続きを表示(約 940 文字)
【請求項2】
請求項1に記載の洗濯機において、
前記制御部は、前記給水部による給水が開始されてから所定の開始待ち時間が経過した場合に、前記外槽内の水位が前記第1温度センサの高さ位置に到達したことを前記水位検出部により検出するまで、前記第1温度センサが検出した温度と前記給水開始前温度との温度差が前記第1閾値を超えているか否かの判定を定期的に行う、
ことを特徴とする洗濯機。
【請求項3】
請求項1または2に記載の洗濯機において、
前記外槽内に溜められた水の温度を検出できない位置において空気の温度を検出する第2温度センサを、さらに備え、
前記制御部は、前記異常判定処理において、前記第1温度センサが検出した温度と前記給水開始前温度との温度差が前記第1閾値を超えており、且つ、前記第1温度センサが検出した温度と前記第2温度センサが検出した温度との温度差が第2閾値を超えていることに基づいて、前記水位検出部に異常が生じていると判定する、
ことを特徴とする洗濯機。
【請求項4】
請求項3に記載の洗濯機において、
前記制御部は、前記給水部による給水が開始される前に、前記第1温度センサが検出した温度および前記第2温度センサが検出した温度を取得し、前記第1温度センサの検出温度と前記第2温度センサの検出温度との温度差が第3閾値よりも小さい場合に、前記給水工程において前記異常判定処理を実行する、
ことを特徴とする洗濯機。
【請求項5】
請求項3に記載の洗濯機において、
前記外槽に接続される循環路と、
前記外槽と前記循環路との間で空気を循環させる送風器と、
前記循環路内を流れる空気を加熱する加熱器と、をさらに備え、
前記制御部は、前記送風器および前記加熱器を動作させることにより前記内槽内の洗濯物を乾燥する乾燥工程を実行し、
前記第2温度センサは、前記循環路内に配置され、前記乾燥工程において、前記制御部による洗濯物が乾燥したか否かの判定に用いるために前記循環路内を流れる空気の温度を検出する、
ことを特徴とする洗濯機。
発明の詳細な説明
【技術分野】
【0001】
本発明は、洗濯機に関する。洗濯機は、洗濯物の洗濯を行う機能のみを備えていてもよく、洗濯の機能に加えて洗濯物の乾燥を行う機能を備えていてもよい。乾燥機能を有する洗濯機は、洗濯乾燥機と称され得る。
続きを表示(約 1,900 文字)
【背景技術】
【0002】
従来、洗濯機では、外槽内の水位が水位検出部により検出される。水位検出部は、たとえば、外槽の底部に接続されたエアートラップと、当該エアートラップにホースを介して接続される水位センサとを、含む。水位センサは、エアートラップ内の空気圧を検出することにより、外槽内の水位を検出し、検出水位に相当する水位信号を出力する。水位検出部に、水センサの故障やホースの破れなどの異常が生じた場合には、外槽内の水位が検出できなくなる。
【0003】
以下の特許文献1には、外槽の内底部に設けられて外槽内の洗濯水を加熱するヒータと、外槽内の水位を検知する水位検知手段と、外槽内の温度を検知する温度検知手段と、洗い、すすぎ、脱水の一連の行程を逐次制御する制御手段とを備え、制御手段が、給水工程において、水位検知手段が所定時間内に外槽内の水位が所定水位に達したことを検知しない場合に、ヒータを所定時間動作させ、温度検知手段にて検知したヒータの動作前と動作後の温度差が所定温度以上であれば、給水を停止して表示手段にて給水異常を報知するとともに、温度差が所定温度以下であれば、給水を停止して表示手段にて水位検知手段の異常を報知するような構成を有する洗濯機が記載されている。
【先行技術文献】
【特許文献】
【0004】
特開2017-93536公報
【発明の概要】
【発明が解決しようとする課題】
【0005】
上記の洗濯機では、ヒータを動作させることによる消費電力の増加が懸念される。また、温度差が所定温度以上ある場合は、外槽内に水が溜まっていないためにヒータの温度が上がる現象が生じており、ヒータの空焚きにより外槽等に加わる熱の影響が懸念される。さらに、ヒータを備えていない洗濯機では、上記の洗濯機のような水位検出手段の異常検出を行うことができない。
【0006】
本発明は、かかる課題に鑑みてなされたものであり、外槽に配置された温度センサを用いて水位検出部の異常を良好に検出でき得る洗濯機を提供することを目的とする。
【課題を解決するための手段】
【0007】
本発明の主たる態様に係る洗濯機は、筐体内に配置され、水が溜められる外槽と、前記外槽内に配置され、洗濯物が収容される内槽と、前記外槽内に水を供給する給水部と、前記外槽内の水位を検出する水位検出部と、前記外槽に配置され、前記外槽内に溜められた水の温度を検出可能な第1温度センサと、前記給水部により前記外槽内に給水を行う給水工程において、前記水位検出部に異常が生じているか否かの判定を行う異常判定処理を実行する制御部と、を備える。ここで、前記制御部は、前記異常判定処理において、前記給水部による給水が開始される前に前記第1温度センサが検出した温度を、給水開始前温度として保持し、前記給水部による給水が開始された後において、前記水位検出部により前記外槽内の水位が前記第1温度センサの高さ位置に到達したことを検出する前に前記第1温度センサが検出した温度と前記給水開始前温度との温度差が第1閾値を超えていることに基づいて、前記水位検出部に異常が生じていると判定する。
【0008】
本態様に係る洗濯機によれば、水位検出部により外槽内の水位が第1温度センサの高さ位置に到達していると検出されていないにも拘わらず、第1温度センサが水の温度を検出することにより、第1温度センサの検出温度と給水開始前温度との温度差が第1閾値を超える状態となった場合に、水位検出部に異常が生じていると判定される。これにより、外槽に配置された第1温度センサを用いて水位検出部の異常を良好に検出することが可能となる。
【0009】
本態様に係る洗濯機において、前記制御部は、前記給水部による給水が開始されてから所定の開始待ち時間が経過した場合に、前記外槽内の水位が前記第1温度センサの高さ位置に到達したことを前記水位検出部により検出するまで、前記第1温度センサが検出した温度と前記給水開始前温度との温度差が前記第1閾値を超えているか否かの判定を定期的に行うような構成とされ得る。
【0010】
上記の構成によれば、外槽内の水位が、ある程度、第1温度センサの高さ位置まで近づいた状態にならないうちは、第1温度センサの検出温度と給水開始前温度との温度差が第1閾値を超えているか否かの判定が行われないようにできるので、誤って水位検出部の異常と判定されることのリスクを低減できる。
(【0011】以降は省略されています)
この特許をJ-PlatPat(特許庁公式サイト)で参照する
関連特許
青島海爾洗衣机有限公司
洗濯機
10か月前
青島海爾洗衣机有限公司
洗濯機
11か月前
青島海爾洗衣机有限公司
洗濯機
11か月前
青島海爾洗衣机有限公司
洗濯機
8か月前
青島海爾洗衣机有限公司
洗濯機
8か月前
青島海爾洗衣机有限公司
洗濯機
9か月前
青島海爾洗衣机有限公司
洗濯機
3か月前
青島海爾洗衣机有限公司
洗濯機
9か月前
青島海爾洗衣机有限公司
洗濯機
10か月前
青島海爾洗衣机有限公司
洗濯機
1か月前
青島海爾洗衣机有限公司
洗濯機
1か月前
青島海爾洗衣机有限公司
洗濯機
22日前
青島海爾洗衣机有限公司
洗濯機
15日前
青島海爾洗衣机有限公司
洗濯機
12日前
青島海爾洗衣机有限公司
洗濯機
11か月前
青島海爾洗衣机有限公司
縦型洗濯機
9か月前
青島海爾洗衣机有限公司
衣類乾燥機
11か月前
青島海爾洗衣机有限公司
縦型洗濯機
5か月前
青島海爾洗衣机有限公司
洗濯乾燥機
10か月前
青島海爾洗衣机有限公司
縦型洗濯機
5か月前
青島海爾洗衣机有限公司
洗濯乾燥機
5か月前
青島海爾洗衣机有限公司
ランドリ機器
8か月前
青島海爾洗衣机有限公司
ランドリ機器
8か月前
青島海爾洗衣机有限公司
ドラム式洗濯機
11か月前
青島海爾洗衣机有限公司
ドラム式洗濯機
4か月前
青島海爾洗衣机有限公司
ドラム式洗濯機
4か月前
青島海爾洗衣机有限公司
ドラム式洗濯機
4か月前
青島海爾洗衣机有限公司
超音波洗浄装置
2か月前
青島海爾洗衣机有限公司
ランドリシステム
8か月前
青島海爾洗衣机有限公司
洗濯機及び液剤収容部
11か月前
青島海爾洗衣机有限公司
乾燥機および除菌装置
2か月前
青島海爾洗衣机有限公司
排水フィルタ及び洗濯機
11か月前
青島海爾洗衣机有限公司
排水フィルタ及び洗濯機
11か月前
青島海爾洗衣机有限公司
排水フィルタ及び洗濯機
8日前
青島海爾洗衣机有限公司
排水フィルタ及び洗濯機
8日前
青島海爾洗衣机有限公司
排水フィルタ及び洗濯機
11か月前
続きを見る
他の特許を見る