TOP
|
特許
|
意匠
|
商標
特許ウォッチ
Twitter
他の特許を見る
10個以上の画像は省略されています。
公開番号
2025146934
公報種別
公開特許公報(A)
公開日
2025-10-03
出願番号
2025125340,2021077183
出願日
2025-07-28,2021-04-30
発明の名称
分析装置
出願人
株式会社キーエンス
代理人
弁理士法人前田特許事務所
主分類
G02B
21/00 20060101AFI20250926BHJP(光学)
要約
【課題】1次電磁波および2次電磁波を利用した分析装置において、その分析精度を向上させる。
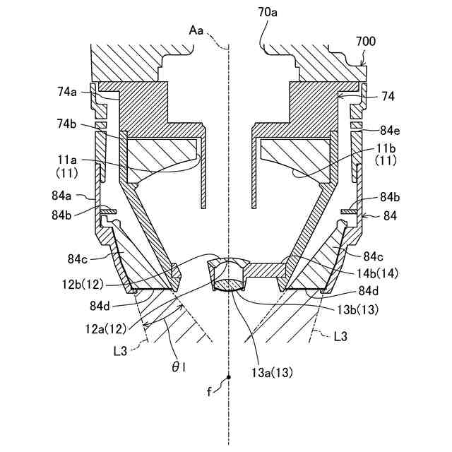
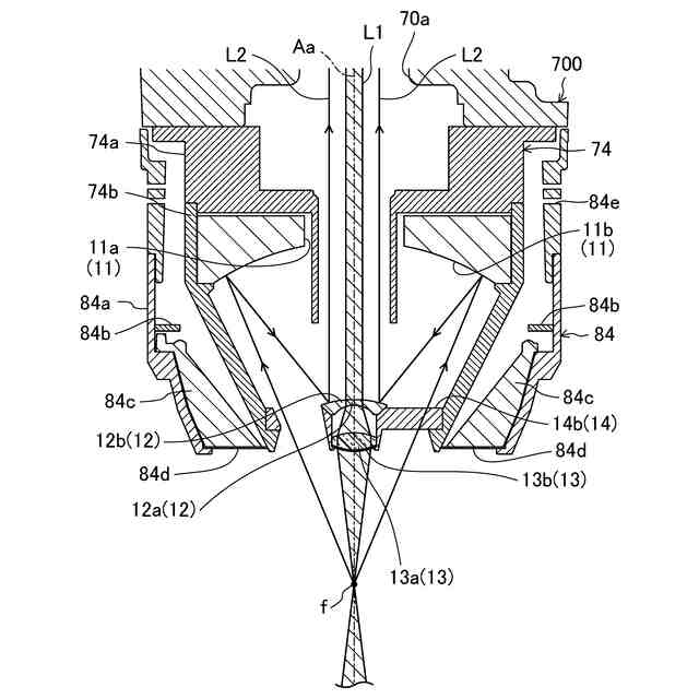
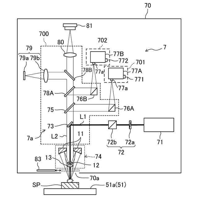
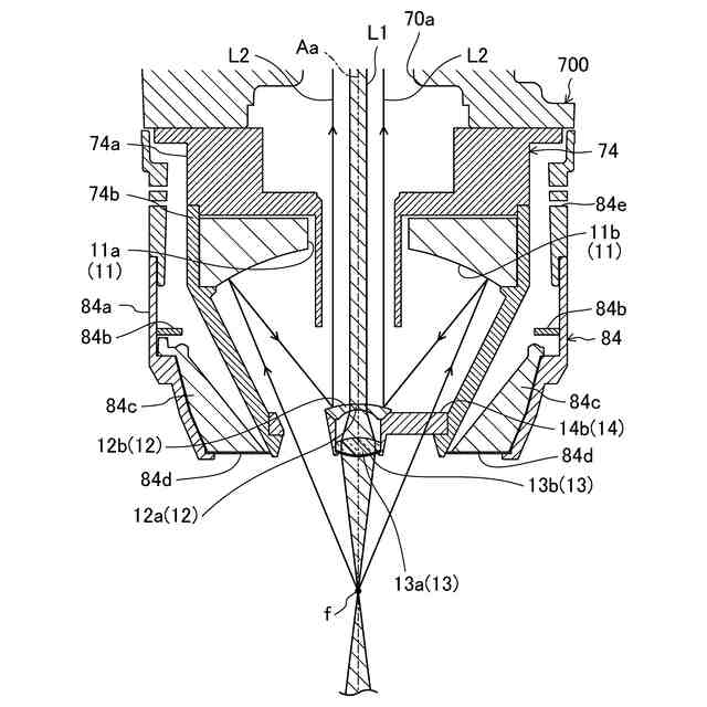
【解決手段】分析観察装置Aは、1次電磁波を出射する電磁波出射部71と、2次電磁波を反射する1次反射面11bが設けられた1次ミラー11および2次電磁波を受光してさらに反射させる2次反射面12bが設けられた2次ミラー12を有する反射型対物レンズ74と、2次電磁波を受光して強度分布スペクトルを生成する第1および第2検出器77A,77Bと、強度分布スペクトルに基づいてサンプルSPの成分分析を行う制御部21と、を備え、2次ミラー12の中央部には、1次電磁波が透過する透過領域12aが設けられ、透過領域12aは、電磁波出射部71から出射されて1次ミラー11の開口部11aを通過した1次電磁波を透過させることで、該1次電磁波を反射型対物レンズ74の分析光軸Aaに沿って出射させる。
【選択図】図8A
特許請求の範囲
【請求項1】
分析対象物の成分分析を行う分析装置であって、
前記分析対象物を分析するための1次電磁波を出射する電磁波出射部と、
径方向の中央部に開口部が設けられていて、前記1次電磁波の出射により前記分析対象物において発生した2次電磁波を反射する1次反射面が前記開口部の周囲に設けられた1次ミラー、および、前記1次反射面によって反射された2次電磁波を受光してさらに反射させる2次反射面が設けられた2次ミラーを有し、前記1次ミラーおよび前記2次ミラーによって前記2次電磁波を集光して前記開口部に導く反射型対物レンズと、
前記分析対象物において発生しかつ前記反射型対物レンズによって集光された前記2次電磁波を受光し、該2次電磁波の波長毎の強度分布である強度分布スペクトルを生成する検出器と、
前記検出器により生成された前記強度分布スペクトルに基づいて、前記分析対象物の成分分析を行う処理部と、
前記検出器と前記反射型対物レンズとを結ぶ光路上に配置され、
前記電磁波出射部から出射された前記1次電磁波が入射するとともに、該1次電磁波を前記反射型対物レンズの光軸方向に偏向させ、
前記反射型対物レンズにより集光された前記2次電磁波を通過させて前記検出器に向かわせる偏向素子と、を備え、
前記2次反射面は、前記2次ミラーの外縁部に設けられるとともに、該2次ミラーの中央部には、前記1次電磁波が透過する透過領域が設けられ、
前記透過領域は、前記電磁波出射部から出射されて前記開口部を通過した前記1次電磁波を透過させることで、該1次電磁波を前記反射型対物レンズの光軸に沿って出射させるように構成される
ことを特徴とする分析装置。
続きを表示(約 1,900 文字)
【請求項2】
請求項1に記載された分析装置において、
前記反射型対物レンズによって集光された前記2次電磁波を反射するパラボリックミラーを備え、
前記パラボリックミラーは、該パラボリックミラーによって反射した前記2次電磁波を前記検出器上に集光するように構成される
ことを特徴とする分析装置。
【請求項3】
請求項1または2に記載された分析装置において、
所定波長未満の波長領域に属する第1成分に比して、該所定波長以上の波長領域に属する第2成分の透過率が高い材料により構成された分光素子を備え、
前記分光素子は、前記反射型対物レンズによって集光された前記2次電磁波を受光し、該2次電磁波のうち、前記第1成分に対応した前記2次電磁波を反射させる一方、前記第2成分に対応した前記2次電磁波を透過させるように構成され、
前記検出器は、
前記分光素子によって反射された前記2次電磁波が入射する第1検出器と、
前記分光素子を透過した前記2次電磁波が入射する第2検出器と、を有する
ことを特徴とする分析装置。
【請求項4】
請求項1から3のいずれか1項に記載された分析装置において
、
前記偏向素子は、
前記1次電磁波を前記反射型対物レンズの光軸方向に沿って反射するように、前記透過領域に対向して配置される反射領域と、
前記反射型対物レンズによって集光された前記2次電磁波を通過させる中空領域と、を有する
ことを特徴とする分析装置。
【請求項5】
請求項4に記載された分析装置において、
前記偏向素子を収容する分析筐体を備え、
前記偏向素子は、
前記分析筐体に取り付けられるとともに、貫通孔が設けられた板状の素子支持部材と、
前記貫通孔の中央部に配置され、前記反射領域を構成するミラー部材と、
前記ミラー部材の外側面から放射状に延び、前記貫通孔の内側面に接続される第1の支持脚部と、を有し、
前記中空領域は、前記貫通孔の内側面と、前記ミラー部材の外側面と、によって区画される
ことを特徴とする分析装置。
【請求項6】
請求項5に記載された分析装置において、
前記2次ミラーは、
前記2次反射面の周囲に配置され、前記分析筐体に取り付けられる環状のミラー支持部材と、
前記2次反射面の外縁部から放射状に延び、前記ミラー支持部材の内周面に接続される第2の支持脚部と、を介して前記分析筐体に接続され、
前記第1および第2の支持脚部は、前記反射型対物レンズの光軸方向に沿って見た場合に、互いに重なり合うように配置される
ことを特徴とする分析装置。
【請求項7】
請求項5または6に記載された分析装置において、
前記素子支持部材は、その板厚方向を前記反射型対物レンズの光軸方向に対して傾斜させた姿勢で前記分析筐体に取り付けられ、
前記貫通孔は、前記反射型対物レンズの光軸方向に沿って前記素子支持部材を貫くように形成される
ことを特徴とする分析装置。
【請求項8】
請求項1から7のいずれか1項に記載された分析装置において、
前記反射型対物レンズを介して前記分析対象物で反射された反射光を収集し、該収集された反射光の受光量を検出する撮像部を備え、
前記撮像部は、前記反射型対物レンズによって集光され、前記偏向素子を通過した前記2次電磁波と共通の光路を介して前記反射光を収集する
ことを特徴とする分析装置。
【請求項9】
請求項8に記載された分析装置において、
前記透過領域と、前記分析対象物が載置される載置面との間には、前記分析対象物によって反射された反射光を遮断する光学薄膜が介在し、
前記撮像部は、前記1次反射面および前記2次反射面によって反射された反射光を収集する
ことを特徴とする分析装置。
【請求項10】
請求項8または9に記載された分析装置において、
前記分析対象物に照明光を照射する同軸照明を備え、
前記同軸照明は、前記電磁波出射部から出射される前記1次電磁波と同軸化された光路を介して前記照明光を照射する
ことを特徴とする分析装置。
(【請求項11】以降は省略されています)
発明の詳細な説明
【技術分野】
【0001】
ここに開示する技術は、分析装置に関する。
続きを表示(約 1,700 文字)
【背景技術】
【0002】
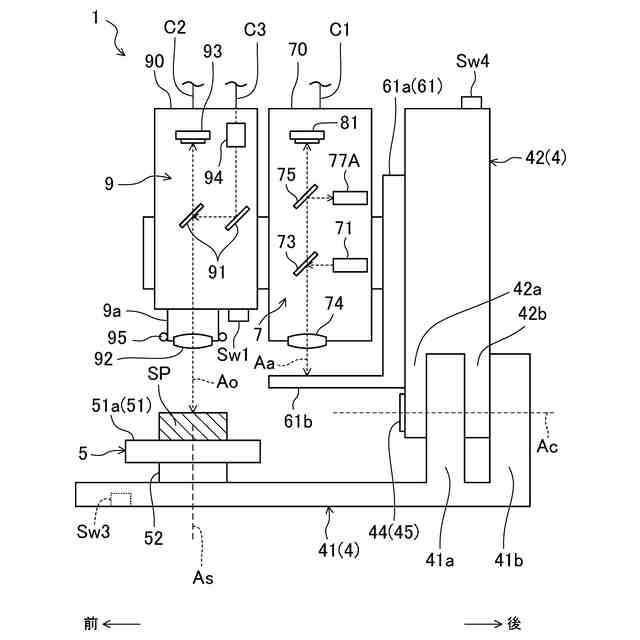
例えば特許文献1には、サンプルの成分分析を行うための分析装置(分光装置)が開示されている。具体的に、特許文献1に開示されている分光装置は、レーザ誘起ブレークダウン分光法(Laser Induced Breakdown Spectroscopy:LIBS)を用いた成分分析を行うべく、1次電磁波(紫外レーザ光)を集光するための集光レンズと、1次電磁波に対応してサンプル表面で発生した2次電磁波(プラズマ)を収集するための収集ヘッドと、を備えている。前記特許文献1によれば、2次電磁波の信号からサンプルのスペクトルのピークを測定することで、測定されたピークに基づいたサンプルの化学分析を実行することができる。
【0003】
また、前記特許文献1に係る収集ヘッドは、光ファイバを介して検出器(スペクトロメータ)と接続されており、サンプル表面で発生した2次電磁波(プラズマ)は光ファイバを介して検出器(スペクトロメータ)に導かれるように構成されている。
【先行技術文献】
【特許文献】
【0004】
特開2020-113569号公報
【発明の概要】
【発明が解決しようとする課題】
【0005】
ところで、前記特許文献1に開示されているような分析装置においては、検出器に導かれる2次電磁波が減衰されやすく、分析精度の向上を実現する上で不都合である。
【0006】
ここに開示する技術は、かかる点に鑑みてなされたものであり、その目的とするところは、1次電磁波および2次電磁波を利用した分析装置において、その分析精度を向上させることにある。
【課題を解決するための手段】
【0007】
本開示の第1の態様は、分析対象物の成分分析を行う分析装置に係る。この分析装置は、前記分析対象物を分析するための1次電磁波を出射する電磁波出射部と、径方向の中央部に開口部が設けられていて、前記1次電磁波の出射に対応して前記分析対象物において発生した2次電磁波を反射する1次反射面が前記開口部の周囲に設けられた1次ミラー、および、前記1次反射面によって反射された2次電磁波を受光してさらに反射させる2次反射面が設けられた2次ミラーを有し、前記1次ミラーおよび前記2次ミラーによって前記2次電磁波を集光して前記開口部に導く反射型対物レンズと、前記分析対象物において発生しかつ前記反射型対物レンズによって集光された前記2次電磁波を受光し、該2次電磁波の波長毎の強度分布である強度分布スペクトルを生成する検出器と、前記検出器により生成された前記強度分布スペクトルに基づいて、前記分析対象物の成分分析を行う処理部と、を備え、前記2次反射面は、前記2次ミラーの外縁部に設けられるとともに、該2次ミラーの中央部には、前記1次電磁波が透過する透過領域が設けられる。
【0008】
そして、本開示の第1の態様によれば、前記透過領域は、前記電磁波出射部から出射されて前記開口部を通過した前記1次電磁波を透過させることで、該1次電磁波を前記反射型対物レンズの光軸に沿って出射させるように構成される。
【0009】
前記第1の態様によると、1次電磁波は、反射型対物レンズの光軸に対して同軸化された状態、すなわち角度を持たない状態で分析対象物に照射される。これにより、分析対象物において発生した2次電磁波を、1次ミラーによって可能な限り十分に収集することが可能になる。これにより、検出器に到達する2次電磁波の強度を高め、ひいては、分析装置の検出精度を高めることができる。
【0010】
また、本開示の第2の態様によれば、前記分析装置は、前記反射型対物レンズによって集光された前記2次電磁波を反射するパラボリックミラーを備え、前記パラボリックミラーは、該パラボリックミラーによって反射した前記2次電磁波を前記検出器上に集光するように構成される、としてもよい。
(【0011】以降は省略されています)
この特許をJ-PlatPat(特許庁公式サイト)で参照する
関連特許
株式会社キーエンス
画像検査装置
2日前
株式会社キーエンス
画像検査装置
2日前
株式会社キーエンス
画像検査装置
2日前
株式会社キーエンス
画像検査装置
2日前
株式会社キーエンス
画像検査装置
3日前
株式会社キーエンス
受発注システム
2日前
株式会社キーエンス
受発注システム
2日前
株式会社キーエンス
受発注システム
2日前
株式会社キーエンス
製品受発注システム
2日前
株式会社キーエンス
画像センサ及び画像検査システム
2日前
株式会社キーエンス
通信ユニット及び画像検査システム
2日前
株式会社キーエンス
分析装置
1日前
アイカ工業株式会社
反射防止フィルム
2日前
キヤノン株式会社
映像表示装置
15日前
インターマン株式会社
立体映像表示装置
15日前
旭化成株式会社
成形体
1日前
日本分光株式会社
赤外顕微鏡
1日前
個人
透過型及び反射型顕微鏡
15日前
旭化成株式会社
成形体
1日前
キヤノン株式会社
画像表示装置
23日前
キヤノン株式会社
画像表示装置
1日前
キヤノン株式会社
レンズ装置および撮像装置
3日前
レーザーテック株式会社
検査装置及び検査方法
5日前
キヤノン株式会社
表示装置
8日前
東レ株式会社
先端に凸面を有する光ファイバ
15日前
株式会社小糸製作所
画像生成装置
24日前
株式会社小糸製作所
画像投影装置
16日前
株式会社小糸製作所
画像投影装置
15日前
キヤノン株式会社
光学系及び撮像装置
9日前
日東電工株式会社
光学積層体
16日前
KDDI株式会社
光増幅器
15日前
KDDI株式会社
光増幅器
15日前
住友化学株式会社
複合偏光板及び画像表示装置
3日前
KDDI株式会社
光増幅器
2日前
エピフォトニクス株式会社
光導波路素子
2日前
KDDI株式会社
光増幅器
2日前
続きを見る
他の特許を見る