TOP
|
特許
|
意匠
|
商標
特許ウォッチ
Twitter
他の特許を見る
10個以上の画像は省略されています。
公開番号
2025144212
公報種別
公開特許公報(A)
公開日
2025-10-02
出願番号
2024043882
出願日
2024-03-19
発明の名称
通信ユニット及び画像検査システム
出願人
株式会社キーエンス
代理人
弁理士法人 佐野特許事務所
主分類
H04N
23/50 20230101AFI20250925BHJP(電気通信技術)
要約
【課題】画像センサの大型化を抑制するとともに、ユーザのニーズに応じた機器構成とできる通信ユニットを提供する。
【解決手段】通信ユニットは、画像センサに取り付けられるとき、画像センサに接触する通信ユニット筐体と、画像センサに備えられるセンサコネクタと連結されて、処理データの伝送が可能な通信ユニットコネクタと、通信ユニットコネクタと接続され、画像センサからの処理データを外部機器に出力する通信ユニット制御部と、通信ユニット制御部と接続され、外部機器に接続されるケーブルを接続可能な通信プラグを備える外部通信接続部と、を備える。
【選択図】図21
特許請求の範囲
【請求項1】
撮像ユニットと、撮像画像を処理した処理データを外部機器に出力する画像センサ制御部と、を備える画像センサに着脱可能に取り付けられる通信ユニットであって、
前記画像センサに取り付けられるとき、前記画像センサに接触する通信ユニット筐体と、
前記画像センサに備えられるセンサコネクタと連結されて、前記処理データの伝送が可能な通信ユニットコネクタと、
前記通信ユニットコネクタと接続され、前記画像センサからの処理データを外部機器に出力する通信ユニット制御部と、
前記通信ユニット制御部と接続され、前記外部機器に接続されるケーブルを接続可能な通信プラグを備える外部通信接続部と、を備える通信ユニット。
続きを表示(約 1,500 文字)
【請求項2】
前記画像センサは前記画像センサ制御部を収容する画像センサ筐体を有し、
前記通信ユニット筐体は金属で構成されており、前記通信ユニット筐体と前記画像センサ筐体とは面で接触する請求項1に記載の通信ユニット。
【請求項3】
前記センサコネクタと前記通信ユニットコネクタとが連結されている状態において、前記画像センサ制御部と前記通信ユニット制御部とは複数のバス通信が可能な回線で接続される請求項1に記載の通信ユニット。
【請求項4】
前記画像センサ筐体の前記通信ユニットが取り付けられる面には、前記画像センサが支持体に取り付けられるときに、前記支持体と接触するセンサ接触部が設けられ、
前記通信ユニット筐体の前記画像センサ筐体と接触する面と反対側の面の、前記画像センサに前記通信ユニットが取り付けられるときに前記画像センサと前記通信ユニット筐体との接続方向において前記センサ接触部と重なる位置には、通信ユニット接触部が設けられる請求項1に記載の通信ユニット。
【請求項5】
前記画像センサは、
ケーブルが接続される外部接続プラグを有し、前記外部接続プラグが第1方向に突出する第1位置と、前記第1方向と交差する第2方向に突出する第2位置との間で旋回可能な外部接続部を備え、
、
前記外部通信接続部は、前記通信プラグが前記第1方向に突出する第3位置と、前記第2方向に突出する第4位置との間で旋回可能であり、
前記外部接続部が前記第1位置にある前記画像センサに前記外部通信接続部が前記第3位置にある前記通信ユニット筐体が取付可能であるとともに、
前記外部接続部が前記第2位置にある前記画像センサに前記外部通信接続部が前記第4位置にある前記通信ユニット筐が取付可能である請求項1に記載の通信ユニット。
【請求項6】
前記画像センサは、外部から前記センサコネクタにアクセス可能なように形成されたセンサコネクタ孔に近接して配置されて弾性変形可能な環状のセンサコネクタ封止部材を備え、
前記通信ユニット筐体は、前記通信ユニット筐体が前記画像センサ筐体に取り付けられたとき、前記センサコネクタ封止部材を押圧する押圧部を備える請求項1に記載の通信ユニット。
【請求項7】
前記外部通信接続部は、前記通信プラグとして、第1の前記通信ユニットとケーブルを介して接続する第1通信プラグと、第2の前記通信ユニットとケーブルを介して接続する第2通信プラグと、を備える、請求項1に記載の通信ユニット。
【請求項8】
請求項1から請求項7のいずれかに記載の通信ユニットと、
前記通信ユニットが着脱可能な前記画像センサと、を備える画像検査システムであって、
前記画像センサは、
撮像ユニットと、
撮像画像を処理した処理データを外部機器に出力する画像センサ制御部と、を有し、
前記通信ユニットは、
前記画像センサに取り付けられるときに、前記画像センサに接触する通信ユニット筐体と、
前記画像センサに備えられるセンサコネクタと連結されて、前記処理データの伝送が可能な通信ユニットコネクタと、
前記通信ユニットコネクタと接続され、前記画像センサからの処理データを外部機器に出力する通信ユニット制御部と、
前記通信ユニット制御部と接続され、前記外部機器に接続されるケーブルを接続可能な通信プラグを備える外部通信接続部と、を備える、画像検査システム。
発明の詳細な説明
【技術分野】
【0001】
本発明は、通信ユニット及び画像検査システムに関する。
続きを表示(約 2,400 文字)
【背景技術】
【0002】
一部のネットワーク環境では、セキュリティの観点から、センサ設定などに使用するネットワーク(ITネットワークと称する)と産業用ネットワークに使用するネットワーク(OTネットワークとする)とを、分離する動きがある。例えば、画像センサを用いる構成では、情報量が大きい撮像画像を扱うためにセキュリティ関連の要求を受けやすい。
【0003】
そこで、従来のネットワーク環境では、画像センサとネットワーク間に専用の通信機器を介在させて、ネットワークの分離に必要なポート数を確保する方法が採用されている(例えば、特許文献1等)。
【先行技術文献】
【特許文献】
【0004】
特開2020-187072号公報
【発明の概要】
【発明が解決しようとする課題】
【0005】
しかしながら、画像センサと専用の通信機器との間に配線が必要になり設置自由度が下がるデメリットがある。画像センサ自体が撮像部とデータ出力機能(制御部)とを内蔵する一体型である場合に特に顕著である。
【0006】
また、画像センサのポート数を増加させることで対応することも可能であるが、画像センサが大型化する。また、上述したようなセキュリティ要件を必要としないユーザにとっては過剰な設備であるとともに、大型化によって設置の自由度が低下する虞がある。
【0007】
本発明は上記の課題に鑑み、画像センサの大型化を抑制するとともに、ユーザのニーズに応じた機器構成とできる通信ユニットを提供することを目的とする。
【課題を解決するための手段】
【0008】
例えば、本発明に係る通信ユニットは、撮像ユニットと、撮像画像を処理した処理データを外部機器に出力する画像センサ制御部と、を備える画像センサに着脱可能に取り付けられる。通信ユニットは、前記画像センサに取り付けられるとき、前記画像センサに接触する通信ユニット筐体と、前記画像センサに備えられるセンサコネクタと連結されて、前記処理データの伝送が可能な通信ユニットコネクタと、前記通信ユニットコネクタと接続され、前記画像センサからの処理データを外部機器に出力する通信ユニット制御部と、前記通信ユニット制御部と接続され、前記外部機器に接続されるケーブルを接続可能な通信プラグを備える外部通信接続部と、を備える。
【発明の効果】
【0009】
本発明によれば、接続される機器(画像センサ)の大型化を抑制するとともに、ユーザのニーズに応じた機器構成とできる通信ユニットを提供することが可能となる。
【図面の簡単な説明】
【0010】
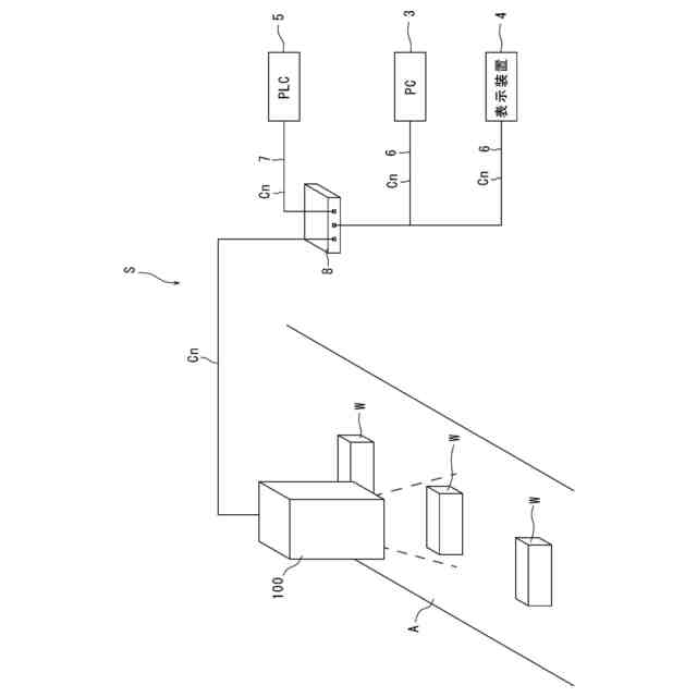
本発明の実施形態にかかる画像検査システムの運用時を説明する図である。
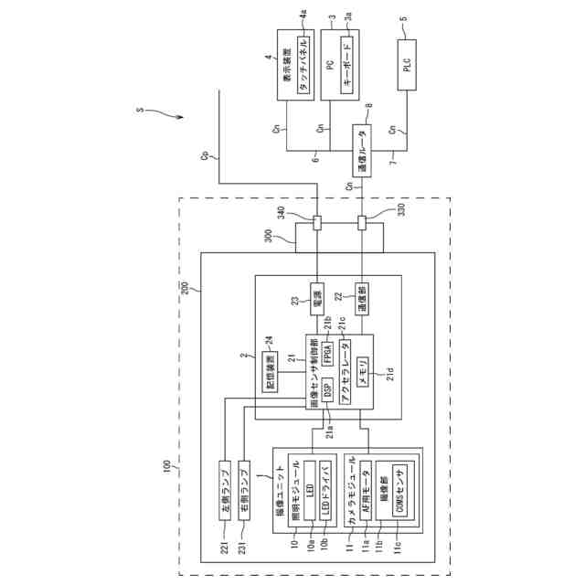
画像検査システムのハードウェア構成図である。
画像センサの後上方から見た斜視図である。
画像センサの前上方から見た斜視図である。
画像センサの正面図である。
画像センサの背面図である。
画像センサの上面図である。
画像センサの下面図である。
画像センサの左側面図である。
画像センサの右側面図である。
画像センサの背面図である。
図11に示す画像センサのXII-XII線で切断した断面図である。
画像センサの背面に設けられたリヤセンサコネクタ蓋を開いた状態の画像センサの後上方から見た斜視図である。
カバー部材及びリヤセンサコネクタ蓋を分離した状態の画像センサの後上方から見た斜視図である。
フロントセンサコネクタ蓋を開いた状態の画像センサの前下方から見た斜視図である。
リヤセンサコネクタ蓋を内面側から見た図である。
フロントセンサコネクタ蓋の内面側から見た図である。
外部接続部を第2位置に移動させた状態の画像センサの後上方から見た斜視図である。
通信ユニットが取り付けられた画像センサのブロック図である。
通信ユニット700が取り付けられた状態の画像センサの後上方から見た斜視図である。
通信ユニットが取り付けられた状態の画像センサの断面図である。
通信ユニットを画像センサから分離した状態を示す斜視図である。
通信ユニットの後上方から見た斜視図である。
通信ユニットカバー部材を分離した通信ユニットの後上方から見た斜視図である。
外部接続部を第4位置に移動させた状態の通信ユニットの後上方から見た斜視図である。
外部接続部を第2位置に移動させた画像センサに、外部接続部を第4位置に移動させた外部接続部と、を組み合わせた状態の斜視図である。
通信ユニットの設定を行う動作のフローチャートである。
画像センサの拡張設定を行うときに表示装置に表示される設定画面を示す図である。
通信ユニットが接続されたときの設定画面を示す図である。
通信ユニットの設定を実施するときに用いられる詳細設定画面を示す図である。
第1ネットワーク接続例で接続された画像検査システムの概略図である。
第2ネットワーク接続例で接続された画像検査システムの概略図である。
第3ネットワーク接続例で接続された画像検査システムの概略図である。
画像センサの制御部と通信ユニットの制御部との通信を示すブロック図である。
第4ネットワーク接続例で接続された画像検査システムの概略図である。
第5ネットワーク接続例で接続された画像検査システムの概略図である。
【発明を実施するための形態】
(【0011】以降は省略されています)
この特許をJ-PlatPat(特許庁公式サイト)で参照する
関連特許
キーコム株式会社
光伝送線路
今日
サクサ株式会社
中継装置
6日前
WHISMR合同会社
収音装置
1か月前
サクサ株式会社
中継装置
5日前
アイホン株式会社
電気機器
27日前
キヤノン株式会社
撮像装置
1か月前
株式会社リコー
画像形成装置
2か月前
キヤノン電子株式会社
画像読取装置
1か月前
株式会社リコー
画像形成装置
1か月前
サクサ株式会社
無線システム
4日前
株式会社リコー
画像形成装置
1か月前
サクサ株式会社
無線通信装置
5日前
サクサ株式会社
無線通信装置
5日前
個人
ワイヤレスイヤホン対応耳掛け
25日前
ブラザー工業株式会社
読取装置
2か月前
日本電気株式会社
海底分岐装置
今日
株式会社ニコン
撮像装置
2か月前
キヤノン株式会社
撮像システム
27日前
個人
発信機及び発信方法
4日前
株式会社松平商会
携帯機器カバー
1か月前
大日本印刷株式会社
写真撮影装置
26日前
株式会社NTTドコモ
端末
今日
沖電気工業株式会社
画像形成装置
15日前
パテントフレア株式会社
水中電波通信法
2か月前
国立大学法人電気通信大学
小型光学装置
1か月前
パテントフレア株式会社
超高速電波通信
1か月前
株式会社NTTドコモ
端末
今日
株式会社小糸製作所
画像照射装置
1か月前
沖電気工業株式会社
画像形成装置
7日前
キヤノン電子株式会社
シート材搬送装置
2か月前
有限会社フィデリックス
マイクロフォン
11日前
株式会社JVCケンウッド
通信システム
11日前
DXO株式会社
情報処理システム
2か月前
株式会社国際電気
遠隔監視システム
1か月前
日本無線株式会社
無線通信システム
1か月前
個人
回動アームを構築する関節モジュール
7日前
続きを見る
他の特許を見る