TOP
|
特許
|
意匠
|
商標
特許ウォッチ
Twitter
他の特許を見る
公開番号
2025152985
公報種別
公開特許公報(A)
公開日
2025-10-10
出願番号
2024055211
出願日
2024-03-29
発明の名称
塗工装置
出願人
ブラザー工業株式会社
代理人
個人
,
個人
主分類
B05C
5/00 20060101AFI20251002BHJP(霧化または噴霧一般;液体または他の流動性材料の表面への適用一般)
要約
【課題】液体の塗工位置を正確に制御できる塗工装置を提供する。
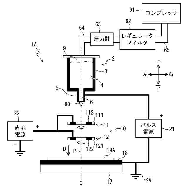
【解決手段】塗工装置1Aにおいて、パルス電源21はノズル5と対向電極18との間で電圧を印加する。直流電源22は環状電極10の電極112及び電極122に電圧を印加する。環状電極10の第1環状電極11及び第2環状電極12は、液滴90の経路Pの周りに配置される。第1回転モータは第1環状電極11を回転させる。第1環状電極11は第1環状電極11の中心を回転中心として回転する。第2回転モータは第2環状電極12を回転させる。第2環状電極12は第2環状電極12の中心を回転中心として回転する。CPUは、液滴90がノズル5から吐出されて媒体19Aを塗工するとき、第1環状電極11及び第2環状電極12を回転させ、且つ第1環状電極11及び第2環状電極12に電圧を印加させる。
【選択図】図1
特許請求の範囲
【請求項1】
ノズルと、
前記ノズルに対向する対向電極と、
前記ノズルに電圧を印加する第1電源と、
前記ノズルから吐出された液体が通過する経路の周りに配置される環状電極と、
前記環状電極に電圧を印加する第2電源と、
前記環状電極を回転させる回転駆動部と、
前記第2電源と前記回転駆動部とを制御するコントローラであって、前記液体が前記ノズルから吐出されて媒体を塗工するとき、前記第2電源により前記環状電極に電圧を印加させ且つ前記回転駆動部により前記液体の吐出方向に延びる中心軸周りに前記環状電極を回転させるコントローラと、を備えること
を特徴とする塗工装置。
続きを表示(約 710 文字)
【請求項2】
前記コントローラは、前記第1電源が電圧を印加するとき、前記第2電源により前記環状電極に電圧を印加させ且つ前記回転駆動部により前記環状電極を回転させることを特徴とする請求項1に記載の塗工装置。
【請求項3】
前記第1電源は、所定の周期でパルス電圧を印加し、
前記コントローラは、前記第1電源が前記パルス電圧を印加する前記周期に亘って前記第2電源により前記環状電極に電圧を印加させ且つ前記回転駆動部により前記環状電極を回転させること
を特徴とする請求項2に記載の塗工装置。
【請求項4】
前記第1電源は、単位時間あたりに所定の周波数でパルス電圧を印加し、
前記コントローラは、前記単位時間あたりの前記環状電極の回転数が前記周波数と同一又は前記周波数よりも大きくなるように前記環状電極を回転させること
を特徴とする請求項1に記載の塗工装置。
【請求項5】
前記環状電極は、第1環状電極と、前記第1環状電極よりも前記経路の下流側に設けられる第2環状電極と、を含むことを特徴とする請求項1に記載の塗工装置。
【請求項6】
前記環状電極を前記中心軸の径方向に移動させる電極移動部を更に備えることを特徴とする請求項1に記載の塗工装置。
【請求項7】
前記第2電源は、前記第1電源が印加する電圧の極性と同じ極性の前記電圧を印加することを特徴とする請求項1に記載の塗工装置。
【請求項8】
前記液体は、前記媒体に印刷を行うためのインクであることを特徴とする請求項1に記載の塗工装置。
発明の詳細な説明
【技術分野】
【0001】
本発明は、塗工装置に関する。
続きを表示(約 1,900 文字)
【背景技術】
【0002】
静電気力を用いてインクを塗工するインクジェット記録ヘッドが知られている。特許文献1に記載のインクジェット記録ヘッドは、インク電極及び補正電極を備える。インク電極はインク吐出口に設けられ、電圧を印加する信号源と接続する。信号源が電圧を印加すると、インクが帯電しインク吐出口から飛翔する。補正電極はインク吐出口に対してインクの飛翔方向の下流に設けられた筒状であり、直流電源と接続する。直流電源が電圧を印加した状態で飛翔するインクが補正電極を通過するとき、インクが補正電極との間のクーロン力により飛翔経路が補正され、インクは塗工位置に正確に塗工される。
【0003】
また、特許文献1に記載のインクジェット記録ヘッドの他の実施形態では、補正電極が周方向位置によって軸方向長さが異なる筒状であり、回転可能である。インクは補正電極を通過するとき、最も軸方向長さの短い筒壁面側に偏向する。故に上記インクジェット記録ヘッドは、インクを塗工する前に予め補正電極を回転しておくことで、インクの飛翔経路を補正する。
【先行技術文献】
【特許文献】
【0004】
特開平1-165447号公報
【発明の概要】
【発明が解決しようとする課題】
【0005】
ここで、インクジェット記録ヘッドにおいて、製造で生じる誤差等の理由で、補正電極が飛翔方向から視て真円ではなく、一部が歪んでいるときがある。補正電極の一部が歪んでいると、飛翔経路が補正電極により正しく補正されず、インクの塗工位置がずれる可能性がある。ここで、上記インクジェット記録ヘッドにおいて、インクを塗工するときに筒状の補正電極を回転させることで、補正電極の歪みの影響を抑制することが考えられる。しかし、上記インクジェット記録ヘッドでは、インクを塗工するときに補正電極が回転しないので、補正電極の一部が歪んでいると飛翔経路が補正電極により正しく補正されない。このため、上記インクジェット記録ヘッドでは、インクの塗工位置がずれる可能性がある。
【0006】
本発明の目的は、液体の塗工位置を正確に制御できる塗工装置を提供することである。
【課題を解決するための手段】
【0007】
本発明の一態様に係る塗工装置は、ノズルと、前記ノズルに対向する対向電極と、前記ノズルに電圧を印加する第1電源と、前記ノズルから吐出された液体が通過する経路の周りに配置される環状電極と、前記環状電極に電圧を印加する第2電源と、前記環状電極を回転させる回転駆動部と、前記第2電源と前記回転駆動部とを制御するコントローラであって、前記液体が前記ノズルから吐出されて媒体を塗工するとき、前記第2電源により前記環状電極に電圧を印加させ且つ前記回転駆動部により前記液体の吐出方向に延びる中心軸周りに前記環状電極を回転させるコントローラと、を備えることを特徴とする。
【0008】
本態様に係る塗工装置は、経路の周りに配置される環状電極に電圧を印加することで、環状電極を通過する液体を環状電極の中心に引き寄せる。塗工装置は環状電極に電圧を印加させ且つ吐出方向に延びる中心軸周りに環状電極を回転させるので、環状電極の一部が歪んだ場合にも、液体は環状電極の中心に引き寄せられる。ここで、塗工装置は、液体が媒体を塗工するときに環状電極に電圧を印加させ且つ環状電極を回転させる。故に、液体は環状電極を通過するときに、環状電極の中心に引き寄せられる。よって、塗工装置は液体の塗工位置を正確に制御できる。
【図面の簡単な説明】
【0009】
塗工装置1Aの構成を示す図である。
第1環状電極11の平面図である。
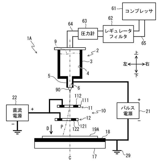
経路Pを変更するときの塗工装置1Aを示す図である。
塗工装置1Aの電気的構成を示すブロック図である。
液体9を塗工するときに印加されるパルス電圧、第1回転モータ51及び第2回転モータ54の回転数、印加される直流電圧を示す図である。
メイン処理のフローチャートである。
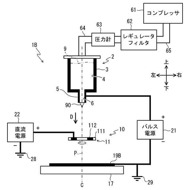
変形例の塗工装置1Bの構成を示す図である。
変形例の環状電極13の平面図である。
【発明を実施するための形態】
【0010】
以下、本発明の一実施形態について、図面を参照して説明する。参照する図面は、本発明が採用しうる技術的特徴を説明するために用いられる。すなわち、図面に記載されている構成等は、それのみに限定する趣旨ではなく、単なる説明例である。
(【0011】以降は省略されています)
この特許をJ-PlatPat(特許庁公式サイト)で参照する
関連特許
ベック株式会社
被膜形成方法
6日前
ベック株式会社
被膜形成方法
3か月前
ベック株式会社
被膜形成方法
3か月前
株式会社吉野工業所
キャップ
3か月前
スズカファイン株式会社
多色性塗膜
14日前
ベック株式会社
装飾被膜の形成方法
2か月前
アイカ工業株式会社
塗料仕上げ工法
25日前
トヨタ自動車株式会社
塗布装置
12日前
プルガティオ株式会社
噴霧装置
3か月前
株式会社カネカ
塗布装置
14日前
日本ライナー株式会社
塗装装置
26日前
個人
スプレー缶高所対応携帯ホルダー
25日前
プルガティオ株式会社
噴霧装置
3か月前
能美防災株式会社
水噴霧ヘッド
10日前
プルガティオ株式会社
噴霧装置
3か月前
ヒット工業株式会社
マスキング具
1か月前
株式会社吉野工業所
ポンプ式吐出器
3か月前
中外炉工業株式会社
塗工装置
2か月前
東レエンジニアリング株式会社
スリットダイ
6日前
ブラザー工業株式会社
塗工装置
3日前
東レエンジニアリング株式会社
粉体吐出装置
4日前
ブラザー工業株式会社
塗工装置
3日前
ブラザー工業株式会社
塗工装置
3日前
旭サナック株式会社
粉体塗装装置
1か月前
株式会社吉野工業所
吐出器
3か月前
株式会社吉野工業所
吐出器
3か月前
株式会社トーモク
印刷装置および印刷方法
25日前
個人
散水形態を変更可能な吐水装置
11日前
積水ハウス株式会社
接着剤塗布装置
2か月前
AWJ株式会社
ステンシルプレートセット
2か月前
ブラザー工業株式会社
静電塗工装置
3日前
三菱鉛筆株式会社
多液混合型塗布具
2か月前
株式会社大関
塗装用ローラとその製造方法
3か月前
トリニティ工業株式会社
回転霧化式塗装機
10日前
株式会社吉野工業所
ノズル部材
3か月前
Mipox株式会社
塗装物の製造方法
1か月前
続きを見る
他の特許を見る