TOP
|
特許
|
意匠
|
商標
特許ウォッチ
Twitter
他の特許を見る
公開番号
2025003188
公報種別
公開特許公報(A)
公開日
2025-01-09
出願番号
2023103721
出願日
2023-06-23
発明の名称
制御装置及び制御方法
出願人
国立大学法人 筑波大学
代理人
個人
,
個人
,
個人
,
個人
,
個人
主分類
H02M
3/28 20060101AFI20241226BHJP(電力の発電,変換,配電)
要約
【課題】間欠運転中のゼロ電圧スイッチングを実現する。
【解決手段】絶縁型のインダクタンス部と、1次側ブリッジ回路と、2次側ブリッジ回路と、を含む主回路の制御装置は、1次側ブリッジ回路の第1組の半導体デバイスを導通させる第1導通期間と、1次側ブリッジ回路の第2組の半導体デバイスを導通させる第2導通期間と、第1組の半導体デバイスと第2組の半導体デバイスの両方を共振周期の半分を超えて遮断状態にする休止期間とを含む間欠運転によって、共振を休止期間に生成させて、前記休止期間における前記2次側ブリッジ回路の状態を前記共振による電圧の谷がゼロ電圧になるような状態にして、1次側ブリッジ回路の半導体デバイスに掛かる電圧が共振による電圧変化の谷になるタイミングで、1次側ブリッジ回路の1組の半導体デバイスを導通状態に切り替えて電力の注入を開始する。
【選択図】図3
特許請求の範囲
【請求項1】
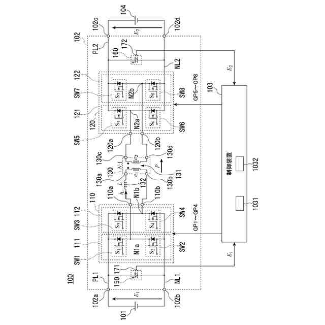
絶縁型のインダクタンス部と、
4個の半導体デバイスを含み、前記インダクタンス部に電力を供給する1次側ブリッジ回路と、
4個の半導体デバイスを含み、前記インダクタンス部から電力の供給を受ける2次側ブリッジ回路と、
を含む主回路の制御装置であって、
前記1次側ブリッジ回路の第1組の半導体デバイスを導通させる第1導通期間と、前記1次側ブリッジ回路の第2組の半導体デバイスを導通させる第2導通期間と、前記第1組の半導体デバイスと前記第2組の半導体デバイスの両方を前記1次側ブリッジ回路の寄生容量と前記インダクタンス部との間の共振による共振周期の半分を超えて遮断状態にする休止期間とを含む間欠運転を実施することで前記共振を前記休止期間に生成させて、
前記休止期間における前記2次側ブリッジ回路の状態を前記共振による電圧の谷がゼロ電圧になるような状態にして、前記1次側ブリッジ回路の半導体デバイスに掛かる電圧が前記共振による電圧変化の谷になるタイミングで、前記1次側ブリッジ回路の1組の半導体デバイスを導通状態に切り替えて前記電力の注入を開始する制御部
を備える制御装置。
続きを表示(約 1,000 文字)
【請求項2】
前記制御部は、
前記第1導通期間と、前記休止期間と、前記第2導通期間とを、記載の順に割り当てて、前記1次側ブリッジ回路を制御する
請求項1に記載の制御装置。
【請求項3】
前記制御部は、
前記1次側ブリッジ回路と前記2次側ブリッジ回路の半導体デバイスのうち、前記休止期間の中に半導体デバイスに掛かる電圧が所望の電圧よりも低くなると見込む半導体デバイスを、前記低くなると見込むタイミングに導通状態に遷移させる、
請求項1に記載の制御装置。
【請求項4】
前記制御部は、前記2次側ブリッジ回路を制御して、
前記休止期間内に、前記インダクタンス部の出力電圧が所望の電圧よりも低くなる期間を設ける
請求項1に記載の制御装置。
【請求項5】
前記制御部は、
前記主回路の制御方式を、電力変換要求の電力の大きさにより前記間欠運転を含む制御にするか否かを決定する、
請求項1に記載の制御装置。
【請求項6】
前記制御部は、
前記電力変換要求の電力の大きさにより前記間欠運転を実施する前記休止期間の長さを決定する、
請求項5に記載の制御装置。
【請求項7】
前記制御部は、
前記休止期間の長さを、前記共振周期の長さに基づいた離散的な値に決定する、
請求項6に記載の制御装置。
【請求項8】
前記制御部は、
前記休止期間において共振状態にする期間の長さを、前記共振周期の長さの半整数倍に決定する、
請求項6に記載の制御装置。
【請求項9】
前記制御部は、
前記電力変換要求の電力の大きさにより、前記共振周期の長さに基づく離散的な値と、前記2次側ブリッジ回路の半導体デバイスを導通状態にする期間と前記2次側ブリッジ回路の半導体デバイスを導通状態にする期間との位相差の値とに基づいて決定する、
請求項6に記載の制御装置。
【請求項10】
前記制御部は、
前記第1導通期間と、前記第2導通期間と、前記休止期間とを、記載の順に割り当てて、前記1次側ブリッジ回路を制御する
請求項1に記載の制御装置。
(【請求項11】以降は省略されています)
発明の詳細な説明
【技術分野】
【0001】
本発明は、電力変換装置の制御装置及び制御方法に関する。
続きを表示(約 1,800 文字)
【背景技術】
【0002】
複数の半導体デバイスをブリッジに構成し、1次側ブリッジ回路と2次側ブリッジ回路とが絶縁型変圧器を介して結合された主回路を含む電力変換装置がある。このような電力変換装置における主回路の制御方法として、いくつかの方法が知られている。
例えば、各半導体デバイスのターンオン時間を一定にして、1次側ブリッジ回路の半導体デバイスの制御と2次側ブリッジ回路の半導体デバイスの制御の位相を調整して電力の大きさと送電方向を調整する制御(SPS制御)の手法が知られている。
また、半導体デバイスの電力損失を低減させることなどに有効な制御方法としては、半導体デバイスに掛る電圧がゼロ電圧になる期間のなかの何れかで半導体デバイスのON/OFFを切り替える制御(ゼロ電圧スイッチング制御、ZVS制御)の手法が知られている。
また、電力変換装置を稼働させている期間の中で、ブリッジ内の半導体デバイスのスイッチングを休止させて遮断状態にする休止期間を設けてスイッチングの頻度を低下させてスイッチング損失の発生を抑える方法(「バーストモード」または「間欠運転」という。)が知られている(例えば、特許文献1など。)。
【先行技術文献】
【特許文献】
【0003】
特開2019-118234号公報
【発明の概要】
【発明が解決しようとする課題】
【0004】
しかしながら、上記のような従来技術の休止期間と運転期間とを切り替える間欠運転による制御によれば、休止期間における休止を解除して運転に切り替える際のスイッチングが「ハードスイッチング」になり、ゼロ電圧スイッチング(ZVS)にならない。このハードスイッチングによって生じる損失が、間欠運転によって低減されたスイッチング損失を上回る損失が生じることがあった。
【0005】
上記事情に鑑み、本発明は、間欠運転中のゼロ電圧スイッチングを実現する電力変換装置の制御装置及び制御方法の提供を目的としている。
【課題を解決するための手段】
【0006】
本発明の一態様は、絶縁型のインダクタンス部と、4個の半導体デバイスを含み、前記インダクタンス部に電力を供給する1次側ブリッジ回路と、4個の半導体デバイスを含み、前記インダクタンス部から電力の供給を受ける2次側ブリッジ回路と、を含む主回路の制御装置であって、前記1次側ブリッジ回路の第1組の半導体デバイスを導通させる第1導通期間と、前記1次側ブリッジ回路の第2組の半導体デバイスを導通させる第2導通期間と、前記第1組の半導体デバイスと前記第2組の半導体デバイスの両方を前記1次側ブリッジ回路の寄生容量と前記インダクタンス部との間の共振による共振周期の半分を超えて遮断状態にする休止期間とを含む間欠運転を実施することで前記共振を前記休止期間に生成させて、前記休止期間における前記2次側ブリッジ回路の状態を前記共振による電圧の谷がゼロ電圧になるような状態にして、前記1次側ブリッジ回路の半導体デバイスに掛かる電圧が前記共振による電圧変化の谷になるタイミングで、前記1次側ブリッジ回路の1組の半導体デバイスを導通状態に切り替えて前記電力の注入を開始する制御部を備える制御装置である。
【0007】
本発明の一態様は、上記の制御装置において、前記制御部は、前記第1導通期間と、前記休止期間と、前記第2導通期間とを、記載の順に割り当てて、前記1次側ブリッジ回路を制御する。
【0008】
本発明の一態様は、上記の制御装置であって、前記制御部は、前記1次側ブリッジ回路と前記2次側ブリッジ回路の半導体デバイスのうち、前記休止期間の中に半導体デバイスに掛かる電圧が所望の電圧よりも低くなると見込む半導体デバイスを、前記低くなると見込むタイミングに導通状態に遷移させる。
【0009】
本発明の一態様は、上記の制御装置であって、前記制御部は、前記2次側ブリッジ回路を制御して、前記休止期間内に、前記インダクタンス部の出力電圧が所望の電圧よりも低くなる期間を設ける。
【0010】
本発明の一態様は、上記の制御装置であって、前記制御部は、前記主回路の制御方式を、電力変換要求の電力の大きさにより前記間欠運転を含む制御にするか否かを決定する。
(【0011】以降は省略されています)
この特許をJ-PlatPat(特許庁公式サイト)で参照する
関連特許
国立大学法人 筑波大学
制振機構
8日前
国立大学法人 筑波大学
制振機構
8日前
国立大学法人 筑波大学
制振機構
8日前
国立大学法人 筑波大学
表面検査方法
4か月前
国立大学法人 東京大学
せん妄判定方法
1か月前
国立大学法人 筑波大学
超音波検査装置
1か月前
国立大学法人 筑波大学
電力平準化装置
4か月前
国立大学法人 筑波大学
火災検出システム
4日前
国立大学法人 筑波大学
火災検出システム
4日前
国立大学法人 筑波大学
火災検出システム
4日前
国立大学法人 筑波大学
火災検出システム
4日前
国立大学法人 筑波大学
麹菌組織物の製造方法
1か月前
国立大学法人 筑波大学
測定装置、観察システム、及び測定方法
2か月前
国立大学法人 筑波大学
測定方法、測定装置、及び観察システム
2か月前
NTT株式会社
復号装置及び復号方法
4日前
国立大学法人 筑波大学
フィラグリン遺伝子型決定法およびキット
2か月前
国立大学法人 筑波大学
微生物、植物成長補助剤、及び植物の生育方法
3か月前
国立大学法人 筑波大学
オンサイト参加システム及びオンサイト参加方法
2か月前
国立大学法人 筑波大学
補正装置、撮影装置、補正方法および撮影システム
2か月前
NTT株式会社
映像処理装置、方法及びプログラム
8日前
NTT株式会社
情報処理装置、方法およびプログラム
26日前
NTT株式会社
推論装置、推論方法、及びプログラム
1か月前
国立大学法人 筑波大学
慣性力設定装置、慣性力設定システム及び慣性力設定方法
2か月前
NTT株式会社
データ解析装置、方法およびプログラム
26日前
国立大学法人 筑波大学
表面検査装置
3か月前
国立大学法人 筑波大学
反応性スパッタリング方法及び反応性スパッタリングシステム
27日前
NTT株式会社
情報処理装置、情報処理方法及びプログラム
1か月前
国立大学法人 筑波大学
会計情報解析方法、会計情報解析装置及び会計情報解析プログラム
18日前
東洋紡株式会社
ノロウイルス検出用オリゴヌクレオチド及びその用途
4日前
国立大学法人 筑波大学
判定装置、選択装置、判定システム、判定方法、選択方法及びプログラム
5か月前
国立大学法人 筑波大学
糸状菌のスクリーニング方法及び糸状菌用培養条件のスクリーニング方法
4か月前
国立大学法人 筑波大学
ヒト化抗DNAM-1抗体
1か月前
一般財団法人日本気象協会
情報処理装置、情報処理方法、及びプログラム
3か月前
ヤマト運輸株式会社
情報処理装置、プログラム、情報処理方法及びシステム
3か月前
東洋紡株式会社
マイコバクテリウム属鑑別用オリゴヌクレオチド及びその用途
1か月前
国立大学法人 筑波大学
液体熱電変換素子用電極、液体熱電変換素子、液体熱電変換素子用電極の製造方法
4か月前
続きを見る
他の特許を見る