TOP
|
特許
|
意匠
|
商標
特許ウォッチ
Twitter
他の特許を見る
10個以上の画像は省略されています。
公開番号
2025023873
公報種別
公開特許公報(A)
公開日
2025-02-18
出願番号
2023128211
出願日
2023-08-05
発明の名称
飲料供給装置
出願人
ホシザキ株式会社
代理人
個人
,
個人
,
個人
主分類
B67D
1/08 20060101AFI20250210BHJP(びん,広口びんまたは類似の容器の開封または密封;液体の取扱い)
要約
【課題】茶葉や粉末飲料原料等の乾燥した飲料原料を用いた飲料供給装置において、飲料原料容器内の乾燥した飲料原料に湿気が含まれにくくする。
【解決手段】飲料供給装置10は、ハウジング11の前後方向の中間部に配設されてハウジング11内の前側部を飲料を生成する飲料生成室15と後側部を機械室16とに仕切る仕切板14と、飲料生成室15内に配設されて乾燥した飲料原料を貯える飲料原料容器32内の飲料原料を用いて飲料を生成する飲料生成部31と、機械室16内に配設されて飲料生成部31にて生成する飲料の原料水となる湯を貯える貯湯タンク41と、貯湯タンク41内の原料水を加熱するヒータ43とを備え、ヒータ43を仕切板14の後側の位置となる貯湯タンク41の前面部に配置した。
【選択図】図4
特許請求の範囲
【請求項1】
ハウジングの前後方向の中間部に配設されて前記ハウジング内の前側部を飲料を生成する飲料生成室と後側部を機械室とに仕切る仕切板と、
前記飲料生成室内に配設されて乾燥した飲料原料を貯える飲料原料容器内の飲料原料を用いて飲料を生成する飲料生成部と、
前記機械室内に配設されて前記飲料生成部にて生成する飲料の原料水となる湯を貯える貯湯タンクと、
前記貯湯タンク内の原料水を加熱するヒータとを備えた飲料供給装置であって、
前記ヒータを前記仕切板の後側の位置となる前記貯湯タンクの前面部に配置したことを特徴とする飲料供給装置。
続きを表示(約 660 文字)
【請求項2】
請求項1に記載の飲料供給装置において、
前記仕切板の上下方向の中間部には後側に窪み空間が形成されるように前方に突き出た突出部が形成され、
前記ヒータを前記突出部によって形成される前記窪み空間の後側に配置して、
前記飲料原料容器を前記突出部から熱伝達可能な位置に配置したことを特徴とする飲料供給装置。
【請求項3】
請求項2に記載の飲料供給装置において、
前記突出部には前記飲料原料容器内の飲料原料を防湿するための防湿ヒータを設けたことを特徴とする飲料供給装置。
【請求項4】
請求項1または2に記載の飲料供給装置において、
前記飲料生成部は前記飲料原料容器から搬出される飲料原料と原料水を撹拌混合する混合容器を備え、
前記機械室内には前記混合容器内の空気を吸引して前記混合容器内で飲料原料の付着を防止する排気構造が設けられ、
前記ヒータを前記排気構造の後側に配置したことを特徴とする飲料供給装置。
【請求項5】
請求項1または2に記載の飲料供給装置において、
前記貯湯タンクの下側に飲料の原料水を冷却する冷凍装置を備えた冷却器が配置されていて、
前記ハウジングの後壁には前記冷凍装置からの排気を後側に排出する後側排気口が形成され、
前記ハウジング内には前記冷凍装置からの排気を前記ヒータ側に流れないように前記後側排気口に案内するガイドを設けたことを特徴とする飲料供給装置。
発明の詳細な説明
【技術分野】
【0001】
本発明は、飲料を供給する飲料供給装置に関する。
続きを表示(約 2,700 文字)
【背景技術】
【0002】
特許文献1には給茶機の発明が開示されている。この給茶機は、本体の前後方向の中間部にパネルを備え、本体におけるパネルの後側を機械室としている。本体におけるパネルの前側には茶葉を貯蔵するキャニスタが設けられており、キャニスタの下部には茶葉を所定量ずつ落下させるドラムが設けられている。キャニスタの下側には茶漉しがファンネルに回動可能に取り付けられており、ファンネルの下側には湯飲み等の容器を載置する載置台が設けられている。機械室には貯湯タンクが設けられており、貯湯タンクには水を加熱して湯とするためのヒータが設けられている。貯湯タンクには電磁弁を介設した給湯管が接続されており、給湯管の先端部はパネルの前面部から突出してシャワー式の給湯口が接続されている。この給茶機で茶を注出するときには、キャニスタからドラムを回動させることで茶葉が入れられた茶漉しに給湯口から湯が吐出され、ファンネルの注出口から湯飲み等の容器に茶が注出される。この給茶機においては、茶漉しを取り付けたファンネルやドラムを回動させるモータはキャニスタに近接する位置に配設されており、モータを作動させたときの熱はキャニスタに伝達されている。
【先行技術文献】
【特許文献】
【0003】
特開2000-14553号公報
【発明の概要】
【発明が解決しようとする課題】
【0004】
特許文献1の給茶機においては、茶漉しを取り付けたファンネルやドラムを回動させるモータはキャニスタ(飲料原料容器)に近接する位置に配設されており、モータを作動させたときの熱はキャニスタに伝達されている。キャニスタ内の茶葉はモータの作動時の熱によってある程度防湿されるものの、モータを作動させたときの熱ではキャニスタ内の茶葉を十分に防湿できなかった。また、この種の給茶機では、キャニスタ内に飲料を生成するための粉末飲料原料を貯えるようにし、粉末飲料原料と湯よりなる原料水を撹拌混合することで、茶等の飲料を供給可能としたものもある。キャニスタ内に粉末飲料原料を貯えるようにしたものでは、飲料の原料粉末は茶葉よりもさらに湿気を含んで固化しやすく、キャニスタ内から飲料の粉末飲料原料を搬出しにくくなるおそれがある。本発明は、茶葉や粉末飲料原料等の乾燥した飲料原料を用いた飲料供給装置において、飲料原料容器内の乾燥した飲料原料に湿気が含まれにくくすることを目的とする。
【課題を解決するための手段】
【0005】
本発明は上記課題を解決するため、ハウジングの前後方向の中間部に配設されてハウジング内の前側部を飲料を生成する飲料生成室と後側部を機械室とに仕切る仕切板と、飲料生成室内に配設されて乾燥した飲料原料を貯える飲料原料容器内の飲料原料を用いて飲料を生成する飲料生成部と、機械室内に配設されて飲料生成部にて生成する飲料の原料水となる湯を貯える貯湯タンクと、貯湯タンク内の原料水を加熱するヒータとを備えた飲料供給装置であって、ヒータを仕切板の後側の位置となる貯湯タンクの前面部に配置したことを特徴とする飲料供給装置を提供するものである。
【0006】
上記のように構成した飲料供給装置においては、ヒータを仕切板の後側の位置となる貯湯タンクの前面部に配置したので、貯湯タンク内の原料水を加熱するときのヒータの熱は前側の仕切板を介して飲料生成室内の飲料原料容器に伝達されやすく、飲料原料容器内の乾燥した飲料原料は飲料原料容器に伝達された熱によって防湿されるようになる。
【0007】
上記のように構成した飲料供給装置においては、仕切板の上下方向の中間部には後側に窪み空間が形成されるように前方に突き出た突出部が形成され、ヒータを突出部によって形成される窪み空間の後側に配置して、飲料原料容器を突出部から熱伝達可能な位置に配置するのが好ましい。このようにしたときには、貯湯タンク内の原料水を加熱するときのヒータの熱は突出部によって形成される窪み空間内で蓄えられ、飲料原料容器内の乾燥した飲料原料はこの窪み空間で蓄えられた熱が伝達されることで、飲料原料容器内の飲料原料の防湿効果を高めることができる。
【0008】
上記のように構成した飲料供給装置においては、突出部には飲料原料容器内の飲料原料を防湿するための防湿ヒータを設けるのが好ましい。このようにしたときには、飲料原料容器に貯えた乾燥した飲料原料は、貯湯タンクのヒータからの熱が伝達されるだけでなく、防湿ヒータからの熱が伝達されて暖められるので、飲料原料容器に貯えた乾燥した飲料原料の防湿効果を高くすることができる。また、ヒータにより貯湯タンクを加熱していないときにも防湿ヒータにより突出部を暖めるようにすることができ、飲料原料容器内の飲料原料を確実に防湿することができる。さらに、突出部は貯湯タンクのヒータからの熱が伝達された状態で防湿ヒータにより暖められるようになるので、防湿ヒータの通電時間を短くしてランニングコストを低く抑えることができる。
【0009】
上記のように構成した飲料供給装置においては、飲料生成部は飲料原料容器から搬出される飲料原料と原料水を撹拌混合する混合容器を備え、機械室内には混合容器内の空気を吸引して混合容器内で飲料原料の付着を防止する排気構造が設けられ、ヒータを排気構造の後側に配置するのが好ましい。このようにしたときには、貯湯タンク内の原料水を加熱するときのヒータの熱は排気構造にも伝達されるようになり、混合容器から排気構造に吸引された湿気を含んだ空気を暖めて湿度を低下させることができ、排気構造を通過する飲料原料が排気構造に固着するのを防ぐことができる。
【0010】
上記のように構成した飲料供給装置においては、貯湯タンクの下側に飲料の原料水を冷却する冷凍装置を備えた冷却器が配置されていて、ハウジングの後壁には冷凍装置からの排気を後側に排出する後側排気口が形成され、ハウジング内には冷凍装置からの排気をヒータ側に流れないように後側排気口に案内するガイドを設けるのが好ましい。冷凍装置からの排気はガイドによってヒータ側に流れることなくハウジングの後壁の後側排気口から後方に放出されるので、貯湯タンクのヒータは冷凍装置からの排気による影響を受けにくくなり、貯湯タンクのヒータによる飲料原料容器に貯えた飲料原料の防湿効果を保つことができるようになる。
【図面の簡単な説明】
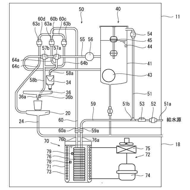
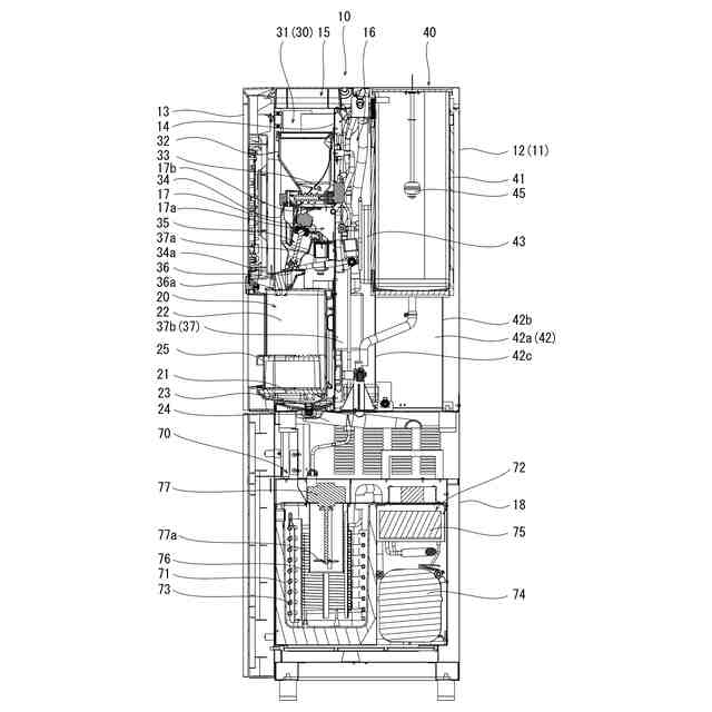
(【0011】以降は省略されています)
特許ウォッチbot のツイートを見る
この特許をJ-PlatPat(特許庁公式サイト)で参照する
関連特許
ホシザキ株式会社
製氷機
18日前
ホシザキ株式会社
再加熱器
1か月前
ホシザキ株式会社
再加熱器
1か月前
ホシザキ株式会社
再加熱器
1か月前
ホシザキ株式会社
冷却貯蔵庫
12日前
ホシザキ株式会社
冷却貯蔵庫
1か月前
ホシザキ株式会社
冷却貯蔵庫
1か月前
ホシザキ株式会社
天板付き機器
18日前
ホシザキ株式会社
液体凍結装置
1か月前
個人
万能シリコン漏斗。
3か月前
株式会社タツノ
給油装置
1か月前
澁谷工業株式会社
キャッパ
8か月前
株式会社タツノ
給油認証システム
10日前
澁谷工業株式会社
充填装置
5か月前
有限会社ユウアイ
内容物充填装置
1か月前
株式会社サイレック
キャッパー装置
12か月前
靜甲株式会社
キャップの巻締め機構
3か月前
個人
ボトルキャップ用開栓具
10か月前
個人
開封具
4か月前
富士電機株式会社
液体供給装置
11か月前
株式会社青木製作所
タンクローリの配管装置
11か月前
澁谷工業株式会社
キャッピング装置
8か月前
澁谷工業株式会社
キャッピング装置
3か月前
ホシザキ株式会社
飲料供給装置
7か月前
ホシザキ株式会社
飲料供給装置
8か月前
個人
液体注出補助具
3か月前
ホシザキ株式会社
飲料供給装置
8か月前
キリンホールディングス株式会社
飲料注出装置
3か月前
日本クロージャー株式会社
ボトルケース
11か月前
AW・ウォーター株式会社
液体供給装置
12か月前
株式会社吉野工業所
高温充填方法
8か月前
キリンホールディングス株式会社
容器の保管装置
2か月前
靜甲株式会社
キャップ保持機構並びにキャッパー
3か月前
サッポロビール株式会社
カラン
9か月前
アサヒ飲料株式会社
炭酸飲料製造ラインの制御方法
8か月前
澁谷工業株式会社
充填装置の洗浄・殺菌システム
1か月前
続きを見る
他の特許を見る