TOP
|
特許
|
意匠
|
商標
特許ウォッチ
Twitter
他の特許を見る
公開番号
2025127684
公報種別
公開特許公報(A)
公開日
2025-09-02
出願番号
2024024531
出願日
2024-02-21
発明の名称
充填装置の洗浄システムおよび洗浄方法
出願人
澁谷工業株式会社
代理人
個人
,
個人
主分類
B67C
3/00 20060101AFI20250826BHJP(びん,広口びんまたは類似の容器の開封または密封;液体の取扱い)
要約
【課題】 効率的に充填装置の洗浄を行う
【解決手段】 充填液を貯溜する貯溜タンク3と、充填ノズル4aを備えた充填機4とを備えた充填装置2の洗浄システムに関する。
蒸気を供給する蒸気供給手段11と、貯溜タンク3と上記蒸気供給手段11との間に設けられた供給通路5と、当該供給通路5に接続されて薬液を供給する薬液供給手段13と、上記供給通路5に設けられて上記蒸気と上記薬液とを混合した洗浄用蒸気を生成する混合手段15とを備え、上記洗浄用蒸気により上記充填装置2を洗浄する。
【選択図】 図2
特許請求の範囲
【請求項1】
充填液を貯溜する貯溜タンクと、充填ノズルを備えた充填機とを備えた充填装置の洗浄システムであって、
蒸気を供給する蒸気供給手段と、貯溜タンクと上記蒸気供給手段との間に設けられた蒸気配管と、当該蒸気配管に接続されて薬液を供給する薬液供給手段と、蒸気配管に設けられて上記蒸気と上記薬液とを混合した洗浄用蒸気を生成する混合手段とを備え、
上記洗浄用蒸気により上記充填装置を洗浄することを特徴とする充填装置の洗浄システム。
続きを表示(約 370 文字)
【請求項2】
上記洗浄用蒸気によって上記貯溜タンクおよび充填機を洗浄した後、
上記薬液供給手段による薬液の供給を停止するとともに蒸気供給手段からの蒸気の供給を継続して、薬液を含まない殺菌用蒸気により充填装置を殺菌することを特徴とする請求項1に記載の充填装置の洗浄システム。
【請求項3】
充填液を貯溜する貯溜タンクと、充填ノズルを備えた充填機とを備えた充填装置の洗浄方法であって、
蒸気と薬液とを混合した洗浄用蒸気を生成し、当該洗浄用蒸気によって充填装置の洗浄を行うことを特徴とする充填装置の洗浄方法。
【請求項4】
上記洗浄用蒸気による充填装置の洗浄の後に、上記薬液の混合を停止して、薬液を含まない殺菌用蒸気により充填装置の殺菌を行うことを特徴とする請求項3に記載の充填装置の洗浄方法。
発明の詳細な説明
【技術分野】
【0001】
本発明は充填装置の洗浄システムおよび洗浄方法に関し、詳しくは貯溜タンクと充填ノズルを備えた充填機とを備えた充填装置の洗浄を行う充填装置の洗浄システムおよび洗浄方法に関する。
続きを表示(約 2,600 文字)
【背景技術】
【0002】
容器に飲料等の充填液の充填を行う充填装置は、充填液を貯溜する貯溜タンクと、充填ノズルを備えた充填機とを備えている。
このような充填装置では、生産終了時や液種の変更時に上記貯溜タンクや充填機の洗浄をする必要があり、上記貯溜タンクおよび充填機に薬液を混合した液体からなる洗浄液を流通させる充填装置の洗浄システムならびに洗浄方法が知られている(特許文献1)。
【先行技術文献】
【特許文献】
【0003】
特許第5239553号公報
【発明の概要】
【発明が解決しようとする課題】
【0004】
ここで、特許文献1のように洗浄液を用いて充填装置の洗浄を行う場合、上記充填機に設けられた多数の充填ノズルに洗浄液を流通させる必要があり、大量の洗浄液が必要となる。
特許文献1では、複数の充填ノズルごとに分割して洗浄液を流通させて、多数の充填ノズルを洗浄するようになっているが、このような処理を行うと作業時間が長いという問題があった。
このような問題に鑑み、本発明は効率的に充填装置の洗浄を行うことが可能な充填装置の洗浄システムおよび洗浄方法を提供するものである。
【課題を解決するための手段】
【0005】
すなわち請求項1の発明にかかる充填装置の洗浄システムは、
充填液を貯溜する貯溜タンクと、充填ノズルを備えた充填機とを備えた充填装置の洗浄システムであって、
蒸気を供給する蒸気供給手段と、貯溜タンクと上記蒸気供給手段との間に設けられた蒸気配管と、当該蒸気配管に接続されて薬液を供給する薬液供給手段と、蒸気配管に設けられて上記蒸気と上記薬液とを混合した洗浄用蒸気を生成する混合手段とを備え、
上記洗浄用蒸気により上記充填装置を洗浄することを特徴としている。
また請求項3の発明にかかる充填装置の洗浄方法は、充填液を貯溜する貯溜タンクと、充填ノズルを備えた充填機とを備えた充填装置の洗浄方法であって、
蒸気と薬液とを混合した洗浄用蒸気を生成し、当該洗浄用蒸気によって充填装置の洗浄を行うことを特徴としている。
【発明の効果】
【0006】
上記発明によれば、蒸気に薬液を混合した洗浄用蒸気を生成して、これを充填装置の洗浄に用いるため、充填機を構成するすべての充填ノズルに対して一斉に洗浄用蒸気を流通させることが可能となり、短時間で充填装置の洗浄を終了させることが可能となる。
【図面の簡単な説明】
【0007】
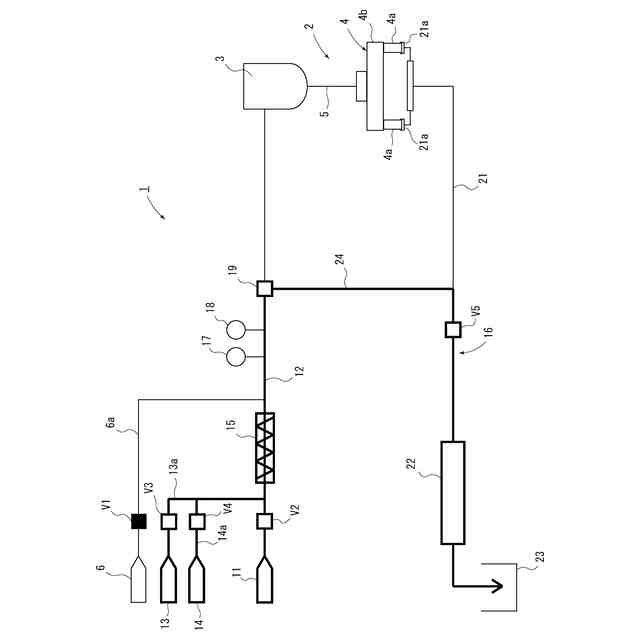
本実施形態にかかる充填装置の洗浄システムの準備動作を説明する図
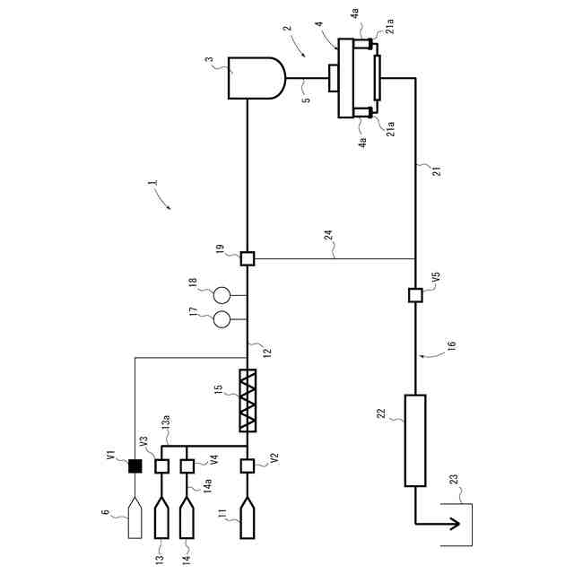
本実施形態にかかる充填装置の洗浄システムの洗浄動作を説明する図
本実施形態にかかる充填装置の洗浄システムの殺菌動作を説明する図
【発明を実施するための形態】
【0008】
以下、図1~図3に示す実施形態について説明すると、1は本発明にかかる充填装置の洗浄システムを備えた洗浄・殺菌システムを示しており、容器に飲料などの充填液を充填する充填装置2の洗浄(CIP:Cleaning in Place)と殺菌(SIP:Sterilizing in Place)とを行うものとなっている。
上記充填装置2は、充填液を貯溜する貯溜タンク3と、複数の充填ノズル4aを備えた充填機4と、上記貯溜タンク3から充填機4に液体を供給する供給通路5と、上記貯溜タンク3に充填液を供給する充填液供給手段6とを備えている。
充填装置2の洗浄・殺菌システム1は、上記貯溜タンク3に蒸気を供給する蒸気供給手段11と、上記貯溜タンク3と上記蒸気供給手段11との間に設けられた蒸気配管12と、当該蒸気配管12に薬液を供給する薬液供給手段13と、上記蒸気配管12に水を供給する水供給手段14と、上記蒸気配管12に設けられて上記蒸気に上記薬液と水とを混合させて洗浄用蒸気を生成する混合手段15と、上記充填機4に接続されて当該充填機4を流通した蒸気等を回収する蒸気回収手段16とを備えている。
そして上記充填装置2および充填装置2の洗浄・殺菌システム1は、コンピュータなどからなる図示しない制御手段によって制御されるようになっている。
【0009】
上記充填装置2は、上記充填液供給手段6と貯溜タンク3との間に充填液配管6aを備え、当該充填液配管6aの一部は上記蒸気配管12と共用される構成となっている。ここでは充填液配管6aが蒸気配管12の途中に接続されているものとして説明する。そして充填液配管6aには制御手段によって開閉される第1開閉弁V1が設けられている。
貯溜タンク3は外部と遮断された密閉構造の密閉タンクとなっており、また貯溜タンク3の下部には上記供給通路5が接続され、貯溜タンク3の側面に上記蒸気配管12(充填液配管6a)が接続されている。
上記充填機4は、回転テーブル4bの外周に複数の充填ノズル4aを備えており、回転テーブル4bの中央には図示しないロータリージョイントを介して上記供給通路5が接続され、供給通路5の液体が各充填ノズル4aへと分配されるようになっている。
なお、このような充填装置2自体は従来公知であるため、これ以上の詳細な説明については省略するものとする。
【0010】
上記貯溜タンク3と蒸気供給手段11との間に配設された上記蒸気配管12には、蒸気供給手段11側から順に、制御手段によって制御される第2開閉弁V2、上記混合手段15、導電計17、温度計18、制御手段によって制御される三方弁19が設けられている。ここで、上記充填液配管6aは上記混合手段15と上記三方弁19との間に接続されている。
上記蒸気供給手段11は高温高圧の蒸気を供給するようになっており、具体的には上記充填装置2を構成する貯溜タンク3、充填機4、供給通路5を殺菌するのに適した温度(130℃)まで加熱された蒸気を、所定の圧力(0.23MPa)で供給するようになっている。
したがって、上記蒸気供給手段11が供給する蒸気に薬液を加えないで使用した場合、当該蒸気を充填装置2の殺菌に使用可能な殺菌用蒸気として使用することができる。
(【0011】以降は省略されています)
この特許をJ-PlatPat(特許庁公式サイト)で参照する
関連特許
澁谷工業株式会社
透析装置
5日前
澁谷工業株式会社
透析装置
5日前
澁谷工業株式会社
容器搬送装置
1か月前
個人
万能シリコン漏斗。
3か月前
株式会社タツノ
給油装置
1か月前
澁谷工業株式会社
キャッパ
8か月前
株式会社タツノ
給油認証システム
10日前
澁谷工業株式会社
充填装置
5か月前
有限会社ユウアイ
内容物充填装置
1か月前
株式会社サイレック
キャッパー装置
12か月前
靜甲株式会社
キャップの巻締め機構
3か月前
個人
ボトルキャップ用開栓具
10か月前
個人
開封具
4か月前
富士電機株式会社
液体供給装置
11か月前
株式会社青木製作所
タンクローリの配管装置
11か月前
澁谷工業株式会社
キャッピング装置
8か月前
澁谷工業株式会社
キャッピング装置
3か月前
ホシザキ株式会社
飲料供給装置
7か月前
ホシザキ株式会社
飲料供給装置
8か月前
個人
液体注出補助具
3か月前
ホシザキ株式会社
飲料供給装置
8か月前
キリンホールディングス株式会社
飲料注出装置
3か月前
日本クロージャー株式会社
ボトルケース
11か月前
AW・ウォーター株式会社
液体供給装置
12か月前
株式会社吉野工業所
高温充填方法
8か月前
キリンホールディングス株式会社
容器の保管装置
2か月前
靜甲株式会社
キャップ保持機構並びにキャッパー
3か月前
サッポロビール株式会社
カラン
9か月前
アサヒ飲料株式会社
炭酸飲料製造ラインの制御方法
8か月前
澁谷工業株式会社
充填装置の洗浄・殺菌システム
1か月前
富士電機株式会社
飲料供給装置
8か月前
サッポロビール株式会社
飲料サーバー
8か月前
富士電機株式会社
飲料供給装置
3か月前
富士電機株式会社
飲料供給装置
8か月前
サッポロビール株式会社
飲料サーバー
3か月前
富士電機株式会社
飲料供給装置
8か月前
続きを見る
他の特許を見る