TOP
|
特許
|
意匠
|
商標
特許ウォッチ
Twitter
他の特許を見る
公開番号
2025139455
公報種別
公開特許公報(A)
公開日
2025-09-26
出願番号
2024038405
出願日
2024-03-12
発明の名称
冷蔵庫
出願人
東芝ライフスタイル株式会社
代理人
弁理士法人蔦田特許事務所
主分類
F25D
21/04 20060101AFI20250918BHJP(冷凍または冷却;加熱と冷凍との組み合わせシステム;ヒートポンプシステム;氷の製造または貯蔵;気体の液化または固体化)
要約
【課題】扉の開放状態が続いても冷却器の冷却能力の低下を抑えることができる冷蔵庫を提供する。
【解決手段】本実施形態の冷蔵庫1は、冷却器15を加熱する加熱装置19は冷却器15における空気の流れ方向上流側に設けられ、冷却器15で冷却された空気を貯蔵室5,6へ送風する送風機16は冷却器15における空気の流れ方向下流側に設けられており、制御部27は、扉5a,6aの開閉を検知する扉開閉検知部5b、6bが扉5a,6aの開放状態を検知している場合に、冷却器15へ冷媒を供給しつつ、冷却運転における送風機16の回転数よりも低い回転数で送風機16を回転させる第1制御を実行する。
【選択図】 図4
特許請求の範囲
【請求項1】
貯蔵室を有する冷蔵庫本体と、前記冷蔵庫本体に設けられた扉と、前記扉の開閉を検知する扉開閉検知部と、圧縮機と前記圧縮機から吐出される冷媒が供給される冷却器とを有する冷却装置と、前記冷却器で冷却された空気を前記貯蔵室へ送風する送風機と、前記冷却器を加熱する加熱装置と、前記冷却装置、前記送風機、前記扉開閉検知部、及び前記加熱装置を制御する制御部とを備え、
前記制御部は、前記扉の閉扉状態で前記圧縮機を駆動して前記冷却器に冷媒を供給しつつ前記送風機を回転させて前記貯蔵室を冷却する冷却運転を実行する冷蔵庫において、
前記加熱装置は前記冷却器における空気の流れ方向下流側よりも上流側を多く加熱するように設けられ、
前記制御部は、前記扉開閉検知部が前記扉の開放状態を検知している場合に、前記冷却器へ冷媒を供給しつつ、前記冷却運転における前記送風機の回転数よりも低い回転数で前記送風機を回転させる第1制御を実行する、冷蔵庫。
続きを表示(約 510 文字)
【請求項2】
前記貯蔵室は冷凍温度帯に冷却される冷凍室であり、
前記制御部は、前記扉が第1所定時間以上継続して開放されていることを前記扉開閉検知部が検知すると、前記送風機の回転を実質的に継続させつつ、前記冷却器への冷媒供給を抑制する第2制御を実行する、請求項1に記載の冷蔵庫。
【請求項3】
前記制御部は、前記扉が前記第1所定時間以上継続して開放されていることを前記扉開閉検知部が検知すると、前記冷却器から冷媒を回収した後に前記圧縮機を停止して前記第2制御を実行し、
前記扉が前記第1所定時間よりも長い第2所定時間以上継続して開放されていることを前記扉開閉検知部が検知すると、前記送風機の回転を停止する第3制御を実行する、請求項2に記載の冷蔵庫。
【請求項4】
前記制御部は、除霜開始条件を満たすと前記加熱装置を発熱させて前記冷却器に付着した霜を除去する除霜運転を実行し、
前記制御部は、前記第2制御を実行すると前記除霜運転の開始時期が早まるように前記除霜開始条件を変更し、前記第3制御を実行すると前記除霜運転を抑制する、請求項3に記載の冷蔵庫。
発明の詳細な説明
【技術分野】
【0001】
本発明の実施形態は、冷蔵庫に関するものである。
続きを表示(約 1,400 文字)
【背景技術】
【0002】
従来の冷蔵庫では、冷凍サイクル装置を構成している冷却器が低温になると、冷却器の外面に霜が付着する。冷却器に霜が付着(着霜)すると冷却器の冷却能力が低下することが知られている。したがって冷却器の霜が付着するのを防止したり、冷却器に付着した霜を除去(除霜)することが、冷蔵庫の性能向上に必要である。このため、貯蔵室の冷却運転を中断した状態でヒータ等の加熱装置によって冷却器を加熱することで除霜が行われている。
【0003】
冷蔵庫では、冷蔵庫本体との間に比較的小さい隙間を残して扉が開放された半扉状態が続くと、庫外の空気が庫内へ流れ込み庫内温度が上昇するだけでなく、冷却器への着霜が増加して扉を閉扉した後に庫内の冷却がスムーズに行われないおそれがある。
【0004】
下記特許文献1では、冷蔵室用の扉が開放されたときに送風ファンによる冷気循環運転を予め設定された時間だけ強制的に実行することで、扉の開放時に冷却器からの冷気が冷蔵室内で循環され冷蔵室内の温度上昇を抑制する冷蔵庫が提案されている。
【先行技術文献】
【特許文献】
【0005】
特開2000-146394
【発明の概要】
【発明が解決しようとする課題】
【0006】
しかしながら、上記特許文献1の冷蔵庫では、扉の開放状態が長く続くと冷却器全体に霜が付着しやすくなり、除霜用の加熱装置からの熱が伝わりにくい位置にも霜が付着して冷却器の冷却能力の低下を引き起こす可能性がある。
【0007】
そこで、本発明では、扉の開放状態が続いても冷却器の冷却能力の低下を抑えることができる冷蔵庫を提供することを課題とする。
【課題を解決するための手段】
【0008】
本実施形態の冷蔵庫は、貯蔵室を有する冷蔵庫本体と、前記冷蔵庫本体に設けられた扉と、前記扉の開閉を検知する扉開閉検知部と、圧縮機と前記圧縮機から吐出される冷媒が供給される冷却器とを有する冷却装置と、前記冷却器で冷却された空気を前記貯蔵室へ送風する送風機と、前記冷却器を加熱する加熱装置と、前記冷却装置、前記送風機、前記扉開閉検知部、及び前記加熱装置を制御する制御部とを備え、前記制御部は、前記扉の閉扉状態で前記圧縮機を駆動して前記冷却器に冷媒を供給しつつ前記送風機を回転させて前記貯蔵室を冷却する冷却運転を実行する冷蔵庫において、前記加熱装置は前記冷却器における空気の流れ方向下流側よりも上流側を多く加熱するように設けられ、前記制御部は、前記扉開閉検知部が前記扉の開放状態を検知している場合に、前記冷却器へ冷媒を供給しつつ、前記冷却運転における前記送風機の回転数よりも低い回転数で前記送風機を回転させる第1制御を実行するものである。
【図面の簡単な説明】
【0009】
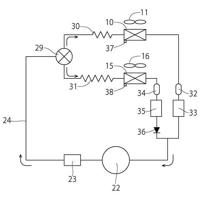
本発明の一実施形態の冷蔵庫の概略構成を示す縦断面図
図1の冷蔵庫における冷却装置を示す模式図
図1の冷蔵庫の電気的構成を示すブロック図
着霜抑制運転における制御を示すフロー図
図1の冷蔵庫における圧縮機、切替弁、冷蔵送風機及び冷凍送風機の動作を示すタイミングチャート
【発明を実施するための形態】
【0010】
以下、本発明の一実施形態の冷蔵庫1について図面に基づき説明する。
(【0011】以降は省略されています)
この特許をJ-PlatPat(特許庁公式サイト)で参照する
関連特許
タニコー株式会社
貯水槽
1か月前
株式会社コロナ
空気調和装置
2か月前
株式会社コロナ
ヒートポンプ装置
1か月前
アクア株式会社
冷蔵庫
1か月前
アクア株式会社
冷蔵庫
1か月前
個人
ヒートポンプ型空気調和機
16日前
ホシザキ株式会社
製氷機
10日前
富士電機株式会社
冷却装置
1か月前
富士電機株式会社
冷却装置
9日前
富士電機株式会社
冷却装置
1か月前
株式会社ツインバード
スターリング機関
1か月前
シャープ株式会社
冷却庫
2か月前
シャープ株式会社
冷蔵庫
1か月前
シャープ株式会社
冷蔵庫
2か月前
シャープ株式会社
冷却庫
1か月前
富士電機株式会社
冷却システム
25日前
富士ベンダーサービス株式会社
保管庫
18日前
シャープ株式会社
冷蔵庫
1か月前
個人
液体窒素凝縮による冷凍サイクル
1か月前
シャープ株式会社
冷却庫
2か月前
シャープ株式会社
冷却装置
1か月前
株式会社ゼロカラ
冷凍装置
1か月前
三菱重工冷熱株式会社
低温冷水供給装置
16日前
シャープ株式会社
冷却装置
2か月前
シャープ株式会社
冷却装置
2か月前
シャープ株式会社
冷却装置
1か月前
アクア株式会社
冷蔵庫
3日前
株式会社前川製作所
冷凍機
1か月前
シャープ株式会社
冷蔵庫
16日前
シャープ株式会社
冷蔵庫
24日前
FrostiX株式会社
急速冷凍装置
1か月前
工機ホールディングス株式会社
冷蔵庫
1か月前
ホシザキ株式会社
液体凍結装置
1か月前
島田工業株式会社
製氷装置及び製氷方法
3日前
株式会社アイシン
冷暖房システム
2日前
株式会社オカムラ
故障予知システム
10日前
続きを見る
他の特許を見る