TOP
|
特許
|
意匠
|
商標
特許ウォッチ
Twitter
他の特許を見る
公開番号
2025143812
公報種別
公開特許公報(A)
公開日
2025-10-02
出願番号
2024043254
出願日
2024-03-19
発明の名称
ブートストラップ回路及びスイッチングレギュレータ
出願人
エイブリック株式会社
代理人
主分類
H02M
3/155 20060101AFI20250925BHJP(電力の発電,変換,配電)
要約
【課題】チップ面積の小さいブートストラップ回路及びスイッチングレギュレータを提供する。
【解決手段】電源端子と接地端子の間に直列接続された第1及び第2NMOSトランジスタと、入力が第2入力端子に接続され、出力が第1NMOSトランジスタのゲートに接続され、第2電源端子が出力端子に接続された反転バッファと、反転バッファの第1電源端子と出力端子の間に接続されたブートストラップコンデンサと、インバータとデプレッション型NMOSトランジスタと昇圧コンデンサを備えた昇圧回路と、ゲートが昇圧コンデンサの一端に接続され、ソースが第1入力端子に接続され、ドレインがブートストラップコンデンサの一端に接続された第3NMOSトランジスタを備えたことを特徴とする。
【選択図】図1
特許請求の範囲
【請求項1】
第1入力端子と、
第2入力端子と、
出力端子と、
電源端子と前記出力端子の間に接続された第1NMOSトランジスタと、
前記出力端子と接地端子の間に接続された第2NMOSトランジスタと、
入力が前記第2入力端子に接続され、出力が前記第1NMOSトランジスタのゲートに接続され、第2電源端子が前記出力端子に接続された反転バッファと、
一端が前記反転バッファの第1電源端子に接続され、他端が前記出力端子に接続されたブートストラップコンデンサと、
入力が前記第2入力端子に接続されたインバータと、
ゲートが前記インバータの出力に接続され、ソースが前記第1入力端子に接続されたデプレッション型NMOSトランジスタと、
一端が前記デプレッション型NMOSトランジスタのドレインに接続され、他端が前記第2入力端子に接続された昇圧コンデンサと、
ゲートが前記昇圧コンデンサの一端に接続され、ソースが前記第1入力端子に接続され、ドレインがブートストラップコンデンサの一端に接続された第3NMOSトランジスタと、を備えたことを特徴とするブートストラップ回路。
続きを表示(約 240 文字)
【請求項2】
前記デプレッション型NMOSトランジスタと前記昇圧コンデンサと前記インバータは昇圧回路を構成し、
前記第1入力端子から入力される第1入力信号と前記第2入力端子から入力される第2入力信号に基づいた昇圧電圧を生成し、
前記昇圧電圧によって前記第3NMOSトランジスタを導通させることを特徴とする請求項1に記載のブートストラップ回路。
【請求項3】
請求項1または2に記載のブートストラップ回路を備えたスイッチングレギュレータ。
発明の詳細な説明
【技術分野】
【0001】
本発明は、ブートストラップ回路及びスイッチングレギュレータに関する。
続きを表示(約 1,200 文字)
【背景技術】
【0002】
一般的に、ブートストラップ回路は、スイッチングレギュレータ等に使用され、ブートストラップコンデンサを充電するための同期スイッチとしてPMOSトランジスタが使用されている。従来技術としては、特許文献1を挙げることができる。
【先行技術文献】
【特許文献】
【0003】
特開2023-62427号公報
【発明の概要】
【発明が解決しようとする課題】
【0004】
しかしながら、従来のブートストラップ回路では、同期スイッチに用いるPMOSトランジスタはオン抵抗が高いため、チップ面積が大きくなるという点で改善の余地がある。
【0005】
本発明は、上述した事情を考慮し、チップ面積の小さいブートストラップ回路及びスイッチングレギュレータを提供することを目的とする。
【課題を解決するための手段】
【0006】
本発明のブートストラップ回路は、入力端子と、第2入力端子と、出力端子と、電源端子と出力端子の間に接続された第1NMOSトランジスタと、出力端子と接地端子の間に接続された第2NMOSトランジスタと、入力が第2入力端子に接続され、出力が第1NMOSトランジスタのゲートに接続され、第2電源端子が出力端子に接続された反転バッファと、一端が反転バッファの第1電源端子に接続され、他端が出力端子に接続されたブートストラップコンデンサと、入力が第2入力端子に接続されたインバータと、ゲートがインバータの出力に接続され、ソースが第1入力端子に接続されたデプレッション型NMOSトランジスタと、一端がデプレッション型NMOSトランジスタのドレインに接続され、他端が第2入力端子に接続された昇圧コンデンサと、ゲートが昇圧コンデンサの一端に接続され、ソースが第1入力端子に接続され、ドレインがブートストラップコンデンサの一端に接続された第3NMOSトランジスタと、を備えた。
【発明の効果】
【0007】
本発明によれば、同期スイッチにオン抵抗の小さいNMOSトランジスタを使用することにより、チップ面積の小さいブートストラップ回路及びスイッチングレギュレータを提供することができる。
【図面の簡単な説明】
【0008】
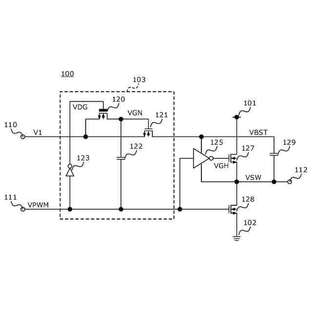
本発明の実施形態に係るブートストラップ回路の構成例を示す回路図である。
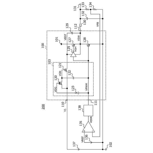
本実施形態に係るブートストラップ回路を備えたスイッチングレギュレータを示す回路図である。
【発明を実施するための形態】
【0009】
以下、本発明の実施形態に係るブートストラップ回路及びスイッチングレギュレータを、図面に基づいて説明する。
【0010】
図1は、本実施形態に係るブートストラップ回路100の回路図である。
(【0011】以降は省略されています)
この特許をJ-PlatPat(特許庁公式サイト)で参照する
関連特許
エイブリック株式会社
増幅器
1日前
個人
電源装置
15日前
個人
バッテリ内蔵直流電源
14日前
株式会社FUJI
制御盤
4日前
オムロン株式会社
電源回路
8日前
オムロン株式会社
電源回路
8日前
オムロン株式会社
電源回路
8日前
ニデック株式会社
モータの制御方法
22日前
トヨタ自動車株式会社
回転子
今日
トヨタ自動車株式会社
回転子
15日前
東京応化工業株式会社
発電装置
8日前
ミサワホーム株式会社
居住設備
4日前
大豊工業株式会社
モータ
14日前
株式会社リコー
拡張アンテナ装置
7日前
ニチコン株式会社
AC入力検出回路
今日
ユタカ電業株式会社
ケーブルダクト
4日前
日産自動車株式会社
ステータ
1日前
富士電子工業株式会社
電力変換装置
16日前
トヨタ自動車株式会社
ロータ
2日前
株式会社デンソー
電力変換装置
今日
株式会社ダイヘン
電力管理装置
23日前
NTN株式会社
モータユニット
4日前
株式会社正興電機製作所
地絡確認装置
7日前
株式会社大林組
可搬式充電設備
1日前
株式会社ミツバ
巻線装置
7日前
株式会社豊田自動織機
車両用機器
4日前
カヤバ株式会社
アクチュエータユニット
14日前
株式会社アイシン
回転電機
今日
株式会社デンソー
インバータ装置
16日前
志幸技研工業株式会社
ケーブル布設工法
14日前
株式会社アイシン
駆動装置
2日前
富士電機株式会社
チャンネルベース
今日
株式会社明電舎
回転機
1日前
東京瓦斯株式会社
電動車両充電機器
1日前
株式会社豊田自動織機
電力変換装置
15日前
スズキ株式会社
モータケース
14日前
続きを見る
他の特許を見る