TOP
|
特許
|
意匠
|
商標
特許ウォッチ
Twitter
他の特許を見る
10個以上の画像は省略されています。
公開番号
2025144001
公報種別
公開特許公報(A)
公開日
2025-10-02
出願番号
2024043550
出願日
2024-03-19
発明の名称
トリミングシステムおよび半導体モジュール
出願人
富士電機株式会社
代理人
弁理士法人扶桑国際特許事務所
主分類
H03K
17/082 20060101AFI20250925BHJP(基本電子回路)
要約
【課題】単一の通信端子を用いてスイッチング素子の特性にもとづくトリミングを行う。
【解決手段】トリミングシステム1-1は、半導体モジュール10と外部装置20を有し、半導体モジュール10は、スイッチング素子1a、単一の通信端子CMおよび制御回路1bを備える。外部装置20は、半導体モジュール10の動作状態に応じたトリミングデータtdを出力する。制御回路1bにおいて、駆動制御回路1b1は、駆動制御信号を出力してスイッチング素子1aのスイッチング制御を行う。保護回路1b2は、トリミングデータtdにもとづいてスイッチング素子1aの保護機能を調整する。通信回路1b3は、通信端子CMを介して外部装置20と双方向通信を行って、トリミングデータtdを外部装置20から受信し、トリミングデータtdで調整した保護機能にもとづく動作状態の情報stを外部装置20へ送信する。
【選択図】図1
特許請求の範囲
【請求項1】
トリミング対象の動作状態に応じたトリミングデータを出力する外部装置と、
スイッチング素子と、駆動制御信号を出力して前記スイッチング素子のスイッチング制御を行う駆動制御回路、前記トリミングデータにもとづいて前記スイッチング素子の保護機能が調整される保護回路、および単一の通信端子を介して前記トリミングデータを前記外部装置から受信し前記動作状態の情報を前記外部装置へ送信する通信回路を含む制御回路と、を備える半導体モジュールと、
を有するトリミングシステム。
続きを表示(約 3,300 文字)
【請求項2】
前記保護回路は、前記トリミング対象に含まれる過熱検出回路および過電流検出回路を備え、
前記過熱検出回路は、前記半導体モジュールが所定温度に加熱された状態において前記スイッチング素子の過熱状態を検出し、
前記過電流検出回路は、前記スイッチング素子に所定電流が流れていることをモニタしている状態において前記スイッチング素子の過電流状態を検出し、
前記トリミングデータは、前記トリミング対象を指定するアドレスデータと、前記保護機能を調整する設定データとを含む、
請求項1記載のトリミングシステム。
【請求項3】
前記過熱検出回路は、
反転入力端子に入力される前記スイッチング素子の温度状態を示す温度検出電圧と、非反転入力端子に入力される過熱基準電圧とを比較して、前記温度検出電圧が前記過熱基準電圧以下の場合に前記スイッチング素子が過熱状態にあることを示す高電位レベルの過熱検出信号を出力する比較器と、
前記過熱基準電圧を生成する過熱基準電圧生成回路と、を備え、
前記過熱基準電圧生成回路は、
複数の抵抗と複数のスイッチとを含み、前記設定データによって前記複数のスイッチのオン、オフが設定されたスイッチ状態にもとづいて前記複数の抵抗により電源電圧を抵抗分圧した前記過熱基準電圧を生成し、前記所定温度が与えられた状態における前記スイッチング素子の過熱保護を行うべき前記過熱基準電圧を設定する、
請求項2記載のトリミングシステム。
【請求項4】
前記過熱基準電圧生成回路は、
第1の抵抗と、第2の抵抗と、第3の抵抗と、第1の端子および第2の端子を備える第1のスイッチと、第3の端子および第4の端子を備える第2のスイッチとを含み、
前記第1の抵抗の一端は前記電源電圧に接続され、前記第1の抵抗の他端および前記第2の抵抗の一端は第1のノードに接続され、前記第2の抵抗の他端および前記第3の抵抗の一端は第2のノードに接続され、前記第3の抵抗の他端は接地され、
前記第1の端子は前記第1のノードに接続され、前記第3の端子は前記第2のノードに接続され、前記第2の端子と前記第4の端子は、前記比較器の前記非反転入力端子に接続され、
前記設定データにもとづいて、前記第1のスイッチがオン、前記第2のスイッチがオフに設定された場合に第1の過熱基準電圧を生成し、
前記設定データにもとづいて、前記第1のスイッチがオフ、前記第2のスイッチがオンに設定された場合に前記第1の過熱基準電圧より小さい第2の過熱基準電圧を生成する、
請求項3記載のトリミングシステム。
【請求項5】
前記過電流検出回路は、
非反転入力端子に入力される前記スイッチング素子の電流状態を示す電流検出電圧と、反転入力端子に入力される過電流基準電圧とを比較して、前記電流検出電圧が前記過電流基準電圧以上の場合に前記スイッチング素子が過電流状態にあることを示す高電位レベルの過電流検出信号を出力する比較器と、
前記過電流基準電圧を生成する過電流基準電圧生成回路と、を備え、
前記過電流基準電圧生成回路は、
複数の抵抗と複数のスイッチとを含み、前記設定データによって前記複数のスイッチのオン、オフが設定されたスイッチ状態にもとづいて前記複数の抵抗により電源電圧を抵抗分圧した前記過電流基準電圧を生成し、前記所定電流が流れている状態における前記スイッチング素子の過電流保護を行うべき前記過電流基準電圧を設定する、
請求項2記載のトリミングシステム。
【請求項6】
前記過電流基準電圧生成回路は、
第1の抵抗と、第2の抵抗と、第3の抵抗と、第1の端子および第2の端子を備える第1のスイッチと、第3の端子および第4の端子を備える第2のスイッチとを含み、
前記第1の抵抗の一端は前記電源電圧に接続され、前記第1の抵抗の他端および前記第2の抵抗の一端は第1のノードに接続され、前記第2の抵抗の他端および前記第3の抵抗の一端は第2のノードに接続され、前記第3の抵抗の他端は接地され、
前記第1の端子は前記第1のノードに接続され、前記第3の端子は前記第2のノードに接続され、前記第2の端子と前記第4の端子は、前記比較器の前記反転入力端子に接続され、
前記設定データにもとづいて、前記第1のスイッチがオン、前記第2のスイッチがオフに設定された場合に第1の過電流基準電圧を生成し、
前記設定データにもとづいて、前記第1のスイッチがオフ、前記第2のスイッチがオンに設定された場合に前記第1の過電流基準電圧より小さい第2の過電流基準電圧を生成する、
請求項5記載のトリミングシステム。
【請求項7】
前記制御回路は、前記スイッチング素子の駆動能力を調整する駆動能力切替回路をさらに備え、
前記過熱検出回路は、前記スイッチング素子の温度状態に応じた温度検出信号を出力し、
前記過電流検出回路は、前記スイッチング素子の電流状態に応じた電流検出信号を出力し、
前記駆動能力切替回路は、前記温度検出信号および前記電流検出信号にもとづいて電圧レベルが異なる駆動能力切替信号を生成して前記駆動制御回路に出力し、
前記駆動制御回路は、前記駆動能力切替信号の電圧レベルに応じて異なる駆動電流の前記駆動制御信号を前記スイッチング素子のゲートに出力する、
請求項2記載のトリミングシステム。
【請求項8】
前記通信回路は、
前記通信端子を介して受信した前記トリミングデータの立ち下がり検出を行って、前記トリミングデータの立ち下がりから所定時間後にパルス信号を出力するカウンタ回路と、前記トリミングデータを前記パルス信号でラッチする第1のラッチ回路と、前記第1のラッチ回路からの複数の出力データをデコードして前記アドレスデータおよび前記設定データを出力するデコーダとを含むデータ受信回路と、
前記アドレスデータにもとづいて前記動作状態の情報を選択する選択回路と、前記選択回路で選択出力された前記動作状態の情報のアナログ信号をデジタル信号に変換するAD変換器と、前記デジタル信号をラッチする第2のラッチ回路と、前記第2のラッチ回路からの出力信号を、前記通信端子を介して前記外部装置に送信する送信回路とを含むデータ送信回路と、を備える、
請求項2記載のトリミングシステム。
【請求項9】
前記制御回路は、
ハイサイド側の前記スイッチング素子を制御するハイサイド側制御回路と、ローサイド側の前記スイッチング素子を制御するローサイド側制御回路を備え、
前記ハイサイド側制御回路に含まれるハイサイド側の前記通信回路に前記通信端子が接続される第1の配線には第1の接続部が設けられ、前記ローサイド側制御回路に含まれるローサイド側の前記通信回路に前記通信端子が接続される第2の配線には第2の接続部が設けられ、
前記第1の接続部と前記第2の接続部は、前記双方向通信が行われる場合には短絡し、前記双方向通信が行われない運用時には絶縁状態になる、
請求項1記載のトリミングシステム。
【請求項10】
スイッチング素子と、
単一の通信端子と、
駆動制御信号を出力して前記スイッチング素子のスイッチング制御を行う駆動制御回路、トリミング対象の動作状態に応じて外部装置から出力されるトリミングデータにもとづいて前記スイッチング素子の保護機能が調整される保護回路、および前記通信端子を介して前記トリミングデータを前記外部装置から受信し前記動作状態の情報を前記外部装置へ送信する通信回路を含む制御回路と、
を有する半導体モジュール。
(【請求項11】以降は省略されています)
発明の詳細な説明
【技術分野】
【0001】
本発明は、トリミングシステムおよび半導体モジュールに関する。
続きを表示(約 2,100 文字)
【背景技術】
【0002】
スイッチング素子が内蔵されるIPM(Intelligent Power Module)等の半導体モジュールでは、実運用前において半導体モジュール内の回路機能の調整が行われる。
関連技術としては、例えば、データおよびクロックを2つの端子を用いて伝送して記憶素子に設定値を記憶させるパワーモジュールが提案されている(特許文献1)。また、電力線を通信路として用いて外部と通信する電力線モデムを備えるインバータ装置が提案されている(特許文献2)。さらに、クロック信号が検出されるまでは、データ入力端子およびアドレス端子の状態にもとづくデータでパラメータ設定を行う技術が提案されている(特許文献3)。
【先行技術文献】
【特許文献】
【0003】
特開2019-057985号公報
特開2014-204523号公報
特開2012-175789号公報
【発明の概要】
【発明が解決しようとする課題】
【0004】
本発明は、単一の通信端子を用いてスイッチング素子の特性にもとづくトリミングを可能にしたトリミングシステムおよび半導体モジュールを提供することを目的とする。
【課題を解決するための手段】
【0005】
上記課題を解決するために、トリミングシステムが提供される。トリミングシステムは、外部装置と半導体モジュールとを有する。外部装置は、トリミング対象の動作状態に応じたトリミングデータを出力する。半導体モジュールは、スイッチング素子と、駆動制御信号を出力してスイッチング素子のスイッチング制御を行う駆動制御回路、トリミングデータにもとづいてスイッチング素子の保護機能が調整される保護回路、および単一の通信端子を介してトリミングデータを外部装置から受信し動作状態の情報を外部装置へ送信する通信回路を含む制御回路と、を備える。
【0006】
また、上記課題を解決するために、半導体モジュールが提供される。半導体モジュールは、スイッチング素子と、単一の通信端子と、制御回路とを有する。制御回路は、駆動制御信号を出力してスイッチング素子のスイッチング制御を行う駆動制御回路、トリミング対象の動作状態に応じて外部装置から出力されるトリミングデータにもとづいてスイッチング素子の保護機能が調整される保護回路、および通信端子を介してトリミングデータを外部装置から受信し動作状態の情報を外部装置へ送信する通信回路を含む制御回路と、を備える。
【発明の効果】
【0007】
1側面によれば、単一の通信端子を用いてスイッチング素子の特性にもとづくトリミングを行うことが可能になる。
【図面の簡単な説明】
【0008】
トリミングシステムの一例を説明するための図である。
トリミングシステムの全体構成の一例を示す図である。
HVICおよびハイサイド半導体チップの構成の一例を示す図である。
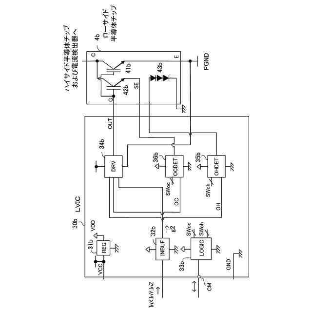
LVICおよびローサイド半導体チップの構成の一例を示す図である。
過熱検出回路の構成の一例を示す図である。
過熱基準電圧を可変設定する際のトリミングの動作フローを示す図である。
過熱基準電圧を可変設定する際のトリミング動作の一例を説明するための図である。
過電流検出回路の構成の一例を示す図である。
過電流基準電圧を可変設定する際のトリミングの動作フローを示す図である。
過電流基準電圧を可変設定する際のトリミング動作の一例を説明するための図である。
論理回路の構成の一例を示す図である。
データ受信回路内のカウンタ回路からラッチ回路における出力データのタイミングチャートの一例を示す図である。
トリミングデータのビット割付の一例を示す図である。
スイッチング素子の駆動能力調整機構を備えるLVICの構成の一例を示す図である。
駆動能力切替回路の入出力の対応関係を示す図である。
駆動制御回路の構成の一例を示す図である。
通信端子に接続されるHVICの配線とLVICの配線の一例を示す図である。
トリミングシステムの第1の変形例の構成を示す図である。
トリミングシステムの第2の変形例の構成を示す図である。
【発明を実施するための形態】
【0009】
以下、本実施の形態について図面を参照して説明する。なお、本明細書および図面において実質的に同一の構成を有する要素については、同一の符号を付することにより重複説明を省略する場合がある。
【0010】
図1はトリミングシステムの一例を説明するための図である。トリミングシステム1-1は、半導体モジュール10と外部装置20を有する。半導体モジュール10は、スイッチング素子1aと、単一の通信端子CMと、制御回路1bを備え、制御回路1bは、駆動制御回路1b1、保護回路1b2、および通信回路1b3を含む。
(【0011】以降は省略されています)
この特許をJ-PlatPat(特許庁公式サイト)で参照する
関連特許
富士電機株式会社
搬送機構
4日前
富士電機株式会社
溶接装置
4日前
富士電機株式会社
整流装置
1か月前
富士電機株式会社
冷却装置
7日前
富士電機株式会社
冷却装置
1か月前
富士電機株式会社
冷却装置
1か月前
富士電機株式会社
半導体装置
22日前
富士電機株式会社
半導体装置
1か月前
富士電機株式会社
半導体装置
1か月前
富士電機株式会社
半導体装置
1か月前
富士電機株式会社
半導体装置
23日前
富士電機株式会社
半導体装置
4日前
富士電機株式会社
エンコーダ
1日前
富士電機株式会社
半導体装置
1か月前
富士電機株式会社
自動販売機
1か月前
富士電機株式会社
電磁接触器
今日
富士電機株式会社
回路遮断器
1日前
富士電機株式会社
半導体装置
1か月前
富士電機株式会社
半導体装置
1か月前
富士電機株式会社
電磁接触器
今日
富士電機株式会社
半導体装置
1か月前
富士電機株式会社
半導体装置
1か月前
富士電機株式会社
電磁接触器
今日
富士電機株式会社
半導体装置
今日
富士電機株式会社
電磁接触器
今日
富士電機株式会社
電磁接触器
今日
富士電機株式会社
冷却システム
23日前
富士電機株式会社
分析システム
1か月前
富士電機株式会社
ショーケース
1か月前
富士電機株式会社
電力変換装置
2か月前
富士電機株式会社
硬貨処理装置
1か月前
富士電機株式会社
電力変換装置
1か月前
富士電機株式会社
半導体モジュール
1か月前
富士電機株式会社
半導体モジュール
1か月前
富士電機株式会社
半導体モジュール
1か月前
富士電機株式会社
電力変換システム
1か月前
続きを見る
他の特許を見る