TOP
|
特許
|
意匠
|
商標
特許ウォッチ
Twitter
他の特許を見る
10個以上の画像は省略されています。
公開番号
2025145824
公報種別
公開特許公報(A)
公開日
2025-10-03
出願番号
2024046272
出願日
2024-03-22
発明の名称
電力変換装置および電力変換装置の制御方法
出願人
三菱電機株式会社
代理人
弁理士法人ぱるも特許事務所
主分類
H02P
27/06 20060101AFI20250926BHJP(電力の発電,変換,配電)
要約
【課題】過電流の検出によるシャットダウンと、相短絡処理による電力変換の停止を両立させて、電力変換装置および接続された機器の保護処理を適切に実施する。
【解決手段】電力変換装置は、正極側と負極側のスイッチング素子と、これらを直列に接続するとともに交流出力が導出される外部接続点とが設けられたレグ、を複数有する電力変換回路、相電流検出器、および、スイッチング素子駆動部と、過電流保護部と、電力変換回路の交流出力を停止する場合に正極側のスイッチング素子を全てオンし負極側のスイッチング素子を全てオフするかまたは負極側のスイッチング素子を全てオンし正極側のスイッチング素子を全てオフする相短絡信号を出力する相短絡機能部と、を有する制御装置、を備え、制御装置は、相短絡機能部が相短絡信号の出力を開始した場合は禁止期間の間は過電流保護部による過電流遮断信号の出力を無効とする。
【選択図】図1
特許請求の範囲
【請求項1】
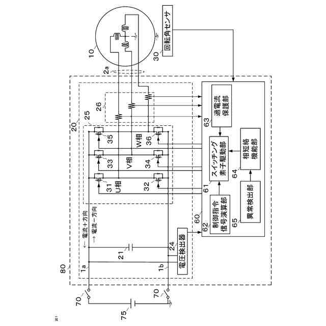
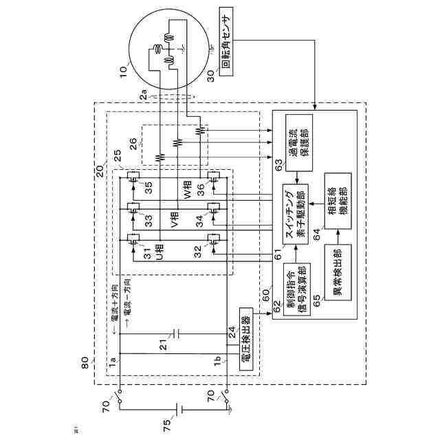
直流電源の正極に接続された正極側のスイッチング素子と、前記直流電源の負極に接続された負極側のスイッチング素子と、前記正極側のスイッチング素子と前記負極側のスイッチング素子を直列に接続するとともに交流出力が導出される外部接続点と、が設けられたレグを複数有する電力変換回路、
前記電力変換回路の前記外部接続点と前記交流出力との間に流れる相電流を検出する相電流検出器、および、
前記スイッチング素子をオンオフ制御する制御信号を出力するスイッチング素子駆動部と、前記相電流検出器によって検出された相電流が予め定められた過電流閾値よりも大きい場合に過電流遮断信号を前記スイッチング素子駆動部に出力する過電流保護部と、前記電力変換回路の交流出力を停止する場合に前記正極側のスイッチング素子を全てオンし前記負極側のスイッチング素子を全てオフするかまたは前記負極側のスイッチング素子を全てオンし前記正極側のスイッチング素子を全てオフする相短絡信号を前記スイッチング素子駆動部に出力する相短絡機能部と、を有する制御装置、を備え、
前記制御装置は、前記相短絡機能部が前記相短絡信号の出力を開始した場合は予め定めた禁止期間の間は前記過電流保護部による前記過電流遮断信号の出力を無効とする電力変換装置。
続きを表示(約 1,300 文字)
【請求項2】
前記制御装置の前記過電流保護部は、前記過電流遮断信号として、前記正極側のスイッチング素子と前記負極側のスイッチング素子を全てオフする信号を前記スイッチング素子駆動部に出力する請求項1に記載の電力変換装置。
【請求項3】
前記制御装置の前記禁止期間は、前記相短絡機能部が前記相短絡信号の出力を開始した後、前記相電流検出器によって検出された相電流が一時的に増大した後に定常状態に変化するまでの過渡期間に基づいて設定される請求項1に記載の電力変換装置。
【請求項4】
前記制御装置は、前記相電流検出器によって検出された相電流の実効値が予め定められた相短絡定常電流閾値以下となった場合に定常状態になったと判定する請求項3に記載の電力変換装置。
【請求項5】
前記制御装置の前記禁止期間は、前記相短絡機能部が前記相短絡信号の出力を開始する前の前記相電流検出器によって検出された相電流の値に基づいて決定される請求項1に記載の電力変換装置。
【請求項6】
前記制御装置の前記禁止期間は、前記相短絡機能部が前記相短絡信号の出力を開始する前の相電流の値が増大するに従って延長される請求項5に記載の電力変換装置。
【請求項7】
前記相短絡信号の出力を開始する前の相電流の値は、相電流の実効値、前記制御装置に与えられる目標電流の大きさ、または、予め定められた周期の間の相電流の最大値によって規定される請求項6に記載の電力変換装置。
【請求項8】
前記制御装置は、前記相短絡機能部が前記相短絡信号の出力を開始する前の前記相電流検出器によって検出された相電流の予め定められた周期の間ごとの最大値が、予め定められた電流閾値よりも小さくなった場合に前記禁止期間が経過したと判定する請求項1に記載の電力変換装置。
【請求項9】
前記電力変換回路の外部接続点は永久磁石とコイルを有した回転電機の前記コイルに接続され、
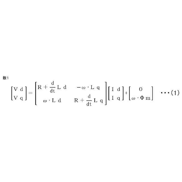
前記制御装置は、前記回転電機の前記永久磁石の磁束方向をd軸、d軸と電気的に直交する方向をq軸として、d-q座標上における前記回転電機のd軸インダクタンスとd軸電機子鎖交磁束数に基づいて、前記相短絡機能部が前記相短絡信号の出力を開始した後一時的に増大した相電流が定常状態に変化した後の相電流の大きさを算出して前記相短絡定常電流閾値を決定する請求項4に記載の電力変換装置。
【請求項10】
前記電力変換回路の外部接続点は永久磁石とコイルを有した回転電機の前記コイルに接続され、
前記制御装置は、前記回転電機の前記永久磁石の磁束方向をd軸、d軸と電気的に直交する方向をq軸として、d-q座標上における前記回転電機のd軸インダクタンス、q軸インダクタンス、およびd軸電機子鎖交磁束数、ならびに、前記回転電機の電機子巻線抵抗値、および回転速度に基づいて、前記相短絡機能部が前記相短絡信号の出力を開始した後一時的に増大した相電流が定常状態に変化した後の相電流の大きさを算出して前記相短絡定常電流閾値を決定する請求項4に記載の電力変換装置。
(【請求項11】以降は省略されています)
発明の詳細な説明
【技術分野】
【0001】
本開示は、電力変換装置および電力変換装置の制御方法に関する。
続きを表示(約 1,900 文字)
【背景技術】
【0002】
従来から、回転電機を駆動力源とする電動車両が知られており、この電動車両では、走行時に回転電機を力行運転して走行駆動トルクを発生させ、制動時に回転電機を回生運転して回生制動トルクを発生させている。回転電機は電動機と発電機の総称であり、回生動作により発電機能を有する電動機が回転電機として広く使用されている。永久磁石を設けた回転子とコイルを設けた固定子とを組み合わせて駆動する回転電機が用いられることが多い。
【0003】
回転電機を駆動するために電力変換装置が用いられる。電力変換装置は電動車両に搭載した直流電源による直流電力をインバータによって交流電力に変換して回転電機のトルク、回転数を調節する。回転電機は、動作状況によっては発電機として動作し、電力変換装置は発電によって生じる回生電力をインバータによって直流電力に変換し直流電源に充電する。
【0004】
インバータには、正極側スイッチング素子と負極側スイッチング素子とが直列に接続されるとともに交流出力が導出される外部接続点が設けられたレグが、回転電機のコイルの相ごとに設けられている。インバータは、複数の半導体スイッチを所定のスイッチング周波数でオンオフすることにより、直流電力と交流電力を相互に変換する。
【0005】
電力変換装置にはインバータに接続された回転電機に流れる相電流を検出する相電流検出器が設けられている。相電流が過大となった場合はスイッチング素子に過電流が生じているため、直ちに電力変換を停止する必要がある。過電流を検出した電力変換装置は、電力変換を停止するために全てのスイッチング素子をオフして停止する過電流保護処理(シャットダウン)をする。しかし、それ以外の理由で電力変換を停止する場合に相短絡処理を実施する場合がある。インバータの正極側スイッチング素子の全てをオンし、負極側スイッチング素子の全てをオフするか、またはインバータの負極側スイッチング素子の全てをオンし、正極側スイッチング素子の全てをオフする相短絡処理を実施することで、電力変換装置と周辺機器の保護を行いながら電力変換を停止する技術が公開されている(例えば特許文献1)。
【先行技術文献】
【特許文献】
【0006】
特開平9-47055号公報
【発明の概要】
【発明が解決しようとする課題】
【0007】
特許文献1に記載の技術では、電動車両の走行中に直流電源からインバータ回路への直流電力を供給するスイッチ(コンタクタ)がオープンとなる不具合が発生した場合に、相短絡処理を実施してインバータからモータへの電力供給を停止する。そうすることで、回転電機が高速回転している場合に回生電力が過大となって電力変換装置および接続された機器の性能劣化を防ぐことができる。また、過電流保護処理(シャットダウン)によって急激な回生ブレーキが発生し車両の急制動が発生することを回避することができる。
【0008】
しかしながら、特許文献1には過電流に対する過電流保護処理(シャットダウン)と、インバータを停止する場合の相短絡処理を両方実施する場合について記載されていない。回転電機を駆動中に相短絡が実施される際には、回転電機のステータコイルに蓄積された電力によって、それまで回転電機を駆動させるために各相に定常的に流れていた電流が相短絡実施直後に急激に大きくなる。その後所定の期間を経過して相短絡時の定常状態の電流に収束する。
【0009】
相短絡処理を実施した場合に、過渡的な電流挙動が発生するので、急激に増大する相電流によって過電流を検出して過電流保護部63により過電流保護処理(シャットダウン)が実施されてしまう場合がある。すなわち、相短絡により電力変換装置および接続された機器の保護を実施したいにもかかわらず、過電流保護により過電流保護処理(シャットダウン)が実施され、相短絡処理による電力変換装置および接続された機器の保護処理が実施できないという課題がある。
【0010】
本開示は、上記のような課題を解決するためになされたものであり、過電流の検出による過電流保護処理(シャットダウン)と、相短絡処理による電力変換の停止を両立させて、電力変換装置および接続された機器の保護処理を適切に実施することのできる電力変換装置および電力変換装置の制御方法を提供することを目的とする。
【課題を解決するための手段】
(【0011】以降は省略されています)
この特許をJ-PlatPat(特許庁公式サイト)で参照する
関連特許
三菱電機株式会社
計測器
1か月前
三菱電機株式会社
冷蔵庫
1か月前
三菱電機株式会社
回転電機
1か月前
三菱電機株式会社
照明装置
1か月前
三菱電機株式会社
電子機器
1か月前
三菱電機株式会社
照明装置
14日前
三菱電機株式会社
回転電機
28日前
三菱電機株式会社
回転電機
14日前
三菱電機株式会社
照明装置
1か月前
三菱電機株式会社
照明装置
25日前
三菱電機株式会社
換気装置
1か月前
三菱電機株式会社
照明装置
1か月前
三菱電機株式会社
回転電機
1か月前
三菱電機株式会社
回転電機
4日前
三菱電機株式会社
照明器具
1か月前
三菱電機株式会社
照明装置
1か月前
三菱電機株式会社
照明器具
1か月前
三菱電機株式会社
半導体装置
1か月前
三菱電機株式会社
半導体装置
1か月前
三菱電機株式会社
回路遮断器
1か月前
三菱電機株式会社
電気掃除機
1か月前
三菱電機株式会社
半導体装置
8日前
三菱電機株式会社
半導体装置
1か月前
三菱電機株式会社
半導体装置
1か月前
三菱電機株式会社
加熱調理器
7日前
三菱電機株式会社
回路遮断器
1か月前
三菱電機株式会社
半導体装置
14日前
三菱電機株式会社
加熱調理器
1か月前
三菱電機株式会社
半導体装置
24日前
三菱電機株式会社
電力変換装置
14日前
三菱電機株式会社
ネジ取出機構
15日前
三菱電機株式会社
空気調和装置
15日前
三菱電機株式会社
電力変換装置
24日前
三菱電機株式会社
車両制御装置
16日前
三菱電機株式会社
回転電機装置
28日前
三菱電機株式会社
梱包チューブ
1か月前
続きを見る
他の特許を見る