TOP
|
特許
|
意匠
|
商標
特許ウォッチ
Twitter
他の特許を見る
10個以上の画像は省略されています。
公開番号
2025146740
公報種別
公開特許公報(A)
公開日
2025-10-03
出願番号
2025041103
出願日
2025-03-14
発明の名称
業務用洗濯設備及び業務用洗濯機
出願人
アイナックス稲本株式会社
代理人
個人
主分類
D06F
95/00 20060101AFI20250926BHJP(繊維または類似のものの処理;洗濯;他に分類されない可とう性材料)
要約
【課題】洗濯工場に設置されたボイラ51の一次蒸気の量を削減する技術手段を提供することにより、洗濯工場で消費される熱エネルギーの更なる低減を図る。
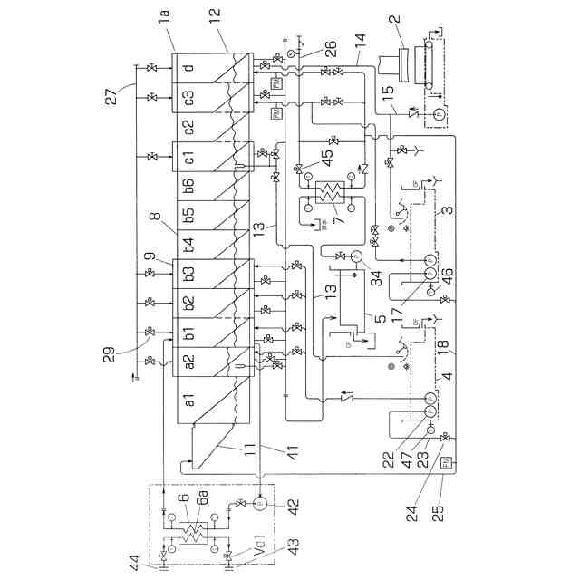
【解決手段】一次蒸気を熱源として被洗物の乾燥、皺伸ばしなどの後処理を行う後処理機53から排出される一次ドレンの熱は、洗濯水を加熱するドレン熱交換器6ないしドレンヒータ6aに直接供給して、洗濯機1の予洗工程から本洗工程に移行する槽、例えば予洗最終槽a2、本洗第1槽b1、あるいは予洗槽aと本洗槽bとの間に設けた槽内の洗濯水を加熱する。フラッシュ蒸気発生器52を設置して、生成したフラッシュ蒸気と排出された二次ドレンとで洗濯水を2段階で加熱する。
【選択図】図2
特許請求の範囲
【請求項1】
洗濯機と、洗濯された被洗物をボイラで生成した一次蒸気熱で処理する乾燥機ないし仕上機その他の後処理機とを備えた業務用洗濯設備において、
前記後処理機から排出される一次ドレンの熱を熱源とするドレン熱交換器ないしドレンヒータを備え、
当該熱交換器ないしドレンヒータは、前記洗濯機の予洗工程から本洗工程に移行する槽内の洗濯水を加温する、業務用洗濯設備。
続きを表示(約 940 文字)
【請求項2】
前記一次ドレンが前記ドレン熱交換器ないしドレンヒータに直接供給される、請求項1記載の業務用洗濯設備。
【請求項3】
前記後処理機と前記ドレン熱交換器ないしドレンヒータとの間に前記一次ドレンを再蒸発させるフラッシュ蒸気発生器を備え、当該フラッシュ蒸気発生器から排出される二次ドレンが前記ドレン熱交換器ないしドレンヒータに供給される、請求項1記載の業務用洗濯設備。
【請求項4】
温水タンクと、当該温水タンクに貯留される水を加温する温水熱交換器と、前記洗濯機の動作と関連づけて前記ドレン熱交換器ないしドレンヒータと前記温水熱交換器への前記一次ドレンの供給を切り替える制御弁とを更に備え、
当該制御弁は、前記水を加温しないときに前記一次ドレンを前記温水熱交換器に供給する、請求項1、2又は3記載の業務用洗濯設備。
【請求項5】
前記洗濯機が連続式洗濯機である、請求項1記載の業務用洗濯設備。
【請求項6】
予洗工程から本洗工程に移行する槽に入口と出口とを接続した循環配管と、当該循環配管に介装した循環ポンプ及び熱交換器と、当該熱交換器に繋がる管継手と、前記循環ポンプの運転停止及び前記熱交換器に繋がる管路に介装した制御弁の開閉を制御する制御器とを備えている、業務用洗濯機。
【請求項7】
予洗工程から本洗工程に移行する工程を行う槽の外胴に配置したドレンヒータと、当該ドレンヒータに繋がる管継手と、前記ドレンヒータに繋がる管路に介装した制御弁の開閉を制御する制御器とを備えている、業務用洗濯機。
【請求項8】
洗濯機と、洗濯された被洗物をボイラで生成した一次蒸気熱で処理する乾燥機ないし仕上機その他の後処理機とを備えた業務用洗濯設備において、
前記後処理機から排出される一次ドレンの熱を熱源とするドレン熱交換器と当該熱交換器に前記洗濯機の洗濯水を循環させる循環ポンプとを備え、
当該循環ポンプの吐出水を前記ドレン熱交換器に通常方向と逆方向に流すための2本のバイパス配管と当該2本のバイパス配管を同時に開閉する切換弁とを備えている、業務用洗濯設備。
発明の詳細な説明
【技術分野】
【0001】
この発明は、業務用洗濯機を備えた洗濯設備における蒸気エネルギーの利用に関するもので、洗濯工場の消費エネルギーを削減する技術に関するものである。
続きを表示(約 1,500 文字)
【背景技術】
【0002】
洗濯工場では、業務用の洗濯機として、連続式洗濯機とバッチ式の洗濯脱水機が主に用いられている。連続式洗濯機は、宿泊施設や病院で使用されるシーツやタオルなどの一般にリネン製品と呼ばれる被洗物の洗濯を主とする洗濯機で、一列に配置された多数の洗濯槽を備えており、制御器に設定された時間間隔(サイクルタイム)で、予洗、本洗、濯ぎ及び仕上げの各工程の槽に被洗物を順次移送して洗濯を行っている。一方、洗濯脱水機は、1バッチ(一括して洗濯される被洗物の塊)の被洗物を通常は単一の槽で予洗、本洗、濯ぎ、仕上げ、脱水の工程を行う。
【0003】
連続式洗濯機のサイクルタイムは一定であるのに対し各工程の洗濯に要する時間には長短があるため、工程毎の槽の数は一定ではなく、本洗工程と濯ぎ工程の槽は複数設けられる。また、各工程間で被洗物の脱水を行うことができないので、各工程の境界、特に予洗槽と本洗槽の境は必ずしも明確ではないが、通常、予洗は比較的低温(通常40℃以下)で行われ、本洗は高温(通常60~80℃)で行われる。
【0004】
業務用洗濯機は、洗濯水の加温、特に予洗から本洗に移行する際の被洗物と洗濯水の加温のために熱エネルギーを消費している。また、洗濯された被洗物の乾燥を行う乾燥機や皺伸ばしを行う仕上機等の後処理機では、高温の熱源として、ボイラで生成した高圧高温の一次蒸気を使用している。
【0005】
蒸気を熱源とする洗濯工場では、洗濯工程の後工程である乾燥・仕上の工程で使用した一次蒸気のドレン(一次ドレン)を、ボイラ給水用ドレンタンクに戻すことが一般的であるが、一次ドレンが保有する熱量が高い為にボイラ給水用ドレンタンクの温度が沸点に達して、タンクからその蒸発熱を大気に廃棄している場合がある。
【0006】
その対策として、一次ドレンをボイラ給水用ドレンタンクに戻す手前でフラッシュ蒸気発生器に通し、一次ドレンが保有する熱をフラッシュ蒸気として取出すと同時に高温水に分離してフラッシュ蒸気を洗濯機に投入し、残りの高温水をボイラ給水用ドレンタンクに戻している。或いは、一次ドレンを熱交換器に通し、洗濯用温水にして熱回収を行って、熱回収後のドレンをボイラ用ドレンタンクに戻している場合もある。
【0007】
このような洗濯工場では、朝の立上げ時の一次ドレンの戻りが、乾燥工程系と仕上工程系で大きな時間差が生じている。洗濯工程の後工程である乾燥工程系のドレンは戻りが早いが、更にその後工程にある仕上工程系のドレンの戻りは仕上機本体の暖機運転にも時間を要し、かつ被洗物が流れる時間によって大きく時間が遅れることがある。
【0008】
そのため、遅れて戻ってくる仕上工程系の冷態ドレンと既に立ち上がっている乾燥工程系のドレンとが混合すると、混合ドレンの温度は下がりフラッシュ蒸気の発生が遅れてしまい、その結果、洗濯工程での一次蒸気消費量が増えている。
【先行技術文献】
【特許文献】
【0009】
特開2016-97049号公報
特開2020-51707号公報
特開2007-190249号公報
【発明の概要】
【発明が解決しようとする課題】
【0010】
このように、フラッシュ蒸気を洗濯工程の洗濯水や被洗物の加温に使用することが行われているが、フラッシュ蒸気のみで本洗に必要とされる80℃まで昇温することは困難であり、一次蒸気と併用しなければならないのが実情である。
(【0011】以降は省略されています)
この特許をJ-PlatPat(特許庁公式サイト)で参照する
関連特許
アイナックス稲本株式会社
業務用洗濯設備及び業務用洗濯機
3日前
個人
洗濯装置
1か月前
個人
ハンガー保持具
3か月前
ダイニック株式会社
柄印刷壁紙
4か月前
株式会社青柳
染め加工方法
25日前
個人
ホバーアイロン拭き掃除機。
4か月前
東レ株式会社
繊維断面の検査方法
4日前
ライオン株式会社
液体柔軟剤組成物
3か月前
シャープ株式会社
洗濯機
3か月前
日本バイリーン株式会社
内装用表面材
3か月前
花王株式会社
洗浄剤組成物
2か月前
株式会社ナノバブル研究所
洗濯機
4か月前
東レ株式会社
炭素繊維シートの製造方法
1か月前
東レ株式会社
ゴム補強用合成繊維コード
11日前
東レ株式会社
樹脂含浸繊維束の製造方法
2か月前
有限会社高田紙器製作所
紙製洗濯バサミ
2か月前
株式会社創和
ボックス状洗濯ネット
26日前
株式会社大阪ソーダ
撥水撥油性繊維処理剤
1か月前
シャープ株式会社
洗濯乾燥機
3か月前
個人
洗濯用洗剤容器の蓋
1か月前
シャープ株式会社
洗濯機
1か月前
東武化学株式会社
壁紙、壁紙の製造方法
4か月前
株式会社コーワ
フィルター清掃装置及び乾燥機
2か月前
日本バイリーン株式会社
表皮材とその製造方法
3か月前
株式会社コーワ
フィルター清掃装置及び乾燥機
2か月前
アイナックス稲本株式会社
連続式洗濯機
3か月前
松本油脂製薬株式会社
繊維用処理剤及びその利用
1か月前
大阪瓦斯株式会社
衣類乾燥機
1か月前
大和ハウス工業株式会社
物干し設備
3か月前
大阪瓦斯株式会社
衣類乾燥機
1か月前
大阪瓦斯株式会社
衣類乾燥機
1か月前
個人
開閉角度調整可能な角型折畳みピンチハンガー
1か月前
東レ株式会社
人工皮革、乗物用内装材、および座席
3か月前
シャープ株式会社
洗濯機
2か月前
シャープ株式会社
洗濯機
2か月前
三洋化成工業株式会社
シートベルトウェビング処理剤
4か月前
続きを見る
他の特許を見る