TOP
|
特許
|
意匠
|
商標
特許ウォッチ
Twitter
他の特許を見る
公開番号
2025149173
公報種別
公開特許公報(A)
公開日
2025-10-08
出願番号
2024049650
出願日
2024-03-26
発明の名称
ガラス物品の製造方法およびガラス溶融装置
出願人
日本電気硝子株式会社
代理人
個人
,
個人
,
個人
主分類
C03B
5/167 20060101AFI20251001BHJP(ガラス;鉱物またはスラグウール)
要約
【課題】
ガラス溶融装置を用いてガラス物品を製造するにあたり、ガラス物品に欠陥としての白金異物が発生するのを可及的に防止する。
【解決手段】
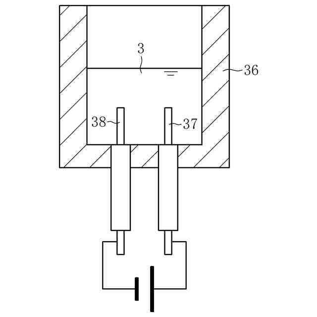
ガラス溶融装置4の溶解槽9にガラス原料2を供給する供給工程P1と、溶解槽9内の溶融ガラス3を通電加熱しながらガラス原料2を加熱して溶融させる溶融工程P2と、溶融ガラス3からガラス板7を成形する成形工程P4と、ガラス板7の欠陥を検査する検査工程P5とを含んだガラス物品の製造方法について、ガラス溶融装置4に、溶融ガラス3に接触するモリブデン製の接地電極12と、溶融ガラス3に接触する流出パイプ14等とが備わり、検査工程P5でガラス板7に白金異物が検出された場合に、流出パイプ14等と接地電極12との間での溶融ガラス3を介する漏電の発生を確認する確認工程P6を更に含むようにした。
【選択図】図1
特許請求の範囲
【請求項1】
ガラス溶融装置に備わった溶解槽にガラス原料を供給する供給工程と、
前記溶解槽内に収容された溶融ガラスを通電加熱しながら、前記溶解槽に供給された前記ガラス原料を加熱して溶融させる溶融工程と、
前記溶解槽外に流出させた溶融ガラスからガラス物品を成形する成形工程と、
前記ガラス物品の欠陥を検査する検査工程と、
を含んだガラス物品の製造方法であって、
前記ガラス溶融装置に、溶融ガラスに接触するモリブデン部材と、溶融ガラスに接触する白金部材と、が更に備わり、
前記検査工程で前記ガラス物品に白金成分を含んだ白金異物が検出された場合に、前記白金部材と前記モリブデン部材との間での前記溶融ガラスを介する漏電の発生を確認する確認工程を更に含むことを特徴とするガラス物品の製造方法。
続きを表示(約 1,100 文字)
【請求項2】
前記モリブデン部材は、前記溶解槽内の溶融ガラスに浸漬されると共にアースが取られた接地電極であり、
前記接地電極を流れる電流を測定する測定工程を更に含み、
前記検査工程で前記ガラス物品に白金異物が検出され、且つ、前記測定工程で測定される電流が増加している場合に、前記確認工程を実行することを特徴とする請求項1に記載のガラス物品の製造方法。
【請求項3】
前記溶解槽内に、溶融ガラスを通電加熱するための通電電極が配置される通電加熱領域が設けられ、
前記ガラス溶融装置に、前記溶解槽から流出させた溶融ガラスを移送する移送装置が更に備わり、
溶融ガラスの流れ方向における前記通電加熱領域よりも下流側で且つ前記移送装置よりも上流側に、前記接地電極が配置されることを特徴とする請求項2に記載のガラス物品の製造方法。
【請求項4】
前記モリブデン部材は、前記溶解槽内の溶融ガラスに浸漬されると共にアースが取られた接地電極であり、
前記モリブデン部材とアースとを結ぶ電流の経路上に、コンデンサーを設けることを特徴とする請求項1に記載のガラス物品の製造方法。
【請求項5】
前記ガラス原料が、無アルカリガラスの原料であることを特徴とする請求項1~4のいずれかに記載のガラス物品の製造方法。
【請求項6】
前記ガラス物品が、ディスプレイ用のガラス基板であることを特徴とする請求項1~4のいずれかに記載のガラス物品の製造方法。
【請求項7】
ガラス原料の供給を受けると共に、前記ガラス原料が溶融してなる溶融ガラスを収容する溶解槽と、
前記溶解槽内の溶融ガラスに浸漬された状態で溶融ガラスを通電加熱する通電電極と、
を備えたガラス溶融装置であって、
前記溶解槽内の溶融ガラスに浸漬され、且つアースが取られたモリブデン製の接地電極と、
溶融ガラスに接触する白金部材と、
前記接地電極を流れる電流を測定する電流計と、
を更に備えることを特徴とするガラス溶融装置。
【請求項8】
ガラス原料の供給を受けると共に、前記ガラス原料が溶融してなる溶融ガラスを収容する溶解槽と、
前記溶解槽内の溶融ガラスに浸漬された状態で溶融ガラスを通電加熱する通電電極と、
を備えたガラス溶融装置であって、
前記溶解槽内の溶融ガラスに浸漬され、且つアースが取られたモリブデン製の接地電極と、
溶融ガラスに接触する白金部材と、
前記接地電極とアースとを結ぶ電流の経路上に設けられたコンデンサーと、
を更に備えることを特徴とするガラス溶融装置。
発明の詳細な説明
【技術分野】
【0001】
本開示は、ガラス板等のガラス物品を製造するための方法、及び、ガラス原料を溶融させて溶融ガラスを生成するためのガラス溶融装置に関する。
続きを表示(約 1,800 文字)
【背景技術】
【0002】
ガラス板、ガラス管、ガラス繊維等に代表されるガラス物品は、ガラス原料を溶融させて生成した溶融ガラスを所定の形状に成形することで製造される。溶融ガラスを生成するに際しては、特許文献1に開示されるように、溶融ガラスの通電加熱を実施する型式のガラス溶融装置(同文献ではガラス溶解炉)を用いる場合がある。
【0003】
同装置では、溶解槽にガラス原料を供給すると共に、溶解槽内に収容された溶融ガラスを通電加熱しながらガラス原料を加熱して溶融させる。なお、同装置では、ガラス原料の加熱にあたり、上述の通電加熱に加えてバーナーによる加熱も併用されている。溶解槽内には、溶融ガラスに浸漬された状態で溶融ガラスを通電加熱するための通電電極と、溶融ガラスに浸漬されると共にアースが取られた接地電極と、が配置されている。また、溶解槽には、槽内で生成した溶融ガラスを槽外に流出させるための取出部が設けられている。
【先行技術文献】
【特許文献】
【0004】
特開2021-31355号公報
【発明の概要】
【発明が解決しようとする課題】
【0005】
特許文献1には、上記の接地電極や取出部の材質等について記載がないが、接地電極としては、例えばモリブデン製の電極を採用できる。また、取出部としては、例えば白金又は白金合金製のパイプを採用できる。本構成のようなガラス溶融装置を用いた場合、溶融ガラスから成形したガラス物品に、白金成分を含んだ白金異物(例えば白金とモリブデンとの合金でなる異物)が欠陥として発生してしまうことがある。これにより、製造したガラス物品を製品として採用できなくなる問題が生じていた。
【0006】
上述の事情に鑑みて解決すべき課題は、ガラス溶融装置を用いてガラス物品を製造するにあたり、ガラス物品に欠陥としての白金異物が発生するのを可及的に防止することである。
【課題を解決するための手段】
【0007】
発明者は、鋭意研究の結果、溶融ガラスの通電加熱を実施する型式のガラス溶融装置を用いてガラス物品を製造するにあたり、モリブデン製の部材と白金又は白金合金製の部材との間に溶融ガラスを介して電流が流れると、これに伴ってガラス物品に白金異物が発生し得ることを見出した。なお、モリブデン製の部材は陽極に相当し、白金又は白金合金製の部材は陰極に相当する。
【0008】
上記の知見に基づき、上記の課題を解決するための第1のガラス物品の製造方法は、ガラス溶融装置に備わった溶解槽にガラス原料を供給する供給工程と、溶解槽内に収容された溶融ガラスを通電加熱しながら、溶解槽に供給されたガラス原料を加熱して溶融させる溶融工程と、溶解槽外に流出させた溶融ガラスからガラス物品を成形する成形工程と、ガラス物品の欠陥を検査する検査工程と、を含んだガラス物品の製造方法であって、ガラス溶融装置に、溶融ガラスに接触するモリブデン部材と、溶融ガラスに接触する白金部材と、が更に備わり、検査工程でガラス物品に白金成分を含んだ白金異物が検出された場合に、白金部材とモリブデン部材との間での溶融ガラスを介する漏電の発生を確認する確認工程を更に含むことを特徴とする。
【0009】
ここで、「モリブデン部材」とは、モリブデン製の部材を意味している。また、「白金部材」とは、白金(強化白金を含む)又は白金合金(強化白金合金を含む)製の部材を意味している。
【0010】
第1のガラス物品の製造方法では、検査工程でガラス物品に白金異物が検出された場合に確認工程を実行し、白金部材とモリブデン部材との間での溶融ガラスを介する漏電の発生を確認する。これにより、仮に意図せずに白金部材とモリブデン部材との間に溶融ガラスを介して電流が流れたとしても、確認工程後に同状態を修復できるようになる。そして、修復後においては、モリブデン部材と白金部材との間に溶融ガラスを介して電流が流れることを回避できるため、漏電に起因する白金異物がガラス物品に発生するのを可及的に防止することが可能となる。
(【0011】以降は省略されています)
この特許をJ-PlatPat(特許庁公式サイト)で参照する
関連特許
日本電気硝子株式会社
光アイソレータ
11日前
日本電気硝子株式会社
ガラス製造装置
8日前
日本電気硝子株式会社
封着材料ペースト
3日前
日本電気硝子株式会社
光学部材の製造方法
7日前
日本電気硝子株式会社
ガラス物品の製造方法
2日前
日本電気硝子株式会社
減圧脱泡装置及びガラス製造装置
8日前
日本電気硝子株式会社
ガラス物品の製造方法およびガラス溶融装置
2日前
個人
ガラス製品の製造方法
3か月前
日本電気硝子株式会社
封着材料ペースト
3日前
日本電気硝子株式会社
ガラス繊維用組成物
3か月前
信越化学工業株式会社
ガラス母材の延伸方法
3か月前
ノリタケ株式会社
ガラス接合材およびその利用
今日
AGC株式会社
感光性ガラス
29日前
日本電気硝子株式会社
ガラスの製造方法
2か月前
AGC株式会社
車両用窓ガラスとその製造方法
8日前
ノリタケ株式会社
封止用グリーンシート
今日
信越化学工業株式会社
光ファイバ母材の製造方法
2か月前
AGC株式会社
複層ガラス、高地対応複層ガラス
22日前
ノリタケ株式会社
ガラス接合材及びその利用
今日
日本電気硝子株式会社
ガラス製造装置
8日前
ノリタケ株式会社
ガラス接合材及びその利用
今日
日本板硝子株式会社
ビル用複層ガラス
1か月前
AGC株式会社
合わせガラス
1か月前
信越化学工業株式会社
石英ガラス棒およびその製造方法
14日前
日本電気硝子株式会社
ガラス板の製造方法
21日前
白金科技股分有限公司
微小球およびその調製方法
3か月前
日本板硝子株式会社
車両用合わせガラス体
3か月前
ノリタケ株式会社
組立体の製造方法および組立体
今日
日本電気硝子株式会社
ガラス物品の製造方法
2日前
AGC株式会社
ガラス及びその製造方法
3か月前
AGC株式会社
成形装置、及び成形方法
3か月前
日本板硝子株式会社
車両用調光合わせガラス
3か月前
日本電気硝子株式会社
ガラス物品の製造方法
1か月前
AGC株式会社
積層体及び移動体
1日前
住友電気工業株式会社
光ファイバの製造方法
2か月前
住友電気工業株式会社
光ファイバの製造方法
1か月前
続きを見る
他の特許を見る