TOP
|
特許
|
意匠
|
商標
特許ウォッチ
Twitter
他の特許を見る
公開番号
2025153410
公報種別
公開特許公報(A)
公開日
2025-10-10
出願番号
2024055885
出願日
2024-03-29
発明の名称
クライオシステム、および、真空処理方法
出願人
アルバック・クライオ株式会社
代理人
個人
,
個人
主分類
F04B
37/08 20060101AFI20251002BHJP(液体用容積形機械;液体または圧縮性流体用ポンプ)
要約
【課題】クライオポンプでの排気速度の維持における精度を高めることを可能としたクライオシステム、および、真空処理方法を提供する。
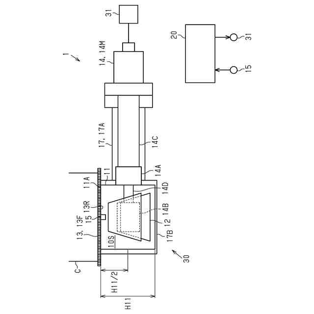
【解決手段】熱シールド11の高さが、第1高さH11である。熱シールド11とバッフル13とが画定する領域のうち、熱シールド11の開口11Aから第1高さH11の1/2までの領域が温調領域10Sである。熱シールド11のなかで温調領域10Sに含まれる部分、および、バッフル13の少なくとも一方が、加熱対象部である。クライオシステム1は、温調領域10S内に位置する温度センサー15と、加熱対象部を加熱する加熱部16と、加熱部16の駆動を制御する制御部20とを備える。制御部20は、温度センサー15の検出値に基づいてバッフル13の温度が所定値になるように加熱部16の駆動を制御するように構成される。
【選択図】図1
特許請求の範囲
【請求項1】
筒状を有した熱シールドであって、一方の端部に開口を有した前記熱シールドと、
前記熱シールド内に収容されたクライオパネルと、
前記熱シールドの開口に位置するバッフルと、
前記熱シールドおよび前記クライオパネルを冷却することが可能に構成された冷凍機と、を備えたクライオポンプを備えるクライオシステムであって、
前記熱シールドの高さが、第1高さであり、
前記熱シールドと前記バッフルとが画定する領域のうち、前記熱シールドの開口から前記第1高さの1/2までの領域が温調領域であり、
前記熱シールドのなかで前記温調領域に含まれる部分、および、前記バッフルの少なくとも一方が、加熱対象部であり、
前記温調領域内に位置する温度センサーと、
前記加熱対象部を加熱する加熱部と、
前記加熱部の駆動を制御する制御部と、を備え、
前記制御部は、前記温度センサーの検出値に基づいて前記バッフルの温度が所定値になるように前記加熱部の駆動を制御するように構成される
クライオシステム。
続きを表示(約 650 文字)
【請求項2】
前記加熱対象部は、前記バッフルであり、
前記温度センサーは、前記バッフルに取り付けられて前記バッフルの温度を検出し、
前記加熱部は、前記バッフルに取り付けられて前記バッフルを加熱する
請求項1に記載のクライオシステム。
【請求項3】
前記加熱対象部は、前記熱シールドのなかで前記温調領域に含まれる部分であり、
前記温度センサーは、前記バッフルに取り付けられて前記バッフルの温度を検出し、
前記冷凍機が、前記加熱部である
請求項1に記載のクライオシステム。
【請求項4】
前記所定値は、60K以上130K以下の範囲内に含まれる
請求項1から3のいずれか一項に記載のクライオシステム。
【請求項5】
プロセスガスが供給されるチャンバーに接続されたクライオポンプを用いて、前記プロセスガスを前記チャンバーから排気する真空処理方法であって、
前記クライオポンプが備える熱シールドの高さが、第1高さであり、
前記熱シールドとバッフルとが画定する領域のうち、前記熱シールドの開口から前記第1高さの1/2までの領域が温調領域であり、
前記熱シールドのなかで前記温調領域に含まれる部分、および、前記バッフルの少なくとも一方が、加熱対象部であり、
前記温調領域内の温度を検出して、前記バッフルの温度が所定値になるように前記加熱対象部を加熱する
真空処理方法。
発明の詳細な説明
【技術分野】
【0001】
本開示は、クライオシステム、および、真空処理方法に関する。
続きを表示(約 2,000 文字)
【背景技術】
【0002】
クライオポンプの一例は、第1冷却ステージと第2冷却ステージとを備える二段式冷凍機を備えている。クライオポンプは、第1冷却ステージの温度を検出する第1温度センサー、第2冷却ステージの温度を検出する第2温度センサー、および、第1冷却ステージを加熱するヒーターを備えている。クライオポンプでは、駆動電源の周波数を最小値に設定しても第1冷却ステージの温度が目標値を下回る場合には、ヒーターが駆動することによって、第1冷却ステージの温度を目標値まで昇温させる。また、第2冷却ステージの温度が目標値を上回る場合には、ヒーターが駆動することによって、第1冷却ステージの温度が目標値を上回るように、第1冷却ステージを加熱する。これにより、駆動電源の周波数が高められ、結果として第2冷却ステージの温度が低下する(例えば、特許文献1を参照)。
【先行技術文献】
【特許文献】
【0003】
特開2008-292103号公報
【発明の概要】
【発明が解決しようとする課題】
【0004】
ところで、成膜などの各種処理を行う真空処理装置には、チャンバーが画定する処理空内の圧力をより高い精度で維持することが求められている。これにより、クライオポンプには、排気速度をより高い精度で維持することが求められている。
【課題を解決するための手段】
【0005】
上記課題を解決するためのクライオシステムは、筒状を有した熱シールドであって、一方の端部に開口を有した前記熱シールドと、前記熱シールド内に収容されたクライオパネルと、前記熱シールドの開口に位置するバッフルと、前記熱シールドおよび前記熱シールドを冷却することが可能に構成された冷凍機と、を備えたクライオポンプを備えるクライオシステムである。前記熱シールドの高さが、第1高さである。前記熱シールドと前記バッフルとが画定する領域のうち、前記熱シールドの開口から前記第1高さの1/2までの領域が温調領域である。前記熱シールドのなかで前記温調領域に含まれる部分、および、前記バッフルの少なくとも一方が、加熱対象部である。クライオシステムは、前記温調領域内に位置する温度センサーと、前記加熱対象部を加熱する加熱部と、前記加熱部の駆動を制御する制御部と、を備える。前記制御部は、前記温度センサーの検出値に基づいて前記バッフルの温度が所定値になるように前記加熱部の駆動を制御するように構成される。
【0006】
上記課題を解決するための真空処理方法は、プロセスガスが供給されるチャンバーに接続されたクライオポンプを用いて、前記プロセスガスを前記チャンバーから排気する真空処理方法である。前記クライオポンプが備える熱シールドの高さが、第1高さである。前記熱シールドとバッフルとが画定する領域のうち、前記熱シールドの開口から前記第1高さの1/2までの領域が温調領域である。前記熱シールドのなかで前記温調領域に含まれる部分、および、前記バッフルの少なくとも一方が、加熱対象部である。前記温調領域内の温度を検出して、前記バッフルの温度が所定値になるように前記加熱対象部を加熱する。
【0007】
クライオポンプでは、バッフルが、クライオポンプが接続されたチャンバーから排気されたプロセスガスの導入口を有している。そのため、プロセスガスの排気が開始されると、熱シールド、および、熱シールド内に位置するクライオパネルなどよりも先に、バッフルの温度が変動する。上記クライオシステムおよび真空処理方法によれば、バッフルの近傍において得られた温度の検出値に基づいてバッフルの温度を制御するから、バッフルの目標値に対する実際のバッフルの温度のずれを抑えることが可能である。これにより、プロセスガスを導入するバッフルの温度が変動しにくいから、熱シールドへのプロセスガスの流入に変化が生じることが抑えられ、結果として、クライオポンプでの排気速度の維持における精度が高められる。
【0008】
上記クライオシステムにおいて、前記加熱対象部は、前記バッフルであり、前記温度センサーは、前記バッフルに取り付けられて前記バッフルの温度を検出し、前記加熱部は、前記バッフルに取り付けられて前記バッフルを加熱してもよい。
【0009】
上記クライオシステムによれば、バッフルの温度の検出値に基づいて、バッフルを直接加熱するから、バッフルの温度をさらに精度よく制御することができる。
【0010】
上記クライオシステムにおいて、前記加熱対象部は、前記熱シールドのなかで前記温調領域に含まれる部分であり、前記温度センサーは、前記バッフルに取り付けられて前記バッフルの温度を検出し、前記冷凍機が、前記加熱部であってもよい。
(【0011】以降は省略されています)
この特許をJ-PlatPat(特許庁公式サイト)で参照する
関連特許
個人
海流製造装置。
1か月前
株式会社スギノマシン
圧縮機
9日前
株式会社ツインバード
送風装置
29日前
株式会社ツインバード
送風装置
29日前
カヤバ株式会社
電動ポンプ
2か月前
日機装株式会社
遠心ポンプ
1日前
株式会社不二越
蓄圧装置
2か月前
ビッグボーン株式会社
送風装置
1か月前
株式会社酉島製作所
ポンプ
3か月前
株式会社ノーリツ
ロータリ圧縮機
1か月前
サンデン株式会社
スクロール圧縮機
15日前
サンデン株式会社
スクロール圧縮機
15日前
サンデン株式会社
スクロール圧縮機
15日前
株式会社ノーリツ
ロータリー圧縮機
3か月前
樫山工業株式会社
真空ポンプ
10日前
株式会社不二越
ベーンポンプ
2か月前
小倉クラッチ株式会社
ルーツブロア
2か月前
株式会社坂製作所
スクロール圧縮機
3か月前
株式会社豊田自動織機
流体機械
1か月前
株式会社島津製作所
真空ポンプ
29日前
エドワーズ株式会社
真空ポンプ
23日前
株式会社チロル
送風機、送風機付衣服
1か月前
株式会社島津製作所
真空ポンプ
1か月前
株式会社アイシン
ポンプケース
22日前
NTN株式会社
電動オイルポンプ
16日前
已久工業股ふん有限公司
空気圧縮機構造
2か月前
株式会社豊田自動織機
電動圧縮機
3か月前
株式会社豊田自動織機
電動圧縮機
2か月前
株式会社豊田自動織機
電動圧縮機
2か月前
株式会社豊田自動織機
電動圧縮機
1か月前
株式会社豊田自動織機
電動圧縮機
1か月前
株式会社豊田自動織機
電動圧縮機
1か月前
株式会社豊田自動織機
電動圧縮機
1か月前
株式会社豊田自動織機
電動圧縮機
2か月前
株式会社ナノバブル研究所
気液駆動装置
23日前
株式会社豊田自動織機
電動圧縮機
1か月前
続きを見る
他の特許を見る