TOP
|
特許
|
意匠
|
商標
特許ウォッチ
Twitter
他の特許を見る
10個以上の画像は省略されています。
公開番号
2025155138
公報種別
公開特許公報(A)
公開日
2025-10-14
出願番号
2024058644
出願日
2024-04-01
発明の名称
信号分離回路、送受信回路及び無線装置
出願人
ソフトバンク株式会社
代理人
個人
,
個人
主分類
H04B
1/525 20150101AFI20251006BHJP(電気通信技術)
要約
【課題】送信回路から受信回路への回り込み干渉を低減するとともに、回路要素の挿入損失の低減と軽量化を図ることができる信号分離回路を提供する。
【解決手段】信号分離回路は、第1ポートと第1ポートに90°位相遅れの伝送路で接続された第2ポートと第1ポートに180°位相遅れの伝送路で接続された第3ポートとをそれぞれ有する送信機側の伝送路回路、アンテナ側の伝送路回路及び受信機側の伝送路回路と、送信機側の伝送路回路の第2ポートとアンテナ側の伝送路回路の第3ポートと受信機側の伝送路回路の第2ポートとが順に接続された第1サーキュレータと、送信機側の伝送路回路の第3ポートとアンテナ側の伝送路回路の第2ポートと受信機側の伝送路回路の第3ポートとが順に接続された第2サーキュレータとを備える。
【選択図】図5
特許請求の範囲
【請求項1】
アンテナを介して送受信される送信信号と受信信号を分離して処理する信号分離回路であって、
送信機からの送信信号が入力される第1ポートと前記第1ポートに90°位相遅れの伝送路で接続された第2ポートと前記第1ポートに180°位相遅れの伝送路で接続された第3ポートとを有する送信機側の伝送路回路と、
前記アンテナに接続される第1ポートと前記第1ポートに90°位相遅れの伝送路で接続された第2ポートと前記第1ポートに180°位相遅れの伝送路で接続された第3ポートとを有するアンテナ側の伝送路回路と、
受信機への受信信号を出力する第1ポートと前記第1ポートに90°位相遅れの伝送路で接続された第2ポートと前記第1ポートに180°位相遅れの伝送路で接続された第3ポートとを有する受信機側の伝送路回路と、
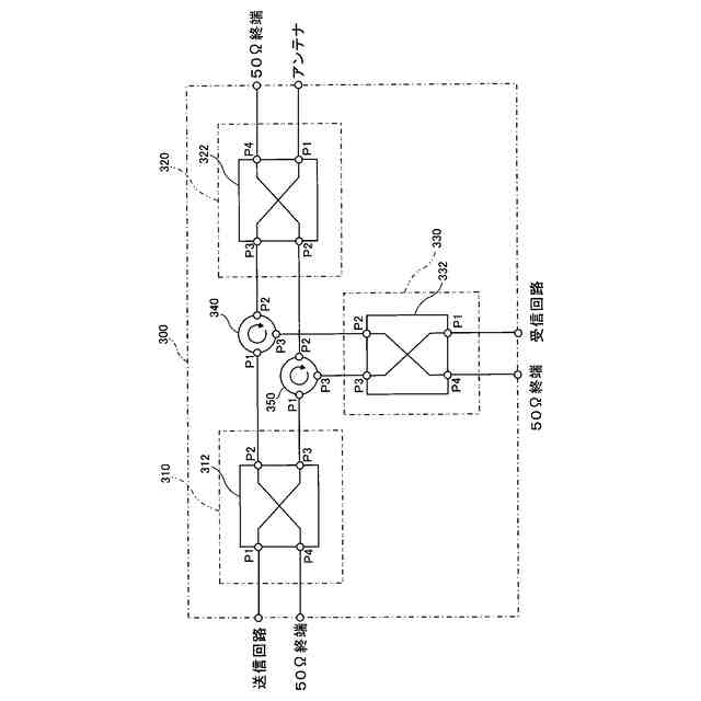
隣り合うポート間で一方向伝送されるように循環配置された3つのポートを有し、前記送信機側の伝送路回路の前記第2ポートと前記アンテナ側の伝送路回路の前記第3ポートと前記受信機側の伝送路回路の前記第2ポートとが、その順に、前記循環配置の3つのポートに接続された第1サーキュレータと、
隣り合うポート間で一方向伝送されるように循環配置された3つのポートを有し、前記送信機側の伝送路回路の前記第3ポートと前記アンテナ側の伝送路回路の前記第2ポートと前記受信機側の伝送路回路の前記第3ポートとが、その順に、前記循環配置の3つのポートに接続された第2サーキュレータと、
を備える、ことを特徴とする信号分離回路。
続きを表示(約 2,100 文字)
【請求項2】
請求項1の信号分離回路において、
前記送信機側の伝送路回路、前記アンテナ側の伝送路回路及び前記受信機側の伝送路回路はそれぞれ、前記第1ポートに90°位相遅れの伝送路で接続された第4ポートを有する90°ハイブリッド回路であり、
前記90°ハイブリッド回路の前記第4ポートは、終端インピーダンス素子が接続される、ことを特徴とする信号分離回路。
【請求項3】
アンテナを介して送受信される送信信号と受信信号を分離して処理する信号分離回路であって、
送信機からの送信信号が入力される第1ポートと前記第1ポートに位相遅れのない伝送路で接続された第2ポートと前記第1ポートに90°位相遅れの伝送路で接続された第3ポートとを有する送信機側の伝送路回路と、
前記アンテナに接続される第1ポートと前記第1ポートに位相遅れのない伝送路で接続された第2ポートと前記第1ポートに90°位相遅れの伝送路で接続された第3ポートとを有するアンテナ側の伝送路回路と、
受信機への受信信号を出力する第1ポートと前記第1ポートに90°位相遅れの伝送路で接続された第2ポートと前記第1ポートに180°位相遅れの伝送路で接続された第3ポートとを有する受信機側の伝送路回路と、
隣り合うポート間で一方向伝送されるように循環配置された3つのポートを有し、前記送信機側の伝送路回路の前記第2ポートと前記アンテナ側の伝送路回路の前記第3ポートと前記受信機側の伝送路回路の前記第2ポートとが、その順に、前記循環配置の3つのポートに接続された第1サーキュレータと、
隣り合うポート間で一方向伝送されるように循環配置された3つのポートを有し、前記送信機側の伝送路回路の前記第3ポートと前記アンテナ側の伝送路回路の前記第2ポートと前記受信機側の伝送路回路の前記第3ポートとが、その順に、前記循環配置の3つのポートに接続された第2サーキュレータと、
を備える、ことを特徴とする信号分離回路。
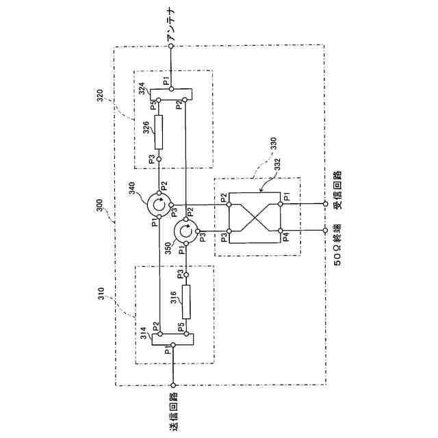
【請求項4】
請求項3の信号分離回路において、
前記送信機側の伝送路回路は、
前記第1ポートに入力された送信信号を分岐して前記第2ポート及び中継ポートに出力する分岐回路と、
前記中継ポートと前記第3ポートとの間に接続された90°位相遅れの移相器と、を有し、
前記アンテナ側の伝送路回路は、
前記第1ポートに入力された受信信号を分岐して前記第2ポート及び中継ポートに出力する分岐回路と、
前記中継ポートと前記第3ポートとの間に設けられた90°位相遅れの移相器と、
を有し、
前記受信機側の伝送路回路は、前記第1ポートに90°位相遅れの伝送路で接続された第4ポートを有する90°ハイブリッド回路であり、
前記90°ハイブリッド回路の前記第4ポートは、終端インピーダンス素子が接続される、
ことを特徴とする信号分離回路。
【請求項5】
互いに異なる複数の周波数帯を介してFDD(周波数複信)方式の信号を送受信する送受信回路であって、
請求項1乃至4のいずれかの信号分離回路を備える、ことを特徴とする送受信回路。
【請求項6】
請求項5の送受信回路において、
前記送信信号を増幅する電力増幅器と、
前記送信機側の伝送路回路の第1ポートと前記電力増幅器の出力ポートとの間に設けられた送信帯域フィルタと、
受信信号を増幅する低雑音増幅器と、
前記受信機側の伝送路回路の第1ポートと前記低雑音増幅器の入力ポートとの間に設けられた受信帯域フィルタと、
を備える、ことを特徴とする送受信回路。
【請求項7】
同一の周波数帯を介して全二重方式の信号を送受信する送受信回路であって、
請求項1乃至4のいずれかの信号分離回路を備える、ことを特徴とする送受信回路。
【請求項8】
請求項7の送受信回路において、
前記送信信号を増幅する電力増幅器と、
前記送信機側の伝送路回路の第1ポートと前記電力増幅器の出力ポートとの間に設けられたアイソレータと、
受信信号を増幅する低雑音増幅器と、
前記電力増幅器の出力ポートと前記低雑音増幅器の出力ポートとの間の伝送路応答の情報に基づいて事前に計算したウェイトを、前記電力増幅器の出力ポートから分岐した送信信号に乗算して干渉抑圧用信号を生成する信号生成部と、
前記低雑音増幅器の出力ポートに接続され、前記低雑音増幅器で増幅された受信信号に前記干渉抑圧用信号を加算又は減算する干渉抑圧部と、
を備える、ことを特徴とする送受信回路。
【請求項9】
無線装置であって、
請求項6の送受信回路と、アンテナと、送信機と、受信機と、を備えることを特徴とする無線装置。
【請求項10】
無線装置であって、
請求項8の送受信回路と、アンテナと、送信機と、受信機と、を備えることを特徴とする無線装置。
発明の詳細な説明
【技術分野】
【0001】
本発明は、アンテナを介して送受信される送信信号と受信信号を分離して処理する信号分離回路、並びに、その信号分離回路を有する送受信回路及び無線装置に関するものである。
続きを表示(約 2,700 文字)
【背景技術】
【0002】
従来、全二重方式やFDD(周波数複信)方式などの無線通信における送信信号と受信信号を分離して処理する信号分離回路として、デュプレクサ、アイソレータ、サーキュレータ、帯域フィルタ等の回路要素を用いて構成された回路が知られている。
【0003】
例えば、特許文献1には、アンテナに接続されたデュプレクサと、デュプレクサの出力信号を増幅する低雑音増幅回路と、送信信号を増幅する電力増幅器と、デュプレクサと電力増幅器との間に挿入されたアイソレータと、を備えた送受信装置の回路が開示されている。
【0004】
また、特許文献2には、送信部から供給される送信信号を濾波する第1フィルタと、受信信号を濾波する可変フィルタであって濾波した受信信号を受信部に供給する第2フィルタと、第1 フィルタから供給される送信信号をアンテナに供給するとともにアンテナを介して外部から受信する受信信号を第2フィルタに供給するサーキュレータと、第2フィルタの濾波する周波数帯域を制御する制御手段と、を備えた通信回路が開示されている。
【先行技術文献】
【特許文献】
【0005】
特開2006-166277号公報
特開2015-146527号公報
【発明の概要】
【発明が解決しようとする課題】
【0006】
上記信号分離回路において、送信機から送信された送信信号が受信機へ回り込んで干渉する回り込み干渉を低減するとともに、回路要素の挿入損失の低減と軽量化を図りたい、という課題がある。
【課題を解決するための手段】
【0007】
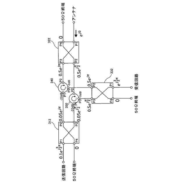
本発明の一態様に係る信号分離回路は、アンテナを介して送受信される送信信号と受信信号を分離して処理する信号分離回路である。この信号分離回路は、送信機側の伝送路回路とアンテナ側の伝送路回路と受信機側の伝送路回路と第1サーキュレータと第2サーキュレータとを備える。前記送信機側の伝送路回路は、送信機からの送信信号が入力される第1ポートと、前記第1ポートに90°位相遅れの伝送路で接続された第2ポートと、前記第1ポートに180°位相遅れの伝送路で接続された第3ポートとを有する。前記アンテナ側の伝送路回路は、前記アンテナに接続される第1ポートと、前記第1ポートに90°位相遅れの伝送路で接続された第2ポートと、前記第1ポートに180°位相遅れの伝送路で接続された第3ポートとを有する。前記受信機側の伝送路回路は、受信機への受信信号を出力する第1ポートと、前記第1ポートに90°位相遅れの伝送路で接続された第2ポートと、前記第1ポートに180°位相遅れの伝送路で接続された第3ポートとを有する。前記第1サーキュレータは、隣り合うポート間で一方向伝送されるように循環配置された3つのポートを有し、前記送信機側の伝送路回路の前記第2ポートと前記アンテナ側の伝送路回路の前記第3ポートと前記受信機側の伝送路回路の前記第2ポートとが、その順に、前記循環配置の3つのポートに接続されている。前記第2サーキュレータは、隣り合うポート間で一方向伝送されるように循環配置された3つのポートを有し、前記送信機側の伝送路回路の前記第3ポートと前記アンテナ側の伝送路回路の前記第2ポートと前記受信機側の伝送路回路の前記第3ポートとが、その順に、前記循環配置の3つのポートに接続されている。
【0008】
前記信号分離回路において、前記送信機側の伝送路回路、前記アンテナ側の伝送路回路及び前記受信機側の伝送路回路はそれぞれ、前記第1ポートに90°位相遅れの伝送路で接続された第4ポートを有する90°ハイブリッド回路であってもよく。前記90°ハイブリッド回路の前記第4ポートは、終端インピーダンス素子が接続されていてもよい。
【0009】
本発明の他の態様に係る信号分離回路は、アンテナを介して送受信される送信信号と受信信号を分離して処理する信号分離回路である。この信号分離回路は、送信機側の伝送路回路とアンテナ側の伝送路回路と受信機側の伝送路回路と第1サーキュレータと第2サーキュレータとを備える。前記送信機側の伝送路回路は、送信機からの送信信号が入力される第1ポートと、前記第1ポートに位相遅れのない伝送路で接続された第2ポートと、前記第1ポートに90°位相遅れの伝送路で接続された第3ポートとを有する。前記アンテナ側の伝送路回路は、前記アンテナに接続される第1ポートと、前記第1ポートに位相遅れのない伝送路で接続された第2ポートと、前記第1ポートに90°位相遅れの伝送路で接続された第3ポートとを有する。前記受信機側の伝送路回路は、受信機への受信信号を出力する第1ポートと、前記第1ポートに90°位相遅れの伝送路で接続された第2ポートと、前記第1ポートに180°位相遅れの伝送路で接続された第3ポートとを有する。前記第1サーキュレータは、隣り合うポート間で一方向伝送されるように循環配置された3つのポートを有し、前記送信機側の伝送路回路の前記第2ポートと前記アンテナ側の伝送路回路の前記第3ポートと前記受信機側の伝送路回路の前記第2ポートとが、その順に、前記循環配置の3つのポートに接続されている。前記第2サーキュレータは、隣り合うポート間で一方向伝送されるように循環配置された3つのポートを有し、前記送信機側の伝送路回路の前記第3ポートと前記アンテナ側の伝送路回路の前記第2ポートと前記受信機側の伝送路回路の前記第3ポートとが、その順に、前記循環配置の3つのポートに接続されている。
【0010】
前記信号分離回路において、前記送信機側の伝送路回路は、前記第1ポートに入力された送信信号を分岐して前記第2ポート及び中継ポートに出力する分岐回路と、前記中継ポートと前記第3ポートとの間に接続された90°位相遅れの移相器と、を有してもよく、前記アンテナ側の伝送路回路は、前記第1ポートに入力された受信信号を分岐して前記第2ポート及び中継ポートに出力する分岐回路と、前記中継ポートと前記第3ポートとの間に設けられた90°位相遅れの移相器と、を有してもよく、前記受信機側の伝送路回路は、前記第1ポートに90°位相遅れの伝送路で接続された第4ポートを有する90°ハイブリッド回路であってもよく、前記90°ハイブリッド回路の前記第4ポートは、終端インピーダンス素子が接続されていてもよい。
(【0011】以降は省略されています)
この特許をJ-PlatPat(特許庁公式サイト)で参照する
関連特許
個人
監視カメラシステム
2日前
個人
店内配信予約システム
3か月前
キーコム株式会社
光伝送線路
3日前
サクサ株式会社
中継装置
8日前
WHISMR合同会社
収音装置
1か月前
個人
スキャン式車載用撮像装置
2日前
サクサ株式会社
中継装置
9日前
アイホン株式会社
電気機器
1か月前
キヤノン株式会社
撮像装置
1か月前
キヤノン株式会社
電子機器
3か月前
株式会社リコー
画像形成装置
1か月前
キヤノン電子株式会社
画像読取装置
1か月前
サクサ株式会社
無線通信装置
8日前
キヤノン電子株式会社
画像読取装置
1日前
株式会社リコー
画像形成装置
1か月前
個人
ワイヤレスイヤホン対応耳掛け
28日前
株式会社リコー
画像形成装置
2か月前
サクサ株式会社
無線システム
7日前
サクサ株式会社
無線通信装置
8日前
キヤノン株式会社
撮像システム
1か月前
個人
発信機及び発信方法
7日前
ブラザー工業株式会社
読取装置
2か月前
日本電気株式会社
海底分岐装置
3日前
株式会社ニコン
撮像装置
2か月前
株式会社NTTドコモ
端末
2日前
株式会社NTTドコモ
端末
3日前
大日本印刷株式会社
写真撮影装置
29日前
パテントフレア株式会社
水中電波通信法
2か月前
キヤノン電子株式会社
シート材搬送装置
2か月前
国立大学法人電気通信大学
小型光学装置
1か月前
パテントフレア株式会社
超高速電波通信
1か月前
株式会社NTTドコモ
端末
2日前
株式会社小糸製作所
画像照射装置
1か月前
株式会社松平商会
携帯機器カバー
1か月前
沖電気工業株式会社
画像形成装置
10日前
株式会社NTTドコモ
端末
3日前
続きを見る
他の特許を見る