TOP
|
特許
|
意匠
|
商標
特許ウォッチ
Twitter
他の特許を見る
公開番号
2025155427
公報種別
公開特許公報(A)
公開日
2025-10-14
出願番号
2024059254
出願日
2024-04-01
発明の名称
エンジン装置
出願人
株式会社IHI原動機
,
日本郵船株式会社
,
京浜ドック株式会社
代理人
個人
,
個人
,
個人
,
個人
,
個人
主分類
F02D
19/06 20060101AFI20251006BHJP(燃焼機関;熱ガスまたは燃焼生成物を利用する機関設備)
要約
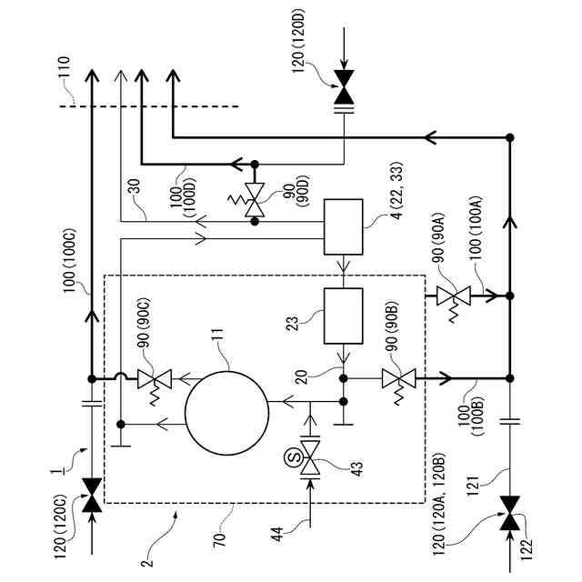
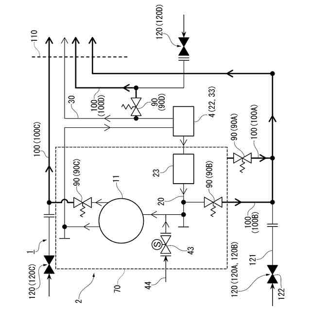
【課題】毒性を有する燃料を使用するエンジン装置の安全性を高めることを目的とする。
【解決手段】エンジン装置1は、毒性を有する燃料を使用するエンジン本体2と、エンジン本体2を収容するエンジンルーム110と、エンジン本体2に設けられ、エンジン本体2の内圧に応じて開く安全弁90と、安全弁90から放出されたガスをエンジンルーム110の外へ導くダクト100と、を備える。
【選択図】図7
特許請求の範囲
【請求項1】
毒性を有する燃料を使用するエンジン本体と、
前記エンジン本体を収容するエンジンルームと、
前記エンジン本体に設けられ、前記エンジン本体の内圧に応じて開く安全弁と、
前記安全弁から放出されたガスを前記エンジンルームの外へ導くダクトと、を備える、
エンジン装置。
続きを表示(約 1,000 文字)
【請求項2】
前記毒性を有する燃料は、アンモニアである、
請求項1に記載のエンジン装置。
【請求項3】
前記エンジン本体は、アンモニアを燃料として使用する第1運転モードと、アンモニア以外の燃料を使用する第2運転モードと、に運転モードを切り替え可能である、
請求項2に記載のエンジン装置。
【請求項4】
前記ダクトにパージガスを導入可能なパージガス導入部を備える、
請求項1から3のいずれか一項に記載のエンジン装置。
【請求項5】
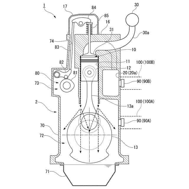
前記エンジン本体は、
燃焼室を形成するシリンダと、
前記燃焼室に燃焼前ガスを給気する給気路と、
前記燃焼室から燃焼後ガスが排出される排気路と、
前記シリンダ内を往復移動するピストンと、
前記ピストンと連結されたクランクと、
前記クランクを収容するクランクケースと、を備え、
前記安全弁及び前記ダクトは、前記シリンダ、前記給気路、前記排気路、及び前記クランクケースのうち、少なくとも一つに設けられている、
請求項1から3のいずれか一項に記載のエンジン装置。
【請求項6】
前記安全弁として、前記給気路に設けられた給気安全弁と、前記クランクケースに設けられたクランクケース安全弁と、を備え、
前記ダクトとして、前記給気安全弁から放出されたガスが導入される給気安全弁ダクトと、前記クランクケース安全弁から放出されたガスが導入されるクランクケース安全弁ダクトと、を備え、
前記給気安全弁ダクトと前記クランクケース安全弁ダクトは、互いに接続されて前記エンジンルームの外まで延びている、
請求項5に記載のエンジン装置。
【請求項7】
前記安全弁として、前記シリンダに設けられたシリンダ安全弁と、前記排気路に設けられた排気安全弁と、を備え、
前記ダクトとして、前記シリンダ安全弁から放出されたガスが導入されるシリンダ安全弁ダクトと、前記排気安全弁から放出されたガスが導入される排気安全弁ダクトと、を備え、
前記シリンダ安全弁ダクトと前記排気安全弁ダクトは、互いに接続された前記給気安全弁ダクト及び前記クランクケース安全弁ダクトに対して、独立して設けられている、
請求項6に記載のエンジン装置。
発明の詳細な説明
【技術分野】
【0001】
本発明は、エンジン装置に関するものである。
続きを表示(約 1,300 文字)
【背景技術】
【0002】
下記特許文献1には、アンモニアを燃料とするレシプロエンジンシステムが開示されてる。このレシプロエンジンシステムは、燃焼室を形成するシリンダと、前記シリンダ内を往復移動するピストンと、前記シリンダに気体のアンモニアを供給し空気と予混合させるアンモニア燃料供給装置と、前記シリンダ内に、前記アンモニアを着火させる液体補助燃料を供給する液体補助燃料供給装置と、を有するレシプロエンジンと、前記シリンダ内の圧縮端温度が前記アンモニアの燃焼遅れが生じない所定の温度以上の状態で、前記アンモニアと前記液体補助燃料による混焼運転を行う制御装置と、を備えている。
【先行技術文献】
【特許文献】
【0003】
国際公開第2023/90218号
【発明の概要】
【発明が解決しようとする課題】
【0004】
近年、地球温暖化対策として、温室効果ガスである二酸化炭素(CO
2
)の排出を削減することが求められている。アンモニア(NH
3
)は、燃焼時に二酸化炭素を発生しない新たな燃料として注目されている。
ところで、エンジンには、内部ガスの爆発による圧力上昇でエンジンに損傷が起きないように、各種安全弁が設置されている。しかしながら、アンモニアには毒性があり、未燃状態のアンモニアが、安全弁を介してエンジンルーム内に漏洩したりすると、安全性について課題が生じる場合がある。
【0005】
本発明は、上記事情に鑑みてなされたものであり、毒性を有する燃料を使用するエンジン装置の安全性を高めることを目的とする。
【課題を解決するための手段】
【0006】
本発明の一態様に係るエンジン装置は、毒性を有する燃料を使用するエンジン本体と、前記エンジン本体を収容するエンジンルームと、前記エンジン本体に設けられ、前記エンジン本体の内圧に応じて開く安全弁と、前記安全弁から放出されたガスを前記エンジンルームの外へ導くダクトと、を備える。
【0007】
上記エンジン装置において、前記毒性を有する燃料は、アンモニアであってもよい。
【0008】
上記エンジン装置において、前記エンジン本体は、アンモニアを燃料として使用する第1運転モードと、アンモニア以外の燃料を使用する第2運転モードと、に運転モードを切り替え可能であってもよい。
【0009】
上記エンジン装置において、前記ダクトにパージガスを導入可能なパージガス導入部を備えてもよい。
【0010】
上記エンジン装置において、前記エンジン本体は、燃焼室を形成するシリンダと、前記燃焼室に燃焼前ガスを給気する給気路と、前記燃焼室から燃焼後ガスが排出される排気路と、前記シリンダ内を往復移動するピストンと、前記ピストンと連結されたクランクと、前記クランクを収容するクランクケースと、を備え、前記安全弁及び前記ダクトは、前記シリンダ、前記給気路、前記排気路、及び前記クランクケースのうち、少なくとも一つに設けられていてもよい。
(【0011】以降は省略されています)
この特許をJ-PlatPat(特許庁公式サイト)で参照する
関連特許
株式会社IHI原動機
エンジン装置
5日前
株式会社IHI原動機
脈動減衰装置
1か月前
個人
バンケル型内燃機関の改良
5日前
スズキ株式会社
車両の制御装置
2日前
本田技研工業株式会社
車両
9日前
本田技研工業株式会社
車両
9日前
トヨタ自動車株式会社
電磁弁
5日前
本田技研工業株式会社
内燃機関
9日前
株式会社クボタ
作業車両
10日前
本田技研工業株式会社
内燃機関
10日前
本田技研工業株式会社
始動制御装置
9日前
朝日電装株式会社
スロットルグリップ装置
20日前
個人
流体式推力方向制御装置
20日前
本田技研工業株式会社
始動制御装置
9日前
トヨタ自動車株式会社
閾値の設定装置
20日前
トヨタ自動車株式会社
エンジン制御装置
16日前
トヨタ自動車株式会社
電磁弁の制御装置
5日前
日産自動車株式会社
内燃機関
16日前
本田技研工業株式会社
内燃機関の吸気構造
10日前
株式会社デンソートリム
エンジン制御装置
16日前
大阪瓦斯株式会社
エンジンシステム
9日前
日産自動車株式会社
内燃機関
16日前
トヨタ自動車株式会社
V型8気筒エンジン
5日前
本田技研工業株式会社
可変ファンネル装置
9日前
本田技研工業株式会社
EGRバルブ制御装置
20日前
マツダ株式会社
エンジン
10日前
トヨタ自動車株式会社
内燃機関の燃料供給装置
20日前
株式会社SUBARU
車両
5日前
トヨタ自動車株式会社
エンジン制御装置
20日前
トヨタ自動車株式会社
内燃機関の燃料供給装置
16日前
トヨタ自動車株式会社
インジェクタの制御装置
18日前
ヤンマーホールディングス株式会社
エンジン装置
18日前
ヤンマーホールディングス株式会社
エンジン装置
18日前
本田技研工業株式会社
内燃機関の制御装置
10日前
ヤンマーホールディングス株式会社
エンジン装置
18日前
大阪瓦斯株式会社
発電設備、及び発電方法
18日前
続きを見る
他の特許を見る