TOP
|
特許
|
意匠
|
商標
特許ウォッチ
Twitter
他の特許を見る
公開番号
2025020967
公報種別
公開特許公報(A)
公開日
2025-02-13
出願番号
2023124621
出願日
2023-07-31
発明の名称
液圧駆動装置
出願人
川崎重工業株式会社
代理人
個人
主分類
F15B
11/16 20060101AFI20250205BHJP(流体圧アクチュエータ;水力学または空気力学一般)
要約
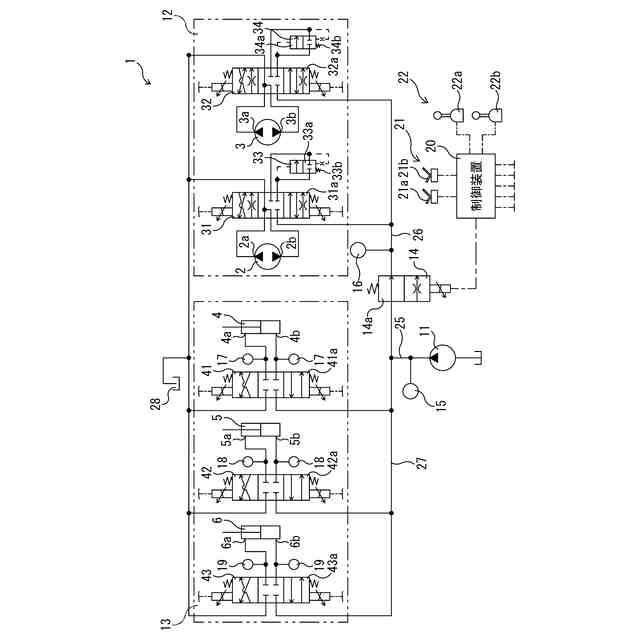
【課題】走行モータと荷役アクチュエータとを同時に動作させる際に荷役アクチュエータの動作速度が低下することを抑制できる液圧駆動装置を提供する。
【解決手段】液圧駆動装置1は、走行モータ2,3と荷役アクチュエータ4,5,6とに作動液を供給する液圧駆動装置であって、ポンプ通路25に接続され、ポンプ通路に作動液を吐出する液圧ポンプ11と、ポンプ通路に接続される第1通路26に接続され、走行モータへの作動液の流れを制御する走行系液圧回路12と、ポンプ通路に接続される第2通路27に接続され、荷役アクチュエータへの作動液の流れを制御する荷役系液圧回路13と、第1通路に介在し、開度信号に応じて開度を変える流量制御弁14と、開度信号を流量制御弁に出力することによって、流量制御弁の開度を制御する制御装置20と、を備える。
【選択図】図1
特許請求の範囲
【請求項1】
走行モータと荷役アクチュエータとに作動液を供給する液圧駆動装置であって、
ポンプ通路に接続され、前記ポンプ通路に作動液を吐出する液圧ポンプと、
前記ポンプ通路に接続される第1通路に接続され、前記走行モータへの作動液の流れを制御する走行系液圧回路と、
前記ポンプ通路に接続される第2通路に接続され、前記荷役アクチュエータへの作動液の流れを制御する荷役系液圧回路と、
前記第1通路に介在し、開度信号に応じて開度を変える流量制御弁と、
開度信号を前記流量制御弁に出力することによって、前記流量制御弁の開度を制御する制御装置と、を備える、液圧駆動装置。
続きを表示(約 1,100 文字)
【請求項2】
前記液圧ポンプの吐出圧を検出する吐出圧センサと、
前記第1通路を流れる作動液の液圧である走行側供給圧を検出する走行側圧力センサとを、更に備え、
前記制御装置は、吐出圧及び走行側供給圧に基づいて前記走行系液圧回路に流れる走行側実流量を推定し、前記走行系液圧回路に流す走行側目標流量と走行側実流量とに応じた開度信号を前記流量制御弁に出力する、請求項1に記載の液圧駆動装置。
【請求項3】
前記荷役系液圧回路は、前記液圧ポンプと前記荷役アクチュエータとの間の開度を調整することによって前記荷役アクチュエータへの作動液の流れを制御し、
前記走行系液圧回路は、前記液圧ポンプと前記走行モータとの間の開度を調整することによって前記走行モータへの作動液の流れを制御し、
前記制御装置は、前記荷役系液圧回路によって前記液圧ポンプと前記荷役アクチュエータとの間を閉じ、且つ前記走行系液圧回路によって前記液圧ポンプと前記走行モータとの間を開く、請求項2に記載の液圧駆動装置。
【請求項4】
前記制御装置は、走行操作指令に基づいて前記走行系液圧回路の動作を制御すると共に荷役操作指令に基づいて前記荷役系液圧回路の動作を制御し、走行操作指令及び荷役操作指令に応じた開度信号を前記流量制御弁に出力する、請求項1に記載の液圧駆動装置。
【請求項5】
前記走行系液圧回路は、前記走行モータである第1走行モータと前記第1通路とに接続される第1走行用方向制御弁と、第2走行モータと前記第1通路とに接続される第2走行用方向制御弁と、前記第1走行用方向制御弁の前後差圧を保つ第1圧力補償弁と、前記第2走行用方向制御弁の前後差圧を保つ第2圧力補償弁と、を含む、請求項1に記載の液圧駆動装置。
【請求項6】
複数の荷役側圧力センサを更に備え、
前記荷役系液圧回路は、前記荷役アクチュエータを含む複数の荷役アクチュエータに夫々対応し、且つ開度を変えることによって対応する前記荷役アクチュエータに供給する作動液の流量を夫々制御する複数の荷役用方向制御弁を含み、
前記荷役側圧力センサの各々は、前記荷役アクチュエータの各々に夫々対応し、且つ対応する前記荷役アクチュエータへの荷役側供給圧を検出し、
前記制御装置は、吐出圧と各荷役側供給圧とに基づいて前記荷役アクチュエータの各々に流れる荷役実流量を夫々推定し、前記荷役アクチュエータの各々に流す荷役目標流量の各々と各荷役実流量とに更に応じて開度信号を前記流量制御弁に出力する、請求項2に記載の液圧駆動装置。
発明の詳細な説明
【技術分野】
【0001】
本発明は、走行モータ及び荷役アクチュエータに作動液を供給する液圧駆動装置に関する。
続きを表示(約 1,500 文字)
【背景技術】
【0002】
建設機械の走行モータ及び荷役アクチュエータの液圧源を1つのポンプとする1ポンプシステムが実用に供されている。1ポンプシステムの液圧駆動装置として、例えば特許文献1のような油圧回路が知られている。特許文献1の油圧回路では、ポンプが第1ポンプライン及び第2ポンプラインを介して走行モータ及び荷役アクチュエータに夫々繋がっている。第2ポンプライン上には、優先弁が設けられている。優先弁には、走行モータの供給圧が作用している。それ故、優先弁は、走行モータの供給圧が大きくなると、第2ポンプラインの開度が絞られる。これにより、圧油が走行モータに優先的に流される。
【先行技術文献】
【特許文献】
【0003】
特開2020-026828号公報
【発明の概要】
【発明が解決しようとする課題】
【0004】
特許文献1の油圧回路では、走行モータと荷役アクチュエータとを同時に動作させる際、優先弁を絞ることによって走行モータに優先的に作動液を流すことで走行モータに供給される作動油の量を確保している。他方、荷役アクチュエータに流れる作動液の流量が減少する。それ故、荷役アクチュエータの動作速度が低下することがある。
【0005】
そこで本発明は、走行モータと荷役アクチュエータとを同時に動作させる際に荷役アクチュエータの動作速度が低下することを抑制できる液圧駆動装置を提供することを目的としている。
【課題を解決するための手段】
【0006】
本発明の液圧駆動装置は、走行モータと荷役アクチュエータとに作動液を供給する液圧駆動装置であって、ポンプ通路に接続され、前記ポンプ通路に作動液を吐出する液圧ポンプと、前記ポンプ通路に接続される第1通路に接続され、前記走行モータへの作動液の流れを制御する走行系液圧回路と、前記ポンプ通路に接続される第2通路に接続され、前記荷役アクチュエータへの作動液の流れを制御する荷役系液圧回路と、前記第1通路に介在し、開度信号に応じて開度を変える流量制御弁と、開度信号を前記流量制御弁に出力することによって、前記流量制御弁の開度を制御する制御装置と、を備えるものである。
【0007】
本発明に従えば、制御装置は、開度信号を流量制御弁に出力することによって、流量制御弁の開度を制御する。それ故、制御装置は、開度信号を流量制御弁に出力して流量制御弁の開度を絞ることによって、荷役系液圧回路に優先的に作動液を流すことができる。これにより、荷役アクチュエータの動作速度が低下することを抑制することができる。
【発明の効果】
【0008】
本発明によれば、走行モータと荷役アクチュエータとを同時に動作させる際に荷役アクチュエータの動作速度が低下することを抑制できる。
【図面の簡単な説明】
【0009】
本発明の実施形態の液圧駆動装置の構成を示す回路図である。
図1の液圧駆動装置の制御装置の制御ブロックを示すブロック図である。
【発明を実施するための形態】
【0010】
以下、本発明に係る実施形態の液圧駆動装置1について前述する図面を参照しながら説明する。なお、以下の説明で用いる方向の概念は、説明する上で便宜上使用するものであって、発明の構成の向き等をその方向に限定するものではない。また、以下に説明する液圧駆動装置1は、本発明の一実施形態に過ぎない。従って、本発明は実施形態に限定されず、発明の趣旨を逸脱しない範囲で追加、削除、変更が可能である。
(【0011】以降は省略されています)
この特許をJ-PlatPat(特許庁公式サイト)で参照する
関連特許
豊和工業株式会社
クランプ装置
5か月前
株式会社豊田自動織機
流体圧シリンダ
1か月前
株式会社コスメック
シリンダ装置
2か月前
三和テッキ株式会社
油圧アクチュエータ
5日前
株式会社不二越
電磁切替弁
1か月前
株式会社不二越
油圧システム
5か月前
個人
省エネ改良型油圧リバースブースター
1か月前
日立建機株式会社
作業機械
6か月前
学校法人東海大学
流れ制御装置
5か月前
日立建機株式会社
作業機械
11日前
日立建機株式会社
作業機械
12日前
株式会社不二越
油圧駆動システム
1か月前
日立建機株式会社
油圧駆動装置
6か月前
ナブテスコ株式会社
方向切換弁装置
4か月前
住友建機株式会社
ショベルの制御方法
3か月前
学校法人 中央大学
人工筋アクチュエータ装置
2か月前
株式会社WGE
増圧装置
今日
株式会社LIXIL
脈動流生成装置及び建築設備
4か月前
アズビル株式会社
パイロットリレー及びポジショナ
1か月前
CKD株式会社
アクチュエータの動作検出装置
4か月前
コベルコ建機株式会社
建設機械の油圧駆動装置
6か月前
ナブテスコ株式会社
ロータリーアクチュエータ
5か月前
カヤバ株式会社
流体圧制御装置
6か月前
日立建機株式会社
油圧システム
15日前
カヤバ株式会社
流体圧制御装置
27日前
中本パックス株式会社
気体圧装置
2か月前
株式会社クボタ
作業機及び作業機の制御方法
6日前
カヤバ株式会社
インレットハウジング
5か月前
カヤバ株式会社
流体圧シリンダユニット
4か月前
株式会社コガネイ
圧縮空気供給装置
2か月前
株式会社東和製作所
シリンダ伸縮反転用バルブユニット
1か月前
日立建機株式会社
分別回収システム
15日前
日立建機株式会社
制御弁装置および作業機械
1か月前
藤倉コンポジット株式会社
シリンダ装置及びシリンダ装置の製造方法
4か月前
セイコーエプソン株式会社
圧力可変ユニット及び液体吐出装置
3か月前
株式会社福島製作所
グラブバケット診断装置
2か月前
続きを見る
他の特許を見る