TOP
|
特許
|
意匠
|
商標
特許ウォッチ
Twitter
他の特許を見る
10個以上の画像は省略されています。
公開番号
2025073855
公報種別
公開特許公報(A)
公開日
2025-05-13
出願番号
2023184972
出願日
2023-10-27
発明の名称
熱交換器
出願人
株式会社デンソー
代理人
個人
,
個人
,
個人
主分類
F28F
9/02 20060101AFI20250502BHJP(熱交換一般)
要約
【課題】2つの媒体をいわゆる対向流で流すことで熱交換を行う場合に、閉じられた流路内を流れる媒体の分配性を向上する。
【解決手段】熱交換器の第1流路は、第1媒体がチューブ内に流入する側に設けられている分配流路FA_inと、分配流路FA_inから流入した第1媒体を、第2媒体が流れる方向と対向する方向に流す複数の対向流路FA_excと、対向流路FA_excを流れた第1媒体を収集しチューブ外に流出させる側に設けられている収集流路FA_outと、を有する。分配流路FA_in及び収集流路FA_outの少なくとも一方には、分配流路FA_in及び前記収集流路FA_outの一部を狭窄する調整部211a,211bが設けられている。
【選択図】図2
特許請求の範囲
【請求項1】
内部に第1媒体が通る第1流路が形成され、所定間隔をおいて配置される複数のチューブ(21,21A,21B,21D,21E,21F)と、
対向配置される前記チューブのそれぞれに当接し、第1媒体と熱交換を行う第2媒体が通る第2流路(FB)を形成するフィン(22)と、を備え、
前記第1流路は、
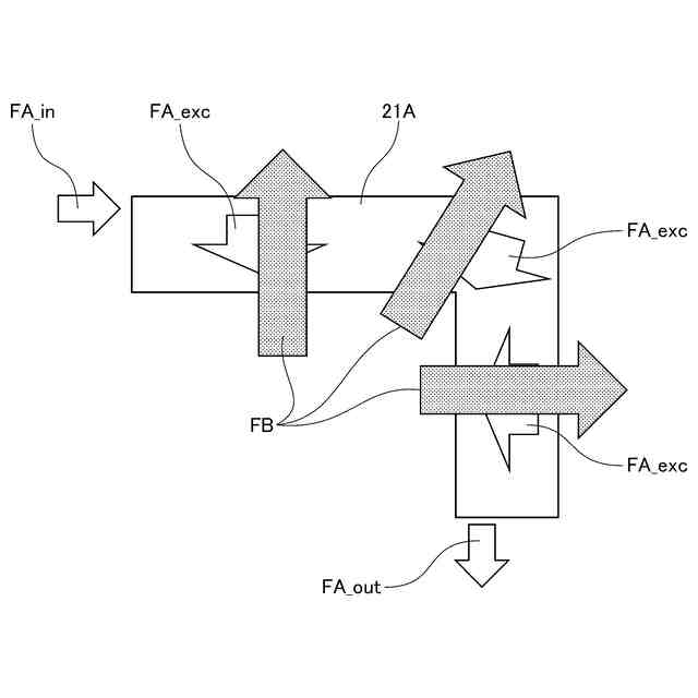
第1媒体が前記チューブ内に流入する側に設けられている分配流路(FA_in)と、
前記分配流路から流入した第1媒体を、前記第2流路を第2媒体が流れる方向と対向する方向に流す複数の対向流路(FA_exc)と、
前記対向流路を流れた第1媒体を収集しチューブ外に流出させる側に設けられている収集流路(FA_out)と、を有し、
前記分配流路及び前記収集流路の少なくとも一方には、前記分配流路及び前記収集流路の一部を狭窄する調整部(211a,211b,211Eb,212b)が設けられている、熱交換器。
続きを表示(約 720 文字)
【請求項2】
前記調整部は、前記分配流路及び前記収集流路の一部を狭窄する割合が、前記分配流路側において下流側へ密に、前記収集流路側において上流側に密になるように設けられている、請求項1に記載の熱交換器。
【請求項3】
前記対向流路と前記第2流路とは、前記対向流路を流れる第1媒体の流れ方向と、前記第2流路を流れる第2媒体の流れ方向とが、45°以内の角度で交わるように設けられている、請求項1に記載の熱交換器。
【請求項4】
前記第1媒体は液体であり、前記第2媒体は気体である、請求項1に記載の熱交換器。
【請求項5】
前記チューブは、前記第1流路全てを覆うシェル(211,211E,211F,212,212D,212F)と、前記シェルに覆われて前記対向流路を形成するインナーフィン(213,213C,213F)とを含む、請求項1に記載の熱交換器。
【請求項6】
前記シェル(211F,212F)は、前記インナーフィン(213F)に対応する部分の高さよりも低い高さの領域を含む、請求項5に記載の熱交換器。
【請求項7】
前記調整部は、前記チューブの内部に突出する凸部によって形成されている、請求項5に記載の熱交換器。
【請求項8】
前記凸部は、前記シェルを外側から凹ませて形成される、請求項7に記載の熱交換器。
【請求項9】
前記インナーフィンの板厚は、前記シェルの板厚以下である、請求項5に記載の熱交換器。
【請求項10】
前記第1流路の流路長は、前記第2流路の流路長の5倍以上である、請求項1に記載の熱交換器。
発明の詳細な説明
【技術分野】
【0001】
本開示は、熱交換器に関する。
続きを表示(約 1,500 文字)
【背景技術】
【0002】
下記特許文献1に記載されている通り、2つの媒体間で熱交換を行う熱交換器であって、熱交換を行う2つの媒体の流れる方向を対向方向とするものが知られている。
【先行技術文献】
【特許文献】
【0003】
特許第6713345号公報
【発明の概要】
【発明が解決しようとする課題】
【0004】
特許文献1では、閉じられた流路を流れる熱回収媒体の分配に偏りが生じ、流れが極めて少ない領域が生じる一方で、過度に流れる領域が生じる場合がある。
【0005】
本開示は、2つの媒体をいわゆる対向流で流すことで熱交換を行う場合に、閉じられた流路内を流れる媒体の分配性を向上することを目的とする。
【課題を解決するための手段】
【0006】
本開示は、熱交換器であって、内部に第1媒体が通る第1流路が形成され、所定間隔をおいて配置される複数のチューブ(21,21A,21B,21D,21E,21F)と、対向配置されるチューブのそれぞれに当接し、第1媒体と熱交換を行う第2媒体が通る第2流路(FB)を形成するフィン(22)と、を備える。第1流路は、第1媒体が前記チューブ内に流入する側に設けられている分配流路(FA_in)と、分配流路から流入した第1媒体を、第2流路を第2媒体が流れる方向と対向する方向に流す複数の対向流路(FA_exc)と、対向流路を流れた第1媒体を収集しチューブ外に流出させる側に設けられている収集流路(FA_out)と、を有する。分配流路及び収集流路の少なくとも一方には、分配流路及び収集流路の一部を狭窄する調整部(211a,211b,211Eb,212b)が設けられている。
【発明の効果】
【0007】
本開示によれば、2つの媒体をいわゆる対向流で流すことで熱交換を行う場合に、閉じられた流路内を流れる媒体の分配性を向上することができる。
【図面の簡単な説明】
【0008】
図1は、本実施形態に係る熱交換器を説明するための斜視図である。
図2は、図1に示される熱交換器のチューブ内を説明するための斜視図である。
図3は、図1に示される熱交換器の流路構成を説明するための図である。
図4は、変形例に係る熱交換器の流路構成を説明するための図である。
図5は、変形例に係る熱交換器の流路構成を説明するための図である。
図6は、変形例に係る熱交換器の内部流路を説明するための図である。
図7は、図1に示される熱交換機のチューブ内を説明するための部分断面図である。
図8は、変形例に係るチューブ内を説明するための部分断面図である。
図9は、変形例に係るチューブ内を説明するための部分断面図である。
図10は、変形例に係るチューブ内を説明するための部分断面図である。
【発明を実施するための形態】
【0009】
以下、添付図面を参照しながら本実施形態について説明する。説明の理解を容易にするため、各図面において同一の構成要素に対しては可能な限り同一の符号を付して、重複する説明は省略する。
【0010】
図1を参照しながら本実施形態に係る熱交換器2について説明する。熱交換器2は、第1媒体と第2媒体との間で熱交換を行うものである。熱交換器2は、チューブ21とフィン22とを備えている。チューブ21は、その内部を第1媒体が流れるように構成されている。チューブ21は、複数本設けられており、チューブ21とフィン22とは交互に積層されている。
(【0011】以降は省略されています)
この特許をJ-PlatPat(特許庁公式サイト)で参照する
関連特許
株式会社デンソー
車載器
4日前
株式会社デンソー
接合体
18日前
株式会社デンソー
太陽電池
20日前
株式会社デンソー
平滑回路
28日前
株式会社デンソー
光学部材
29日前
株式会社デンソー
ステータ
19日前
株式会社デンソー
ステータ
19日前
株式会社デンソー
ステータ
4日前
株式会社デンソー
ステータ
4日前
株式会社デンソー
ねじ部材
4日前
株式会社デンソーエレクトロニクス
発音装置
26日前
株式会社デンソー
通信装置
1か月前
株式会社デンソー
駆動装置
1か月前
株式会社デンソー
電子装置
1か月前
株式会社デンソー
書込装置
1か月前
株式会社デンソーエレクトロニクス
発音装置
8日前
株式会社デンソー
電子装置
8日前
株式会社デンソー
測距装置
1か月前
株式会社デンソー
レーダ装置
8日前
株式会社デンソー
半導体装置
4日前
株式会社デンソー
農業用装置
今日
株式会社デンソー
ガスセンサ
1か月前
株式会社デンソー
回転体装置
1か月前
株式会社デンソー
センサ素子
1か月前
株式会社デンソー
通信システム
27日前
株式会社デンソー
制御システム
11日前
株式会社デンソーエアクール
換気空調装置
5日前
株式会社デンソー
電波吸収装置
8日前
株式会社デンソー
中継システム
1か月前
株式会社デンソー
電子制御装置
8日前
株式会社デンソー
通信システム
8日前
株式会社デンソー
電気化学セル
8日前
株式会社デンソー
電力変換装置
1か月前
株式会社デンソー
装置及び方法
27日前
株式会社デンソー
フィルタ回路
12日前
株式会社デンソー
電力変換装置
12日前
続きを見る
他の特許を見る