TOP
|
特許
|
意匠
|
商標
特許ウォッチ
Twitter
他の特許を見る
10個以上の画像は省略されています。
公開番号
2025112151
公報種別
公開特許公報(A)
公開日
2025-07-31
出願番号
2024006277
出願日
2024-01-18
発明の名称
熱利用発電モジュール、及び、熱利用発電モジュール製造方法
出願人
三桜工業株式会社
代理人
弁理士法人太陽国際特許事務所
主分類
H10N
15/00 20230101AFI20250724BHJP()
要約
【課題】複数の熱発電素子同士の断線や短絡が抑制された熱利用発電モジュール、及び、熱利用発電モジュールの製造方法を提供する。
【解決手段】熱利用発電モジュール10は、第1絶縁膜22及び第2絶縁膜32と、熱励起電子及び正孔を生成する半導体層Aと、電子輸送材料を含む導電ポリマー層Cと、半導体層A及び導電ポリマー層の間に配され電荷輸送イオン対が移動できる固体電解質または電解質溶液を含む電解質層Bとが積層され、1絶縁膜22と第2絶縁膜32との間に平面視で互いに間隔をあけて配された複数の熱利用発電素子と、隣り合う熱利用発電素子の半導体層Aと導電ポリマー層Cとを接続する導電体と、を備え、導電体で接続される熱利用発電素子同士は、一方の熱利用発電素子の半導体層Aが第1絶縁膜22側に配され、他方の熱利用発電素子の半導体層Aが第2絶縁膜32側に配されている。
【選択図】図1
特許請求の範囲
【請求項1】
第1絶縁膜及び第2絶縁膜と、
熱励起電子及び正孔を生成する半導体層と、電子輸送材料を含む導電ポリマー層と、前記半導体層及び前記導電ポリマー層の間に配され電荷輸送イオン対が移動できる固体電解質または電解質溶液を含む電解質層とが積層され、前記第1絶縁膜と前記第2絶縁膜との間に平面視で互いに間隔をあけて配された複数の熱利用発電素子と、
隣り合う前記熱利用発電素子の前記半導体層と前記導電ポリマー層とを接続する導電体と、
を備え、
前記導電体で接続される前記熱利用発電素子同士は、一方の前記熱利用発電素子の前記半導体層が前記第1絶縁膜側に配され、他方の前記熱利用発電素子の前記半導体層が前記第2絶縁膜側に配されている、
熱利用発電モジュール。
続きを表示(約 880 文字)
【請求項2】
隣接する前記熱利用発電素子同士は、一方の前記熱利用発電素子の前記半導体層が前記第1絶縁膜側に配され、他方の前記熱利用発電素子の前記半導体層が前記第2絶縁膜側に配されている、
請求項1に記載の熱利用発電モジュール。
【請求項3】
前記導電体は、一端が前記半導体層の一部と重ね合わされ、他端が導電ポリマー層の一部と重ね合わされている、
請求項1に記載の熱利用発電モジュール。
【請求項4】
前記導電体は、前記導電ポリマー層の一部を延出させて形成されている、
請求項1に記載の熱利用発電モジュール。
【請求項5】
前記半導体層は、熱溶融するポリマーを含んでいる、
請求項1~請求項4のいずれか1項に記載の熱利用発電モジュール。
【請求項6】
半導体層と電解質層と導電ポリマー層とが積層された複数の熱利用発電素子と、前記複数の熱利用発電素子を電気的に接続する導電体とを含んだ発電素子パターンを有する熱利用発電モジュール製造方法であって、
第1絶縁膜に前記導電ポリマー層及び前記導電体が前記第1絶縁膜側に配置されるように前記発電素子パターンの一部である第1パターンを形成すると共に、第2絶縁膜に前記導電ポリマー層及び前記導電体が前記第2絶縁膜側に配置されるように前記発電素子パターンの残部である第2パターンを形成し、
前記第1パターンと前記第2パターンとで前記発電素子パターンが形成されるように前記第1絶縁膜と前記第2絶縁膜を接合する、
熱利用発電モジュール製造方法。
【請求項7】
前記半導体層は熱溶融するポリマーを含み、
前記第1絶縁膜と前記第2絶縁膜との接合時に、前記第1パターンの前記半導体層を前記第2パターンの前記第2絶縁膜へ熱溶融により溶着し、前記第2パターンの前記半導体層を前記第1パターンの前記第1絶縁膜へ熱溶融により溶着する、
請求項6に記載の熱利用発電モジュール製造方法。
発明の詳細な説明
【技術分野】
【0001】
本発明は、熱利用発電モジュール、及び、熱利用発電モジュール製造方法に関する。
続きを表示(約 1,600 文字)
【背景技術】
【0002】
地熱又は工場の排熱等を利用した熱利用発電として、ゼーベック効果を利用した方法が挙げられる。また、ゼーベック効果を利用しない熱利用発電として、下記特許文献1に開示される熱利用発電素子が挙げられる。下記特許文献1では、電解質と、熱電変換材料とを組み合わせた熱利用発電素子によって、熱エネルギーを電気エネルギーに変換することが開示されている。このような熱利用発電素子を電子部品の電源として用いることによって、例えば一般的な電池が劣化しやすい高温環境下(例えば、50℃以上)においても、当該電子部品に対して安定した電力を供給できる。
【先行技術文献】
【特許文献】
【0003】
国際公開第2017/038988号
【発明の概要】
【発明が解決しようとする課題】
【0004】
特許文献1のような、技術の実用化として、発電装置のモジュール化が求められており、特に、電解質と熱電変換材料を有する複数の熱発電素子を接続する場合、断線や短絡の防止が求められる。
【0005】
本発明は、上記事実を考慮してなされたものであり、複数の熱発電素子同士の断線や短絡が抑制された熱利用発電モジュール、及び、熱利用発電モジュールの製造方法を提供することを課題とする。
【課題を解決するための手段】
【0006】
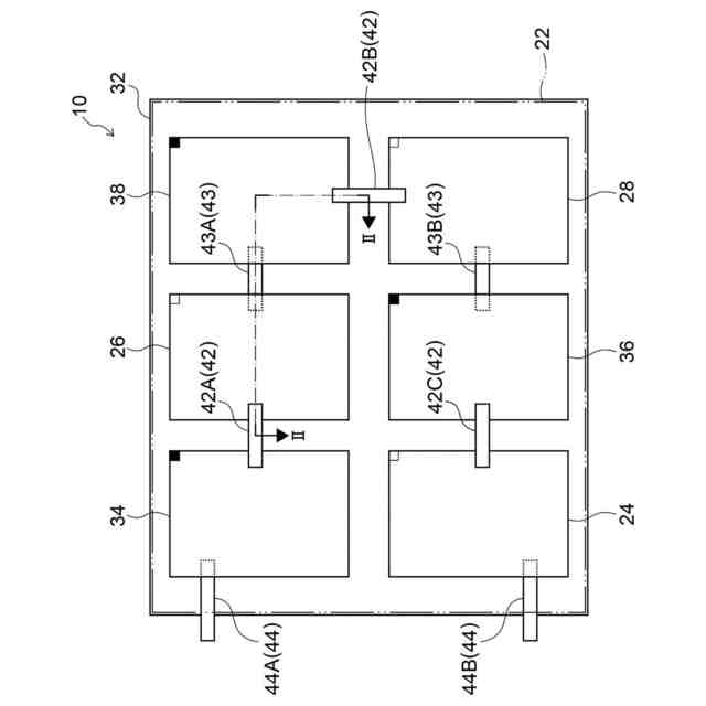
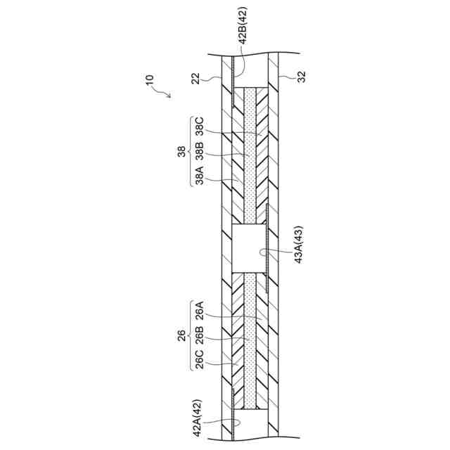
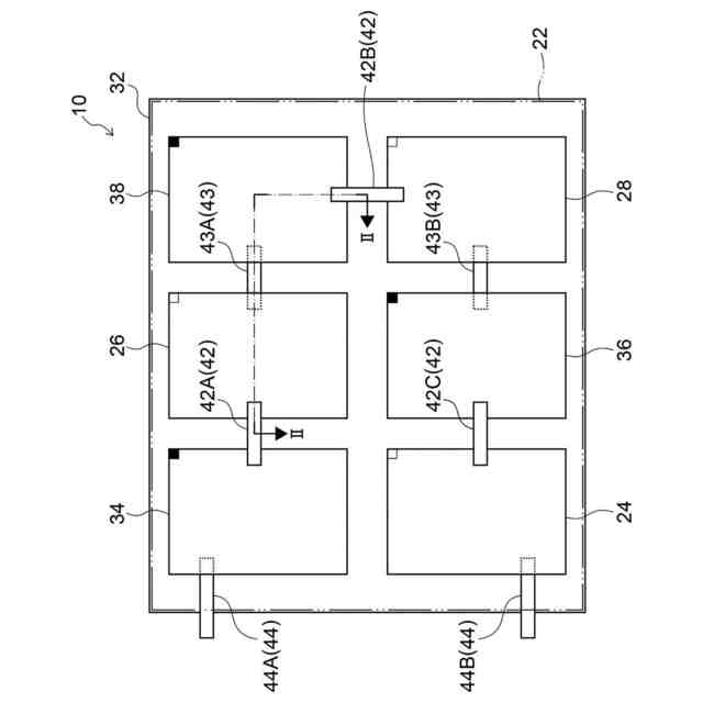
本開示の第1態様の熱利用発電モジュールは、第1絶縁膜及び第2絶縁膜と、熱励起電子及び正孔を生成する半導体層と、電子輸送材料を含む導電ポリマー層と、前記半導体層及び前記導電ポリマー層の間に配され電荷輸送イオン対が移動できる固体電解質または電解質溶液を含む電解質層とが積層され、前記第1絶縁膜と前記第2絶縁膜との間に平面視で互いに間隔をあけて配された複数の熱利用発電素子と、隣り合う前記熱利用発電素子の前記半導体層と前記導電ポリマー層とを接続する導電体と、を備え、前記導電体で接続される前記熱利用発電素子同士は、一方の前記熱利用発電素子の前記半導体層が前記第1絶縁膜側に配され、他方の前記熱利用発電素子の前記半導体層が前記第2絶縁膜側に配されている。
【0007】
第1態様の熱利用発電モジュールでは、導電体で接続される熱利用発電素子同士は、一方の熱利用発電素子の半導体層が第1絶縁膜側に配され、他方の熱利用発電素子の半導体層が第2絶縁膜側に配されている。したがって、一方の熱利用発電素子と他方の熱利用発電素子とを接続する導電体を、積層方向の一方側に形成することができる。すなわち、導電体を、第1絶縁膜側または第2絶縁膜側の一方に寄せて形成することができる。これにより、簡易に断線や短絡が抑制された熱利用発電モジュールを得ることができる。
【0008】
本開示の第2態様の熱利用発電モジュールは、第1態様の熱利用発電モジュールにおいて、隣接する前記熱利用発電素子同士は、一方の前記熱利用発電素子の前記半導体層が前記第1絶縁膜側に配され、他方の前記熱利用発電素子の前記半導体層が前記第2絶縁膜側に配されている。
【0009】
第2態様の熱利用発電モジュールによれば、隣接する熱利用発電素子同士を接続する導電体を、第1絶縁膜側または第2絶縁膜側の一方に寄せて形成することができる。これにより、隣接する熱利用発電素子同士を同じ絶縁膜上の導電体で接続することができ、簡易な接続パターンとすることができる。
【0010】
本開示の第3態様の熱利用発電モジュールは、第1態様又は第2の態様の熱利用発電モジュールにおいて、前記導電体は、一端が前記半導体層の一部と重ね合わされ、他端が導電ポリマー層の一部と重ね合わされている。
(【0011】以降は省略されています)
この特許をJ-PlatPat(特許庁公式サイト)で参照する
関連特許
三桜工業株式会社
冷却器及び組立体
5日前
三桜工業株式会社
継手管及び継手管の製造方法
1か月前
個人
半導体装置
今日
エイブリック株式会社
半導体装置
6日前
東レ株式会社
太陽電池モジュール
今日
富士電機株式会社
半導体装置
9日前
富士電機株式会社
半導体装置
27日前
ローム株式会社
半導体装置
1日前
国立大学法人 和歌山大学
光検出器
1か月前
AGC株式会社
太陽電池モジュール
12日前
三菱電機株式会社
半導体装置
1か月前
ミツミ電機株式会社
半導体装置
6日前
株式会社半導体エネルギー研究所
半導体装置
28日前
日亜化学工業株式会社
発光素子
7日前
キヤノン株式会社
有機発光素子
19日前
株式会社半導体エネルギー研究所
半導体装置
1か月前
株式会社半導体エネルギー研究所
半導体装置
1か月前
日亜化学工業株式会社
発光装置
27日前
株式会社半導体エネルギー研究所
発光デバイス
1か月前
サンケン電気株式会社
半導体装置
5日前
デクセリアルズ株式会社
受光装置
5日前
ローム株式会社
半導体装置
7日前
ローム株式会社
TVSダイオード
7日前
ローム株式会社
窒化物半導体装置
1か月前
住友電気工業株式会社
半導体装置
19日前
ローム株式会社
TVSダイオード
7日前
住友電気工業株式会社
半導体装置
19日前
ローム株式会社
窒化物半導体装置
27日前
TDK株式会社
光検知装置
6日前
株式会社東芝
熱電変換装置
7日前
株式会社カネカ
太陽電池モジュール
7日前
日亜化学工業株式会社
発光素子
1か月前
三菱電機株式会社
半導体装置
13日前
内山工業株式会社
太陽電池
5日前
個人
半導体装置
29日前
株式会社カネカ
太陽光発電システム
28日前
続きを見る
他の特許を見る