TOP
|
特許
|
意匠
|
商標
特許ウォッチ
Twitter
他の特許を見る
公開番号
2025112162
公報種別
公開特許公報(A)
公開日
2025-07-31
出願番号
2024006301
出願日
2024-01-18
発明の名称
吸着式ヒートポンプ
出願人
愛三工業株式会社
代理人
弁理士法人太陽国際特許事務所
主分類
F25B
17/08 20060101AFI20250724BHJP(冷凍または冷却;加熱と冷凍との組み合わせシステム;ヒートポンプシステム;氷の製造または貯蔵;気体の液化または固体化)
要約
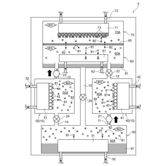
【課題】熱交換効率を向上させた吸着式ヒートポンプを提供する。
【解決手段】吸着式ヒートポンプ5は、蒸発器30と、蒸発器30で蒸発した第1吸着質81を吸着する第1吸着材43を備える第1吸着器10と、第1吸着器10から脱着された第1吸着質81を凝縮する凝縮器60と、凝縮器60に設けられ、第1吸着質81とは異なる第2吸着質82を吸着する第2吸着材73を備える第2吸着器70と、を備える。
【選択図】図1
特許請求の範囲
【請求項1】
蒸発器と、
前記蒸発器で蒸発した第1吸着質を吸着する第1吸着材を備える第1吸着器と、
前記第1吸着器から脱着された前記第1吸着質を凝縮する凝縮器と、
前記凝縮器に設けられ、前記第1吸着質とは異なる第2吸着質を吸着する第2吸着材を備える第2吸着器と、
を備える吸着式ヒートポンプ。
続きを表示(約 210 文字)
【請求項2】
前記第2吸着材は、前記第1吸着質を吸着しない
請求項1に記載の吸着式ヒートポンプ。
【請求項3】
前記凝縮器と前記第2吸着器とを区画し、前記第2吸着質を通過させ、前記第1吸着質を通過させない隔膜を備えている
請求項1に記載の吸着式ヒートポンプ。
【請求項4】
前記第1吸着材は、第2吸着質を吸着しない
請求項1に記載の吸着式ヒートポンプ。
発明の詳細な説明
【技術分野】
【0001】
本発明は、吸着式ヒートポンプに関する。
続きを表示(約 1,100 文字)
【背景技術】
【0002】
特許文献1には、蒸発器に対して複数の吸着器が直列に接続された吸着式多段ヒートポンプにおいて、蒸発器に接続して設けられる第1段目の吸着器は、筒状に形成されて、内部に熱媒体が流れる伝熱管と、吸着質を吸着および脱着する吸着材を含んで線状に形成された線状部材が一定方向に配列されている層が、伝熱管の外壁上に複数積層されており、積層方向に隣接する層の間では、線状部材が配列される角度が異なって、互いに交差している吸着材層と、を備える技術が開示されている。
【先行技術文献】
【特許文献】
【0003】
特開2023-78508号公報
【発明の概要】
【発明が解決しようとする課題】
【0004】
ところで、吸着式ヒートポンプでは、熱交換効率を向上させることが好ましい。
【0005】
本発明は、熱交換効率を向上させた吸着式ヒートポンプを提供することを目的とする。
【課題を解決するための手段】
【0006】
請求項1に係る吸着式ヒートポンプは、蒸発器と、前記蒸発器で蒸発した第1吸着質を吸着する第1吸着材を備える第1吸着器と、前記第1吸着器から脱着された前記第1吸着質を凝縮する凝縮器と、前記凝縮器に設けられ、前記第1吸着質とは異なる第2吸着質を吸着する第2吸着材を備える第2吸着器と、を備える。
【0007】
請求項1に係る吸着式ヒートポンプでは、凝縮器に設けられ、第1吸着質とは異なる第2吸着質を吸着する第2吸着材を備える第2吸着器を備えることで、第2吸着器において、第2吸着材が、第2吸着質を吸着する。そのため、第1吸着器から凝縮器に第1吸着質及び第2吸着質を引っ張る負圧が発生する。その結果、第1吸着質及び第2吸着質の移動が促進され、電気式ヒートポンプ等で追加のエネルギーを与えることなく、熱交換効率を向上させることができる。
【0008】
請求項2に係る吸着式ヒートポンプは、請求項1に記載の吸着式ヒートポンプにおいて、前記第2吸着材は、前記第1吸着質を吸着しない。
【0009】
請求項2に係る吸着式ヒートポンプでは、第2吸着材は、第1吸着質を吸着しないことで、第1吸着器で脱着されて熱を持った第1吸着質が、第2吸着材に吸着されない。そのため、第2吸着器の温度上昇が抑制され、熱交換効率を向上させることができる。
【0010】
請求項3に係る吸着式ヒートポンプは、請求項1又は請求項2に記載の吸着式ヒートポンプにおいて、前記凝縮器と前記第2吸着器とを区画し、前記第2吸着質を通過させ、前記第1吸着質を通過させない隔膜を備えている。
(【0011】以降は省略されています)
この特許をJ-PlatPat(特許庁公式サイト)で参照する
関連特許
愛三工業株式会社
吸着装置
1か月前
愛三工業株式会社
固定構造
5日前
愛三工業株式会社
端子構造
1か月前
愛三工業株式会社
溶接方法
1か月前
愛三工業株式会社
樹脂部材
5日前
愛三工業株式会社
吸気弁装置
21日前
愛三工業株式会社
吸気制御弁
28日前
愛三工業株式会社
電圧変換装置
13日前
愛三工業株式会社
電力供給装置
21日前
愛三工業株式会社
燃料フィルタ
1か月前
愛三工業株式会社
気体精製装置
1か月前
愛三工業株式会社
燃料電池システム
9日前
愛三工業株式会社
グロメット装着治具
1か月前
愛三工業株式会社
内燃機関の制御装置
1か月前
愛三工業株式会社
温度計測モジュール
1日前
愛三工業株式会社
内燃機関の排気浄化装置
1か月前
愛三工業株式会社
内燃機関の排気浄化システム
1か月前
愛三工業株式会社
液化ガス利用システム及び自動車
20日前
愛三工業株式会社
仕切り体
1か月前
タニコー株式会社
貯水槽
1か月前
株式会社コロナ
ヒートポンプ装置
1か月前
アクア株式会社
冷蔵庫
1か月前
アクア株式会社
冷蔵庫
2か月前
個人
ヒートポンプ型空気調和機
19日前
ホシザキ株式会社
製氷機
13日前
株式会社ツインバード
スターリング機関
1か月前
富士電機株式会社
冷却装置
12日前
富士電機株式会社
冷却装置
1か月前
富士電機株式会社
冷却装置
1か月前
シャープ株式会社
冷却庫
2か月前
シャープ株式会社
冷蔵庫
2か月前
個人
液体窒素凝縮による冷凍サイクル
1か月前
シャープ株式会社
冷蔵庫
1か月前
シャープ株式会社
冷却庫
2か月前
富士電機株式会社
冷却システム
28日前
富士ベンダーサービス株式会社
保管庫
21日前
続きを見る
他の特許を見る