TOP
|
特許
|
意匠
|
商標
特許ウォッチ
Twitter
他の特許を見る
公開番号
2025134309
公報種別
公開特許公報(A)
公開日
2025-09-17
出願番号
2024032139
出願日
2024-03-04
発明の名称
電力供給装置
出願人
愛三工業株式会社
,
公立大学法人大阪
代理人
弁理士法人 快友国際特許事務所
主分類
H02M
3/28 20060101AFI20250909BHJP(電力の発電,変換,配電)
要約
【課題】電力供給装置の起動時における過電流や過電圧を抑制することができる技術を提供する。
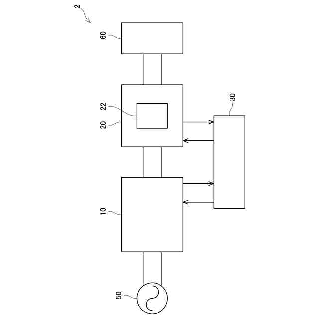
【解決手段】電力供給装置は、電源に接続されている前段電圧変換装置と、前段電圧変換装置と負荷に接続されている後段電圧変換装置と、制御装置と、を備えている。前段電圧変換装置は、電源から入力される電圧を変換して後段電圧変換装置に出力し、後段電圧変換装置は、前段電圧変換装置から入力される電圧を変換して負荷に出力し、制御装置は、後段電圧変換装置の出力電圧に基づいて前段電圧変換装置の出力電圧を制御する。
【選択図】図1
特許請求の範囲
【請求項1】
電源から供給される電力を負荷に供給する電力供給装置であって、
前記電源に接続されている前段電圧変換装置と、
前記前段電圧変換装置と前記負荷に接続されている後段電圧変換装置と、
制御装置と、を備えており、
前記前段電圧変換装置は、前記電源から入力される電圧を変換して前記後段電圧変換装置に出力し、
前記後段電圧変換装置は、前記前段電圧変換装置から入力される電圧を変換して前記負荷に出力し、
前記制御装置は、前記後段電圧変換装置の出力電圧に基づいて前記前段電圧変換装置の出力電圧を制御する、電力供給装置。
続きを表示(約 450 文字)
【請求項2】
請求項1に記載の電力供給装置であって、
前記制御装置は、前記後段電圧変換装置の出力電圧に基づいて前記前段電圧変換装置における力率を改善する、電力供給装置。
【請求項3】
請求項1又は2に記載の電力供給装置であって、
前記後段電圧変換装置は、入力側から出力側に電力を伝送するトランスを備えており、
前記制御装置は、前記後段電圧変換装置の出力電圧と前記トランスの巻き数比とに基づいて前記前段電圧変換装置の出力電圧を制御する、電力供給装置。
【請求項4】
請求項1又は2に記載の電力供給装置であって、
前記後段電圧変換装置は、出力電圧を目標電圧に到達させるまでの時間を遅延させる遅延回路を備えている、電力供給装置。
【請求項5】
請求項1又は2に記載の電力供給装置であって、
前記負荷は、二次電池であり、
前記電力供給装置は、前記二次電池を充電する充電装置内に設けられている、電力供給装置。
発明の詳細な説明
【技術分野】
【0001】
本明細書に開示する技術は、電力供給装置に関する。
続きを表示(約 1,300 文字)
【背景技術】
【0002】
特許文献1にスイッチング電源装置が開示されている。特許文献1のスイッチング電源装置は、入力電圧をスイッチングして電圧変換する第1のコンバータ回路と、第1のコンバータ回路によって生成された直流電圧をスイッチングして出力電圧を生成する第2のコンバータ回路と、第1のコンバータ回路のスイッチングを制御する第1の制御回路と、第2のコンバータ回路のスイッチングを制御する第2の制御回路と、を備えている。
【先行技術文献】
【特許文献】
【0003】
特開2001-320878号公報
【発明の概要】
【発明が解決しようとする課題】
【0004】
特許文献1の装置では、第1のコンバータ回路の出力コンデンサが十分に充電されているタイミングで力率改善動作がされておらず、力率が悪い状態のまま後段の第2のコンバータ回路が動作し始めることがある。そうすると、第2のコンバータ回路の出力が十分に上昇しないことがある。このような構成では、装置の起動時に過電流や過電圧が発生することがある。
【0005】
本明細書は、電力供給装置の起動時における過電流や過電圧を抑制することができる技術を提供する。
【課題を解決するための手段】
【0006】
本技術の第1の態様は、電源から供給される電力を負荷に供給する電力供給装置を開示する。電力供給装置は、前記電源に接続されている前段電圧変換装置と、前記前段電圧変換装置と前記負荷に接続されている後段電圧変換装置と、制御装置と、を備えている。前記前段電圧変換装置は、前記電源から入力される電圧を変換して前記後段電圧変換装置に出力し、前記後段電圧変換装置は、前記前段電圧変換装置から入力される電圧を変換して前記負荷に出力し、前記制御装置は、前記後段電圧変換装置の出力電圧に基づいて前記前段電圧変換装置の出力電圧を制御してもよい。
【0007】
この構成によると、後段電圧変換装置の出力電圧に基づいて前段電圧変換装置の出力電圧を制御することにより、電力供給装置の起動時における過電流や過電圧を抑制することができる。
【0008】
第2の態様では、上記第1の態様において、前記制御装置は、前記後段電圧変換装置の出力電圧に基づいて前記前段電圧変換装置における力率を改善してもよい。この構成によると、電力供給装置における電力の損失を低減することができる。
【0009】
第3の態様では、上記第1又は第2の態様において、前記後段電圧変換装置は、入力側から出力側に電力を伝送するトランスを備えていてもよい。前記制御装置は、前記後段電圧変換装置の出力電圧と前記トランスの巻き数比とに基づいて前記前段電圧変換装置の出力電圧を制御してもよい。この構成によると、後段電圧変換装置のトランスの磁気飽和を抑制することができる。
【0010】
第4の態様では、上記第1から第3の態様のいずれか一つにおいて、前記後段電圧変換装置は、出力電圧を目標電圧に到達させるまでの時間を遅延させる遅延回路を備えていてもよい。
(【0011】以降は省略されています)
この特許をJ-PlatPat(特許庁公式サイト)で参照する
関連特許
愛三工業株式会社
溶接方法
27日前
愛三工業株式会社
端子構造
27日前
愛三工業株式会社
吸着装置
1か月前
愛三工業株式会社
吸気弁装置
15日前
愛三工業株式会社
吸気制御弁
22日前
愛三工業株式会社
電力供給装置
15日前
愛三工業株式会社
電圧変換装置
7日前
愛三工業株式会社
燃料フィルタ
1か月前
愛三工業株式会社
気体精製装置
1か月前
愛三工業株式会社
燃料電池システム
3日前
愛三工業株式会社
内燃機関の制御装置
1か月前
愛三工業株式会社
グロメット装着治具
1か月前
愛三工業株式会社
電池及びその製造方法
1か月前
愛三工業株式会社
燃料噴射量制御システム
1か月前
愛三工業株式会社
内燃機関の排気浄化装置
1か月前
愛三工業株式会社
内燃機関の排気浄化システム
1か月前
愛三工業株式会社
液化ガス利用システム及び自動車
14日前
愛三工業株式会社
仕切り体
1か月前
愛三工業株式会社
撹拌加熱装置及びこれを用いた金属有機構造体の合成方法
1か月前
個人
電源装置
14日前
個人
永久磁石モーター
1か月前
個人
バッテリ内蔵直流電源
13日前
株式会社FUJI
制御盤
3日前
オムロン株式会社
電源回路
7日前
オムロン株式会社
電源回路
7日前
オムロン株式会社
電源回路
7日前
トヨタ自動車株式会社
回転子
14日前
ニデック株式会社
モータの制御方法
21日前
日産自動車株式会社
電子機器
24日前
トヨタ自動車株式会社
溶接装置
27日前
東京応化工業株式会社
発電装置
7日前
大豊工業株式会社
モータ
13日前
井関農機株式会社
充電システム
24日前
ミサワホーム株式会社
居住設備
3日前
三菱ケミカル株式会社
電池
1か月前
株式会社リコー
拡張アンテナ装置
6日前
続きを見る
他の特許を見る