TOP
|
特許
|
意匠
|
商標
特許ウォッチ
Twitter
他の特許を見る
公開番号
2025112790
公報種別
公開特許公報(A)
公開日
2025-08-01
出願番号
2024007256
出願日
2024-01-22
発明の名称
配管内部の付着物除去装置および方法
出願人
三菱重工業株式会社
代理人
弁理士法人酒井国際特許事務所
主分類
B08B
9/043 20060101AFI20250725BHJP(清掃)
要約
【課題】配管の屈曲部を容易に通過することができると共に配管内部の付着物を適切に除去することができる配管内部の付着物除去装置および方法を提供する。
【解決手段】伸縮可能な中空体11と、中空体11の外部を被覆すると共に牽引部材の連結部が設けられるジャケット12と、ジャケット12の外周部に設けられる洗浄部材13と、を備える。
【選択図】図1
特許請求の範囲
【請求項1】
伸縮可能な中空体と、
前記中空体の外部を被覆すると共に牽引部材の連結部が設けられるジャケットと、
前記ジャケットの外周部に設けられる洗浄部材と、
を備える配管内部の付着物除去装置。
続きを表示(約 980 文字)
【請求項2】
前記中空体は、軸方向の一端部と他端部が閉塞された筒形状をなし、前記ジャケットは、前記中空体の一端部と他端部と外周部を被覆し、前記洗浄部材は、前記ジャケットの外周部に着脱自在に設けられる、
請求項1に記載の配管内部の付着物除去装置。
【請求項3】
前記連結部は、前記ジャケットの一端部と他端部の少なくともいずれか一方に設けられる、
請求項2に記載の配管内部の付着物除去装置。
【請求項4】
前記ジャケットは、前記中空体よりすべり特性および引張強度が高い材質を有する、
請求項1に記載の配管内部の付着物除去装置。
【請求項5】
前記ジャケットは、前記中空体に対して着脱自在である、
請求項1に記載の配管内部の付着物除去装置。
【請求項6】
前記ジャケットの移動方向の前方と後方の少なくともいずれか一方にカメラが設けられる、
請求項1に記載の配管内部の付着物除去装置。
【請求項7】
前記中空体は、一端部と他端部の少なくともいずれか一方に内部に空気を給排可能なチューブが連結される、
請求項1に記載の配管内部の付着物除去装置。
【請求項8】
配管内部を移動するときの移動抵抗が予め設定された規定値を超えると前記中空体の内部の空気を前記チューブにより排出する、
請求項7に記載の配管内部の付着物除去装置。
【請求項9】
請求項1に記載の配管内部の付着物除去装置において、
前記牽引部材により前記ジャケットを牽引することで前記付着物除去装置を配管内部で移動させるステップと、
前記牽引部材による牽引力が予め設定された規定値を超えると前記中空体を収縮させるステップと、
を有する配管内部の付着物除去方法。
【請求項10】
前記中空体を収縮することで外周部が縮径した状態で前記付着物除去装置を前記配管内部に挿入するステップと、
前記配管内部に前記付着物除去装置が挿入されると前記中空体を伸長することで拡径させるステップと、を有し、
その後、前記付着物除去装置を配管内部で移動させる、
請求項9に記載の配管内部の付着物除去方法。
発明の詳細な説明
【技術分野】
【0001】
本開示は、配管の内部に付着した錆などを除去する配管内部の付着物除去装置および方法に関するものである。
続きを表示(約 1,500 文字)
【背景技術】
【0002】
配管の内部を洗浄する技術として、例えば、特許文献1に記載されたものがある。特許文献1に記載された管内面清掃具は、外周部が弾性変形自在なスポンジ質よりなる払拭子と、複数の払拭子をそれぞれ屈曲自在に直列に連結する連結手段と、直列に連結された複数の払拭子の先端を牽引する屈曲自在な牽引材とを備えるものである。管内面清掃具を管の一端部から挿通して他端部側に引き抜くことにより管内面を清掃することができる。
【先行技術文献】
【特許文献】
【0003】
特開2003-136031号公報
【発明の概要】
【発明が解決しようとする課題】
【0004】
配管は、直線部だけでなく、屈曲部が設けられる。特許文献1に記載された管内面清掃具は、管内面清掃具が屈曲に至ると、払拭子が弾性変形して収縮することで、屈曲部を通過することができ、払拭子により屈曲の内面を清掃することができる。ところが、払拭子は、スポンジ質よりなるものであることから軟質材料であり、配管の内面に形成された錆などを除去することが困難である。一方で、払拭子を硬質材料とすると、弾性変形による収縮量が小さくなり、配管の屈曲を通過することが困難となる。
【0005】
本開示は、上述した課題を解決するものであり、配管の屈曲部を容易に通過することができると共に配管内部の付着物を適切に除去することができる配管内部の付着物除去装置および方法を提供することを目的とする。
【課題を解決するための手段】
【0006】
上記の目的を達成するための本開示の配管内部の付着物除去装置は、伸縮可能な中空体と、前記中空体の外部を被覆すると共に牽引部材の連結部が設けられるジャケットと、前記ジャケットの外周部に設けられる洗浄部材と、を備える。
【0007】
また、本開示の配管内部の付着物除去方法は、前記配管内部の付着物除去装置において、前記牽引部材により前記ジャケットを牽引することで前記付着物除去装置を配管内部で移動させるステップと、前記牽引部材による牽引力が予め設定された規定値を超えると前記中空体を収縮させるステップと、を有する。
【発明の効果】
【0008】
本開示の配管内部の付着物除去装置および方法によれば、配管の屈曲部を容易に通過することができると共に、配管内部の付着物を適切に除去することができる。
【図面の簡単な説明】
【0009】
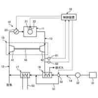
図1は、本実施形態の配管内部の付着物除去装置を表す一部を破断した斜視図である。
図2は、本実施形態の配管内部の付着物除去方法を表す一部を破断した斜視図である。
図3は、付着物除去装置を表す断面図である。
図4は、付着物除去装置を表す図3のIV-IV断面図である。
図5は、配管内部への付着物除去装置の挿入方法を説明するための概略図である。
図6は、配管の直線部を移動する付着物除去装置を表す概略図である。
図7は、配管の曲線部を移動する付着物除去装置を表す概略図である。
【発明を実施するための形態】
【0010】
以下に図面を参照して、本開示の好適な実施形態を詳細に説明する。なお、この実施形態により本開示が限定されるものではなく、また、実施形態が複数ある場合には、各実施形態を組み合わせて構成するものも含むものである。また、実施形態における構成要素には、当業者が容易に想定できるもの、実質的に同一のもの、いわゆる均等の範囲のものが含まれる。
(【0011】以降は省略されています)
この特許をJ-PlatPat(特許庁公式サイト)で参照する
関連特許
三菱重工業株式会社
清掃装置
1日前
三菱重工業株式会社
フィルタ装置
今日
三菱重工業株式会社
容器解体装置
4日前
三菱重工業株式会社
風力発電装置
今日
三菱重工業株式会社
主蒸気管洗浄方法
今日
三菱重工業株式会社
軌道系交通システム
今日
三菱重工業株式会社
炉内構造物の解体方法
4日前
三菱重工業株式会社
造形プロセスの監視方法
8日前
三菱重工業株式会社
ウエハステージ冷却システム
8日前
三菱重工業株式会社
水素供給システムおよび方法
4日前
三菱重工業株式会社
内燃機関の制御装置および方法
今日
三菱重工業株式会社
蒸気タービン翼及び蒸気タービン
今日
三菱重工業株式会社
蒸気生成システム及び蒸気生成方法
1日前
三菱重工業株式会社
排気設備、及びこれを備えるガスタービン
2日前
三菱重工業株式会社
電力変換器、および電力変換器の製造方法
今日
三菱重工業株式会社
ガスタービン起動方法、及び、ガスタービン
14日前
三菱重工業株式会社
除去装置、除去装置の制御装置および除去方法
4日前
三菱重工業株式会社
液滴噴霧ユニット、および、蒸気タービンシステム
8日前
三菱重工業株式会社
フォークリフトの制御装置および方法並びにフォークリフト
今日
三菱重工業株式会社
スピレージホッパ及び粉砕機並びにスピレージホッパの運転方法
7日前
三菱重工業株式会社
予備品保有数量算出装置、予備品保有数量算出方法及びプログラム
4日前
三菱重工業株式会社
水電解システム、水電解システムにおける水電解セルの差圧調整方法
4日前
三菱重工業株式会社
故障診断システム、故障診断方法、及び故障診断プログラム並びに移動体
8日前
三菱重工業株式会社
ガスケット接続部信頼性評価システム、ガスケット接続部信頼性評価方法及びプログラム
14日前
個人
ブラシ付きノズル
1か月前
個人
物体表面洗浄装置
7日前
三浦工業株式会社
洗浄システム
1か月前
株式会社シロハチ
長尺物用の清掃用具
1か月前
株式会社未来造形
チェーン洗浄具
今日
有限会社アサヒライフ企画
2WAY水切りワイパー
3か月前
大裕株式会社
敷鉄板表面の溶接残留物除去装置
1か月前
三浦工業株式会社
洗浄装置
2か月前
トヨタ自動車株式会社
配管洗浄装置
2か月前
株式会社ブリヂストン
配管清掃方法
3か月前
株式会社PFA
異物除去装置、異物除去方法およびプログラム
3か月前
工機ホールディングス株式会社
作業機
2か月前
続きを見る
他の特許を見る